Бесплатная библиотека стандартов и нормативов www.docload.ru

Все документы, размещенные на этом сайте, не являются их официальным изданием и предназначены исключительно для ознакомительных целей.
Электронные копии этих документов могут распространяться без всяких ограничений. Вы можете размещать информацию с этого сайта на любом другом сайте.
Это некоммерческий сайт и здесь не продаются документы. Вы можете скачать их абсолютно бесплатно!
Содержимое сайта не нарушает чьих-либо авторских прав! Человек имеет право на информацию!

 

ГОСУДАРСТВЕННЫЙ
АГРОПРОМЫШЛЕННЫЙ КОМИТЕТ СССР

НОРМЫ
ТЕХНОЛОГИЧЕСКОГО ПРОЕКТИРОВАНИЯ
МЕЖХОЗЯЙСТВЕННЫХ, КОЛХОЗНЫХ
И СОВХОЗНЫХ
ПРЕДПРИЯТИЙ ПО ПРОИЗВОДСТВУ КОМБИКОРМОВ

МОСКВА - 1986

"Нормы технологического проектирования межхозяйственных, колхозных и совхозных предприятий по производству комбикормов" ВНТП 19-86/ГОСАГРОПРОМ СССР разработаны Центральным научно-исследовательским и проектным институтом типового и экспериментального проектирования животноводческих ферм и комплексов по производству молока, говядины и свинины (Гипронисельхоз) при участии Всесоюзного научно-исследовательского института электрификации сельского хозяйства (ВИЭСХ) и Всесоюзного научно-исследовательского института механизации сельского хозяйства (ВИМ).

Согласованы с Государственным комитетом СССР по науке и технике (ГКНТ) и Госстроем СССР 10 декабря 1983 г., Минздравом СССР 11 октября 1985 г. и ГУПО МВД СССР 15 октября 1985 г.

С введением в действие настоящих норм считать утратившими силу "Нормы технологического проектирования межхозяйственных заводов и внутрихозяйственных цехов по производству комбикормов" ВНТП 19-78/МСХ СССР.

Государственный агропромышленный комитет СССР (Госагропром СССР)

Нормы технологического проектирования межхозяйственных, колхозных и совхозных предприятий по производству комбикормов

Взамен

1. ОБЩИЕ УКАЗАНИЯ

1.1. Настоящие нормы распространяются на проектирование вновь строящихся и реконструируемых межхозяйственных, колхозных и совхозных предприятий, предназначенных для приготовления комбикормов и сухих кормовых смесей преимущественно из местного сырья (фуражное сырье, отходы уборки и послеуборочной обработки урожая, травяная мука и т.п.) и белково-витаминных, минеральных добавок и премиксов промышленного производства.

1.2. В проектах необходимо предусматривать комплексную механизацию и автоматизацию технологических процессов и трудоемких производственных операций. Следует отдавать предпочтение автоматизированным комплектам оборудования типа ОЦК, ОГМ с централизованным диспетчерским управлением.

Уровень механизации технологических процессов должен быть не ниже 70%, уровень автоматизации - не ниже 17%. При выборе оптимальных решений технологических схем и линий, составлении рецептов комбикормов рекомендуется использовать автоматические системы управления технологическими процессами (АСУТП) электронные вычислительные машины (ЭВМ), программные устройства.

Внесены:

Подотделом проектных организаций Отдела по капитальному строительству и реконструкции Госагропрома СССР, подотделом комплексной механизации животноводства Отдела по механизации и электрификации Госагропрома СССР, подотделом развития комбикормовых предприятий в сельском хозяйстве Отдела по производству и переработке продукции животноводства Госагропрома СССР

Утверждена Государственным агропромышленным комитетом СССР
27 марта 1986 г.
(приказ №110)

Срок введения в действие
1 апреля 1986 г.

Производительность труда в расчете на 1 работающего должна быть не ниже (т в год):

При производительности завода, т/ч

Колхозные и совхозные предприятия

Межхозяйственные предприятия

4

230

130

8

380

225

12 и более

500

300

1.3. Заводы и цехи следует располагать в производственной зоне сельских населенных мест с учетом размещения животноводческих комплексов (ферм), сырьевой базы, государственных комбикормовых заводов и предприятий по производству белково-витаминных добавок (БВД).

1.4. При выборе площадки для строительства необходимо учитывать возможность использования имеющихся в хозяйствах сооружений (зерноочистительно-сушильных пунктов, зерноскладов, навесов, автомобильных весов и т.п.).

2. НОМЕНКЛАТУРА КОМБИКОРМОВЫХ ПРЕДПРИЯТИЙ

2.1. Комбикормовое предприятие представляет собой комплекс зданий и сооружений, предназначенный для приема, хранения и обработки сырья, производства комбикормов идя кормовых смесей, хранения и отпуска готовой продукции.

2.2. При проектировании предприятий следует руководствоваться следующем основным рядом их часовых производительностей (т/ч):

- специализированные - для производства комбикормов-концентратов в рассыпном и гранулированном видах (колхозные, совхозные и межхозяйственные) - 4, 8, 12;

- комплексные - для производства комбикормов-концентратов в рассыпном и гранулированном видах с линией послеуборочной обработки и хранения фуражного зерна (межхозяйственные) - 8, 12, 16, 20;

- комплексные - для производства брикетированных и гранулированных кормов с линиями производства комбикормов-концентратов и подготовки грубых кормов (колхозные, совхозные и межхозяйственные) - 1,5; 3, 6, 9;

- специализированные - для производства брикетированных и гранулированных кормов (колхозные, совхозные) - 1,5; 3,6.

Размещение сельскохозяйственных комбикормовых предприятий в составе АПК решать на основе технико-экономических расчетов в соответствии с "Методическими рекомендациями по оптимизации размещения колхозно-совхозных комбикормовых предприятий".

2.3. Численность персонала предприятий следует принимать в соответствии с примерными штатными расписаниями, указанными в приложении 3. Режим работы предприятия - двухсменный; продолжительность работы - 255 дней в году.

3. СОСТАВ ПРЕДПРИЯТИЙ И ОБЩИЕ ТРЕБОВАНИЯ К ЗДАНИЯМ И СООРУЖЕНИЯМ

3.1. Состав сооружений и отделений комбикормовых предприятий приведен ниже.

3.2. Приямки под оборудование, размещаемое в помещениях с взрывопожарным производством категории "Б", предусматривать не допускается.

3.3. Производственные и подсобно-вспомогательные помещения следует отапливать с применением воздушного или радиаторного отопления.

В помещениях, где должен постоянно находиться обслуживающий персонал, допустимые нормы температуры, относительной влажности, скорости движения воздуха следует принимать в соответствии с ГОСТ "Система стандартов безопасности труда. Воздух рабочей зоны. Общие санитарно-гигиенические требования", а именно: температура 19-25°С, относительная влажность не более 60%, скорость движения воздуха не более 0,4 м/с.

Помещения, где для обслуживания оборудования не требуется постоянное рабочее место, определяемое ГОСТом, разрешается не отапливать, если при этом не нарушаются требования технологии, механизации и производства работ (например, помещения обработки и накопления грубых кормов и минеральных добавок, хранения оперативных запасов сухого сырья и готовой продукции и т.п.).

В комбикормовых цехах, функционирующих по агрегатной схеме на основе высокомеханизированных и автоматизированных комплектов оборудования типа ОЦК, ОГМ, и т.п., во всех производственных помещениях, за исключением операторской (диспетчерской), температура может быть снижена до 5°С. Складские помещения не отапливаются.

3.4. Для обогрева персонала, работавшего в неотапливаемых помещениях, необходимо предусматривать обогревательные комнаты (кабины) из несгораемых материалов. Кабины допускается размещать в помещениях не выше категории В. Метеорологические условия в комнатах обогрева должна соответствовать санитарным нормам проектирования.

3.5. Углы наклона днищ приемного бункера сырья (завальной ямы) должны обеспечивать его самоочистку и быть более угла естественного откоса наименее сыпучего из принимаемых продуктов (приложение 1).

3.6. Для отделения крупных примесей или инородных предметов из принимаемого сыпучего сырья в приемном бункере (завальной яме) на глубине 0,2 м от верхней кромки необходимо устанавливать металлические решетки с шагом прутьев не более 0,07 м и лазовым люком.

3.7. Приемные бункера (завальные ямы) должны быть снабжены укрытиями от атмосферных осадков и защищены от грунтовых вод; укрытия следует выполнять из несгораемых материалов.

СОСТАВ ОСНОВНЫХ СООРУЖЕНИЙ И ОТДЕЛЕНИЙ МЕЖХОЗЯЙСТВЕННОГО КОМБИКОРМОВОГО ПРЕДПРИЯТИЯ

I. Производственный цех:

1. Отделение дробления зернового сырья.

2. Отделение подготовки мучнистого сырья, кормовых отходов пищевых производств и грубых кормов.

3. Отделение шелушения пленчатых культур, тепловой обработки и экструзии зерна.

4. Отделение подготовки минерального сырья.

5. Отделение дозирования и смешивания.

6. Отделение подготовки жидких ингредиентов.

7. Отделение подготовки жира.

8. Отделение приготовления белково-витаминных добавок (БВД).

9. Отделение гранулирования и брикетирования.

10. Отделение отпуска готовой продукции.

11. Диспетчерская.

12. Электрощитовая.

13. Кабинет начальника цеха или сменного мастера - не менее 12 м2.

14. Комната для дежурного слесаря-электрика - не менее 18 м2.

15. Бытовые помещения.

16. Оперативные емкости для сырья (1-2-дневный запас).

17. Оперативные емкости для готовой продукции (1-2-дневный запас).

18. Выбойное отделение.

II. Зерноочистительно-сушильный (зерноочистительный) цех.

III. Цех производства травяной муки со складом.

IV. Цех обмолота початков кукурузы.

V. Склады зернового сырья.

VI. Склады мучнистого и другого сырья (отруби, добавки, соль, мел, меласса и т.п.).

VII. Склад готовой продукции.

Примечания: в состав комбикормового предприятия колхозного и совхозного типа, как правило, не входят здания и сооружения поз. 1.3; 1.14; 1.16; 1.18; II, IV.

2. В составе комбикормового предприятия должны быть предусмотрены необходимые подсобно-вспомогательные здания и сооружения (лаборатория для контроля за качеством сырья и готовой продукции, автомобильные весы, котельная, трансформаторная подстанция, административно-бытовые здания, гараж, мастерская и т.п.) - в соответствии с заданием на проектирование.

3. Категории помещений по взрыво- и пожарной опасности принимать в соответствии с утвержденным "Перечнем производств по взрывной, взрывопожарной и пожарной опасности для предприятий МСХ СССР".

4. ОБЩИЕ ТРЕБОВАНИЯ К ПРОИЗВОДСТВЕННОМУ ПРОЦЕССУ ПРИГОТОВЛЕНИЯ КОМБИКОРМОВ

4.1. Принципиальные схемы производства комбикормов приведены в приложении 2 (рис. 1, 2, 3, 4, 5). При соответствующем обосновании и отражении в задании на проектирование допускается упрощение технологической схемы с учетом возможностей заказчика, условий строительства и эксплуатации.

4.2. Производственный процесс приготовления комбикормов должен включать следующие основные операции:

прием и подготовка сырья (прием, взвешивание, размещение, хранение* и обработка сырья);

*Зерновое сырье - прошедшее послеуборочную обработку.

приготовление рассыпных комбикормов (дробление, дозирование, специальная тепловая обработка для подготовки престартерных и стартерных комбикормов молодняку животных, смешивание компонентов);

дополнительная обработка и отпуск готовой продукции (гранулирование, брикетирование, затаривание, хранение, взвешивание и отпуск).

4.3. Для выполнения операций производственного процесса следует предусматривать технологические линии в соответствии с заданием на проектирование.

4.4. Производительность технологических линий необходимо рассчитывать исходя из максимального содержания различных видов сырья в приготавливаемых компонентах.

Для расчета производительности оборудования принимать следующее количество сырья (% к часовой мощности предприятия): зернового -88 (в том числе подлежащего шелушению - 30); мучнистого - 30; минерального - 7; карбамида - 3; мелассы, жира и других жидких компонентов - до 10; жмыхов и шротов - 10.

При производстве полнорационных кормосмесей расчетное количество грубых кормов принимать равным 70%.

4.4.1. Производительность каждой линии (q) определяют по формуле:

(т/ч),

где Q - производительность предприятия, т/ч;

а - максимальное количество сырья, подлежащего обработке на линии, %;

k - коэффициент использования линии:

для линии дозирования - 0,9;

для линии дробления и гранулирования - 0,8.

Требования к отдельным технологическим линиям

Линия подготовки зернового сырья

4.5. На линии должны быть предусмотрены операции: очистка от крупных минеральных и металлических примесей; специальная обработка зернового сырья на одном или нескольких технологических участках: шелушение, плющение, экструдирование, тепловая обработка инфракрасным (ИК) излучением, измельчение.

Примечание. На линии допускается предварительное дозирование и смешивание зерновых с последующим измельчением смеси.

4.5.1. При поступлении зернового сырья непосредственно от комбайна на линии необходимо предусмотреть дополнительные операции: очистку и сушку зерна, которые следует произвести до его загрузки в склад. Проектирование этих операций следует производить в соответствии с "Нормами технологического проектирования заводов и пунктов послеуборочной обработки и хранения продовольственного, фуражного зерна и семян зерновых, зернобобовых, масличных культур и трав".

4.5.2. Экструдирование зерна рекомендуется применять, как правило, при производстве комбикормов и заменителей цельного молока для молодняка животных. Оно включает следующие операции: шелушение и собственно экструдирование зерна, охлаждение (до температуры, на превышающей температуру окружающей среды более, чем на 10°С) и измельчение экструдата.

Примечание. Разрешается экструдирование пошелушенных пленчатых культур. При этом допускается наличие пленок в готовом продукте.

4.5.3. Тепловую обработку зерна инфракрасным излучением рекомендуется применять при производстве комбикормов, прежде всего, для молодняка, а также для других возрастных групп животных. Она включает следующие операции: увлажнение (пропаривание паром давлением 0,7 атм, 50-80 кг на 1 т зерна); обработку инфракрасным излучением с плотностью теплового потока, примерно, 45-46 кВт/м2, при продолжительности обработки 16-32 с (в зависимости от влажности зерна), охлаждение (до температуры, не превышающей температуру окружающей среды более, чем на 10°С).

Примечание. Допускается тепловая обработка ИК-излучением сухого зерна.

4.6. Для сырья, которое может поступать непосредственно в производственный цех, целесообразно предусматривать приемное устройство, оборудованное бункером (завальной ямой) емкостью 5-7 т и автомобилеразгрузчиком.

4.7. Емкость бункеров над измельчительными машинами должна быть рассчитана не менее чем на двухчасовой запас сырья. Число бункеров необходимо принимать на один больше числа измельчительных машин, но не менее двух.

4.8. При расчете емкости бункеров принимать усредненную объемную массу сырья - 0,65 т/м3, угол наклона днищ бункеров - 45°, коэффициент использования объема - 85%.

Линия подготовки мучнистого сырья

4.9. На линии должны быть предусмотрены операции очистки сырья, не требующего измельчения, от крупных и металломагнитных примесей.

Линия шелушения пленчатых культур

4.10. Линия должна обеспечивать отделение пленок овса и ячменя от ядра путем шелушения или измельчения зерна с последующим отсеиванием пленок.

4.11. Надшелушильные бункера должны вмещать семи-восьмичасовой запас сырья. Число бункеров над каждым шелушителем принимать равным 2. Расчет бункеров производить в соответствии с п. 4.8.

Линия подготовки минерального сырья

4.12. На линии должны быть предусмотрены подсушка сырья, предварительное измельчение, очистка от металлопримесей, окончательное измельчение, просев и возврат на повторное измельчение схода с сита 0,45´0,45 мм.

Допускается (что должно быть оговорено заданием на проектирование) технологический процесс на линии строить по схеме: предварительное измельчение, взвешивание минеральных компонентов и наполнителя (отруби, травяная мука и т.п.), смешивание и измельчение смеси.

Линия приготовления БВД

4.13. Линия предусматривается при отсутствии централизованной доставки БВД.

4.14. Процесс приготовления БВД должен включать следующие операции: раздельное взвешивание (дозирование) микрокомпонентов и наполнителя (отруби, травяная мука, дрожжи кормовые, шроты и т.п.), их измельчение, просеивание и смешивания. Извлечение стабилизированных витаминов при этом не предусматривать.

Примечание. При соответствующем технико-экономическом обосновании, согласованном с заказчиком, на линии может быть предусмотрена возможность приготовления кормолекарственных смесей с двухстадийным смешиванием лекарственных препаратов с наполнителем. Состав кормолекарственных смесей должен быть определен заданием на проектирование.

Линия жидких компонентов

4.15. На линии должны быть предусмотрены операции: прием, подогрев, учет, очистка (мелассы и кормового жира) и смешивание жидких компонентов с рассыпным комбикормом или вводом их в гранулированные комбикорма.

4.16. При необходимости в состав линии дополнительно могут быть включены: прием, взвешивание и растворение в воде карбамида, смешивание водного раствора карбамида и мелассы и ввод их в гранулированные комбикорма.

4.17. Температура нагрева мелассы и жира в процессе производства должна составлять соответственно при транспортировании 40° и 50°C: при введении в смесь 50° и 80°С. Вся арматура (трубопроводы, баки и т.п.), соприкасающаяся с жиром, должна быть выполнена из антикоррозийных материалов и обогреваться по всей трассе.

Линия дозирования и смешивания.

4.18. Дозирование компонентов допускается объемное и весовое.

4.19. Емкость наддозаторных бункеров должна быть рассчитана не менее чем на шестичасовой запас компонентов. При расчете емкости бункеров принимать:

для зерновых и мучнистых компонентов - усредненную объемную массу 0,5 т/м3, угол наклона двух днищ бункеров 60° и двух 90°;

для минеральных компонентов - объемную массу 1 т/м3, угол наклона днищ бункеров 60°. Внутреннюю поверхность бункеров для минералов покрывать эпоксидной смолой;

для травяной, сенной и хвойной муки - объемную массу 0,18 т/м3, угол наклона днищ бункеров: два днища под углом 60° и два 90°.

Линия гранулирования

4.20. На линии должны быть предусмотрены следующие операции: магнитная очистка, гранулирование, охлаждение и сортирование гранул.

4.21. Емкость бункера над гранулятором должна быть рассчитана не менее чем на часовой запас комбикормов. При расчете емкости бункера принимать: объемную массу рассыпных комбикормов 0,5 т/м3, коэффициент использования объема бункера 0,9, угол наклона днищ бункера 60°.

Число бункеров должно соответствовать числу грануляторов.

Примечание. При гранулировании комбикормов, содержащих муку грубых кормов, надгрануляторный бункер должен быть оборудован ворошителем, а гранулятор - подпрессовщиком.

Линия брикетирования

4.22. Линию необходимо предусматривать при производстве прессованных кормов и кормовых смесей, содержащих грубые корма в виде сечки.

4.23. Процесс брикетирования должен включать операции: магнитную очистку, брикетирование с вводом связующих веществ и охлаждение.

Линия подготовки соломы

4.24. На линии необходимо предусмотреть операции приема, измельчения, подсушки (при влажности свыше 17 %) и термохимической обработки соломы. Расход сухого химреагента на 1 т соломы: едкого натра - 40 кг, кальцинированной соды - 50 кг. Применяются водные растворы, соответственно, 25-45 % и 15-25 % концентрации. Параметры пара: давление 0,4-0,7 атм, расход 60 кг на 1 т соломы.

Примечание. При отсутствии необходимого оборудования и химреагента допускается применение соломы без ощелачивания.

5. ХРАНЕНИЕ СЫРЬЯ И ГОТОВОЙ ПРОДУКЦИИ

5.1. Сыпучее сырье (зерно, отруби, мучки и др.) должно храниться насыпью в складах силосного (бункерного) или напольного типа. Предпочтение следует отдавать первым кат поддающимся большей степени механизации.

5.2. Сырье, поступающее в таре (мясо-костная мука, травяная и хвойная мука, готовые БВД и др.), необходимо хранить в ней до подачи в производство.

В местах растаривания предусматривать аспирационные устройства.

5.3. Мясо-костную муку следует хранить в закрытом и прохладном помещении, в штабелях высотой не более 12-14 рядов в бумажных мешках.

5.4. Затаренную травяную и хвойную муку необходимо хранить в темном неотапливаемом помещении с хорошей вентиляцией и в штабелях высотой 6-10 рядов (но не более 3 м) на несгораемом полу (нарах); гранулированную муку - насыпью в бункерах, силосах и напольных складах. Напольное хранение травяной и хвойной муки совместно с другими сырьем и материалами (мешкотарой, брезентом и др.) не допускается.

5.5. Жмыхи и шроты, затаренные в мешки, разрешается размещать в штабелях высотой не более 3 м, а также в силосах высотой насыпи не более 18 м.

В рассыпном виде их следует хранить в складах без подполий, раздельно по роду (хлопковые, подсолнечниковые и др.) и виду (шнек-прессовые, плиточные и др.) высотой не более 2,5 м.

Запольное хранение жмыха совместно с другими материалами не допускается.

5.6. Соль и мел необходимо хранить в отдельных сухих помещениях с деревянным полом и перегородками для отдельных компонентов.

5.7. Для хранения жидкого сырья (мелассы, гидрола, кукурузного экстракта) следует предусматривать резервуарные хранилища, оборудованные специальными устройствами для приема и отпуска.

5.8. Готовые комбикорма (рассыпные и гранулированные) следует, как правило, хранить насыпью в складах силосного (бункерного) типа.

При хранении комбикормов в насыпных складах высота насыпи не должна превышать 2,5 м.

5.9. Затаривание и хранение готовых комбикормов в мешках необходимо предусматривать только в случаях, когда это оговорено в задании на проектирование. Высота штабеля не должна превышать 13-14 рядов, но не более 3 м.

5.10. Днища и стенки силосов и бункеров должны иметь гладкую поверхность. Углы наклона плоскостей днищ силосов принимать для хранения:

а) зернового сырья - 45°;

б) мучнистого сырья, кормовых продуктов пищевых производств и рассыпных комбикормов - 70°;

в) гранулированных комбикормов - 50°;

г) плющеного зерна - 70°.

5.11. В силосах для хранения сырья, обладающего плохой сыпучестью, предусматривать специальные устройства (аэрация, ворошители и т.п.), а также покрытие эпоксидной смолой, обеспечивающие свободный и равномерный выпуск продуктов. Силосы для жмыха и шрота оборудовать устройствами термометрии.

5.12. В силосных хранилищах должны быть предусмотрены контроль уровня заполнения и возможность механизированной перекачки сырья и готовой продукции из одного силоса в другой.

5.13. Склады готовой продукции должны быть оборудованы устройствами для механизированной погрузки рассыпных и гранулированных комбикормов в автотранспорт.

В местах отгрузки комбикормов предусматривать защиту от атмосферных осадков и ветра.

5.14. Мощность отпускных устройств готовой продукции должна обеспечивать потребный суточный отпуск комбикормов в течение смены.

5.15. Запасы сырья на предприятиях межхозяйственного значения следует принимать на основании технико-экономических расчетов (если нет специальных указаний в задании на проектирование) с учетом кооперирования с хозяйствами-пайщиками, не менее:

зернофуража - 160 дней;

остальное сырье - 25-40 дней.

При наличии в составе завода цеха по производству травяной муки необходимо обеспечить хранение всего объема вырабатываемой муки с учетом ее расходования.

5.16. Запасы зернового сырья на колхозно-совхозном и прифермерском предприятиях предусматривать в объеме собственного фуража с учетом имеющихся в хозяйстве складских емкостей.

5.17. Емкость склада готовой продукции необходимо принимать в соответствии с заданием на проектирование, но не менее 3-суточного запаса (включая оперативные емкости готовой продукции производственного корпуса).

5.18. Емкость складов силосного (бункерного) и напольного хранения сырья насыпью, а также площадь склада для хранения сырья в таре рассчитывается в соответствии с приложением 4.

5.19. Учет сырья, поступающего на хранение, осуществлять в соответствии с требованием задания на проектирование.

6. ПЕРЕМЕЩЕНИЕ СЫРЬЯ И ГОТОВОЙ ПРОДУКЦИИ

6.1. Для перемещения сырья и готовой продукции, в процессе приготовления комбикормов можно применять следующие виды внутри- и межцехового транспорта:

- механический транспорт: нории, транспортеры (цепные, ленточные, шнековые, вибрационные), электропогрузчики, штабелеры;

- самотечные трубопроводы;

- аэрозольтранспорт;

- пневмотранспорт.

6.2. Тип транспорта следует выбирать в зависимости от вида перемещаемого материала:

- для зернового и мучнистого сырья, а также для гранулированных комбикормов допускаются все виды транспорта;

- для рассыпных комбикормов следует применять, как правило, нории, цепные скребковые транспортеры и самотечные трубопроводы;

- для мелассированных рассыпных комбикормов следует применять, как правило, горизонтальные и наклонные скребковые транспортеры;

- для сырья и готовой продукции, затаренных в мешки, стационарные и передвижные ленточные транспортеры, электропогрузчики, штабелеры.

6.3. Угол подъема наклонной части стационарных ленточных транспортеров для зерна следует принимать не более 16°, а при транспортировании проса и гороха - не более 10°. На участках с уклоном ленты более 14° не допускается установка насыпных лотков.

6.4. Примыкание самотечных труб к насыпным лоткам транспортеров необходимо устраивать так, чтобы направление движения продукта в трубах соответствовало направлению движения рабочей ветви ленты транспортера.

6.5. Допускается установка укрытых несгораемыми кожухами ленточных транспортеров на эстакадах открытого типа из несгораемых материалов (для связи между складами и другими сооружениями предприятия).

6.6. Самотечные трубопроводы изготавливаются из черной и оцинкованной листовой стали. Диаметры и толщина стенок самотечных труб в зависимости от их назначения и производительности линии указаны в табл. 2.

Таблица 2

Сечения, углы наклона и толщина стенок самотечных труб в зависимости от их назначения и производительности технологической линии

Назначение самотечного трубопровода

Угол наклона самотека (не менее), град.

Диаметр труб, мм

Материал и толщина стенок, мм

Производительность линий, т/ч

до 5

до 10

до 20

более 20

1

2

3

4

5

6

7

1. Для приема сырья (приемные устройства, корпус сырья) и отпуск готовой продукции (отпускные устройства, корпус готовой продукции)

Для зернового сырья 36

Для мучн. сырья 54

220

220

220

300

I-IV-н ст.3 ГОСТ 16523-70

2,0

2. Для зернового сырья (производственный корпус)

36

140

140

180

220

3. Для остальных видов сырья,

промежуточных продуктов, получаемых в процессе комбикормового производства и готовой продукции (производственный корпус)

47

140

180

180

220

I-IV-н ст.3 ГОСТ 16523-70

0,7¸1,0

4. Для отходов

50

140

140

140

180

5. Относы аспирационных сетей

55

140

140

140

180

7. РАЗМЕЩЕНИЕ И УСТАНОВКА ОБОРУДОВАНИЯ.

7.1. Компоновка оборудования и его расположение в соответствии с требованиями технологического процесса должны осуществляться с наименьшим количеством транспортных механизмов и внутрицеховых коммуникаций.

7.2. Оборудование, выполняющее одинаковые технологические операции, по возможности следует размещать на одном этаже.

7.3. Дробилки, вальцовые станки и турбовоздуходувки следует располагать преимущественно на 1-м этаже.

7.4. Оборудование, не требующее кругового обслуживания (бункеры, циклоны, самотечные трубопроводы и т.п.), можно устанавливать группами.

7.5. Отдельные машины и оборудование разрешается устанавливать вне зданий:

без укрытий - трубы норийные, трубопроводы самотечные, пневмотранспортные и аспирационные; транспортеры в металлическом кожухе - цепные, скребковые, безроликовые ленточные (волокуши); шнеки, циклоны, вентиляторы, бункера для отходов;

с применением местных укрытий, навесов или кожухов из несгораемых материалов - башмаки и головки норий; приводные и натяжные станции транспортеров; приводы вентиляторов; автомобилеразгрузчики, автомобильные весы.

7.6. Оборудование и механизмы, работа которых может вызывать производственные шумы и вибрации, превышающие допускаемые санитарными нормами величины, следует снабжать звукопоглощающими устройствами и устанавливать на виброизолирующих основаниях в изолированных помещениях. Нагнетатели и воздуходувки размещать в изолированном помещении.

7.7. Места установки магнитных заграждений принимать по "Правилам организации и ведения технологического процесса производства комбикормов, белково-витаминных добавок, премиксов и карбамидного концентрата".

8. АСПИРАЦИЯ

8.1. Проектирование аспирационных установок осуществлять в соответствии с "Указаниями по проектированию аспирационных установок комбикормовых заводов".

8.2. Очистку воздуха аспирационных и пневматических сетей в помещениях категории "Б" следует производить перед подачей его в вентилятор.

8.3. Аспирационное оборудование разрешается размещать в производственных помещениях категории "Б" и "В" совместно с технологическими и транспортными установками, если это оборудование выполнено из несгораемых материалов (за исключением тканевых рукавов фильтров) и заземлено. Шкафы всасывающих фильтров должны быть несгораемые.

8.4. Предельно допустимые концентрации (ПДК) пыли растительного и животного происхождения в воздухе рабочей зоны производственных и складских помещений следует принимать по табл. 5 п. 40 ГОСТа 12.1.005-76 "Система стандартов безопасности труда. Воздух рабочей зоны. Общие санитарно-гигиенические требования":

Содержание примеси двуокиси кремния (SiO2) в пыли

%

ПДК, мг/м

Свыше 10

2

2...10

4

Менее 2

6

9. ДИСПЕТЧЕРСКОЕ АВТОМАТИЗИРОВАННОЕ УПРАВЛЕНИЕ И КОНТРОЛЬ ЗА РАБОТОЙ МАШИН И МЕХАНИЗМОВ

9.1. Для обеспечения надежной и ритмичной работы машин и технологических линий, повышения производительности и улучшения условий труда на предприятиях следует проектировать дистанционное автоматизированное управление и контроль за работой машин и механизмов (для ремонтных целей необходимо предусматривать возможность перехода на местное управление работой двигателей).

9.2. Проект автоматизированного управления технологическим процессом на предприятии должен включать систему централизованного дистанционного управления машинами и механизмами и контроля их работы с диспетчерского пульта управления.

9.3. Диспетчерский пульт управления необходимо размещать в отдельном помещении преимущественно на дозаторном этаже (не выше второго этажа при отсутствии лифта).

Пульт целесообразно оснащать мнемонической схемой.

9.4. Система дистанционного управления и контроля должна обеспечивать:

- централизованный пуск электродвигателей машин и механизмов с соблюдением необходимой последовательности включения и одновременной подачей предупредительного звукового сигнала;

- блокировку электродвигателей группы машин по принципу "от бункера до бункера", чтобы последовательность их пуска и остановки, а также аварийная остановка одной из машин этой группы исключали возможность завалов и подпоров;

- блокировку электродвигателей аспирационных устройств и аспирационных машин, предусматривающую немедленную остановку машин и механизмов при прекращении работы аспирационного устройства, а при остановке машин и механизмов - продолжение работы аспирационного устройства в течение 2-3 мин.;

- дистанционный контроль за работой электродвигателей положением клапанов, задвижек, сбрасывающих тележек, уровнем загрузки бункеров сырья, компонентов и готовой продукции;

- громкоговорящую двухстороннюю связь.

9.5. В отдельных случаях допускается местное управление электродвигателями машин, задвижками, перекидными клапанами, сбрасывающими тележками и контроль уровня в силосах.

9.6. Транспортеры длиной более 50 м должны быть оснащены устройствами для пуска с одного места и остановки - с двух мест.

10. ПРОИЗВОДСТВЕННАЯ САНИТАРИЯ И ТЕХНИКА БЕЗОПАСНОСТИ

10.1. Приточный воздух, поступающий в производственные помещения, должен забираться в зонах наименьшего его загрязнения и подвергаться предварительно эффективной очистке, а в холодный период года - подогреваться в калориферах.

10.2. Нории, молотковые дробилки, сенодробилки, жмыхоломачи, кукурузоломачи, фильтры, вентиляторы и пневматические (нагнетательные) трубопроводы для сена и мучнистого сырья должны быть соединены с атмосферой взрыворазрядными предохранительными мембранными клапанами.

10.3. Для обеспечения безопасности при обслуживании оборудования необходимо предусматривать ограждение на движущихся и выступающих частях машин и механизмов. Грузы натяжных станций ленточных транспортеров необходимо ограждать до высоты не менее 2 м. В конце станин следует устанавливать упоры для сбрасывающей тележки.

10.4. Для ухода за головками норий, циклонами и другим оборудованием, установленным на высоте более 1,5 м, вокруг него необходимо устраивать специальные площадки с перилами высотой не менее 1 м и зашивкой по низу на 20 см.

10.5. Для звукозаглушения и звукоизоляции аспирационные установки необходимо обеспечить следующими устройствами:

вентиляторы с электродвигателями - звукопоглощающими основаниями (резиновые прокладки высотой 20 мм и шириной не менее 50-60 мм) или виброизолирующими опорами;

вентиляторы отделять от воздуховодов эластичными вставками или прокладками из эластичной резины толщиной 40-50 мм.

10.6. Открытые концы всасывавших патрубков вентиляторов ограждают предохранительными сетками с ячейками размером 25´25 мм.

10.7. В полу механизированных напольных хранилищ над всеми выпускными отверстиями следует устанавливать вертикальные пирамидальные предохранительные решетки, которые должны быть выше максимального уровня загрузки сырья не менее чем на 0,5 м, а расстояние между их поперечными планками - не более 300 мм. Основания решеток должны быть прочно закреплены над выпускными отверстиями.

Окна должны быть закрыты сетками и снабжены стеклоуловителями.

10.8. Вход в механизированное напольное хранилище сырья допускается только через одну дверь, сблокированную с электродвигателем нижнего транспортера. Галереи верхних транспортеров не должны иметь свободного выхода на насыпь зерна.

10.9. Загрузочные, лазовые и смотровые люки бункеров, силосов, закромов, и т.п., а также мелассохранилищ должны быть снабжены прочными металлическими решетками с ячейками размером не более 250´75 мм. Сверху решетки должны закрываться крышками с автоматическими закрывающимися замками.

10.10. Хранилища силосного типа должны иметь специальные лебедки для опускания людей через лазовые люки в емкости с целью технического обслуживания.

10.11. При размещении оборудования следует предусматривать продольные и поперечные проходы, обеспечивающие выходы непосредственно на лестничные клетки или в смежные помещения, а также проходы между группами машин. Ширина прохода должна быть не менее 1 м, а между отдельными машинами - не менее 0,8 м. Оборудование, не имеющее движущихся частей (норийные трубы, короба цепных транспортеров и шнеков и др.), может быть установлено на расстоянии 0,15 м от стены стороной, не требующей обслуживания.

10.12. При размещении стационарных транспортеров следует предусматривать проходы: между стеной и одной продольной стороной транспортера - шириной не менее 0,7 м, между двумя параллельно расположенными транспортерами - не менее 0,8 м.

Примечание. В проходной подземной галерее допускается установка ленточных транспортеров (кроме приводной станции) на расстоянии не менее 0,3 м от одной стены и 0,8 м от другой.

10.13. Транспортеры длиной более 50 м рекомендуется оборудовать переходными мостиками с перилами высотой не менее 1 м, при этом нижняя часть ограждения на высоте 0,2 м должна быть сплошной.

10.14. При установке норий следует предусматривать проходы с трех сторон шириной не менее 0,7 м. Низ башмака должен быть приподнят над уровнем пола на 0,15 м.

10.15. Наружные выходы отапливаемых производственных помещений должны иметь тамбуры с площадью, обеспечивающей закрытое состояние наружной или внутренней двери при входе или выходе.

10.16. Поверхности оборудования и отопительных приборов, имеющих температуру свыше 50°С, должны быть покрыты теплоизолирующим материалом или закрыты кожухами.

10.17. Машины, подверженные при работе знакопеременным колебаниям (вибрациям), должны устанавливаться на виброизолирующие опоры.

11. ПРОТИВОПОЖАРНЫЕ ТРЕБОВАНИЯ

11.1. В производственных помещениях должна быть предусмотрена система автоматической пожарной сигнализации.

11.2. Эвакуационные помещения и пожарные лестницы надлежит проектировать в соответствии со строительными нормами и правилами.

11.3. Технологические проемы для пропуска транспортеров, самотечных трубопроводов и воздуховодов в противопожарных стенах зданий должны иметь защиту с помощью автоматических противопожарных клапанов.

11.4. Размещение в одном помещении отделений с различной категорией взрыво- и пожарной опасности должно быть технологически обосновано. Такие помещения необходимо разделять несгораемыми и пыленепроницаемыми перегородками с пределом огнестойкости 0,75 ч; двери в таких перегородках следует принимать с пределом огнестойкости 0,6 ч.

11.5. Категории помещений по взрыво- и пожарной опасности принимать в соответствии с "Перечнем производств по взрывной, взрывопожарной и пожарной опасности для предприятий МСХ СССР".

12. ОХРАНА ОКРУЖАЮЩЕЙ СРЕДЫ

12.1. В комплекс мероприятий, направленных на уменьшение загрязнения воздушной среды, в первую очередь должны предусматриваться:

герметизация оборудования и коммуникаций;

максимально возможная очистка технических и вентиляционных выбросов, отвечающая современному техническому уровню.

12.2. При расчете загрязнения атмосферного воздуха, использовать:

"Указания по проектированию аспирационных установок комбикормовых заводов";

"Санитарные нормы промышленных предприятий";

"Указания по расчету рассеивания в атмосфере вредных веществ, содержащихся в выбросах предприятий системы Министерства заготовок".

12.3. Окончательный расчет по определению возможного загрязнения воздуха производить после разработки всех технологических и санитарно-технических мероприятий по снижению и ограничению суммарного валового выброса вредных веществ. При превышении предельно допустимых концентраций следует разрабатывать дополнительные мероприятия по снижению концентраций вредных веществ в воздухе путем повышения эффективности очистных устройств, сооружения новых очистных установок, увеличения внести труб, уменьшения выбросов от соседних предприятий и т.д.

ПРИЛОЖЕНИЕ 1

ОБЪЕМНЫЕ МАССЫ И УГЛЫ ЕСТЕСТВЕННЫХ ОТКОСОВ СЫРЬЯ И КОМБИКОРМОВ

(при кондиционной влажности)

Вид сырья

Объемная масса, т/м3

Углы естественного откоса, °

1

2

3

Зерновые и зернобобовые культуры

 

 

1 Овес

0,40-0,56

18-22

2 Ячмень

0,55-0,75

19-21

3 Просо

0,68-0,82

22-25

4 Кукуруза

0,70-0,82

19-21

5 Кукуруза в початках

0,44-0,48

-

6 Пшеница

0,65-0,76

23-25

7 Рожь

0,65-0,81

27

8 Побочные продукты от первичной обработки зерна

0,28-0,48

-

9 Гречиха

0,55-0,69

-

10 Вика

0,70-0,88

18-21

11 Чина

0,70

-

12 Чечевица

0,76-0,85

22-25

13 Горох

0,60-0,80

17-19

14 Бобы

0,70-0,80

23-25

15 Сорго

0,51-0,64

24-25

16 Соя

0,73-0,85

17-20

17 Зерновая смесь

0,47-0,6

18-25

Продукты размола зерна

 

 

18 Овес измельченный

0,30-0,36

48-53

19 Ячмень измельченный

0,46-0,65

42-43

20 Кукуруза измельченная

0,57-0,64

44-47

21 Кукуруза в початках измельченная

0,40-0,46

-

22 Просо измельченное

0,56-0,61

39-42

23 Пшеница измельченная

0,57-0,67

43-47

24 Горох измельченный

0,66-0,73

40-42

25 Экструдированное измельченное зерно

0,60-0,65

24-45

26 Плющеное зерно

0,130-0,300

45-60

27 Экструдированное зерно

0,180-0,320

-

28 Зерновая смесь измельченная

0,45-0,61

40-45

29 Лузга ячменная

0,21-0,30

80-90

30 Лузга овсяная

0,13-0,23

80-90

31 Лузга просяная

0,48

-

Мучнистые продукты

 

 

32 Отруби пшеничные

0,22-0,33

40-45

33 Отруби ржаные

0,31-0,40

40-44

34 Мучка пшеничная

0,45-0,63

41-45

35 Мучка овсяная

0,30-0,46

50-60

36 Мучка ячменная

0,39-0,42

45-55

37 Мучка просяная

0,40-0,49

40-45

38 Мучка рисовая

0,40-0,49

50-60

39 Мучка гороховая

0,40-0,67

45-50

40 Мучка кукурузная

0,56-0,67

45-50

Кормовые продукты пищевых производств

 

 

41 Жмых подсолнечный (измельченный)

0,65-0,75

40-45

42 Жмых льняной (измельченный)

0,65-0,75

40-45

43 Жмых хлопковый -"-

0,40-0,50

45-50

44 Барда хлебная сухая

0,16-0,26

50-60

45 Кукурузные корма сухие

0,28-0,32

42-45

46 Пивная дробина

0,25

50-55

47 Солодовые ростки

0,25-0,30

50-60

48 Жом свекловичный сухой

0,22-0,32

50-60

49 Шрот соевый

0,47-0,61

47-50

50 Шрот подсолнечный

0,48-0,63

48-51

51 Шрот кориандровый

0,45-0,60

44-47

52 Шрот льняной

0,45-0,64

45-52

53 Шрот хлопковый

0,36-0,40

40-44

54 Мука мясокостная

0,50-0,65

44-51

55 Мука рыбная

0,45-0,62

41-56

56 Мука китовая

0,52-0,65

50-60

57 Дрожжи кормовые сухие

0,43-0,57

43-50

58 Сухое обезжиренное молоко

0,36-0,38

40-45

59 Карбамидный концентрат

0,56-0,60

39-41

60 Меласса

1,24-1,44

-

61 Жир животный кормовой

0,92-0,96

-

Сырье минерального происхождения

 

 

62 Мел

0,98-1,40

40-50

63 Соль поваренная каменная

1,0 -2,20

40-50

64 Соль поваренная мелкая

1,25-1,52

39-50

65 Мука костная

1,00-1,06

40-45

66 Фосфат обесфторенный

1,62-1,80

42-45

67 Ракушка молотая

1,40-1,45

30-32

68 Известняковая мука

1,10-1,62

24-30

69 Карбамид

0,70-0,72

30-40

Травяная мука

 

 

79 Витаминная травяная мука

0,18-0,20

65-75

71 Мука хвойная

0,25-0,26

46-50

72 Гранулированная травяная мука

0,60-0,70

30-34

Комбикорма

 

 

73 Немелассированные рассыпные

0,41-0,56

42-44

74 Гранулированные

0,60-0,66

39-42

75 Крупка из гранул

0,52-0,63

39-42

76 БВД

0,50-0,53

40-41

Примечание. Для расчета вместимости силосов принимать средние значения объемных масс, площадей напольного хранения - низшие, а для определения расчетных нагрузок на строительные конструкции - высшие значения.


ПРИЛОЖЕНИЕ 2

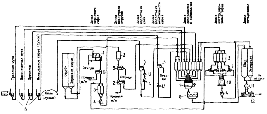
ПРИНЦИПИАЛЬНЫЕ СХЕМЫ ТЕХНОЛОГИЧЕСКИХ ПРОЦЕССОВ ПРОИЗВОДСТВА КОМБИКОРМОВ

Рис. 1. Принципиальная схема технологического процесса производства комбикормов и БВД:

1 - сепаратор зерноочистительный; 2 - электромагнитный сепаратор; 3 - емкости над дробилками и другим оборудованием; 4 - молотковая дробилка; 5 - вальцовый станок; 6 - просеивающая машина; 7 - шелушильная машина; 8 - аспиратор; 9 - шелушильно-шлифовальная машина; 10 - жмыхоломач; 11 - постоянные магниты; 12 - камнедробилка; 13 - сушилка; 14 - подогреватель мелассы; 15 - пылеуловитель; 16 - весы; 17 - весы дозировочные; 18 - растворитель-подогреватель; 19 - смеситель мелассы-карбамида; 20 - фильтр; 21 - подогреватель жира; 22 - насос; 23 - расходомер; 24 - надвесовой бункер; 25 - весы; 26 - смеситель; 27 - весы платформенные; 20 - весы циферблатные; 29 - измельчитель; 30 - насос-дозатор; 31 - пресс-гранулятор; 32 - охладительная колонка; 33 - весы многокомпонентные; 34 - смеситель периодического действия; 35 - весовыбойный аппарат; 36 - зашивочная машина


Рис. 2. Принципиальная технологическая схема производства комбикормов на базе оборудования ОЦК:

1 - магнитная колонка; 2 - сепаратор; 3 - шелушильно-шлифовальная машина; 4 - транспортер; 5 - пневмотранспортер; 6 - циклон-разгрузитель; 7 - весы многокомпонентные; 8 - бункер; 9 - дробилка; 10 - смеситель для комбикорма; 11 - пресс-гранулятор; 12 - охладительная колонка; 13 - измельчитель; 14 - просеивающая машина; 15 - сушилка

Рис. 3. Принципиальная схема технологического процесса производства обогатительных смесей на специализированных линиях комбикормовых заводов:

1 - просеивающая машина; 2 - емкость для наполнителя; 3 - весы; 4 - смеситель; 5 - наддробильная емкость; 6 - молотковая дробилка


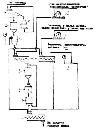
Рис. 4. Принципиальная схема технологического процесса производства БВМД:

1 - сепаратор зерноочистительный; 2 - электромагнитный сепаратор; 3 - оперативные емкости; 4 - дробилка; 5 - просеивающая машина; 6 - пылеуловитель; 7 - весы многокомпонентные; 8 - смеситель; 9 - экструдер; 10 - охладитель; 11 - весовыбойный аппарат; 12 - мещкозашивочная машина; 13 - магниты


Рис. 5. Технологическая схема приготовления прессованных кормосмесей с использованием местного сырья:

1 - бак для мелассы; 2, 3, 4 - бункер-питатель; 5 - линия пневмотранспорта; 6 - смеситель; 7 - измельчитель; 8, 9, 10, 11 - дозаторы; 12 - бункер-дозатор; 13 - вентилятор; 14 - циклон-смеситель; 15 - циклон-разгрузитель; 16 - форсунка; 17 - шнек-смеситель; 18, 20 - транспортеры; 19 - пресс-гранулятор; 21 - кормораздатчик

ПРИЛОЖЕНИЕ 3

ШТАТНОЕ РАСПИСАНИЕ КОМБИКОРМОВОГО ПРЕДПРИЯТИЯ

ШТАТНОЕ РАСПИСАНИЕ КОМБИКОРМОВОГО ПРЕДПРИЯТИЯ ПРИ РАЗМЕЩЕНИИ В КОЛХОЗЕ И СОВХОЗЕ (при ферме, зернопункте и т.п.)

№ п/п

Наименование должностей

Численность персонала комбикормовых предприятий производственной мощностью, т/сутки

до 50

50¸100

более 100

1

2

3

4

5

 

ИТР

Производственный персонал

 

 

 

1

Начальник цеха

1

1

1

2

Зав. лабораторией

-

1

1

3

Инженер по автоматике

1

1

1

4

Инженер по пневмотранспорту и аспирации

-

1

1

5

Диспетчер - оператор пульта управления

2

2

2

6

Старший экономист

1

1

1

7

Сменный мастер по производственному корпусу*

2

2

2

8

Лаборант

2

2

2

 

Итого:

9

11

11

 

РАБОЧИЕ

Очистительно-дробильное, дозировочно-смесительное отделение и отделение гранулирования

 

 

 

1

Дробильщик*

2

2

2

2

Грануляторщик

2

2

2

3

Магнитчик*

-

2

2

4

Сепараторщик*

2

2

2

5

Приготовление обогатительных смесей

-

2

2

6

Мелассировщик

2

2

2

7

Дежурный слесарь электрик

2

2

2

8

Рабочий по растариванию мешков

2

4

4

9

Водитель элактроштабелера

2

2

2

10

Рабочий линии минеральных добавок

2

4

4

11

Аспираторщик

2

2

2

12

Компрессорщик

2

2

2

 

Итого:

20

28

28

 

Силосный склад мучнистого и зернового сырья и готовой продукции

 

 

 

1

Транспортерщик

2

2

4

2

Водитель загрузчика сухих кормов

2

2

4

3

Загрузчик кормовых продуктов пищевых производств

2

2

4

 

Итого:

6

6

12

 

Склад сырья напольного хранения

 

 

 

1

Водитель автопогрузчика

2

2

2

2

Кладовщик

2

2

2

3

Рабочий на приеме сырья

2

2

4

 

Итого:

6

6

8

 

Склад соли и мела

 

 

 

1

Дробильщик

2

2

2

2

Транспортерщик

2

2

2

3

Водитель автопогрузчика

2

2

2

 

Итого:

6

6

6

 

Итого рабочих основного производства:

38

46

54

 

Грузчики на погрузочно-разгрузочных работах

8

10

12

 

МОП

 

 

 

 

Уборщица душевых

1

1

1

 

Всего по комбикормовому заводу (при колхозно-совхозном действующем предприятии)

56

68

78

* При применении автоматизированных комплексов оборудования типа ОЦК, ОПК и др. в агрегированном исполнении (см. п.1.3) должности дробильщика, сепараторщика и магнитчика совмещаются, должности инженера по пневмотранспорту и сменного мастера упраздняются.

Примечание. Режим работы предприятия - двухсменный; продолжительность работы - 255 дней в году.

Дополнительная численность персонала комбикормового предприятия при его размещении на отдельной площадке

№ п/п

Наименование должностей

Численность персонала комбикормовых предприятий производственной мощностью, т/сутки

до 50

50¸100

более 100

1

2

3

4

5

 

Административно-управленческий персонал

ИТР

 

 

 

1

Директор

1

1

1

2

Начальник производства

1

1

1

3

Инженер-механик

-

1

1

4

Инженер-электрик

-

1

1

5

Начальник отдела материально-технического обеспечения

1

1

1

6

Инспектор по кадрам

1

1

1

7

Гл. экономист

1

1

1

Итого:

5

7

7

 

СЛУЖАЩИЕ

 

 

 

1

Бухгалтер

1

1

1

2

Кассир

1

1

1

3

Экспедитор

1

1

1

4

Секретарь-машинистка

1

1

1

5

Весовщик автомобильных весов

2

2

3

6

Зав. складом

1

1

1

7

Кладовщик

1

1

1

 

Итого:

8

8

9

 

Зерноочистительно-сушильный пункт

 

 

 

1

Сепараторщик

3

3

3

2

Сушильный мастер

3

3

3

3

Транспортерщик

3

3

3

 

Итого:

9

9

9

 

ВОХР

 

 

 

1

Начальник охраны

1

1

1

2

Дежурный вахтер

2

2

2

3

Сторож

3

3

3

 

Итого:

6

6

6

 

МОП

 

 

 

1

Курьер-уборщица

1

1

1

2

Дворник

1

1

1

 

Итого:

2

2

2

 

РЕМОНТНАЯ БРИГАДА

 

 

 

1

Бригадир

1

1

1

2

Слесарь

1

1

1

3

Электромонтер

1

1

1

4

Токарь

1

1

1

5

Жестянщик

1

1

1

6

Весовой мастер

1

1

1

7

Электросварщик

1

1

1

8

Столяр

1

1

1

 

Итого:

8

8

8

 

Котельная

 

 

 

1

Начальник котельной

1

1

1

2

Оператор по обслуживанию котлов

3

3

3

Итого:

4

4

4

 

Грузчики

2

2

4

 

Всего по дополнительному персоналу

44

46

49

 

Всего по варианту комбикормового завода на отдельной площадке

100

114

127

ПРИЛОЖЕНИЕ 4

РАСЧЕТ СКЛАДСКИХ ЕМКОСТЕЙ СЫРЬЯ И ГОТОВОЙ ПРОДУКЦИИ

Емкость складов силосного или бункерного типа (V) для хранения зернового или другого сырья определяют по формуле:

где К1 - коэффициент, учитывающий долю зернового или другого сырья в комбикормах;

К2 - коэффициент заполнения;

N - производительность предприятия, т/сутки;

n - расчетный запас сырья в сутках;

g - объемная масса зерна или другого сырья, т/м3.

Средние расчетные значения коэффициента К1 для различных видов сырья:

зерно - 0,8;                                 жмых (шроты) - 0,05;

отруби - 0,08;                             мел - 0,02;

травяная мука - 0,04;                соль - 0,01.

Расчетные значения коэффициента К2 для силосов и бункеров с размерами в осях 3´3:

при высоте 24 м:

для зерна - 0,97

для мучнистого сырья - 0,94;

при высоте 12 м:

для зерна - 0,94

для мучнистого сырья - 0,89

при высоте 6 м:

для зерна - 0,89

для мучнистого сырья - 0,80

при высоте 3 м:

для зерна - 0,80

для мучнистого сырья - 0,65

Емкость складов Q и площадь FH при хранении сырья насыпью определяют по формулам:

Q=K1×N×n(т)

где h - высота насыпи, м;

h - коэффициент использования площади склада (0,6-0,7).

Площадь склада для хранения сырья в мешках FM следует определять по формуле:

где f - площадь, занимаемая одним мешком, м2 (0,45);

q - масса мешка, т;

b - число рядов мешков в штабеле.

СОДЕРЖАНИЕ

1. Общие указания. 1

2. Номенклатура комбикормовых предприятий. 2

3. Состав предприятий и общие требования к зданиям и сооружениям.. 2

4. Общие требования к производственному процессу приготовления комбикормов. 3

5. Хранение сырья и готовой продукции. 6

6. Перемещение сырья и готовой продукции. 7

7. Размещение и установка оборудования. 8

8. Аспирация. 9

9. Диспетчерское автоматизированное управление и контроль за работой машин и механизмов. 9

10. Производственная санитария и техника безопасности. 10

11. Противопожарные требования. 11

12. Охрана окружающей среды.. 11

Приложение 1 Объемные массы и углы естественных откосов сырья и комбикормов. 11

Приложение 2 Принципиальные схемы технологических процессов производства комбикормов. 14

Приложение 3 Штатное расписание комбикормового предприятия. 17

Приложение 4 Расчет складских емкостей сырья и готовой продукции. 19

 




Rambler's Top100 Яндекс цитирования
  Copyright © 2008-2026, www.docload.ru