|
|
ВЕДОМСТВЕННЫЕ СТРОИТЕЛЬНЫЕ НОРМЫ ТЕХНИЧЕСКИЕ ТРЕБОВАНИЯ (МОНТАЖНЫЕ) ТЕХНОЛОГИЯ
ПРОИЗВОДСТВА ВСН 521-91 Минмонтажспецстрой СССР МИНИСТЕРСТВО МОНТАЖНЫХ И СПЕЦИАЛЬНЫХ Москва 1991 г. Лист утверждения «УТВЕРЖДАЮ» Заместитель министра монтажных и специальных строительных работ СССР А.Н. Смирнов «06» августа 1991 г. ТЕХНИЧЕСКИЕ ТРЕБОВАНИЯ (МОНТАЖНЫЕ) к проектированию объектов нефтяной и газовой
промышленности Технология
производства. ВСН 521-91 Минмонтажспецстрой СССР
СОДЕРЖАНИЕ
Настоящие нормы распространяются на проектную документацию
(рабочий проект, проект, рабочую документацию) для строительства новых,
расширения и реконструкции действующих предприятий нефтяной и газовой промышленности: газоперерабатывающих заводов (ГПЗ); комплексов
сжиженного природного газа (СПГ) и бутановоздушных смесей (БВС); подземных хранилищ газа (ПХГ); центральных пунктов сбора и подготовки нефти, газа и воды (ЦПС); установок
комплексной подготовки газа и другие объекты основного и вспомогательного
назначения. Нормы устанавливают технические требования (монтажные): к проектированию технологической части объектов строительства с применением блоков, собираемых на производственных базах
Минмонтажспецстроя СССР; к порядку разработки и правилам выполнения технологической части
рабочего проекта (проекта), рабочей
документации комплектно-блочным методом; к составлению заявок на разработку технологических комплексов
технологических блоков, поставляемых заводами Минхиммаша. Нормы должны соблюдаться всеми организациями и
предприятиями, участвующими в проектировании объектов нефтяной и газовой
промышленности, строительство которых ведется организациями Минмонтажспецстроя
СССР.
1. ОБЩИЕ ПОЛОЖЕНИЯ
1.1. Задание на проектирование, рабочий проект /проект/,
рабочую документацию необходимо разрабатывать в соответствии с действующими нормативными
документами и требованиями настоящих норм. 1.2. Технологическую часть рабочего проекта /проекта/ и рабочей документации следует
разрабатывать как систему блоков коммуникаций и технологических блоков
/разработанных в составе проекта или примененных/ в соответствии с номенклатурой, приведенной в обязательном приложении 1. Исходные данные являются неотъемлемой частью задания на
проектирование и приводятся в приложении к нему. Контроль за выполнением исходных данных при разработке рабочего
проекта /проекта/ и рабочей
документации осуществляет институт Гипронефтеспецмонтаж; при
составлении заключений по рабочему проекту /проекту/
- органы экспертизы, при приемке документации для
производства работ - заказчик и организация, осуществляющая
монтаж. 1.4. Термины, примененные в настоящих нормах, приведены в обязательном приложении 2. 2. ТРЕБОВАНИЯ К
ТЕХНИЧЕСКИМ РЕШЕНИЯМ ОБЪЕКТОВ С ПРИМЕНЕНИЕМ БЛОКОВ
2.1. Общие требования. 2.1.1. При разработке рабочего
проекта /проекта/ и рабочей документации должны быть обеспечены: преимущественное применение блоков третьей группы /обязательное приложение 1/; автономность блоков от строительных конструкций /для сборки их независимо
от строительной готовности/ - в границах блока не должны проходить колонны,
балки, ригели, плиты зданий и сооружений, коммуникации других блоков; максимальное сокращение вспомогательных конструкций за счет
использования инвентарных, передвижных
грузоподъемных средств для обслуживания и ремонта, агрегатно-узлового метода ремонта и др.; унификация проектных решений блоков и их составных частей,
использование проектной документации на ранее разработанные блоки; соединение взаимно-пересекающихся блоков коммуникаций с помощью
вставок, которые должны включать вводы и выводы трубопроводов, идущих в
поперечном направлении, лестничные клетки, переходы, П-образные компенсаторы; сведение к минимуму мокрых процессов подливки, замоноличивания и огнезащиты при установке и закреплении блоков. 2.2. Требования к технологическому блоку. 2.2.1. В состав блоков
следует включать машины, аппараты, первичные средства контроля и управления,
трубопроводы, вспомогательные конструкции /опорные, обслуживающие и др./, тепловую изоляцию и химзащиту. 2.2.2. В проекте блока должны
быть обеспечены: агрегирование составных частей
блока на общих опорных конструкциях в минимальное количество /n/ сборочных единиц, габариты которых не должны превышать габаритов,
указанных в исходных данных на проектирование; агрегирование
отключающей, регулирующей и предохранительной арматуры в минимальное количество
узлов управления. Лучшее решение блоков I, II, III групп сложности будет при n = 1. Составные
части блока, неагрегированные на общих опорных конструкциях, должны иметь
самостоятельные опоры, которые устанавливают и закрепляют на фундаментах,
перекрытиях и других строительных конструкциях; применение типовых проектов
лестниц и площадок для обслуживания; применение стандартных составных частей трубопроводов, в т.ч.
отборных устройств КИПиА, фильтров и др., применение типовых проектных решений узлов
регулирующих клапанов и конденсационных устройств; жесткость конструкции сборочных единиц, сохранение их целостности
при перевозке и установке в проектное положение, а также пуск в эксплуатацию
без разборки и ревизии; применение гибких базовых конструкций в сочетании с инвентарными
средствами для создания жесткости при транспортировке и монтаже; возможность объединения поставочных узлов в монтажные узлы
/вставки, разъемы/; минимум входных и выходных трубопроводов за счет объединения их в
пределах блока; совмещение функций различных аппаратов в корпусе одного аппарата,
применение погружных насосов, компенсаторов температурных напряжений и др.; использование несущей способности оборудования для крепления узлов
труб, площадок и другого оборудования; компактность расположения оборудования в блоке за счет сокращения
/в пределах действующих норм/ расстояния между аппаратами, входящими в блок. 2.3. Требование к блоку
коммуникаций. 2.3.1. Блок коммуникаций должен включать: опорные конструкции (в дальнейшем - «пролетные строения») под все
виды коммуникаций (технологические, КИПиА, электроснабжения, противопожарных, вентсистемы и др.); средства защиты кабельных проводок и импульсных линий от
атмосферных воздействий и огня, проходные
площадки, переходные мостики. 2.3.2. В проектных решениях
блока коммуникаций должны быть обеспечены: зонирование технологических коммуникаций, импульсных линий и
электропроводок; унификация опорных конструкций; минимальные затраты материала на опорные конструкции; жесткость опорных конструкций пролетного строения; сохранение целостности при перевозке и установке в проектное
положение с технологическими трубопроводами, покрытыми теплоизоляционными материалами; доступность для обслуживания в процессе эксплуатации и
производстве сварочных работ при соединении блоков коммуникаций. 2.4. Требования к компоновке технологического узла технологической части
объекта 2.4.1. Компоновка
технологического узла из блоков должна
обеспечить: зонирование коммуникаций (блоки коммуникаций); минимум межблочных связей, что достигается технологической
последовательностью расположения блоков; наличие монтажных зон; возможность автономного
монтажа блоков. 2.4.2. При компоновке
технологического узла допустимо двух- и
трехрядное расположение блоков с учетом ширины
установки, определяемой противопожарными
нормами. 3. ТРЕБОВАНИЯ К
ЗАДАНИЮ НА ПРОЕКТИРОВАНИЕ
3.1. Общие требования. 3.1.1. Задание на проектирование объекта с применением блоков (в дальнейшем ЗП) должно составляться в
соответствии с действующими нормативными документами п. 1.3 настоящих требований. 3.1.2. Исходные данные
представляет институт Гипронефтеспецмонтаж по
письменному запросу Генпроектировщика в
указанный срок (но не более 1 месяца). При наличии
разногласий по исходным данным Генпроектировщик принимает совместное решение с Гипронефтеспецмонтажем. Окончательный вариант
исходных данных включают в задание на проектирование в составе «исходных денных для разработки решений по
организации строительства и составления
сметной документации».* *СНиП 1.02.01-85, приложение 2 3.2. Исходные данные. Исходные данные, которые представляет Гипронефтеспецмонтаж, должны
включать в себя следующие разделы: 3.2.1. «Общие технические
требования», где приводятся ссылки на нормативные документы, пособия,
руководящие материалы (РМ), содержащие требования и технические решения по проектированию
объектов с применением блоков. 3.2.2. Требования к разработке ПОС, где указывают, что в ПОС должны быть отражены все принципиальные решения,
связанные с применением блоков, а также с совместной работой всех организаций Минмонтажспецстроя СССР (по
изоляции, химзащите, оборудования в блоках, монтажу электрооборудования и КИПиА и др.) При необходимости
указывают дефицит производственных мощностей для
сборки, транспорта и монтажа блоков
коммуникаций, объем необходимых капвложений
для расширения производственной базы. Приобретение транспортных и грузоподъемных средств, строительство
дорог, причалов и т.п. В требованиях к стройгенплану указывают размеры площадок
укрупнительной сборки монтажных узлов из поставочных (при необходимости), требования к дорогам и стоянкам большегрузных кранов. 3.3. «Условия
производства монтажных работ». В разделе приводят: - размеры и массу блоков и
поставочных узлов, собираемых на производственной
базе Минмонтажспецстроя СССР; - расстояние от производственной
базы до места монтажа; - транспортные средства для
перевозки и поставочных узлов; - грузоподъемные средства для
монтажа блоков. 3.4. «Требования
к отдельным частям проекта», в том числе к системам автоматизации,
электроснабжения, тепловой изоляции, химзащиты,
промвентиляции и к строительной части проекта (фундаменты и др.), в которых приводят
данные, полученные Гипронефтеспецмонтажем от
специализированных институтов Минмонтажспецстроя
СССР. 3.5. Другие требования (по решению монтажных и других заинтересованных организаций), в т.ч. основание для разработки исходных данных (монтажных) - наименование и номер документа Генпроектировщика, треста и др. организаций, представляющих исходные материалы. 3.6. Условия комплектования. 3.7. Пример исходных данных приведен в приложении 3. 4. ТЕХНОЛОГИЧЕСКАЯ
ЧАСТЬ РАБОЧЕГО ПРОЕКТА (ПРОЕКТА)
(см. Приложение 4) 4.1. Разработку технологической
части проекта для строительства объекта с применением блоков осуществляют в
следующей последовательности: разрабатывают технологическую схему с разбивкой на технологические узлы и с определением
состава блоков; по схеме группируют
блоки одного наименования и рассматривают возможность
внутрипроектной унификации; определяют компоновку блока (с разработкой эскиза на блок) и
габаритные размеры блока; компонуют технологический узел из блоков; выдают задания смежным отделам. 4.2. Состав и правила оформления технологической части
рабочего проекта (проекта) принимают в соответствии с действующими нормативными
документами с учетом следующих дополнений: 4.2.1. По составу: разрабатывают эскизы блоков (которые в состав проекта не включают,
а используют при разработке рабочей документации). 4.2.2. По оформлению: на технологическую схему наносят границы
блоков; на чертеже расположения оборудования показывают контуры и маркировку
блоков. 4.3. Перед разработкой рабочей документации следует в соответствии
с заключением экспертизы по проекту уточнить: состав блоков; перечень средств для ремонта; перечень средств для транспортирования и монтажа; условия поставки оборудования (технологический комплекс или разрозненное оборудование). 4.4. Рабочие чертежи блоков и рабочие чертежи марки «ТХ» выполняют по ГОСТ
21.401-88. 5. ТРЕБОВАНИЯ К
СОСТАВЛЕНИЮ ЗАЯВОК НА РАЗРАБОТКУ ТЕХНОЛОГИЧЕСКИХ КОМПЛЕКСОВ (ТК)
5.1. Общие положения. 5.1.1. Министерства нефтяной и газовой
промышленности СССР (далее министерства-заказчики) на основании схемы развития
отрасли в установленном порядке должны представлять заказы на поставку
технологических комплексов для включения в «Перечень оборудования, подлежащего
комплектной поставке» (далее перечень), утверждаемого
Госснабом СССР и Госпланом СССР. Технологические Комплексы, включенные в «Перечень» должны
разрабатываться в соответствии с Положением о проектировании, производстве,
поставке вводе в эксплуатацию, наладке и доводке комплексов машин, оборудования
и приборов, поставляемых комплектно потребителям (Постановление ГКНТ
СССР, Госплана СССР Госстандарта СССР, Госснаба СССР и Госстроя СССР от 12 декабря 1986 г. № 517/233/9/184/53) (далее «Положение»). 5.2. Заявка на технологический комплекс. 5.2.1. Генеральные проектные
организации одновременно с передачей ТЭО (ТЭР) на экспертизу разрабатывают
заявку на ТК и в установленном порядке
представляют ее головному поставщику. Для составления заявки Генпроектировщик
(ГП) имеет право привлекать: проектные институты нефтяной и газовой
промышленности (ПИ); головную организацию
Минмонтажспецстроя СССР (ГМ), головные специализированные организации по разработке
АСУТП, электроснабжения, промвентиляции и
других систем обеспечения технологического комплекса (далее - головные разработчики СО)
с привлечением организаций - разработчиков комплектующих изделий систем обеспечения. 5.2.2. Технологический комплекс
должен формироваться, как правило, из технологических блоков. Заявки составляют на каждый блок третьей группы сложности и на
группу однотипных блоков первой и второй группы сложности - (приложение 1). 5.2.3. Заявка на блок составляется в установленном порядке с приложением к ней технологической
схемы блока и ее описанием для блоков III группы сложности. В приложении к заявке на блок для вновь
разрабатываемого оборудования в составе
блока приводят исходные
требования, а на каталожное оборудование прикладывают опросные листы. 5.3. Генпроектировщик, с привлечением организаций, участвовавших в разработке заявки, в течение 15 дней рассматривает заключение головного поставщика. 5.4. Министерство-заказчик в течение 15 дней
со дня получения сообщения Генпроектировщика о рассмотрении заключения
Головного поставщика, собирает согласительное совещание с участием Головного поставщика, Генпроектировщика, Головного разработчика. По решению совещания составляется протокол. На титульном листе
заявки делается запись «действительно совместно с протоколом № _____
от «_____»_____________. Приложение 1(обязательное) НОМЕНКЛАТУРА БЛОКОВ
Приложение 2(обязательное) ТЕРМИНОЛОГИЯ
Приложение 3(обязательное) УТВЕРЖДАЮ ГЛАВНЫЙ ИНЖЕНЕР ИНСТИТУТА «ГИПРОНЕФТЕСПЕЦМОНТАЖ» «__»
____________ 198_ г. ИСХОДНЫЕ ДАННЫЕ
(МОНТАЖНЫЕ) НА РАЗРАБОТКУ
| |||||||||||||||||||||||||||||||||||||||||||||||||||||||||||||||||||||||||||||||||||||||||||||||||||||||||||||||||||||||||||||||||||||||||||||||||||||||||||||||||||||||||||||||||||||||||||||||||||||||||||||||||||||||||||||||||||||||||||||||||||||||||||||||||||||||||||||||||||||||||||||||||||||||||||||||||||||||||||||||||||||||||||||||||||||||||||||||||||||||||||||||||||||||||||||||||||||||||||||||||||||||||||||||||||||||||||||||||||||||||||||||||||||||||||||||||||||||||||||||||||||||||||||||||||||||||||||||||||||||||||||||||||||||||||||||||||||||||||||||||||||||||||||||||||||||||||||||||||||||||||||||||||||||||||||||||||||||||||||||||||||||||||||||||||||||||||||||||||||||||||||||||||||||||||||||||||||||||||||||||||||||||||||||||||||||||||||||||||||||||||||||||||||||||||||||||||||||||||||||||||||||||||||||||||||||||||||||||||||||||||||||||||||||||||||||||||||||||||||||||||||||||||||||||||||||||||||||||||||||||||||||||||||||
|
___________________________________________________________________________ (наименование объекта строительства,
наименование комплекса, производства, установки) ___________________________________________________________________________ |
|||
|
1. ТЕХНИЧЕСКИЕ ТРЕБОВАНИЯ 1.1. В проектно-сметной
документации должно быть обеспечено
выполнение нормативных документов: ВСН 198_ г. «Технические
требования (монтажные) к проектированию объектов нефтяной и газовой
промышленности с применением блоков»; Постановление ГКНТ СССР,
Госплана СССР,
Госстандарта СССР, Госснаба СССР от 12 декабря 1986 г.
№ 517/233/9/184/53 об утверждении «Положения о проектировании, производстве, поставке,
вводе в эксплуатацию, наладке и доводке комплексов,
машин, оборудования и приборов, поставляемых комплектно потребителям», СНиП
3.01.01-85 «Организация строительного производства»; СНиП
3.05.05-84 «Технологическое оборудование и технологические трубопроводы»; ГОСТ 24444-87
«Оборудование технологическое. Общие
требования монтажной технологичности»; ГОСТ
21.401-88 «Система проектной документации для строительства. Технология производства. Основные
требования к рабочим чертежам». ___________________________________________________________________________ (наименование новых
нормативных документов по мере их выхода) ___________________________________________________________________________ 1.2. При
разработке использовать методические документы: «Рекомендации
по типизации блоков основных процессов химической технологии», ВНИИМСС; «Рекомендации по
классификации архитектурно-строительных решений
промышленных объектов в комплектно-блочном
исполнении», ЦНИИПромзданий, М. 1986 г. пособие
«Образцы выполнения рабочей документации марки ТХ», ВНИИМСС; пособие «Образцы выполнения рабочих чертежей технологического
блока», ВНИИМСС. 1.3. При разработке проектной документации на стадии
«Рабочий проект» (проект) в ПОСе или исходных данных для ПОСа передаваемых проектной
субподрядной организацией генпроектировщику должны устанавливаться допустимые размеры и
масса поставочных и монтажных узлов, необходимость площадки укрупнительной сборки (полигон), дорог. 1.4. При разработке РД (рабочая
документация) предусмотреть агрегирование на
общих базовых конструкциях оборудования в составе блока в поставочные и
монтажные узлы, размеры которых принять в соответствии
с ПОС. |
|||
|
1.5. Условия комплектования |
______________________________________________ |
||
|
2. УСЛОВИЯ ПРОИЗВОДСТВА МОНТАЖНЫХ РАБОТ |
|||
|
2.1. Предельные размеры и масса поставочных узлов, собираемых на производственной базе ММСС СССР |
____________________________________ (наименование базы) |
||
|
длина, м |
____________________________________ |
||
|
ширина, м |
____________________________________ |
||
|
высота, м |
____________________________________ |
||
|
масса, т |
____________________________________ |
||
|
2.2. Расстояние от производственной
базы до места монтажа, км |
____________________________________ |
||
|
2.3. Транспортные средства перевозки
поставочных и монтажных узлов |
____________________________________ |
||
|
|
____________________________________ |
||
|
|
____________________________________ (тип и марка) |
||
|
2.4. Грузоподъемные средства для
монтажа блоков |
____________________________________ |
||
|
____________________________________ |
|||
|
____________________________________ (тип и марка) |
|||
|
____________________________________ |
|||
|
____________________________________ |
|||
|
3. ТРЕБОВАНИЯ К ОТДЕЛЬНЫМ ЧАСТЯМ
ПРОЕКТА (по представлению специализированных и других организаций ММСС СССР) |
|||
|
3.1. Строительная часть |
____________________________________ |
||
|
|
____________________________________ |
||
|
|
____________________________________ |
||
|
3.2. Электроснабжение |
ВСН
492-87/ММСС СССР |
||
|
3.3.
Автоматизация |
ВСН
505/216-87 ММСС
СССР/МНХП СССР |
||
|
3.4.
Тепловая изоляция |
ВСН
500-87 ММСС СССР |
||
|
3.5. Антикоррозионная защита |
____________________________________ |
||
|
|
____________________________________ |
||
|
3.6. Сантехнические устройства и промышленная вентиляция |
ВСН
485-86 ММСС СССР |
||
|
4. ДРУГИЕ
ТРЕБОВАНИЯ (по решению монтажных и других заинтересованных
организаций) |
|||
|
|
____________________________________ |
||
|
|
____________________________________ |
||
|
|
____________________________________ |
||
|
Основание
для разработки исходных данных (монтажных) |
____________________________________ (наименование и номер документа генпроектировщика, треста и др. организаций, представляющих исходные данные) |
||
|
РАЗРАБОТЧИК
ИСХОДНЫХ ДАННЫХ
(представитель Гипронефтеспецмонтажа) |
_________________ |
_________________ |
|
|
Подпись |
Ф. И. О., должность |
||
(обязательное)
4.1. Технологическая схема.
4.1.1. Технологическую схему разрабатывают на технологический узел с определением номенклатуры и состава блоков в пределах технологического узла. Состав блока определяется в соответствии с обязательным приложением 1 настоящего ВСН …88.
4.1.2. Пример обозначения блока 01 БД-12, где
01 - порядковый номер технологического узла,
БД - блок дистилляции - по номенклатуре (обязательное приложение 1),
12 - номер блока по порядку.
4.1.3. На схеме приводят
экспликацию оборудования по блокам.
4.1.4. Рекомендуемое
оформление схемы приведено на рис. 1.
4.2. Компоновка блока
4.2.1. Компоновку
осуществляют на опорной модульной сетке с размерами ячейки 1,5´1,5 м. Размеры
блока в плане должны быть кратными 1,5 м, конфигурация блока - прямоугольной. По периметру блока
должна быть составлена зона свободная от оборудования, шириной 375 мм.
Пример компоновки блока
приведен на рис. 2, 3.
При компоновке блока должны
быть предусмотрены:
трассировка основных
трубопроводов, определяющих компоновку и размер блока;
демонтаж оборудования или
отдельных его узлов передвижными грузоподъемными или другими грузоподъемными
средствами, указанными в задании на проектирование;
компактность расположения
оборудования с соблюдением минимальных разрывов между машинами и аппаратами;
4.2.2. Выполняют эскиз блока.
Пример выполнения эскиза приведен на рис. 4. На эскизе приводят план и разрез
блока, необходимые для понимания его компоновки, и экспликацию на блок. На эскизе блока
наносят оси блока, привязочные размеры оборудования к осям блоков и габаритные размеры. При заполнении
граф экспликации, касающихся массы блока, следует учитывать все составляющие блока (оборудование, трубопроводы, металлоконструкции,
изоляцию и т.д.). Масса трубопроводов и металлоконструкций может быть
определена для блоков 1 группы сложности:
Мтр. = 0,25 + 0,3 Моб.;
Ммк = 0,1 + 0,15 Моб.;
Моб. - масса оборудования;
Мтр. - масса трубопроводов;
Ммк - масса металлоконструкций.
4.3. Компоновка
технологического узла из блоков.
4.3.1. Компоновку
технологического узла формируют на основе следующих элементов: технологических блоков, блоков
коммуникаций.
4.3.2. Для
компоновки технологического узла необходима информация:
технологическая схема с разбивкой на блоки;
полный набор блоков с
габаритными размерами;
отметки расположения блоков.
4.3.3. Компоновку технологического узла (рис. 5) производят в следующей последовательности:
на опорной модульной сетке (1500´1500 мм)
намечают трассу технического коридора;
с обеих сторон технического коридора определяют зоны размещения блоков; при этом связь между двумя рядом стоящими блоками осуществляется по грани примыкания блоков друг к
другу; связь с другими блоками, вход
(выход) с установки и связь с коллекторами прокладывают в техническом коридоре;
намечают места расположения лестничных клеток, проходов и пр.;
в соответствии с
технологической схемой и информацией о блоках,
а также, исходя из энергетических потерь, расхода легированных труб и др. определяют
объемно-планировочную
структуру технологического узла;
на основе информации о блоках составляют схему
трассировки технологических коммуникаций;
определяют ширину и число ярусов
технического коридора в такой последовательности:
1. определяют количество технологических трубопроводов, проходящих по коридору;
2. определяют наличие в техническом коридоре
электроснабжения, КИПиА, вентиляции и т.д.;
3. определяют схему их зонирования;
4. вырабатывают
вариант технического решения коридора.
4.3.4. По габаритным размерам блоков и отметкам их расположения с учетом размеров технического коридора
определяют ширину, протяженность и число этажей технологического узла.
4.4. Блоки можно компоновать
по двум схемам - однорядной и многорядной.
4.5. При компоновке
технологического узла, блоки устанавливают вплотную друг к другу по компоновочному габариту.
4.6. Трассировка технического
коридора, а, следовательно, и компоновка объекта в целом в зависимости от конкретных условий может быть линейной, крестовой, фигурной и пр. (рис. 6, 7).
4.7. Пример
оформления чертежа компоновки технического узла приведен на рис. 5. На чертеже приводят планы, размеры и экспликацию блоков и наносят:
размеры технологического узла;
размеры блоков;
привязочные размеры
блоков к строительным конструкциям;
позиции блоков.
4.8. В соответствии с
разработанной компоновкой технологического узла на эскизе блока уточняют ориентацию трубопроводов.
Экспликация
оборудования, входящего в блок
|
Поз. |
Наименование,
характеристика |
ГОСТ, ОСТ, каталог, чертеж № |
Кол-во |
Примечан. |
|
|
блоков |
апп. в блоке |
||||
|
01 БД-12 |
Блок дистилляции |
|
1 |
|
|
|
К-101 |
Колонна Æ2800; Н=25500 |
БСУ¼ |
|
1 |
|
|
Т-102 |
Теплообменник 800
ТНГ-16-М1-0/20-6-4 гр. 1 |
ГОСТ 15122-79 |
|
2 |
|
|
Т-104 |
Кипятильник 1200 ТНГ-16-М1-0/20-6-4 гр. 1 |
ГОСТ 15122-79 |
|
2 |
|
|
Е-101 |
Емкость ГЭЭ1-16-1,0 |
Каталог «Емкости ст. сварн.» |
|
1 |
|
|
ХВ-101 |
Дефлегматор АВГ-14, 6Ж - 6-Б3-В3 8-1-2 |
ОСТ 26-02-176-70 |
|
1 |
|
|
Н-101 |
Насос
НК 65/35 |
Каталог
«Насосы центробежные» |
|
2 |
|
|
Н-103 |
Насос
НК 65/35-70 |
Каталог
«Насосы центробежные» |
|
2 |
|
|
01 БП-28 |
Блок перекачки |
|
1 |
|
|
|
Е-136 |
Емкость ГЭЭ1-1-25-1,0 |
Каталог «Емкости ст. сварн.» |
|
1 |
|
|
Т-139 |
Теплообменник 800
ТНГ-16-М1-0/20-6-4 гр. 1 |
ГОСТ 15122-79 |
|
1 |
|
|
Ф-137 |
Фильтр |
|
|
1 |
|
|
Н-137 |
Насос Х 50-32-125 |
Каталог |
|
2 |
|
|
Основная
надпись по ГОСТ 21.103-78 |
|||||
Требования к конструированию блоков
Рис. 2 Пример выбора конфигурации и геометрических параметров блока
Рис. 3 Компоновки блоков II-й группы
сложности
Рис. 4 Пример выполнения
эскиза блока
|
Блок:
01 БД-12 |
||||||||
|
Марка,
состав блока, поз. по техн. схеме |
Чертеж,
тип. оборуд., ГОСТ, ТУ, кол-во оборуд., шт. |
Масса
оборудов. (общая), т |
Масса
трубопровод., т |
Масса
м/к, т |
Общая
масса, т |
|||
|
собств. |
при экспл. |
собств. |
при
экспл. |
собств. |
при
экспл. |
|||
|
К-101 |
черт. 425.00.0000 В0 |
55,9 |
|
8,35 |
13,8 |
|
|
|
|
ХВ-101 |
ОСТ 26-02-176-70 АВГ-14, 6Ж 6-Б3-В3 8-1-2 |
24,13 |
|
1,85 |
3,59 |
|
|
|
|
Е-101 |
Каталог «Емкости» 131.00.0000
В0 |
2,164 |
|
2,3 |
3,6 |
|
|
|
|
Т-102 |
ГОСТ 15122-79 800 ТНГ-16-М1-0/20-6-4 гр. 1 2 шт. |
6,8 |
|
3,21 |
7,53 |
|
|
|
|
Т-104 |
ГОСТ 15119-79 1200 ТНГ-16-М1-0/20-6-4 гр. 1 2 шт. |
21,14 |
|
3,1 |
6,6 |
|
|
|
|
Н-103 |
Каталог «Насосы центроб.» 3 шт. |
2,295 |
|
3,7 |
7,2 |
0,6 |
6,6 |
|
|
Н-101 |
Каталог |
0,65 |
|
0,7 |
1,3 |
0,3 |
1,65 |
|
|
Основная
надпись по ГОСТ 21.103-78 |
||||||||
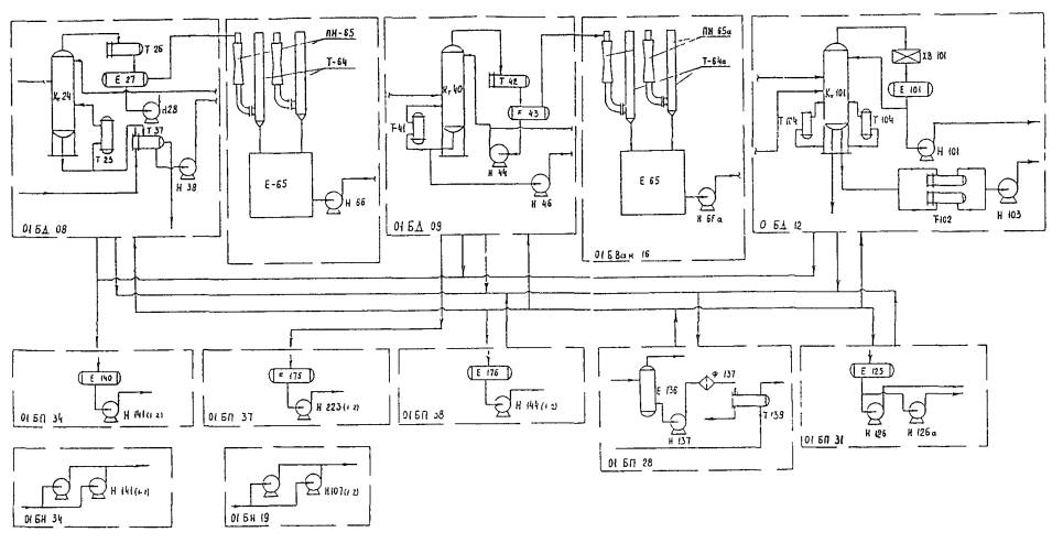
Рис. 5 Пример выполнения компоновки технологического узла
|
Экспликация
блоков |
|||||
|
Поз. |
Наименование блока (габариты, мм) |
Кол-во, шт. |
Аппараты,
входящие в блок |
||
|
Поз. |
Наименование |
Кол-во |
|||
|
01 БД-12 |
Блок дистилляции |
1 |
К-101 |
Колонна |
1 |
|
|
|
|
ХВ-101 |
Воздушный конденсатор |
1 |
|
|
|
|
Т-104 |
Кипятильник |
2 |
|
|
|
|
Е-101 |
Емкость |
1 |
|
|
|
|
Т-102 |
Теплообменник |
2 |
|
|
|
|
Н-101 |
Насос |
2 |
|
|
|
|
Н-103 |
Насос |
3 |
|
01 БД-09 |
Блок дистилляции |
1 |
Кт-40 |
Колонна |
1 |
|
|
|
|
Т-42 |
Теплообменник |
1 |
|
|
|
|
Т-41 |
Теплообменник |
1 |
|
|
|
|
Е-43 |
Емкость |
1 |
|
|
|
|
Н-44 |
Насос |
1 |
|
|
|
|
Н-46 |
Насос |
1 |
|
01 БД-08 |
Блок дистилляции |
1 |
К-24 |
Колонна |
1 |
|
|
|
|
Т-26 |
Теплообменник |
1 |
|
|
|
|
Т-25 |
Теплообменник |
1 |
|
|
|
|
Т-37 |
Теплообменник |
1 |
|
|
|
|
Е-27 |
Емкость |
1 |
|
|
|
|
Н-28 |
Насос |
1 |
|
|
|
|
Н-38 |
Насос |
1 |
|
01 БН-34 |
Блок нагнетания |
1 |
Н-141 |
Насос |
2 |
|
01 БП-38 |
Блок перекачки |
1 |
Е-176 |
Емкость |
1 |
|
|
|
|
Н-144 |
Насос |
1 |
|
01 БП-28 |
Блок перекачки |
1 |
Е-136 |
Емкость |
1 |
|
|
|
|
Т-139 |
Теплообменник |
1 |
|
|
|
|
Н-137 |
Насос |
1 |
|
01 БП-15 |
Блок перекачки |
2 |
Е-65 |
Емкость |
1 |
|
|
|
|
Т-65 |
Теплообменник |
2 |
|
|
|
|
ПН-65 |
Насос |
2 |
|
|
|
|
Н-66 |
Насос |
2 |
|
01 БН-19 |
Блок нагнетания |
1 |
Н-107 |
Насос |
2 |
|
01 БН-11 |
Блок нагнетания |
1 |
Н-107 |
Насос |
2 |
|
01 БП-37 |
Блок перекачки |
1 |
Е-176 |
Емкость |
1 |
|
|
|
|
Н-223 |
Насос |
1 |
|
01 БП-31 |
Блок перекачки |
1 |
Е-125 |
Емкость |
1 |
|
|
|
|
Н-126 |
Насос |
1 |
|
|
|
|
Н-126а |
Насос |
1 |
|
Основная надпись по ГОСТ 21.103-78 |
|||||
Формирование объекта

Рис. 5 Схемы формирования объекта
а)
однорядная б) многорядная
Рис. 6 Схемы трассировки технического
коридора
1. технический коридор
2. зоны
размещения
блоков
СОДЕРЖАНИЕ
|
|
|
|