Бесплатная библиотека стандартов и нормативов www.docload.ru

Все документы, размещенные на этом сайте, не являются их официальным изданием и предназначены исключительно для ознакомительных целей.
Электронные копии этих документов могут распространяться без всяких ограничений. Вы можете размещать информацию с этого сайта на любом другом сайте.
Это некоммерческий сайт и здесь не продаются документы. Вы можете скачать их абсолютно бесплатно!
Содержимое сайта не нарушает чьих-либо авторских прав! Человек имеет право на информацию!

 

ВЕДОМСТВЕННЫЕ СТРОИТЕЛЬНЫЕ НОРМЫ

КАТОДНАЯ ЗАЩИТА ОТ КОРРОЗИИ
ОБОРУДОВАНИЯ И МЕТАЛЛИЧЕСКИХ
КОНСТРУКЦИЙ
ГИДРОТЕХНИЧЕСКИХ СООРУЖЕНИЙ

ВСН 39-84
Минэнерго СССР

МИНИСТЕРСТВО ЭНЕРГЕТИКИ И ЭЛЕКТРИФИКАЦИИ СССР

Ленинград. 1985

Разработаны и внесены ВНИИГом имени Б.Е. Веденеева Минэнерго СССР.

Исполнители: доктор техн. наук И.Б. Соколов, канд. техн. наук А.П. Пак, доктор техн. наук Н.Ф. Щавелев, канд. техн. наук Н.И. Семенова, инж. Ю.Н. Ногинов, инж. Ю.А. Харламов.

Подготовлены к утверждению Главниипроектом Минэнерго СССР.

Согласованы с Госстроем СССР 22 мая 1984 г. № ДП-2445-1.

Министерство энергетики и электрификации СССР
(Минэнерго СССР)

ВЕДОМСТВЕННЫЕ СТРОИТЕЛЬНЫЕ НОРМЫ

Катодная защита от коррозии оборудования и металлических конструкций гидротехнических сооружений

ВСН 39-84
Минэнерго СССР

Вводятся впервые

Настоящие Нормы устанавливают порядок расчета, проектирования и монтажа катодной, защиты от коррозии механического оборудования и металлических конструкций гидросооружений, эксплуатируемых в пресной и морской воде и в грунте.

1. ОБЩИЕ ПОЛОЖЕНИЯ

1.1. Катодная защита должна осуществляться путем присоединения к защищаемой металлической поверхности отрицательного полюса источника постоянного тока; при этом положительный полюс должен присоединяться к специально устанавливаемым анодам.

1.2. Количество, схема размещения, срок службы, сопротивление растеканию анодов, распределение защитного потенциала, защитный ток, мощность источника тока и другие параметры катодной защиты должны определяться расчетным путем.

Терминология и условные обозначения, принятые в настоящих Нормах, приведены в обязательном приложении 1.

2. РАСЧЕТ КАТОДНОЙ ЗАЩИТЫ

Исходные данные

2.1. Расчет катодной защиты следует производить, исходя из пределов величин защитного потенциала металлической поверхности - минимального и максимального критериев защиты.

Внесены
Всесоюзным ордена Трудового Красного Знамени научно-исследовательским институтом гидротехники имени Б.Е. Веденеева

Утверждены протоколом
Главниипроекта Минэнерго СССР
от 26 сентября 1984 г. № 44

Срок введения в действие
IV кв. 1985 г.

Величина этих критериев должна соответствовать условиям эксплуатации защищаемых конструкций и требованиям их надежности в течение нормативного срока службы. Для подавления язвенной коррозии, представляющей основную опасность для металлических элементов гидросооружений, достаточен сдвиг потенциала в отрицательную сторону от стационарного значения , равный 0,05 ¸ 0,100 В. Для особо ответственных конструкций, имеющих нормативный срок службы 100 и более лет, ремонт и замена которых невозможны или связаны со значительными затратами, необходимо предусматривать защиту и от общей равномерной коррозии, для чего следует производить расчет защиты из условия достижения на всей поверхности конструкции защитного потенциала не менее  равного минус 0,550 В. Величину максимального защитного потенциала  для поверхности, защищенной покрытиями, следует принимать равной минус 1,2 В по НВЭ - из условия сохранения адгезии покрытий к металлу; для поверхности, не защищенной покрытиями, - минус 2,5 В по НВЭ.

Выбор критериев защиты и допустимых величин неравномерности сдвига защитного потенциала по поверхности для различных условий эксплуатации объекта защиты следует произвести согласно табл. 1 обязательного приложения 2.

2.2. Для расчета катодной защиты необходимо задать геометрическую форму и размеры защищаемой конструкции и физико-химические параметры коррозионной среды: удельную электрическую проводимость; способность к образованию на поверхности металла солевых катодных отложений; удельную катодную поляризуемость поверхности металла.

2.3. Удельную электрическую проводимость пресной воды следует определять по среднегодовым показателям общей минерализации воды в водоеме, величина которой, как правило, известна на основании гидрологических исследований согласно рис. 1, а удельную электрическую проводимость морской воды в зависимости от солености (в промиллях, %о) и температуры - согласно рис. 2 обязательного приложения 2. Допускается измерение удельной электрической проводимости воды непосредственно в натурных условиях с помощью приборов МС-07, МС-08 или в лаборатории на пробе воды, взятой в месте эксплуатации объекта с помощью прибора Р-38, согласно инструкциям к приборам.

2.4. Катодную защиту следует применять либо в сочетании с покрытиями, либо вести защиту, выполняя условия образования на поверхности металла солевых катодных отложений.

2.5. В зависимости от условий эксплуатации сооружений, а также химического состава воды катодную защиту следует применять в одной из трех модификаций:

а) в воде с малой минерализацией (С < 150 мг/л) следует применять катодную защиту в сочетании с покрытиями. При этом нормативный срок службы покрытий удлиняется в два - три раза;

б) в воде средней минерализации (150 мг/л £ С £ 600 мг/л) следует применять катодную защиту в сочетании с первоначально нанесенным покрытием или с заводской грунтовкой без последующего возобновления на весь период эксплуатации системы защиты;

в) в воде с высокой минерализацией (С > 600 мг/л) допустимо применять катодную защиту на конструкциях, не защищенных покрытиями.

2.6. При расчетах катодной защиты за количественный фактор, характеризующий состояние защищаемой поверхности, следует принимать величину удельной катодной поляризуемости металла b, значения которой для конструкционных сталей с различным состоянием поверхности при эксплуатации в различных пресных и морской водах приведены в табл. 2 обязательного приложения 2.

2.7. При проектировании катодной защиты поверхностей, защищенных покрытиями, выбор параметра b производится следующим образом.

а) В случае, если катодная защита устанавливается сразу же после нанесения защитного покрытия, расчет размещения анодных систем и параметров катодной защиты (защитный ток, мощность и т.д.) основного эксплуатационного режима защиты следует производить исходя из величин b, соответствующих половине нормативного срока службы покрытий.

Для начального периода работы защиты ток защиты и другие параметры следует рассчитывать для анодной системы основного периода, но для величины b, соответствующей поверхности с начальным сроком службы покрытия.

б) В случае, если катодная защита устанавливается на конструкции, защищенной покрытием, срок службы которого соответствует примерно половине нормативного, расчет размещения анодных систем и параметров основного эксплуатационного режима следует производить исходя из величин b, соответствующих полностью разрушенному покрытию.

Для начального периода работы ток защиты и другие параметры следует рассчитывать для анодной системы основного периода. При этом для величины b берется половина нормативного срока службы покрытия.

2.8. В случае, если катодная защита устанавливается на конструкции, не защищенной покрытиями, на конструкции, покрытие которой практически потеряло защитные свойства, или на конструкции, покрытой только заводской грунтовкой без нанесения последующих слоев лакокрасочных материалов, расчет размещения анодных систем, тока и других параметров защиты основного эксплуатационного периода следует производить исходя из условий образования и поддержания на защищаемой поверхности солевых катодных отложений, а именно:

а) значение минимального критерия защиты следует считать равным  = 0,2 B;

б) неравномерность сдвига потенциала по поверхности конструкции должна отвечать соотношению DUмакс / DUмин £ 3;

в) величину b следует выбирать из табл. 2 обязательного приложения 2 для поверхности, покрытой солевым катодным отложением с учетом общей минерализации воды.

В начальный период работы (30 - 40 суток) катодная защита должна быть включена в режим образования солевых катодных отложений. В этом режиме ток катодной защиты должен в пять раз превышать ток защиты основного режима, т.е. Jско = 5Jзащ. По завершении формирования солевых катодных отложений защитный ток следует уменьшать до значений, не превышающих Jзащ. При этом сдвиг защитного потенциала в расчетной точке минимума должен находиться в пределах минус 0,15 - 0,25 В.

Расчет катодной защиты плоских конструкций

2.9. Расчет катодной защиты плоских затворов любого назначения, сороудерживающих решеток, сегментных затворов, ворот шлюзов, металлических диафрагм и экранов грунтовых плотин, стенок из металлического шпунта и других металлоконструкций гидросооружений, поверхность которых может быть аппроксимирована плоскостью, следует производить согласно методике расчета катодной защиты, изложенной в обязательных приложениях 3, 4 и 5.

Практически допустимы следующие отступления от теоретической плоскости:

а) наличие рельефа на плоскости, глубина которого не превышает расстояния от анода до конструкции;

б) сороудерживающие решетки рассчитываются как плоскости с учетом того, что общая поверхность защиты в п раз больше, чем площадь просвета. Для обеспечения необходимого сдвига защитного потенциала при расчете катодной защиты решетки за величину удельной поляризуемости следует принимать величину , где bреш - удельная поляризуемость металла решетки в реальных условиях эксплуатации, определяемая в соответствии с табл. 2 обязательного приложения 2; п - отношение общей площади стержней решетки к площади просвета;

в) поверхность сегментных затворов с учетом их малой кривизны при расчетах катодной защиты может быть аппроксимирована плоскостью.

Расчет катодной защиты внутренней поверхности трубопроводов

2.10. Расчет катодной защиты внутренней поверхности трубопроводов кругового сечения любого назначения, осуществляемой посредством системы N протяженных анодов, установленных на внутренних стенках трубопровода, следует производить согласно методике расчета, изложенной в обязательном приложении 6.

3. УСТРОЙСТВО КАТОДНОЙ ЗАЩИТЫ

Анодные системы

3.1. Для катодной защиты металлоконструкций и оборудования гидросооружений следует использовать аноды промышленного выпуска на основе ферросилида - типа ЭЖК или АКО, графитопласта - ЭГТ (ТУ 48-20-97-77) (справочное приложение 7), платинированного титана (ОСТ 5.3080-75). Допускается использовать недефицитные технологичные при изготовлении и монтаже анодные материалы, например, прокат из углеродистой стали.

3.2. Межремонтный период анодной системы и экономическая целесообразность катодной защиты в целом должны определяться сроком службы анодов (t), расчет которого следует производить по формуле

, год                                                (3.1)

где      mсум - масса анодной системы, кг;

            Э - электрохимический эквивалент материала, кг/А год;

            Jзащ - ток катодной защиты, обеспечиваемый данной анодной системой, A;

            g - коэффициент запаса, связанный с необходимостью сохранения механической прочности анодов в конце срока их службы.

Для неавтоматизированных систем защиты g = 0,5, для автоматизированных g = 1. В случае применения анодных стержней, армированных другими материалами, mсум представляет собой массу основного рабочего материала.

3.3. При проектировании катодной защиты с использованием стальных анодов целесообразно определять площадь их сечения исходя из необходимого срока их службы.

Расчет площади сечения d, см2, при Э = 10 кг/А год, d = 7,8 г/см3 (удельная плотность стали) следует производить по формуле

,                                                      (3.2)

где      l - длина анода, м;

            N - количество анодов.

Рекомендуется принимать расчетный срок службы стальных анодов для неокрашенных конструкций 5 - 10 лет, окрашенных - 15 - 25 лет.

3.4. Длина анодов должна соответствовать геометрическим размерам защищаемого оборудования, а форма и размеры поперечного сечения - расчетной массе анодов, конструктивным особенностям элементов крепления и имеющемуся в наличии типу проката металла.

При отсутствии материала с необходимой площадью сечения допускается сварка полос, стержней и т.д. до получения необходимой массы анода.

Перечень основных анодных материалов и их электрохимические эквиваленты приведены в таблице справочного приложения 7.

Установка анодов на механическом оборудовании

3.5. При проектировании катодной защиты основной задачей следует считать создание и размещение анодных узлов, обеспечивающих защиту поверхности конструкций и оборудования при выполнении условий нормальной эксплуатации объектов защиты.

3.6. Наиболее простым решением по размещению анодов, не требующим демонтажа защищаемого оборудования и обеспечивающим максимальную зону защиты, следует считать установку выносных анодов (подвешенных или стационарно закрепленных на каких-либо элементах сооружения).

3.7. В общем случае аноды следует крепить к поверхности металлоконструкций и железобетонных стенок сооружения в соответствии с рис. 1 - 4 рекомендуемого приложения 8.

3.8. Для обеспечения равномерного растекания тока с анодов и уменьшения токов утечки на арматуру железобетона следует применять околоанодные экраны из изоляционного материала.

3.9. Околоанодный экран, препятствующий замыканию тока на прилегающую к аноду часть поверхности защищаемой металлоконструкции или арматуры железобетона, следует изготавливать из изоляционного материала. В качестве экрана следует использовать листовую резину, стеклопластик и другие пластмассы, деревянные брусья, пропитанные креозотом или аналогичными составами. При размещении анодов на железобетонной стенке сооружения допускается применение в качестве экрана покрытия типа ЭКК-25, нанесенного на бетон согласно Руководству по гидроизоляции и антикоррозионной защите железобетонных и металлических сооружений эпоксидно-каучуковыми красками: П-27-74 (Л.: Энергия, 1975). Допускается также применение эпоксидной шпатлевки ЭП-00-10.

Размер (ширину) экрана следует выбирать так, чтобы не допустить перезащиты на границе металл - экран. При расположении анодов на расстоянии свыше 0,3 - 0,5 м от поверхности конструкции допускается защита без применения экранов.

3.10. Катодную защиту сороудерживающих решеток (СУР) в пресной воде средней или высокой минерализации (С = 300 ¸ 1000 мг/л) допускается осуществлять с односторонней установкой анодов. При этом вертикальные или горизонтальные аноды следует располагать за плоскостью решетки и монтировать на каждой секции отдельно. При монтаже отдельные аноды секций соединяются надежными перемычками. Анод на всем протяжении решетки должен быть электрически непрерывным, кабельные перемычки - обеспечивать компенсацию уменьшения высоты решетки при посадке ее на дно и увеличение ее длины во время подъема. Соединение анодов на стыке двух секций должно быть разъемным. Аноды следует крепить к вертикальным или горизонтальным ригелям решетки через кронштейны-изоляторы. Пример такой установки анодов показан на рис. 5 рекомендуемого приложения 8.

Для сороудерживающих решеток, имеющих деревянную обшивку ригельной части, допускается располагать аноды на обшивке вертикальных ригелей через изолирующую (например, резиновую) прокладку.

При устройстве катодной защиты сороудерживающих решеток в маломинерализованной пресной воде (С = 100 ¸ 200 мг/л) следует устанавливать вертикальные аноды с обеих сторон решетки. Пример такой установки приведен на рис. 6 рекомендуемого приложения 8.

При организации катодной защиты сороудерживающих решеток водозабора «корзинчатого» типа аноды следует располагать на разделительных бычках (рис. 7 рекомендуемого приложения 8).

3.11. При устройстве катодной защиты затворов водосливной плотины следует учитывать условия их эксплуатации. Для районов, где возможно оледенение затворов и образование толстого слоя льда, аноды следует располагать горизонтально или вертикально непосредственно на напорной стороне затвора. Рекомендуется устройство анодов в виде полос, укрепленных на электроизолирующем материале (рис. 1, 2 рекомендуемого приложения 8).

Для районов, где нет опасности оледенения, следует применять вертикальные аноды, расположенные на затворе и отнесенные от его поверхности на 0,2 - 0,5 м.

Допускаются различные варианты установки анодов (рис. 3, 8 рекомендуемого приложения. 8).

3.12. Катодную защиту турбинных затворов и затворов донных водосбросов следует осуществлять установкой анодов с напорной и безнапорной стороны.

Для достижения защитного потенциала внутри коробчатой структуры, ребра которой экранируют внутренние поверхности, аноды следует устанавливать в межригельном пространстве в виде труб, стержней или полос, пропущенных через отверстия в ригелях.

Плоскую сторону затвора следует защищать с помощью вертикальных или горизонтальных анодов, расположенных либо непосредственно на конструкции, либо укрепленных на бетонной стенке на расстоянии, обеспечивающем условия как защиты, так и нормальной эксплуатации затвора. Пример такой установки показан на рис. 9 рекомендуемого приложения 8.

3.13. Катодную защиту внутренней поверхности напорных трубопроводов следует осуществлять установкой протяженных по всей длине трубопроводов анодов, расположенных с равным интервалом по окружности внутри трубы. Вариант установки анодов приведен на рис. 10 рекомендуемого приложения 8.

3.14. При установке анодов для выполнения катодной защиты закладных частей пазов необходимо исходить из конструктивного исполнения пазов.

При наличии сплошной металлической коробчатой облицовки паза анод следует располагать по центру на расстоянии не менее 0,3 м «дна» паза - оптимальный вариант, обеспечивающий полную защиту. Если такое расположение анода вызывает трудности в эксплуатации оборудования, допустимо некоторое смещение анода от осевой линии или установка двух анодов в углах паза на равном расстоянии от «стенок» и «дна» паза.

Если паз не имеет сплошной металлической облицовки, следует установить два анода на расстоянии 0,3 - 0,5 м от углов паза на бетонной стенке водовода. Аноды должны крепиться либо на кронштейнах на расстоянии 0,3 - 0,5 м от бетона, либо непосредственно на бетонной стенке с использованием околоанодных экранов. Схема расположения анодов приведена на рис. 11 рекомендуемого приложения 8.

3.15. Проектирование механического оборудования, на котором предусматривается реализация катодной защиты, следует осуществлять в соответствии с рекомендуемым приложением 9.

Электрическое оборудование катодной защиты

3.16. Электрическое оборудование катодной защиты должно включать в себя источник постоянного тока, анодные системы, катод (защищаемая поверхность), соединительные линии (провода, кабели и т.п.) При защите нескольких конструкций от одного источника питания для регулировки тока в линиях в схему следует включить добавочные сопротивления (например, типа СД-210 или реостаты типа РСП). Автоматизированная установка, кроме того, должна включать датчик контроля потенциала защищаемой конструкции (электрод сравнения) и систему автоматического регулирования тока защиты. Примерная электрическая схема неавтоматизированной и автоматизированной системы приведена в рекомендуемом приложении 8 (рис. 12 и 10).

3.17. Для катодной защиты следует использовать серийно выпускаемые промышленностью источники тока, основные номинальные характеристики которых представлены в таблице обязательного приложения 10. Допускается также использование в качестве источников тока выпрямителей других типов и аккумуляторных батарей. Выбор источников тока следует производить по величине суммарного защитного тока, после чего по сопротивлению системы проверить достаточность выходного напряжения.

3.18. Электрические соединения элементов схемы защиты следует осуществлять посредством гибкого кабеля или провода в водостойкой резиновой или виниловой изоляции. Выбор сечения кабеля следует производить по величине тока защиты. Во избежание нарушения электрических контактов в точках подсоединения кабелей к конструкциям и анодным системам вследствие окисления и электрохимического растворения жил кабеля рекомендуется использовать кабели с медными жилами.

3.19. Электрические соединения кабеля с анодом следует производить с безнапорной стороны конструкции при условии выполнения обязательного требования надежности электрических контактов соединения и надежной изоляции их от воздействия воды и атмосферных осадков. Следует по возможности избегать подводных кабельных соединений. В тех случаях, когда они неизбежны, следует надежно изолировать места контактов, например, устанавливать вокруг них специальные кожухи, заполняемые при монтаже эпоксидной смолой, битумом или кабельной массой. Для повышения надежности системы целесообразно дублировать подводные контакты. Подключение катодного кабеля должно обеспечить надежный контакт с конструкцией и отвечать тем же требованиям, что и подключение анодного кабеля. При большой протяженности анодных систем или защищаемых конструкций подключение анодных и катодных кабелей должно быть осуществлено не реже чем через каждые 100 м.

3.20. Для повышения эффективности и экономичности работы системы катодной защиты следует использовать автоматизированные установки, позволяющие поддерживать в фиксированной точке поверхности заданный защитный потенциал. В обязательном порядке автоматизированные установки следует использовать для защиты конструкций и оборудования, работающего в переменных условиях (изменение уровня воды, скорости потока и т.п.).

Помимо серийно выпускаемых автоматизированных источников тока допускается использование других выпрямителей в сочетании с блоками автоматики любой конструкции, обеспечивающих работу защиты в режиме поддержания защитного потенциала в заданных пределах с точностью не менее 50 - 75 мВ.

Контроль параметров защиты, эксплуатация

3.21. Основным параметром, контролируемым при катодной защите, следует считать потенциал защищаемой поверхности.

Потенциал следует измерять с помощью высокоомного вольтметра постоянного тока с внутренним сопротивлением не менее 1 МОм, одна из клемм которого подключается к защищаемой конструкции, другая - к электроду сравнения - датчику контроля потенциала. Электрод сравнения должен быть погружен в воду как можно ближе к поверхности конструкции или установлен заподлицо с ней. При условии установки электрода сравнения на конструкции следует использовать хлорсеребряные электроды сравнения (ТУ 5-394-13127-77). Допускается использование электрода собственного изготовления (справочное приложение 11). При контроле потенциала переносным датчиком допускается использование насыщенного медно-сульфатного электрода сравнения, способ изготовления которого приведен в справочном приложении 12.

3.22. В качестве датчиков автоматизированных систем катодной защиты следует использовать стационарно установленные хлорсеребряные электроды сравнения. Допускается использование переносных электродов сравнения.

3.23. Стационарные электроды следует также устанавливать на конструкциях, на которых затруднено измерение потенциалов переносными электродами сравнения. Электроды необходимо устанавливать в следующих основных точках: на линиях расчетного минимума потенциала (посередине между двумя анодами) - два электрода сравнения, один из которых служит датчиком автоматизированной системы; на линии расчетного максимума потенциала - напротив анода или у края экрана - один или два электрода (для контроля перезащиты).

При необходимости получения более подробной картины распределения потенциала допускается установка нескольких электродов в зоне между расчетным максимумом и минимумом потенциала. Допускается использование в качестве датчиков автоматизированных систем электродов в других характерных точках подводной поверхности. При этом следует производить корректировку задаваемых значений потенциала в данной точке из условий достижения минимального защитного потенциала в точках минимума. Не допускается установка датчиков автоматизированных систем на заведомо экранированных участках поверхности, где данная анодная система не может обеспечить защитный потенциал.

3.24. Для нормальной работы катодной защиты следует отрегулировать ее в момент пуска и осуществлять периодический контроль.

Регулировку (задание) параметров защиты в момент пуска следует осуществлять следующим образом:

а) включить источник питания и задать расчетный ток защиты;

б) через 2 - 3 ч после включения следует произвести замеры распределения защитного потенциала.

Замер потенциалов переносным электродом сравнения следует производить таким образом, чтобы было возможно построить кривые распределения потенциалов вдоль 2 - 3 перпендикулярных аноду линий (например, на 2 - 3 глубинах при вертикальной анодной системе). Каждую кривую следует строить на основании не менее трех измерений;

в) произвести регулировку тока защиты таким образом, чтобы расчетный потенциал был достигнут на всей поверхности конструкции. При этом потенциалы прилегающих к анодам участков поверхности не должны превышать допустимых значений.

Результаты всех измерений рекомендуется заносить в журнал контроля, форма записи которого дана в рекомендуемом Приложении 13;

г) через 2 - 3 суток после включения необходимо повторить операции б и в. В дальнейшем эти операции следует проводить 1 раз в 2 - 3 месяца;

д) после стабилизации режима защиты следует производить замеры тока и напряжения источников питания, а также потенциалов в характерных точках 1 раз в две недели;

е) корректировку параметров защиты в процессе эксплуатации следует производить в тех случаях, когда значения потенциалов в расчетных точках минимума отличаются от заданных на величину, превышающую 50 мВ;

ж) на каждую установку должен быть заведен паспорт, в котором отражены все конструктивные особенности установки, а также данные о точках замера потенциала, сведения о результатах проведенных исследований и т.д.

3.25. Техническое обслуживание источников тока защиты должно производиться в соответствии с инструкциями по их эксплуатации.

Все работы по техническому обслуживанию, регулировке, профилактике, осмотрам установок, измерению потенциалов и т.д. должны производиться эксплуатационным персоналом на основании годового графика профилактических работ, утвержденного главным инженером, в сроки, предусмотренные этим графиком.

ПРИЛОЖЕНИЕ 1

Обязательное

ТЕРМИНОЛОГИЯ И УСЛОВНЫЕ ОБОЗНАЧЕНИЯ

Скорость коррозии, мм/год - приращение глубины коррозионного разрушения в единицу времени.

Стационарный электродный потенциал (потенциал коррозии) Uс, В - разность потенциалов между поверхностью металла и электродом сравнения при отсутствии поляризации внешним током.

Наиболее вероятные значения стационарных электродных потенциалов углеродистых и низколегированных сталей в пресной воде минус 0,350 ± 0,050 В (по НВЭ).

Защитный потенциал Uзащ, В - потенциал поверхности металла при катодной защите.

Катодная поляризационная кривая - кривая, характеризующая изменение сдвига электродного потенциала металла DU, В, в зависимости от величины поляризующей его плотности постоянного тока.

Удельная катодная поляризуемость b, Ом×м2 - отношение сдвига DU к плотности тока, вызвавшего этот сдвиг, численно равное тангенсу угла наклона линеаризованного участка поляризационной кривой металла в диапазоне от стационарного электродного потенциала до потенциала, равного минус 0,550 В в данной среде и при данном состоянии поверхности металла.

Степень защиты Р, % - отношение разности скорости коррозии металла без защиты и с защитой к скорости коррозии металла без защиты.

Минимальный защитный потенциал , В - минимальный критерий защиты - потенциал поляризованной металлической поверхности, обеспечивающий заданную степень защиты.

Максимальный защитный потенциал , В - максимальный критерий защиты - значение защитного потенциала, превышение которого (по абсолютной величине) может вызвать наводороживание металла или в случае защиты окрашенной поверхности - разрушение лакокрасочного покрытия.

Расчетный параметр защитного тока J, А/м - ток, стекающий с одного метра одного анода.

Защитный ток Jзащ, A - ток, обеспечивающий катодную защиту поверхности и равный суммарному току, стекающему с анодов системы.

Электрод сравнения (ЭС) - гальванический полуэлемент с постоянным по времени, хорошо воспроизводимым собственным потенциалом, не изменяющимся или изменяющимся по строго определенному закону при изменении характеристик среды.

Наиболее распространенными электродами сравнения являются следующие:

Нормальный водородный электрод (НВЭ) - полуэлемент, состоящий из платинового электрода, покрытого платиновой чернью, погруженного в раствор кислоты с активностью ионов водорода, равной единице, и давлении газообразного водорода над раствором, равном атмосферному.

Потенциал водородного электрода принят равным нулю при любых температурах. Водородный электрод сравнения применяется в лабораторных условиях и является эталоном для оценки электродных потенциалов других электродов сравнения.

Хлорсеребряный электрод (ХСЭ) - применяется в качестве электрода сравнения в природной воде и других средах. Описание и значения собственных потенциалов ХСЭ приведены в справочном приложении 11.

Насыщенный медно-сульфатный электрод (МСЭ) - применяется в качестве электрода сравнения в грунте и в воде (см. справочное приложение 12).

Анодная система (аноды) - электроды (обычно металлические), присоединяемые к положительному полюсу источника постоянного тока для пропускания электрического тока через коррозионную среду (электролит) к катоду, которым является защищаемая поверхность.

Электрохимический эквивалент Э, кг/А×год - количество вещества, которое выделяется (растворяется) с анода при прохождении единицы тока в единицу времени.

Удельная электрическая проводимость воды g, См/м.

Общая минерализация воды С, мг/л - количество растворенных минеральных веществ в литре воды.

Солевые катодные отложения (СКО) - отложения малорастворимых соединений кальция и магния на защищаемой поверхности металла при катодной защите.

Защитный ток при формировании солевых катодных отложений Jско, А - ток катодной защиты, при котором на поверхности в данной среде образуются солевые катодные отложения, обладающие заданными защитными свойствами.

Сопротивление растеканию Rp, Ом - электрическое сопротивление данной системы электродов в данной среде.

ПРИЛОЖЕНИЕ 2

Обязательное

выбор исходных данных для расчета катодной защиты

Таблица 1

Выбор критериев защиты и допустимая неравномерность сдвига защитного потенциала

Стационарный потенциал металла в условиях эксплуатации, Uс, В, по НВЭ

Полная защита от язвенной коррозии и защита на 80 - 90 % от общей коррозии (степень защиты 80 - 90 %)

Полная защита от общей и язвенной коррозии (степень защиты 100 %)

, В

, В

, В

, В

Поверхность, защищенная покрытиями

- 0,300

0,100

0,900

£ 9

0,250

0,900

£ 3,6

- 0,350

0,100

0,850

£ 8,5

0,200

0,850

£ 4,2

- 0,400*

0,050

0,800

£ 16

0,150

0,800

£ 5

Поверхность, не защищенная покрытиями

-0,300

0,100

2,200

£ 2,2

0,250

2,200

£ 9

-0,350*

0,100

2,150

£ 21,5

0,200

2,150

£ 10

-0,400

0,050

2,100

£ 42

0,150

2,100

£ 14

* Рекомендуемые значения при неизвестном заранее значении Uc.

Таблица 2

Значение величины удельной катодной поляризуемости металла b для различного состояния поверхности, Ом×м2

Состояние поверхности металла

Эксплуатационная среда

Наблюдаемая на практике

Рекомендуемая для расчетов

Поверхность, не защищенная покрытиями

 

Пресная вода

 

 

Поверхность стали без видимых следов ржавчины (чистая)

 

0,5 - 1,0

0,7

Поверхность, покрытая слоем ржавчины

 

1,0 - 2,0

1,5

Поверхность, покрытая слоем ржавчины с самопроизвольным выпадением осадков

Самопроизвольное выпадение известняковых осадков наблюдается в водах с минерализацией свыше 600 мг/л

2,0 - 6,0

3,0

Поверхность, покрытая солевым отложением, образованным при катодной защите

С = 150 ¸ 400 мг/л

10 - 30

15

С ³ 400 мг/л

30 - 70

40

 

Морская вода

 

 

«Чистая» и ржавая поверхность стали

 

0,3 - 1,0

0,5

Поверхность, покрытая солевым катодным отложением

 

4,0 - 6,0

5,0

Поверхность, защищенная покрытиями

Пресная вода

Начальный срок эксплуатации покрытия

 

 

 

Тип покрытия:

 

 

 

этинолевые и каменноугольные

 

100 - 400

250

перхлорвиниловые и эпоксидные

 

800 - 2000

1000

Срок эксплуатации покрытия, равный половине нормативного срока службы:

 

 

 

этинолевые и каменноугольные

 

30 - 150

60

перхлорвиниловые и эпоксидные

 

300 - 800

500

Поверхность в конце нормативного срока службы:

 

 

 

этинолевые и каменноугольные

 

5 - 60

20

перхлорвиниловые и эпоксидные

 

50 - 100

70

Поверхность с полностью разрушенным покрытием или с сохранившейся заводской грунтовкой

 

5 - 20

10

Морская вода

Начальный срок эксплуатации покрытия

 

5 - 60

30

Поверхность с сильно разрушенным покрытием

 

0,5-1,2

1

Рис. 1. Зависимость величины удельной электрической проводимости воды от ее общей минерализации

Рис. 2. Зависимость удельной электрической проводимости морской воды от общей минерализации, мг/л, солености, %о, и температуры, °С

ПРИЛОЖЕНИЕ 3

Обязательное

МЕТОДИКА РАСЧЕТА КАТОДНОЙ ЗАЩИТЫ ПЛОСКИХ МЕТАЛЛОКОНСТРУКЦИЙ

Расчет следует вести по номограммам, построенным на основании численных расчетов электрического поля, создаваемого гальванической системой: катод (защищаемая поверхность) - аноды - система протяженных вдоль плоскости анодов, расположенных по схеме, представленной на рис. 1 обязательного приложения 3. Для проведения расчета катодной защиты по номограмме требуется задать следующие параметры в соответствии с п. 2.1 настоящих Норм: критерии защиты; геометрические размеры конструкции, т.е. длину и высоту поверхности защиты, а для сороудерживающей решетки еще и общую площадь поверхности защиты; удельную электрическую проводимость среды; удельную катодную поляризуемость. Должен быть задан, кроме того, один из следующих параметров: либо количество анодов (N), оптимальное для данной конструкции и условий ее эксплуатации, или расстояние между анодами (2 а); либо отстояние анодов от плоскости защиты (h), допустимое по конструктивным или эксплуатационным условиям; либо номинальный ток катодной защиты (суммарный ток Jзащ, стекающий с анодов).


Рис. 2 (а - л). Номограммы для расчета катодной защиты плоских металлоконструкций


Номограммы представлены в двух видах: I вид в координатах DUмакс/DUмин; а - для различных значений параметра k = bg и h (рис. 2, а - л обязательного приложения 3). По номограмме I вида следует определять степень неравномерности распределения защитного потенциала в зависимости от расстояния между анодами или их количества. II вид номограммы построен в координатах DUмин/bJ; а - для различных k = bg и h. По номограмме II вида следует определять абсолютное минимальное значение величины сдвига защитного потенциала в зависимости от заданных параметров: g, a, h, J, b.

Рис. 1. Расчетная схема катодной защиты плоской конструкции

DU - сдвиг защитного потенциала; 2а - расстояние между анодами; h - отстояние анодов от защищаемой поверхности, J - ток, стекающий с одного метра каждого анода

При расчетах следует соблюдать следующий порядок пользования номограммами.

Первоначально следует рассчитать параметр k = bg и выбрать соответствующую ему номограмму. Далее следует задать абсолютное значение минимального сдвига защитного потенциала.

Исходя из конструктивных и эксплуатационных соображений, необходимо задать количество анодов, расстояние между анодами (2а), либо отстояние анодов от поверхности защиты (h). По соответствующей кривой номограммы следует определить степень неравномерности поля DUмакс/DUмин и соотношение DUмин/bJ, откуда рассчитывается ток J.

Допустимо первоначально задать степень неравномерности поля защиты DUмакс/DUмин и один из параметров: J, либо h, либо 2а и согласно соответствующей кривой определять остальные параметры.

Примеры расчета катодной защиты затвора и сороудерживающих решеток плотины ГЭС приведены в справочном приложении 14 настоящих ВСН.

ПРИЛОЖЕНИЕ 4

Обязательное

РАСЧЕТ СОПРОТИВЛЕНИЯ РАСТЕКАНИЮ АНОДОВ

Сопротивление растеканию Rp для N вертикальных или горизонтальных анодов (труба или круглый стержень) конечной длины, расположенных параллельно плоскости защиты на расстоянии h, м, следует рассчитывать по формуле

, Ом,                                               (1)

где     l - длина анода, м;

          r - радиус анода, м;

          g - удельная электрическая проводимость среды, См/м.

Расстояние между анодами 2а > 5h.

Сопротивление растеканию Rр для N анодов, удаленных от плоскости защиты более чем на 5 радиусов анода, следует рассчитывать по формуле

, Ом,                                                         (2)

Расстояние между анодами 2а > 5h.

Сопротивление растеканию анодов произвольного сечения следует рассчитывать по формуле

, Ом,                                            (3)

где      с - периметр сечения анода, м;

            l - длина анода, м;

            h - расстояние от плоскости, проходящей через центр анода до защищаемой конструкции, м;

            g - удельная электрическая проводимость среды, См/м.

Сопротивление растеканию полосовых анодов, установленных непосредственно на конструкции через изоляционный экран, следует рассчитывать по формуле

, Ом,                                                           (4)

где      В - коэффициент, зависящий от отношения ширины анода к ширине экрана.

Отношение ширины анода к ширине экрана

1/2

2/3

3/4

4/5

5/6

6/7

8/9

9/10

В

1,30

1,05

0,95

0,90

0,85

0,80

0,75

0,70

ПРИЛОЖЕНИЕ 5

Обязательное

РАСЧЕТ ЭЛЕКТРИЧЕСКИХ ПАРАМЕТРОВ ИСТОЧНИКОВ ПИТАНИЯ КАТОДНОЙ ЗАЩИТЫ

Следует рассчитать суммарный ток защиты Jзащ, А, напряжение на клеммах источника питания U, В, мощность Р, Вт.

Расчет суммарного тока защиты следует производить по формуле

Jзащ = J×l×N + Jу,                                                                 (1)

где      J, А/м - ток, стекающий с одного метра анода, определяемый согласно обязательному приложению 3;

            l, м - длина одного анода;

            N - количество анодов;

            Jу, А - ток утечки на окружающие защищаемую поверхность бетонные конструкции.

Величину тока утечки следует оценивать согласно таблице. Для уменьшения токов утечки следует применять околоанодные изоляционные экраны (п. 3.8, 3.9 настоящих Норм).

Напряжение следует рассчитывать по формуле

U = Jзащ(Rр.сум + Rкат + Rв.цепи),                                            (2)

где      Rр.сум - суммарное сопротивление растеканию анодов;

            Rкат = b/S - сопротивление растеканию катода, т.е. защищаемой поверхности, площадь которой равна S, м2;

            Rв.цепи - сопротивление внешней цепи (подводящие кабели, контакты и т.п.).

Если расчет напряжения U показывает, что его величина превышает допустимые техникой безопасности пределы, необходимо уменьшить суммарное сопротивление либо за счет увеличения сечения подводящего кабеля, либо за счет уменьшения сопротивления растеканию Rр.сум путем увеличения количества анодов, либо увеличения их размеров или изменения конфигурации.

Мощность источника питания следует рассчитывать по формуле

Р = U×Jзащ, Вт.                                                          (3)

Оценка токов утечки на бетонные конструкции (в процентах к суммарному току защиты)

Месторасположение анодов и состояние поверхности защиты

Отношение тока утечки к суммарному току, %

Аноды расположены на расстоянии h < 0,5 м от защищаемой конструкции

 

поверхность не окрашена

0 - 5

поверхность окрашена

5 - 10

Аноды вынесены за пределы конструкции (выносные аноды) на расстояние h > 0,5 м

 

поверхность не окрашена

5 - 10

поверхность окрашена

10 - 50

Аноды расположены непосредственно на бетонной стенке (без экрана)

 

поверхность не окрашена

50 - 60

поверхность окрашена

70 - 90

Аноды расположены непосредственно на бетонной стенке (с экраном)

 

поверхность не окрашена

10 - 15

поверхность окрашена

15 - 20

Аноды расположены на внутренней поверхности трубопроводов

состояние поверхности - любое

0

ПРИЛОЖЕНИЕ 6

Обязательное

МЕТОДИКА РАСЧЕТА КАТОДНОЙ ЗАЩИТЫ ВНУТРЕННЕЙ ПОВЕРХНОСТИ ТРУБОПРОВОДОВ

Расчет следует вести по номограммам, построенным на основании расчета электрического поля, создаваемого гальванической системой: катод (внутренняя поверхность трубы) - аноды - система из N линейных анодов, протяженных вдоль трубы радиуса а, расположенных по периметру равномерно с интервалом 2j° = 2p/N (рис. 1 обязательного приложения 6).

Рис. 1. Расчетная схема катодной защиты внутренней поверхности трубопровода

а - радиус трубы; J - ток, стекающий с одного метра каждого анода; 2с1 - ширина анода; 2с2 - ширина экрана; 2j° - угловой интервал между анодами; N - количество анодов

Рис. 2 (а - ж). Номограммы для расчета катодной защиты внутренней поверхности трубопроводов

Для расчета по номограммам требуется задание следующих исходных данных:

а) критерий защиты;

б) радиус (а) и длина (l) трубопровода;

в) удельная электрическая проводимость воды (g);

г) удельная катодная поляризуемость, определяемая согласно табл. 2 приложения 2.

д) количество анодов N.

Номограммы построены в координатах DUg/J, j° для N = 1, 2, 3, 4, 5, 6, 8 и параметра kтр = bg/a, изменяющегося в пределах kтр = 0,01 ¸ 3,0, и представлены на рис. 2, а, б, в, г, д, е, ж обязательного Приложения 6.

Порядок пользования номограммами

По заданному количеству анодов N следует выбрать соответствующую номограмму, а по величине kтр = bg/a - соответствующую кривую.

Далее следует задать степень защиты поверхности трубы и минимальный сдвиг защитного потенциала DUмин. При j° = p/N по ординате следует взять значение DUминg/J и из этого соотношения определить защитный ток, стекающий с одного метра анода, J А/м. По той же, кривой kтр = bg/a определяется максимальный сдвиг защитного потенциала из соотношения DUмаксg/J. Максимальный сдвиг защитного потенциала необходимо считать в точке с координатой b = С2×360/2pа, где b - угловой размер полуширины экрана.

Если значения DUмин и DUмакс укладываются в заданные пределы сдвига защитного потенциала, тогда взятое количество анодов достаточно для защиты. Если DUмакс значительно превышает допустимые значения, необходимо увеличить количество анодов на один или два и повторить расчет по номограмме с новым N.

Пример расчета катодной защиты внутренней поверхности трубопроводов приведен в справочном приложении 15 настоящих ВСН.

Если по конструктивно-эксплуатационным условиям возможна установка одного анода вдоль осевой линии трубы, расчет катодной защиты трубопровода следует вести по формуле

DU = DUмакс = DUмин = .

Расчет сопротивления растеканию анодов следует вести согласно обязательному приложению 4 настоящих ВСН.

Расчет электрических параметров источников питания катодной установки следует вести согласно обязательному приложению 5 настоящих ВСН.

ПРИЛОЖЕНИЕ 7

Справочное

Основные анодные материалы

Материал анодов

Электрохимический эквивалент, Э, кг/А год

Платинированный титан

0,000006

Платино-танталловые и платино-ниобиевые сплавы

0,00006

Свинец

0,03

Сплав свинца с 1 % серебра и 6 % сурьмы

0,04 - 0,08

Ферросилид

0,1 - 0,8

Тройной ферросилидовый сплав: хром, кремний, железо

0,2

Графит, графитопласты

0,16 - 0,7

Алюминий

3

Углеродистая сталь

9 - 12

Электроды для анодных заземлений ТУ 48-20-97-77, Новочеркасский завод

Длина, мм

1000

1450

2000

2500

2900

Масса, кг

6,7

9,7

13,3

16,7

19,3

ПРИЛОЖЕНИЕ 8

Рекомендуемое

СХЕМЫ УСТАНОВКИ И СПОСОБЫ КРЕПЛЕНИЯ АНОДОВ

Рекомендуемые способы крепления анодов с экранами представлены на рис. 1 - 4.

На рис. 1 представлен анод с экраном - изолятор из листовой резины. Анод имеет небольшие габариты: допустимо использовать аноды такого типа для установки в напорные трубопроводы и пазовые конструкции. При этом необходима тщательная обмазка выступающих над анодом элементов крепления электроизолирующим составом (например, эпоксидной смолой). На рис. 2 представлен вариант анода с изолятором из деревянного бруса. Элементы крепления анода к изолятору электрически не связаны с катодом, что повышает надежность работы системы и не требует специальных мер по изоляции крепящих болтов от воды.

Аноды типа изображенных на рис. 1 и 2 допускается устанавливать на бетонные стенки при помощи анкерных болтов, заложенных в бетон на глубину 100 - 150 мм.

На рис. 3 представлен вариант установки цилиндрических анодов на бетонную стенку. Аналогично аноды могут быть закреплены на конструкции.

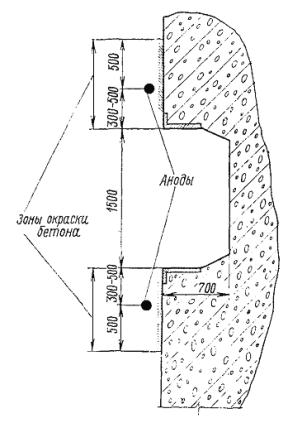
На рис. 3 представлены два варианта (а и б) упора, воспринимающего вес анода. Допускается подвеска анода на кронштейне аналогично варианту (б); в этом случае для передачи нагрузки к аноду приваривается опорное кольцо. На рис. 3 показана также зона экранирующей окраски бетона.

На рис. 4 представлена конструкция и вариант крепления к металлу или бетонной стенке анодов из малорастворимых ферросилидовых элементов.

Допускаются и другие способы установки анодов, отвечающие следующим основным требованиям:

а) надежная изоляция анода от конструкции;

б) отсутствие электрического контакта анода с элементами крепления его к изолятору или катоду.

Устройство катодной защиты, приведенное на рис. 5 - 12, изложено в основной части ВСН.

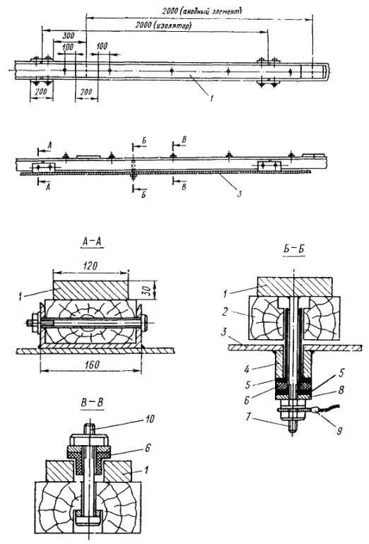
Рис. 1. Крепление анодов с использованием изолятора из листовой резины

1 - анод; 2 - экран-резина; 3 - шпилька крепления; 4 - втулка (изолятор); 5 - сварка анодных элементов; 6 - стенка трубопровода.

Рис. 2. Крепление анодов с использованием изолятора из дерева

1 - анод; 2 - изолятор; 3 - стенка трубопровода; 4 - стакан упорный; 5 - прокладка резиновая; 6 - втулка-изолятор; 7 - болт контактный; 8 - шайба; 9 - наконечник анодного кабеля; 10 - болт крепления

Рис. 3. Крепление анодов на кронштейнах

1 - анод; 2 - анкерный болт; 3 - проходной кронштейн; 4 - зона окраски бетона (экран); 5 - упорный кронштейн; 6 - концевой упор (изолятор); 7 - опорная пластина; 8 - анодный контакт; 9 - уголок 100´100 мм; 10 - изолятор; 11 - крепежные болты

Рис. 4. Ферросилидовый анод

1 - анодный элемент из ферросилида диаметром 40 - 120 мм; 2 - каркас из полимербетона; 3 - токопроводящая шина; 4 - элементы крепления анода к конструкции

Рис. 5. Катодная защита сороудерживающей решетки с односторонней установкой анодов

Рис. 6. Катодная защита сороудерживающей решетки с двухсторонней установкой анодов

Рис. 7. Катодная защита сороудерживающих решеток водозабора «корзинчатого» типа

Рис. 8. Катодная защита затворов водосливной плотины

Рис. 9. Катодная защита турбинных затворов и затворов донных водосбросов

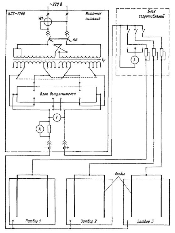
Рис. 10. Катодная защита внутренней поверхности трубопроводов. Электрическая схема автоматизированной установки

КС - катодные станции типа ПАСК; 1 - анодные линии; 2 - электроды сравнения; 3 - анодные вводы.

Рис. 11. Схема размещения анодов катодной защиты закладных частей бетонного паза

Рис. 12. Электрическая схема неавтоматизированной установки катодной защиты

ПРИЛОЖЕНИЕ 9

Рекомендуемое

ПРОЕКТИРОВАНИЕ МЕХАНИЧЕСКОГО ОБОРУДОВАНИЯ С УЧЕТОМ ТРЕБОВАНИЙ, ПРЕДЪЯВЛЯЕМЫХ К УСТРОЙСТВАМ КАТОДНОЙ ЗАЩИТЫ

Для реализации устройства выносных анодов следует предусмотреть специальную конструкцию, обеспечивающую вынос анода на 1 - 2 м (стрела, опорная балка и т.п.) и возможность его подъема при пропуске воды и льда.

Для увеличения эффективности защиты межригельных, ребристых поверхностей турбинных затворов и затворов донных водосбросов допускается сочетание катодной и ингибиторной защиты. Для этого при проектировании затворов следует предусмотреть обшивку и герметизацию металлическими листами межригельных просветов и отверстий на затворе. Образующиеся при этом внутренние объемы следует заполнить водным раствором ингибитора (например, 5 %-ным раствором нитрита натрия или 5 %-ным раствором силиката натрия) через специальные вентили. Образованные гладкие поверхности затвора с обеих сторон следует защищать установкой вертикальных или горизонтальных анодов, расположенных либо непосредственно на затворе, либо на бетонных стенках.

При проектировании катодной защиты турбинных затворов или затворов донного водосброса с установкой анодов на бетонной стенке следует предусмотреть специальные ниши в бетоне глубиной 0,5 - 1,0 м в зоне подвески затвора и возможность периодической ревизии и ремонта анодных систем. На поверхность ниши следует нанести экранирующее покрытие.

Для реализации оптимального варианта защиты закладных частей пазов, полностью облицованных металлом, анод следует устанавливать в центре паза. Для этого при разработке систем катодной защиты проектируемых ГЭС следует предусмотреть специальное углубление паза на 0,3 - 0,5 м против обычно принимаемой глубины. Установку анода следует производить на кронштейнах при возможно большем удалении от поверхности металла и таким образом, чтобы он не затруднял передвижение оборудования.

Для защиты анодов катодной защиты пазов от плавающих предметов рекомендуется надлежащим образом изменить конфигурацию паза.

ПРИЛОЖЕНИЕ 10

Обязательное

Источники тока установок катодной защиты

Тип катодной станции

Рабочий ток

Выпрямленное напряжение

Регулировка тока

Выходная мощность

Напряжение питающей сети

Точность поддержания защитного потенциала

диапазон I

диапазон II

диапазон I

диапазон II

 

А

А

В

В

 

Вт

В

мВ

КСС-150

12,5

6,25

12

24

Ручная ступенчатая

150

220

-

КСС-300

25,0

12,5

12

24

300

220

-

КСС-600

50,0

25,0

12

24

600

220

-

КСС-1200

100,0

50,0

12

24

1200

220

-

СКСУ-150

6,25

3,125

24

48

То же

150

220

-

То же

12,5

6,25

12

24

150

220

-

СКСУ-300

12,5

6,25

24

48

300

220

-

То же

25,0

12,5

12

24

300

220

-

СКСУ-600

25,0

12,5

24

48

600

220

-

То же

50,0

25,0

12

24

600

220

-

СКСУ-1200

50,0

25,0

24

48

1200

220

-

То же

100,0

50,0

12

24

1200

220

-

ПАСК-0,6

25,0

12,5

24

48

Автоматическая Ручная плавная

600

220

50

ПАСК-1,2

50,0

25,0

24

48

1200

220

50

ПАСК-2,0

42,0

21,0

48

96

2000

220

50

ПАСК-3,0

62,5

31,25

48

96

3000

220

50

ПАСК-5,0

104,0

52,0

48

96

5000

220

50

СКСА-1200

50

25

24

48

Автоматическая

1200

220

75

То же

100

50

12

24

То же

1200

220

75

СКСП-1200

50

25

24

48

То же

1200

220

75

СКСП-1200 п 24/Д

100

50

12

24

То же

1200

220

75

ПАК-1-208/24

208

-

24

-

Автоматическая

5000

220

50

ПАК-2-208/24

208

-

24

-

Ручная плавная

5000

380

50

ПРИЛОЖЕНИЕ 11

Справочное

ТЕХНОЛОГИЯ ИЗГОТОВЛЕНИЯ ПОРИСТОГО ХЛОРСЕРЕБРЯНОГО ЭЛЕКТРОДА СРАВНЕНИЯ

Электрод (рис. 1) представляет собой цилиндр диаметром 10 мм и высотой 10 мм, спрессованный из смеси химически чистых порошков металлического и хлористого серебра.

Рис. 1. Электрод сравнения хлорсеребряный пористый

1 - пористый электрод; 2 - токоотвод

Рис. 2. Пресс-форма для изготовления электродов. Материал Ст40Х, термообработка, средний отпуск 45 - 50

1 - пуансон нижний; 2 - матрица; 3 - пуансон верхний

В верхней части цилиндра установлен токоотвод из серебряной проволоки диаметром 0,5 - 1,0 мм. Допускается изготовление токоотводов из серебряной проволоки, имеющейся в отработавших свой срок стеклянных электродах для рН-метрии.

Подготовка к изготовлению электрода

Подготовка к изготовлению электрода заключается в приготовлении реактивов, в получении порошка хлористого серебра, в подготовке оборудования для прессования и спекания электродов.

Для изготовления одного хлорсеребряного электрода требуется, г:

               серебро металлическое, порошок.................... 2,40

               серебро хлористое, порошок............................. 0,70

               аммоний углекислый (х. ч.).............................. 0,55

               Общая масса шихты........................................... 3,65

Применяемое оборудование:

а) химическая посуда (колбы, воронки, фарфоровые чашки и т.п.);

б) весы аналитические;

в) пресс-форма (изготовляется согласно рис. 2);

г) сушильный шкаф с пределами регулировки температуры + (50 ¸ 200) °С;

д) термопечь с пределами регулировки температуры до + 450 °С;

е) пресс с усилием до 2,0 т.

Подготовка шихты

Приготовление порошка хлористого серебра осуществляется осаждением разбавленного раствора азотнокислого серебра хлористым натрием. Для этого азотнокислое серебро растворяют в дистиллированной воде (30 - 50 г/л) и доливают 3 %-ный раствор хлористого натрия до полного осаждения хлористого серебра. Полученный осадок хлористого серебра тщательно промывается дистиллированной водой, отфильтровывается, высушивается в сушильном шкафу при температуре 100 - 110 °С и растирается в фарфоровой чашке до пылевидного состояния. Эти операции производятся в сосудах, защищенных от действия прямого солнечного света.

Шихта готовится тщательным перемешиванием порошков металлического серебра (2,4 г на один электрод), хлористого серебра (0,7 г на электрод) и углекислого аммония (0,55 г на электрод) в фарфоровой чашке. Допускается приготовление шихты в количестве, необходимом для изготовления требуемого числа электродов. Исходные порошки должны быть сухие. Не допускается наличие комков. При недостаточно тщательном перемешивании исходных материалов в теле электрода возможно образование раковин за счет комкования порообразующего наполнителя (углекислого аммония).

Токоотводы изготовляются из серебряной проволоки диаметром 0,5 - 1,0 мм (рис. 1). Для этого проволока нарезается на куски длиной 30 - 50 мм, на одном конце которых выгибается кольцо диаметром 3 - 5 мм.

Прессование электродов

Прессование пористых электродов производится в пресс-форме (рис. 2) при помощи пресса.

Прессовка производится в следующем порядке:

а) серебряный токоотвод вставляется в отверстие нижнего пуансона таким образом, чтобы кольцо его находилось примерно в центре электрода;

б) нижний пуансон вставляется в матрицу;

в) подготовленная шихта массой 3,65 г засыпается в матрицу;

г) в матрицу вставляется верхний пуансон;

д) пресс-форма помещается под пресс и производится прессование под давлением 100 - 150 МПа.

Спекание электродов

Спрессованные электроды помещаются в сушильный шкаф на подкладку из асбестового картона и нагреваются до температуры 55 - 60 °С с выдержкой в течение 30 - 40 мин. Эту операцию следует производить в вытяжном шкафу, так как при этом происходит обильное газовыделение за счет разложения порообразующего наполнителя (углекислого аммония). Повышение температуры выше 60 - 70 °С недопустимо, так как при этом наполнитель начинает разлагаться очень быстро, и выделяющиеся газы могут разрушить электрод.

После прекращения выделения газов электроды осторожно помещаются в термопечь, температура которой постепенно повышается до 380 - 400 °С, и ведется спекание электродов в течение 4 ч. Контроль температуры производится при помощи термопары (например, платино-платинородиевой).

Следует строго соблюдать режим спекания, так как занижение температуры или продолжительности спекания приводит к потере механической прочности пористых электродов. Завышение температуры спекания выше 450 °С тоже недопустимо, так как при этом хлористое серебро плавится и поры электрода закрываются, что приводит к ухудшению его электрохимических характеристик.

Рис. 3. Зависимость собственного потенциала пористого хлорсеребряного электрода от содержания ионов хлора в воде

После спекания электроды охлаждаются на воздухе до комнатной температуры.

Для удобства эксплуатации электроды устанавливаются в корпус из изоляционного материала. Место пайки токоотвода с изолированным проводом заливается эпоксидной смолой. При установке электродов на конструкции необходимо принять меры по предотвращению загрязнения рабочей поверхности электрода (маслами, красками и т.п.). При загрязнении электрод следует очистить погружением в растворитель (ацетон, толуол и пр.).

Электроды допускают долговременное хранение на воздухе или в пресной воде. Непосредственно перед началом измерений электрод для стабилизации потенциала следует выдержать в течение 24 ч в среде, в которой будет производиться измерение.

Потенциалы изготовленных электродов должны быть оттарированы относительно выпускаемых серийно для рН-метрии хлорсеребряных электродов сравнения типа ЭВЛ (ТУ 25-07-591-69).

Собственный потенциал пористого хлорсеребряного электрода в зависимости от содержания ионов хлора в воде может быть определен согласно графику рис. 3. Примеры установки электродов на конструкции показаны на рис. 4.

Рис. 4. Установка пористого хлорсеребряного электрода на конструкции

а - с безнапорной стороны; б - на напорной поверхности; 1 - защищаемая конструкция; 2 - пористый электрод; 3 - заливка эпоксидной смолой; 4 - стакан (сталь); 5 - крышка (сталь); 6 - резиновая герметизирующая прокладка; 7 - корпус электрода (оргстекло, эбонит, и пр.); 8 - шайба; 9 - трубка (сталь, медь и пр.); 10 - изолированный провод; 11 - крепящая шпилька

ПРИЛОЖЕНИЕ 12

Справочное

ТЕХНОЛОГИЯ ИЗГОТОВЛЕНИЯ НАСЫЩЕННОГО МЕДНОСУЛЬФАТНОГО ЭЛЕКТРОДА СРАВНЕНИЯ

Медносульфатный электрод (рис. 1) состоит из корпуса (3), изготовленного из оргстекла или иного электроизолирующего материала, внутри которого расположен медный стержень (5) (может быть также использована трубка или спираль из проволоки). Внутреннее пространство корпуса заполняется пастой (4) из кристаллов медного купороса и дистиллированной воды. Отверстие корпуса закрыто пробкой (1), изготовленной из пористой древесины (осина, береза и т.п.). Пробку предварительно пропитывают медным купоросом путем кипячения в насыщенном растворе в течение 1 - 2 ч. К медному стержню подсоединяется контактный провод (8). Место соединения предохраняется от действия воды при помощи кожуха (6) и эпоксидной смолы (7). Следует иметь в виду, что потенциал электрода стабилен до тех пор, пока в электроде сохраняются кристаллы медного купороса. С течением времени при работе электрода в воде кристаллы растворяются вследствие диффузии ионов через пористую пробку. По мере их расходования электрод необходимо заполнять свежеприготовленной пастой. В периоды между проведением измерений электрод следует хранить в стакане, заполненном насыщенным раствором медного купороса. Обычно используют медно-сульфатные электроды диаметром 30 - 90 мм, высотой 100 - 190 мм. Собственный потенциал насыщенного медно-сульфатного электрода относительно НВЭ составляет + 0,316 В.

Наибольшее распространение имеют следующие типы медно-сульфатных электродов: ЭН-1, МЭП-1-АКХ, МЭП-2-АКХ, МЭП-3-АКХ, МЭП-4-АКХ, НИ-СЭ-58.

Рис. 1. Подвесной медно-сульфатный электрод сравнения

1 - пористая пробка; 2 - крышка (изолятор); 3 - корпус (изолятор); 4 - паста из медного купороса; 5 - медный стержень; 6 - кожух (изолятор); 7 - заливка эпоксидной смолой; 8 - контактный изолированный провод

ПРИЛОЖЕНИЕ 13

Рекомендуемое

Формуляр записи регулировок параметров катодной защиты и результатов измерений потенциала конструкции

Наименование установки катодной защиты и схемы расположения точек, измерение потенциала

Дата

Ток защиты (А)

Напряжение на клеммах источника тока (В)

Потенциал в точках измерения (мВ)

Примечания

1

2

3

4

5

6

7

 

 

 

 

 

 

 

 

 

 

 

 

Примечания к заполнению формуляра:

1. При регулировке параметров защиты производится запись данных до и после регулировки, а в графе «Примечания» делаются отметки об изменении параметров защиты.

2. Целесообразно дополнять формуляр графиками кривых распределения потенциала, выполненных на миллиметровой бумаге. Точки на графиках соединяются плавными линиями.

ПРИЛОЖЕНИЕ 14

Справочное

ПРИМЕРЫ РАСЧЕТА КАТОДНОЙ ЗАЩИТЫ ПЛОСКИХ МЕТАЛЛОКОНСТРУКЦИЙ

Пример 1. Задан плоский затвор шириной 11 м и высотой смоченной части 9 м, ранее окрашенный по полной схеме и эксплуатируемый в воде с очень низкой удельной электрической проводимостью (g = 0,005 См/м), не содержащей достаточного количества ионов кальция и магния для образования солевых катодных отложений (например, условия Зейской ГЭС). Стационарный потенциал окрашенной стали в этих условиях эксплуатации Uс = - 0,4 В.

Требуется найти количество анодов, их расположение, защитные токи, мощность катодных установок, чтобы обеспечить на поверхности затвора распределение сдвига защитного потенциала от DUмин = 0,1 В до DU макс = 0,8 В, что обеспечит сохранность лакокрасочных покрытий. Таким образом, задана степень неравномерности поля DUмакс/DUмин = 0,8/0,1 = 8. За удельную поляризуемость поверхности затвора в основной период эксплуатации принимается величина bкр = 20 Ом×м2. Параметр k = bg = 20×0,005 = 0,1. Выбираем соответствующую номограмму, рис. 2, б обязательного приложения 3.

По верхней части номограммы определяем, что заданная равномерность распределения потенциала может быть обеспечена при различных вариантах расположения анодов.

Так, например, можно выбрать отстояние системы анодов от плоскости защиты h = 10 см, тогда придется располагать аноды через каждый метр, т.е. на защиту потребуется 10 анодов. Можно выбрать отстояние анодной системы h = l м или более. Тогда защита обеспечивается всего одним анодом. Здесь для выбора оптимального варианта вступают в силу конструктивные и эксплуатационные соображения. Допустим, что в рассматриваемом случае особенности конструкции и эксплуатации затворов не позволяют отнести аноды более чем на расстояние h = 0,25 м. Тогда согласно верхней части номограммы при h = 0,25 м и DUмакс/DUмин = 8, a = 1,25 м, т.е. расстояние между анодами для создания защиты должно быть 2а = 2,5 м. Таким образом, с учетом ширины затвора для защиты потребуется 4 вертикальных анода, установленных на расстоянии 2,5 м друг от друга. Далее рассчитаем необходимый защитный ток. Согласно нижней части номограммы при h = 0,25 м и а = 1,25 м и DUмин/bJ = 0,07. Тогда защитный ток, стекающий с одного метра анода:

 А/м.

Учитывая длину анодов, равную l = 9 м, определяем суммарный ток защиты на один затвор Jзащ = JlN = 0,0715×9×4 = 2,6 А. Ток утечки равен нулю. Зададим срок службы анодов до полного срабатывания равным t = 25 годам. Необходимая масса одного метра анода из стали определяется по формуле т = ЭJt, т.е. m = 10×0,0715×25 = 18 кг. Сечение анода определяется по формуле d = 12,8Jt = 12,8×0,0715×25 = 23 см2, отсюда радиус цилиндрического анода (стержня)  см.

Расчет сопротивления растеканию анода ведется по формуле (1) обязательного приложения 4:

;

 Ом.

Сопротивление растеканию катода Rкат = b/S, где S = 100 м2 - площадь поверхности затвора Rкат = 20:100 = 0,2 Ом.

Сопротивление питающих кабелей Rв цепи принимаем равным 0,1 Ом. Тогда Rсум = 7,15 + 0,2 + 0,1 = 7,45 Ом.

Падение напряжения в цепи анод - катод Uкс = Jзащ×Rсум = 2,6×7,45 » 20 В. Мощность, необходимая для катодной защиты одного затвора

Р = Jзащ×Uкс = 2,6×20 = 52 Вт.

Пример 2. Пусть задан тот же затвор, окрашенный по полной схеме и эксплуатируемый в воде средней минерализации С = 300 мг/л (Днепр, Волга). Вода такой минерализации имеет удельную электрическую проводимость, равную g = 0,03 См/м. Таким образом, по сравнению с примером 1 изменился всего один эксплуатационный параметр. Рассмотрим влияние этого изменения на параметры защиты.

Аналогично примеру 1 заданная неравномерность распределения сдвига защитного потенциала DUмакс/DUмин = 0,8/0,1 = 8; b = 20 Ом×м2. Параметр k = bg = 20×0,03 = 0,6. Пусть так же, как в примере 1, по конструктивным условиям анодную систему нельзя отнести от защищаемой поверхности более чем на h = 0,25 м. Тогда, как это следует из номограммы рис. 2, в, для защиты затвора шириной 10 м и высотой 9 м можно выбрать два анода, установленных горизонтально. Защитный ток определяется по нижней номограмме. При h = 0,25 м и а = 2,25 м и DUмин/bJ = 0,04, отсюда

 А/м.

Суммарный защитный ток Jзащ = 0,125×9,5×2 = 2,4 А. Если задать срок службы анода до полного срабатывания равным 25 годам, тогда потребуется анод сечением d = 12,8Jt = 12,8×25×0,125 » 40 см2, радиус стержня  см, масса одного метра анода m = 10×25×0,125 = 31,5 кг. Сопротивление растеканию стержня радиусом 3,6 см и длиной 9,5 м равно

 Ом.

Учитывая сохранение механической прочности анода, реальный срок его службы следует принять равным 10 - 12 годам. Суммарное сопротивление системы анод - катод Rсум = 2,7 + 0,2 + 0,1 = 3 Ом. Падение напряжения в цепи анод - катод Uкc = Jзащ×Rсум = 2,4×3 = 7,2 В. Мощность, необходимая для катодной защиты затвора Р = Uкс×Jзащ = 7,2×2,4 = 17 Вт.

Пример 3. Расчет катодной защиты сороудерживающей решетки (напорная сторона). Решетка шириной 12 м и высотой 24 м окрашена по полной схеме. Общая площадь стержней решетки 600 м2, площадь просвета 300 м2.

Для катодной защиты решетки с напорной стороны предлагается система из трех вертикальных анодов, расположенных вдоль вертикальных ригелей на расстоянии 3,8 м друг от друга и отстоянии анодов от плоскости решетки h = 0,4 м.

Величина удельной поляризуемости поверхности решетки bреш = 20 Ом×м2. Однако, учитывая дополнительную неравномерность распределения защитной плотности тока по поверхности решетки за счет отличия ее конфигурации от плоскости при расчете катодной защиты решетки, берем b = bреш/n, где n = 600:300 = 2. Тогда расчетное b = 20:2 = 10 Ом×м2. Параметр k = bg = 10×0,005 = 0,05. Катодная защита рассчитывается по номограмме рис. 2, а. Для а = 1,9 м, h = 0,4 м коэффициент неравномерности равен 8. При минимальном сдвиге защитного потенциала DUмин = 0,1 В, DUмакс = 0,8 В.

Таким образом, в этом случае обеспечивается сохранность лакокрасочного покрытия, так как Uмакс = DUмакс + Uс = 0,8 + 0,4 = 1,2 В. Защитный ток с одного метра анода определяется по нижней номограмме. При а = 1,9 м и h = 0,4, DUмин/bJ = 0,055; отсюда J = DUмин/0,055×b = 0,1:0,055´10 = 0,18 А/м. Суммарный защитный ток Jзащ = 0,18×24×3 = 13,0 А.

С учетом допустимых гидравлических потерь на обтекание в качестве анодов выбираются стальные трубы диаметром 200 мм с толщиной стенки 10 мм.

Расчет сопротивления растеканию анодов ведется по формуле (1) обязательного приложения 4, где l - длина анода, равная 24 м; r - радиус анода, равный 0,1 м; h = 0,4 м; g = 0,005 См/м. Тогда

 Ом.

Сопротивление растеканию решетки Rкат = b/S = 100:600 = 0,017 Ом.

Сопротивление питающих кабелей сечением 35 мм2 и длиной 100 м Rв цепи = 0,05 Ом. Таким образом, общее сопротивление в цепи анод - катод Rсум = 3,7 + 0,017 + 0,05 = 3,77 Ом.

Напряжение в цепи питания одной решетки Uкc = Jзащ×Rсум = 13×3,77 » 49 В, мощность катодной защиты одной решетки Р = 49×13 = 640 Вт.

При заданных размерах анодов и необходимых токах защиты полное срабатывание анодов будет происходить за 27 лет (масса одного метра анода m = p(0,12 - 0,092)×7800 = 3,14×0,002×7800 = 49 кг; отсюда t = т/ЭJ = 49:10×0,18 = 27 лет.

ПРИЛОЖЕНИЕ 15

Справочное

ПРИМЕР РАСЧЕТА КАТОДНОЙ ЗАЩИТЫ ВНУТРЕННЕЙ ПОВЕРХНОСТИ ТРУБОПРОВОДОВ

Задан трубопровод диаметром 4,44 м и длиной 50 м. Внутренняя поверхность трубопровода не окрашена; сохранилась заводская грунтовка и имеются следы ржавчины. По трубопроводу протекает вода средней минерализации (С = 350 мг/л). На стенках трубы возможно образование солевых катодных отложений. Стационарный потенциал стали в заданных условиях эксплуатации Uс = - 0,3 В; удельная поляризуемость стенок трубы в основной период эксплуатации b = 10 Ом×м2.

Следует найти количество и расположение анодов, защитный ток для обеспечения защиты трубопровода при минимальном сдвиге потенциала не менее 0,05 В и при максимальном сдвиге потенциала вблизи анода не более 2,2 В. Таким образом, заданная степень неравномерности сдвига защитного потенциала DUмакс/DUмин = 2,2/0,05 = 44.

Для расчета выберем случай минимального количества анодов, т.е. N = 1 и посмотрим, удовлетворяет ли защита с помощью одного анода поставленной задаче. При расчете необходимо учесть, что полосовой анод шириной 2с1 = 120 мм и изолятор, на который он крепится к трубе, имеют конечную ширину. Выберем ширину изолятора равной 2с2 = 160 мм. Тогда расчет максимального сдвига потенциала нужно вести в точке с координатой

Параметр  Согласно номограмме рис. 2 обязательного приложения 6 при j = 2°, DUмаксg/J = 0,4, а при j = 180° DUминg/J = 0,001.

Таким образом, степень неравномерности распределения сдвига защитного потенциала DUмакс/DUмин = 0,4/0,001 = 400, что не удовлетворяет заданным условиям степени неравномерности распределения защитного потенциала.

Тогда для расчета выберем N = 3. При kтр = 0,15, j = 2° DUмаксg/J = 0,40; при j = 60° DUминg/J = 0,012, т.е. DUмакс/DUмин = 0,40/0,012 = 33. Расчет параметров защиты, таким образом, ведем для N = 3 (номограмма рис. 2, в).

Из условия DUминg/J = 0,012 определяем ток, стекающий с одного метра каждого анода J = DUминg/0,012 = 0,05´0,035/0,012 = 0,145 А/м.

Суммарный ток защиты Jзащ = 0,145×50×3 = 22 А.

Задаем срок службы анодов до полного срабатывания t = 20 лет. Тогда сечение анодов d = 12,8Jt = 12,8×0,145×20 = 37 см2, т.е. для полосового анода шириной 120 мм его толщина должна быть равна 31 мм. Сопротивление растеканию Rр определяем по формуле (4) обязательного приложения 4:

 Ом.

Здесь отношение ширины анода к ширине экрана равно 120/160 = 3/4, тогда согласно приложению 4 коэффициент В = 0,95, а

 Ом.

Сопротивление растеканию катода  Ом. Сопротивление подводящих кабелей не более 0,05 Ом, Rсумм = 0,09 + 0,014 + 0,05 = 0,154 Ом. Напряжение на клеммах катодной станции Uкс = 22×0,154 = 3,4 В; мощность катодной защиты Р = 3,4×22 = 75 Вт.

СОДЕРЖАНИЕ

1. Общие положения. 1

2. Расчет катодной защиты.. 1

Исходные данные. 1

Расчет катодной защиты плоских конструкций. 3

Расчет катодной защиты внутренней поверхности трубопроводов. 3

3. Устройство катодной защиты.. 3

Анодные системы.. 3

Установка анодов на механическом оборудовании. 4

Электрическое оборудование катодной защиты.. 5

Контроль параметров защиты, эксплуатация. 6

Приложение 1 Терминология и условные обозначения. 7

Приложение 2 Выбор исходных данных для расчета катодной защиты.. 8

Приложение 3 Методика расчета катодной защиты плоских металлоконструкций. 10

Приложение 4 Расчет сопротивления растеканию анодов. 13

Приложение 5 Расчет электрических параметров источников питания катодной защиты.. 14

Приложение 6 Методика расчета катодной защиты внутренней поверхности трубопроводов. 15

Приложение 7 Основные анодные материалы.. 17

Приложение 8 Схемы установки и способы крепления анодов. 17

Приложение 9 Проектирование механического оборудования с учетом требований, предъявляемых к устройствам катодной защиты.. 22

Приложение 10 Источники тока установок катодной защиты.. 22

Приложение 11 Технология изготовления пористого хлорсеребряного электрода сравнения. 23

Приложение 12 Технология изготовления насыщенного медносульфатного электрода сравнения. 26

Приложение 13 Формуляр записи регулировок параметров катодной защиты и результатов измерений потенциала конструкции. 26

Приложение 14 Примеры расчета катодной защиты плоских металлоконструкций. 27

Приложение 15 Пример расчета катодной защиты внутренней поверхности трубопроводов. 29

 




Rambler's Top100 Яндекс цитирования
  Copyright © 2008-2026, www.docload.ru