Бесплатная библиотека стандартов и нормативов www.docload.ru

Все документы, размещенные на этом сайте, не являются их официальным изданием и предназначены исключительно для ознакомительных целей.
Электронные копии этих документов могут распространяться без всяких ограничений. Вы можете размещать информацию с этого сайта на любом другом сайте.
Это некоммерческий сайт и здесь не продаются документы. Вы можете скачать их абсолютно бесплатно!
Содержимое сайта не нарушает чьих-либо авторских прав! Человек имеет право на информацию!

 

ГОСУДАРСТВЕННЫЙ СТАНДАРТ РОССИЙСКОЙ ФЕДЕРАЦИИ

АППАРАТЫ ПУСКОРЕГУЛИРУЮЩИЕ
ЭЛЕКТРОННЫЕ, ПИТАЕМЫЕ
ОТ ИСТОЧНИКОВ ПОСТОЯННОГО ТОКА,
ДЛЯ ТРУБЧАТЫХ ЛЮМИНЕСЦЕНТНЫХ ЛАМП

ТРЕБОВАНИЯ К РАБОЧИМ ХАРАКТЕРИСТИКАМ

ГОССТАНДАРТ РОССИИ
Москва

Предисловие

1 РАЗРАБОТАН И ВНЕСЕН Всероссийским научно-исследовательским, проектно-конструкторским светотехническим институтом им. С.И. Вавилова (ООО «ВНИСИ»)

2 ПРИНЯТ И ВВЕДЕН В ДЕЙСТВИЕ Постановлением Госстандарта России от 26 марта 1998 г. № 85

3 Настоящий стандарт представляет собой аутентичный текст международного стандарта МЭК 925 (1989) «Аппараты пускорегулирующие электронные, питаемые от источников постоянного тока, для трубчатых люминесцентных ламп. Требования к рабочим характеристикам» с Изменением № 1 (1996)

4 ВВЕДЕН ВПЕРВЫЕ

СОДЕРЖАНИЕ

Часть 1. Общие требования к рабочим характеристикам.. 2

1 область применения. 2

2 определения. 2

3 общие условия испытаний. 3

4 маркировка. 3

5 зажигание. 3

6 напряжение зажигания на контактных зажимах лампы.. 3

7 условия предварительного подогрева электродов. 4

8 ток и световой поток лампы.. 5

9 ток источника питания. 5

10 максимальный ток в любом выводе (для электродов с предварительным подогревом) 5

11 форма рабочего тока лампы.. 6

12 стабильность работы (только для регулируемых пра) 6

Часть 2. Частные требования к рабочим характеристикам электронных пра, питаемых от источников постоянного тока, для общего освещения. 6

13 область применения. 6

14 испытание температурными циклами и испытание на ресурс. 6

Часть 3. Частные требования к рабочим характеристикам электронных пра, питаемых от источников постоянного тока, для освещения общественного транспорта. 6

15 область применения. 6

16 маркировка. 7

17 процедура испытания на зажигание пра с символом «sp». 7

18 испытание температурными циклами и испытание на ресурс. 7

19 предохранитель. 7

20 акустический шум.. 7

21 вибрация. 7

Часть 4. Частные требования к рабочим характеристикам электронных пра, питаемым от источников постоянного тока, для освещения самолетов. 7

22 область применения. 7

23 маркировка. 7

25 предохранитель. 8

26 вибрация. 8

Приложение а Испытания. 8

Приложение в Образцовые пра.. 9

Приложение с Номинальные лампы.. 9

Приложение d Руководство по определению срока службы и интенсивности отказов. 9

Приложение е Соответствие стандартов мэк государственным стандартам.. 10

ГОСУДАРСТВЕННЫЙ СТАНДАРТ РОССИЙСКОЙ ФЕДЕРАЦИИ

АППАРАТЫ ПУСКОРЕГУЛИРУЮЩИЕ ЭЛЕКТРОННЫЕ, ПИТАЕМЫЕ ОТ ИСТОЧНИКОВ ПОСТОЯННОГО ТОКА, ДЛЯ ТРУБЧАТЫХ ЛЮМИНЕСЦЕНТНЫХ ЛАМП

Требования к рабочим характеристикам

D.c. supplied electronic ballasts for tubular fluorescent lamps. Performance requirements

Дата введения 1999-01-01

Часть 1. ОБЩИЕ ТРЕБОВАНИЯ К РАБОЧИМ ХАРАКТЕРИСТИКАМ

1 ОБЛАСТЬ ПРИМЕНЕНИЯ

1.1 Настоящий стандарт устанавливает общие требования к рабочим характеристикам электронных пускорегулирующих аппаратов (ПРА) для использования в сети постоянного тока, имеющей нормативные напряжения не более 250 В, совместно с люминесцентными лампами, соответствующими МЭК 81.

Стандарт должен применяться совместно с МЭК 924.

Рабочие характеристики электронных ПРА общего назначения для освещения общественного транспорта и самолетов приведены в разделах 2-4 настоящего стандарта.

Примечания

1 Для достижения удовлетворительных рабочих характеристик люминесцентных ламп с электронными ПРА для сети постоянного тока необходимо, чтобы определенные характеристики, их конструкции были правильно скоординированы. Поэтому существенно, чтобы технические условия для описания их измерений делались на определенном базовом образце, который должен быть стабильным и воспроизводимым.

2 Эти условия могут выполняться образцовыми ПРА. Кроме того, испытания ПРА для люминесцентных ламп должны, как правило, проводиться с номинальными лампами, в частности, сравнением результатов, полученных при испытании таких ламп, с испытуемыми и образцовыми ПРА, как указано в МЭК 921.

В настоящем стандарте использованы следующие шрифты:

- текст требований - прямой светлый шрифт (кегль № 10);

- методы испытаний - курсив;

- примечания - петит (кегль № 8).

1.2 Нормативные ссылки

В настоящем стандарте использованы ссылки на следующие стандарты:

МЭК 81 (1984)* Лампы люминесцентные трубчатые для общего освещения

МЭК 571 (1977) Правила применения электронного оборудования на рельсовом транспорте

МЭК 921 (1988)* Аппараты пускорегулирующие для трубчатых люминесцентных ламп. Требования к рабочим характеристикам

МЭК 924 (1990)* Аппараты пускорегулирующие электронные, питаемые от источников постоянного тока, для трубчатых люминесцентных ламп. Общие требования и требования безопасности

___________

* См. приложение Е.

2 ОПРЕДЕЛЕНИЯ

В настоящем стандарте применяют следующие термины.

2.1 Вспомогательное средство зажигания

Токопроводящая полоса на наружной поверхности лампы или токопроводящая пластина, расположенная на соответствующем расстоянии от лампы. Это устройство может быть эффективным только когда оно имеет соответствующий потенциал по отношению к одному из концов лампы.

2.2 Световой показатель ПРА

Отношение светового потока лампы, работающей с испытуемым ПРА при его нормируемом напряжении, к световому потоку той же лампы, работающей с соответствующим образцовым ПРА при его нормируемых напряжении и частоте.

2.3 Образцовый ПРА

Специальный индуктивный ПРА, соответствующий требованиям настоящего стандарта, который используется для испытаний ПРА и отбора номинальных ламп. Он характеризуется тем, что имеет стабильное отношение напряжение/ток, которое практически независимо от изменений тока, температуры и магнитного влияния (см. приложение В).

2.4 Симметричный инвертор

Определение в стадии разработки.

2.5 Асимметричный инвертор

Определение в стадии разработки.

3 ОБЩИЕ УСЛОВИЯ ИСПЫТАНИЙ

Испытания должны проводиться в условиях, указанных в приложении А.

Все ПРА, охватываемые настоящим стандартом, должны соответствовать требованиям МЭК 924.

4 МАРКИРОВКА

Необязательная информация, которая может быть предоставлена изготовителем:

a) световой показатель ПРА;

b) нормируемая выходная частота (при расчетном напряжении, с работающей лампой или без нее);

c) диапазон окружающей температуры, в пределах которого ПРА должен надежно работать в назначенной изготовителем области нормируемых напряжений.

5 ЗАЖИГАНИЕ

ПРА, соответствующие требованиям настоящего стандарта и соединенные с лампами, соответствующими МЭК 81, должны обеспечивать удовлетворительное зажигание (но не горячее перезажигание) лампы при температуре воздуха непосредственно вокруг лампы от 10 до 35 °С при наименьшем из диапазона нормируемых значений напряжении питания и работу лампы при температуре от 10 до 50 °С во всем диапазоне нормируемых значений напряжения.

Электрические характеристики ламп на листах характеристик в МЭК 81 относятся к лампам, работающим с образцовым ПРА при его нормируемом напряжении и окружающей температуре 25 °С.

ПРА должны обеспечивать надежное зажигание соответствующих ламп в диапазоне окружающих температур, назначенных изготовителем.

Проверку проводят испытаниями по разделам 6 и 7, если не очевидно, что изготовитель может обеспечить удовлетворительный срок службы лампы.

6 НАПРЯЖЕНИЕ ЗАЖИГАНИЯ НА КОНТАКТНЫХ ЗАЖИМАХ ЛАМПЫ

ПРА, работающий при любом напряжении питания из диапазона нормируемых значений, должен обеспечивать такое напряжение зажигания на контактных зажимах лампы, чтобы:

a) минимальное действующее значение напряжения на лампе было не менее указанного в третьей графе таблицы 1;

b) амплитудное значение напряжения на лампе было не более указанного в четвертой или пятой графе таблицы 1;

c) минимальное амплитудное значение напряжения между одним концом лампы и вспомогательным средством зажигания должно быть не менее указанного в шестой графе таблицы 1.

Таблица 1 - Напряжение зажигания для ламп с высоким или низким сопротивлением электродов (электроды предварительного подогрева)

Напряжение в вольтах

Нормируемая мощность лампы, Вт

Номинальные размеры лампы, мм

Напряжение зажигания на контактных зажимах лампы

Напряжение, прикладываемое к вспомогательному средству зажигания. Минимальное амплитудное значение

Минимальное действующее значение

Максимальное амплитудное значение

Симметричный инвертор

Асимметричный инвертор

4

150 ´ 15

100

550

700

290

6

224 ´ 15

100

550

700

290

8

300 ´ 15

100

550

700

290

13

525 ´ 15

200

550

700

290

15Т8

450 ´ 25

180

550

700

260

20

590 ´ 38

180

550

700

260

30Т8

900 ´ 25

205

550

700

300

30Т12

900 ´ 38

200

550

700

290

40

1200 ´ 38

205

550

700

300

65

1500 ´ 38

*

*

*

*

__________

* Значения - в стадии разработки.

Если ПРА рассчитан для работы с параллельно присоединенными лампами, соответствующие требования должны предъявляться к каждой отдельной лампе, независимо от числа установленных ламп. Лампы, работающие с соответствующими настоящему стандарту ПРА, требуют вспомогательное средство зажигания, как указано в МЭК 81, кроме ламп диаметром не более 16 мм, для которых вспомогательное средство зажигания должно располагаться на расстоянии 7 мм от лампы.

В процессе этих испытаний каждый электрод лампы должен заменяться резистором, имеющим сопротивление, равное сопротивлению эквивалентного резистора, указанного на листе характеристик соответствующей лампы в МЭК 81.

Примечание - Максимальные значения в таблице 1 выше, чем рекомендуемые в МЭК 81, из-за более широкого диапазона нормируемых значений напряжения питающей сети. Это может приводить к сокращению полезного срока службы лампы.

7 УСЛОВИЯ ПРЕДВАРИТЕЛЬНОГО ПОДОГРЕВА ЭЛЕКТРОДОВ

7.1 Минимальное напряжение на электродах лампы

При работе в диапазоне нормируемых значений напряжения питания с резистором, имеющим сопротивление, указанное на листе характеристик соответствующей лампы в МЭК 81, замещающим каждый электрод лампы, ПРА должен создавать на каждом резисторе напряжение не менее 3,05 В действующего значения для ламп с низкоомными электродами и не менее 6,5 В действующего значения для ламп с высокоомными электродами.

7.2 Максимальное напряжение на электроде лампы

a) ПРА для ламп с низкоомными электродами

При работе в диапазоне нормируемых значений напряжения питания с резистором, имеющим сопротивление, указанное на листе характеристик соответствующей лампы в МЭК 81, замещающим каждый электрод лампы, ПРА должен создавать на каждом резисторе напряжение не более 6,5 В действующего значения.

b) ПРА для ламп с высокоомными электродами

При работе в диапазоне нормируемых значений напряжения питания с резистором, имеющим сопротивление, указанное на листе характеристик соответствующей лампы в МЭК 81, заменяющим каждый электрод лампы, ПРА должен создавать на каждом резисторе напряжение не более 11,0 В действующего значения.

Если это напряжение превышает 11,0 В, указанная проверка должна проводиться с резистором, сопротивление которого выводится из значения номинального тока лампы, указанного на листе характеристик соответствующей лампы в МЭК 81 и подставляемого в формулу

, Ом,

где In - номинальный рабочий ток лампы, А.

Для ламп, не указанных в МЭК 81, должны использоваться значения, назначенные изготовителем лампы.

При работе ПРА в диапазоне нормируемых значений напряжения питания, ток через каждый резистор не должен превышать в 2,1 раза номинальное значение In, указанное на листе характеристик соответствующей лампы в МЭК 81.

с) ПРА для ламп с низкоомными и высокоомными электродами

Эти ПРА должны соответствовать требованиям подпункта b).

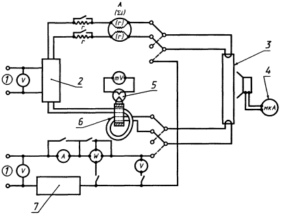
8 ТОК И СВЕТОВОЙ ПОТОК ЛАМПЫ

ПРА должен ограничивать ток номинальной лампы до значения не более 125 % тока той же лампы, работающей с образцовыми ПРА. Испытуемый ПРА должен работать при расчетном напряжении, а соответствующий образцовый ПРА - при его нормируемых напряжении и частоте.

При одинаковых условиях отношение светового потока должно быть не менее 95 % назначенного светового показателя ПРА.

Примечание - Для проведения измерений может использоваться любая схема испытания, удовлетворяющая рисунку 1, но из-за емкостного эффекта резисторы должны быть неиндуктивного типа, а приборы должны соответствовать используемым частотам.

Номинальные лампы должны измеряться и отбираться как описано в МЭК 921 и иметь характеристики, удовлетворяющие указанным на листах характеристик соответствующих ламп по МЭК 81.

1 - источник питания; 2 - испытуемый ПРА; 3 - трансформатор тока; 4 - термопара; 5 - номинальная лампа; 6 - фотоэлемент; 7 - образцовый ПРА

Рисунок 1 - Измерение мощности и выходного тока (бесстартерные лампы)

При измерениях в соответствии с требованиями для образцовых ПРА, приведенными в МЭК 921, образцовые ПРА должны иметь характеристики, удовлетворяющие указанным в настоящем стандарте и на листах характеристик соответствующих ламп по МЭК 81.

9 ТОК ИСТОЧНИКА ПИТАНИЯ

При расчетном напряжении ток источника питания не должен отличаться более чем на ± 15 % от значения, маркированного на ПРА, при работе ПРА с номинальной лампой.

Подводящие провода должны иметь низкое сопротивление и малую индуктивность (применимо, только если аккумуляторные батареи удалены от ПРА).

Для ПРА (кроме электронных ПРА для общего освещения), питаемых от централизованной системы, действующее значение любой высшей гармоники в потребляемом из сети токе должно быть не более 10 %, если другое не установлено изготовителем. Это определяется измерением напряжения на неиндуктивном резисторе, включенном последовательно во входную цепь ПРА. Постоянное напряжение на резисторе не должно превышать 2 % расчетного напряжения.

Если изготовитель указывает, что переменная составляющая постоянного входного тока компонентов больше 10 %, то испытание на ресурс должно проводиться при форме действующего значения напряжения, указанной изготовителем.

10 МАКСИМАЛЬНЫЙ ТОК В ЛЮБОМ ВЫВОДЕ (ДЛЯ ЭЛЕКТРОДОВ С ПРЕДВАРИТЕЛЬНЫМ ПОДОГРЕВОМ)

Ток через любой из контактных зажимов лампы не должен превышать значения, указанного на листе характеристик соответствующей лампы по МЭК 81.

Проверку проводят с соответствующей номинальной лампой в схеме и с нормально работающим ПРА при значении напряжения сети, наибольшем из диапазона нормируемых. Процедуру испытания по МЭК 921 используют, но с неиндуктивными сопротивлениями.

11 ФОРМА РАБОЧЕГО ТОКА ЛАМПЫ

Форма тока, протекающего через номинальную лампу, работающую в установившемся режиме совместно с ПРА при расчетном напряжении, должна быть такой, чтобы амплитудное значение тока не превышало в 1,7 раза номинальный рабочий ток лампы, указанный на листе характеристик соответствующей лампы по МЭК 81, или в три раза действующее значение тока лампы, каким бы малым оно ни было.

12 СТАБИЛЬНОСТЬ РАБОТЫ (ТОЛЬКО ДЛЯ РЕГУЛИРУЕМЫХ ПРА)

В процессе стабильной работы лампы должна поддерживаться достаточная температура электродов. Это условие полностью выполняется, если действующее значение тока лампы равно или больше чем х % рекомендуемого тока из диапазона регулирования. Если ток лампы меньше чем у % рекомендуемого тока, то подогрев электродов должен продолжаться в процессе работы лампы.

Примечание - Значения х и у - в стадии разработки.

Часть 2. ЧАСТНЫЕ ТРЕБОВАНИЯ К РАБОЧИМ ХАРАКТЕРИСТИКАМ ЭЛЕКТРОННЫХ ПРА, ПИТАЕМЫХ ОТ ИСТОЧНИКОВ ПОСТОЯННОГО ТОКА, ДЛЯ ОБЩЕГО ОСВЕЩЕНИЯ

13 ОБЛАСТЬ ПРИМЕНЕНИЯ

Настоящая часть устанавливает частные требования к рабочим характеристикам ПРА, предназначенных для работы от источников питания постоянного тока, без выбросов и колебаний напряжения, например в торговых фургонах и т.п., работающих непосредственно от аккумуляторных батарей без зарядного устройства.

В этой части применяют общие требования к рабочим характеристикам части 1 со следующими уточнениями.

14 ИСПЫТАНИЕ ТЕМПЕРАТУРНЫМИ ЦИКЛАМИ И ИСПЫТАНИЕ НА РЕСУРС

ПРА должен устанавливаться согласно инструкции изготовителя (включая средства для снижения нагрева, если указывается), работать с соответствующей лампой (ами) при наибольшем из диапазона нормированных значений напряжении и подвергаться следующим испытаниям температурными циклами и испытаниями на ресурс:

a) испытание температурными циклами проводят в течение 1 ч при наименьшем значении окружающей температуры, затем 1 ч при наибольшем значении окружающей температуры. Проводят пять таких циклов;

b) после этого проводят испытание на ресурс продолжительностью 200 ч при окружающей температуре, которая обеспечивает нормируемую максимальную температуру корпуса ПРА (tc). По окончании испытания и после охлаждения до комнатной температуры ПРА должен обеспечивать зажигание и работу соответствующей лампы в течение 15 мин.

Часть 3. ЧАСТНЫЕ ТРЕБОВАНИЯ К РАБОЧИМ ХАРАКТЕРИСТИКАМ ЭЛЕКТРОННЫХ ПРА, ПИТАЕМЫХ ОТ ИСТОЧНИКОВ ПОСТОЯННОГО ТОКА, ДЛЯ ОСВЕЩЕНИЯ ОБЩЕСТВЕННОГО ТРАНСПОРТА

15 ОБЛАСТЬ ПРИМЕНЕНИЯ

Настоящая часть устанавливает частные требования к рабочим характеристикам ПРА, предназначенных для работы от источников питания постоянного тока с вероятными выбросами и колебаниями напряжения, например для колесного и железнодорожного транспорта, трамваев и судов, используемых как общественный транспорт.

В этой части применяют общие требования к рабочим характеристикам части 1 со следующими уточнениями.

16 МАРКИРОВКА

16.1 Процедуру испытания по разделу 17, если она подходит, обозначают символом «SP». Дополнительно следующая информация должна представляться изготовителем.

16.2 Обозначение допустимого искажения формы подводимого постоянного тока при наибольшем из диапазона нормируемых значений напряжении.

17 ПРОЦЕДУРА ИСПЫТАНИЯ НА ЗАЖИГАНИЕ ПРА С СИМВОЛОМ «SP»

Это испытание может указываться изготовителем вместо раздела 15.

ПРА должен рассчитываться так, чтобы соответствующая лампа (ы) выдерживала (и) достаточное число включений.

Проверку проводят следующим образом.

Новая лампа должна выдерживать не менее 100000 включений при работе ПРА при расчетном напряжении и окружающей температуре, соответствующей А.1.1 приложения А. Цикл включения состоит из: 3 с - включено, 12 с - выключено. Если результат испытания неудовлетворительный, то проводят повторное испытание на новой лампе. Дополнительное испытание проводят, чтобы убедиться, что эта лампа зажигается при наименьшем напряжении из диапазона нормируемых напряжений при нижнем и верхнем предельных значениях окружающей температуры.

18 ИСПЫТАНИЕ ТЕМПЕРАТУРНЫМИ ЦИКЛАМИ И ИСПЫТАНИЕ НА РЕСУРС

ПРА должен устанавливаться согласно инструкции изготовителя (включая средства для снижения нагрева, если указывается), работать с соответствующей лампой (ами) при наибольшем, из диапазона нормированных значений, напряжении и подвергаться следующим испытаниям температурными циклами и испытаниям на ресурс:

a) испытание температурными циклами проводят в течение 1 ч при наименьшем значении окружающей температуры, затем 1 ч при наибольшем значении окружающей температуры. Проводят пять таких циклов;

b) после этого проводят испытание на ресурс продолжительностью 200 ч при окружающей температуре, которая обеспечивает tc. По окончании испытания и после охлаждения до комнатной температуры ПРА должен обеспечивать зажигание и работу соответствующей лампы в течение 15 мин.

19 ПРЕДОХРАНИТЕЛЬ

ПРА должен иметь сменяемый предохранитель для защиты источника питания от тока перегрузки.

Проверку проводят внешним осмотром.

20 АКУСТИЧЕСКИЙ ШУМ

ПРА, работающий при напряжении из диапазона нормируемых значений напряжений с лампой, должен соответствовать следующим требованиям:

a) при рабочей частоте 18 кГц и свыше - не требуется;

b) ниже рабочей частоты 18 кГц - требования в стадии разработки.

21 ВИБРАЦИЯ

Требования к испытаниям на вибрацию - в стадии разработки относительно требований, соответствующих МЭК 571.

Часть 4. ЧАСТНЫЕ ТРЕБОВАНИЯ К РАБОЧИМ ХАРАКТЕРИСТИКАМ ЭЛЕКТРОННЫХ ПРА, ПИТАЕМЫМ ОТ ИСТОЧНИКОВ ПОСТОЯННОГО ТОКА, ДЛЯ ОСВЕЩЕНИЯ САМОЛЕТОВ

22 ОБЛАСТЬ ПРИМЕНЕНИЯ

Настоящая часть устанавливает частные требования к рабочим характеристикам электронных ПРА, предназначенным для работы от источников постоянного тока, с вероятными кратковременными и длительными выбросами напряжения, таких как источники питания на самолетах.

В этой части применяют общие требования к рабочим характеристикам части 1 со следующими уточнениями.

23 МАРКИРОВКА

Следующая информация должна представляться изготовителем.

Обозначение допустимого искажения формы подводимого постоянного тока при наибольшем из диапазона нормируемых значений напряжении.

24 ИСПЫТАНИЕ ТЕМПЕРАТУРНЫМИ ЦИКЛАМИ И ИСПЫТАНИЕ НА РЕСУРС

ПРА должен устанавливаться согласно инструкции изготовителя (включая средства для снижения нагрева, если указывается), работать с соответствующей лампой (ами) при наибольшем, из диапазона нормированных значений, напряжении и подвергаться следующим испытаниям температурными циклами и испытаниям на ресурс:

а) испытание температурными циклами проводят в течение 1 ч при нижнем предельном значении окружающей температуры, затем 1 ч при верхнем предельном значении окружающей температуры. Проводят пять таких циклов;

b) после этого проводят испытание на ресурс продолжительностью 200 ч при окружающей температуре, которая обеспечивает tc. По окончании испытания и после охлаждения до комнатной температуры ПРА должен обеспечивать зажигание и работу соответствующей лампы в течение 15 мин.

25 ПРЕДОХРАНИТЕЛЬ

ПРА должен иметь сменяемый предохранитель для защиты источника питания от токовых перегрузок.

Проверку проводят внешним осмотром.

26 ВИБРАЦИЯ

Требования - в стадии разработки.

ПРИЛОЖЕНИЕ А

(справочное)

ИСПЫТАНИЯ

А.1 Общие требования

Испытания являются типовыми. Всем испытаниям должен подвергаться один ПРА.

А.1.1 Окружающая температура

Испытания должны проводиться в защищенном от сквозняков помещении при окружающей температуре от 20 до 27 °С.

Для тех испытаний, которые требуют стабильности рабочих характеристик лампы, окружающая температура вокруг лампы должна быть в пределах 23-27 °С и не должна изменяться более чем на 1 °С в процессе испытания.

А.1.2 Напряжение и частота сети

a) Испытательные напряжение и частота

Если не указано иное, то испытуемый ПРА должен работать при расчетном напряжении, а образцовый ПРА - при нормируемых напряжении и частоте.

b) Стабильность напряжения и частоты

Для большинства испытаний образцового ПРА напряжение и частота источника питания должны поддерживаться с точностью ± 0,5 %. Однако в момент измерений напряжение должно регулироваться в пределах ± 0,2 % от указанного испытательного значения.

c) Форма напряжения сети (только для образцового ПРА)

Содержание гармоник определяется как среднее квадратическое значение суммы отдельных гармонических составляющих по отношению к основной, принятой за 100 %.

А.1.3 Магнитные эффекты

Если не указано иное, на расстоянии 25 мм от поверхности образцового или испытуемого ПРА не должны находиться магнитные материалы.

А.1.4 Установка и присоединение номинальных ламп

Для обеспечения воспроизводимости электрических характеристик номинальных ламп с наибольшей повторяемостью рекомендуется устанавливать лампы горизонтально и, по возможности, оставляя их постоянно в своих испытательных патронах. Поскольку контактные зажимы ПРА обозначены, то номинальные лампы должны присоединяться в схеме, сохраняя полярность соединений, используемых в процессе отжига.

А.1.5 Стабильность номинальной лампы

a) До проведения измерений лампа должна быть введена в установившийся стабильный режим работы. Не допускается шнурование разряда.

b) Характеристики лампы должны проверяться непосредственно до и после каждой серии испытаний.

А.1.6 Характеристики измерительных приборов

a) Цепи напряжения

Цепи измерительных приборов, присоединяемых к лампе, не должны потреблять более 3 % номинального тока.

b) Цепи тока

Цепи тока измерительных приборов, присоединяемых последовательно лампе, должны иметь такое достаточно низкое полное сопротивление, чтобы падение напряжения на них не превышало 2 % от фактического напряжения на лампе.

Если измерительные приборы включаются внутрь параллельных цепей предварительного подогрева, то суммарное полное сопротивление измерительных приборов не должно превышать 0,5 Ом.

c) Измерения действующих значений

Измерительные приборы должны быть практически свободны от ошибок в результате искажения формы тока и должны соответствовать рабочим частотам. Следует обращать внимание на обеспечение того, чтобы заземленная емкость измерительных приборов не искажала работы испытуемого ПРА. Может быть, необходимо обеспечить, чтобы измерительные точки испытательной схемы имели потенциал земли.

А.1.7 Инверторные источники питания

Если ПРА предназначен для работы с аккумуляторными батареями, то допускается замена последних источниками питания постоянного тока, обеспечивающими полное сопротивление, равное полному сопротивлению аккумуляторной батареи.

Примечание - Неиндуктивный конденсатор подходящего нормируемого напряжения и емкостью не менее 50 мкФ, присоединяемый к сетевым контактным зажимам испытуемого ПРА, нормально обеспечивает полное сопротивление источника питания, соответствующее полному сопротивлению аккумуляторной батареи.

ПРИЛОЖЕНИЕ В

(справочное)

ОБРАЗЦОВЫЕ ПРА

Когда измерения для образцовых ПРА проводят по МЭК 921, то эти ПРА должны иметь характеристики, удовлетворяющие настоящему стандарту и указанным на листах характеристик соответствующих ламп по МЭК 81.

ПРИЛОЖЕНИЕ С

(справочное)

НОМИНАЛЬНЫЕ ЛАМПЫ

Номинальные лампы должны измеряться и отбираться по МЭК 921 и иметь характеристики, указанные на листах характеристик соответствующих ламп в МЭК 81.

ПРИЛОЖЕНИЕ D

(информационное)

РУКОВОДСТВО ПО ОПРЕДЕЛЕНИЮ СРОКА СЛУЖБЫ И ИНТЕНСИВНОСТИ ОТКАЗОВ

D.1 Для определения срока службы и интенсивности отказов различных электронных изделий должны быть полностью учтены рекомендации, приведенные в разделах D.2, D.3 и каталогах изготовителя.

D.2 Максимальная температура поверхности, символ tl (t - срок службы), электронного изделия или максимальная температура детали, определяющей срок службы, измеренная при нормальных рабочих условиях при номинальном или максимальном, из диапазона нормируемых значений, напряжении позволяет достигнуть срок службы 50000 ч.

Примечание - В некоторых странах, как в Японии, принят срок службы 40000 ч.

D.3 Интенсивность отказов определяют при непрерывной работе электронного изделия при максимальной температуре tl (определенной в D.2). Интенсивность отказов определяют количеством изделий, вышедших из строя в единицу времени.

D.4 По требованию изготовитель должен сообщить исчерпывающие данные по методу получения информации, приведенной в разделах D.2 и D.3 (математический анализ, испытание на надежность и т.д.).

ПРИЛОЖЕНИЕ Е

(справочное)

СООТВЕТСТВИЕ СТАНДАРТОВ МЭК ГОСУДАРСТВЕННЫМ СТАНДАРТАМ

Обозначение стандартов МЭК

Обозначение государственных стандартов

МЭК 81 (1984)

ГОСТ 6825-91

МЭК 921 (1988)

ГОСТ Р МЭК 921-97

МЭК 924 (1990)

ГОСТ Р МЭК 924-98

Ключевые слова: требования, рабочие характеристики




Rambler's Top100 Яндекс цитирования
  Copyright © 2008-2026, www.docload.ru