Бесплатная библиотека стандартов и нормативов www.docload.ru

Все документы, размещенные на этом сайте, не являются их официальным изданием и предназначены исключительно для ознакомительных целей.
Электронные копии этих документов могут распространяться без всяких ограничений. Вы можете размещать информацию с этого сайта на любом другом сайте.
Это некоммерческий сайт и здесь не продаются документы. Вы можете скачать их абсолютно бесплатно!
Содержимое сайта не нарушает чьих-либо авторских прав! Человек имеет право на информацию!

 

ГОСТ Р 51841-2001

(МЭК 61131-2-92)

ГОСУДАРСТВЕННЫЙ СТАНДАРТ РОССИЙСКОЙ ФЕДЕРАЦИИ

ПРОГРАММИРУЕМЫЕ КОНТРОЛЛЕРЫ

Общие технические требования и методы испытаний

ГОССТАНДАРТ РОССИИ

Москва

Предисловие

1 РАЗРАБОТАН И ВНЕСЕН Техническим комитетом по стандартизации ТК 306 «Измерения и управление в промышленных процессах»

2 ПРИНЯТ И ВВЕДЕН В ДЕЙСТВИЕ Постановлением Госстандарта России от 24 декабря 2001 г. № 556-ст

3 Настоящий стандарт содержит аутентичный текст международного стандарта МЭК 61131-2 (1992-09), издание 1 «Программируемые контроллеры. Часть 2. Требования к оборудованию и испытаниям» с дополнительными требованиями, отражающими потребности экономики страны

4 ВВЕДЕН ВПЕРВЫЕ

СОДЕРЖАНИЕ

1 Область применения. 3

2 Нормативные ссылки. 3

3 Определения. 5

4 Условия эксплуатации и требования, обусловленные внешней средой. 9

4.1 Рабочие условия эксплуатации. 9

4.2 Специальные условия эксплуатации. 12

4.3 Требования к транспортированию и хранению модулей и устройств ПК.. 12

4.4 Условия транспортирования и хранения конфигураций ПК, включенных в законченные системы управления. 12

5 Электрические требования. 13

5.1 Общие положения. 13

5.2 Источники питания постоянного и переменного тока. 13

5.3 Цифровые входы/выходы.. 15

5.4 Аналоговые входы/выходы.. 22

5.5 Интерфейсы передачи данных. 25

5.6 Главный(е) процессор(ы) и запоминающие устройства конфигурации ПК.. 25

5.7 Станции удаленного ввода/вывода данных (СУБД) 26

5.8 Периферийные устройства (СПИО, ИО, ЧМИ) 27

5.9 Помехоустойчивость и помехоэмиссия. 28

5.10 Диэлектрические свойства. 29

5.11 Самотестирование и диагностика. 30

6 Механические требования. 31

6.1 Общие положения. 31

6.2 Защита от опасности поражения электрическим током.. 31

6.3 Требования к воздушным зазорам и путям утечки по поверхности изоляции. 32

6.4 Требования к возгораемости изоляционных материалов. 37

6.5 Корпуса. 38

6.6 Требования к разъемным соединениям.. 39

6.7 Требования к защитному заземлению.. 40

6.8 Функциональное заземление. 41

6.9 Соединительные кабели и шнуры.. 41

6.10 Установка/удаление сменных модулей. 42

6.11 Требования к батареям.. 42

6.12 Маркировка и идентификация. 43

7 Информация, представляемая изготовителем.. 44

7.1 Общие положения. 44

7.2 Перечень представляемой информации. 44

7.3 Тип и содержание описательной документации. 45

7.4 Информация о соответствии настоящему стандарту. 46

7.5 Информация по надежности. 46

7.6 Информация по безопасности. 46

8 Испытания и проверки. 46

8.1 Общие положения. 46

8.2 Соответствие требованиям настоящего стандарта. 46

8.3 Типовые испытания. 47

8.4 Типовые (по установившейся практике) испытания. 71

Приложение А. Система определений, относящихся к техническим средствам систем ПК.. 72

Приложение Б. Соотношения, определяющие характеристики цифровых входов. 73

Приложение В. Повышенные уровни помехоустойчивости, рекомендуемые для оборудования ПК при испытаниях. 74

Приложение Г. Поправочные коэффициенты для испытательных напряжений. 75

Приложение Д. Испытания защищенных выходов. 75

Приложение Е. Примерные требования к элементам типовой схемы источника питания. 75

Приложение Ж. Библиография. 76

Введение

МЭК 61131-2 является частью стандартов серии МЭК 61131, относящихся к программируемым контроллерам и связанных с ними периферийным устройствам. Стандарты серии МЭК 61131 имеют следующую структуру:

часть 1 - общая информация;

часть 2 - требования к оборудованию и испытания;

часть 3 - языки программирования;

часть 4 - руководства для пользователя;

часть 5 - технические характеристики средств обмена сообщениями.

Положения и процедуры, устанавливаемые стандартами серии МЭК 61131, должны применяться комплексно, и имеют приоритет перед положениями других стандартов МЭК в отношении программируемых контроллеров и связанных с ними периферийных устройств (за исключением стандартов по безопасности).

Соответствие стандартам серии МЭК 61131 может быть дано после выполнения всех испытаний и проверок, установленных в МЭК 61131-2.

Текст непосредственно стандарта МЭК 61131-2 набран прямым шрифтом, дополнительные требования к нему, отражающие потребности экономики страны, - курсивом.

ГОСТ Р 51841-2001

(МЭК 61131-2-92)

ГОСУДАРСТВЕННЫЙ СТАНДАРТ РОССИЙСКОЙ ФЕДЕРАЦИИ

ПРОГРАММИРУЕМЫЕ КОНТРОЛЛЕРЫ

Общие технические требования и методы испытаний

Programmable controllers.
General technical requirements and test methods

Дата введения 2003-01-01

1 Область применения

Настоящий стандарт распространяется на программируемые контроллеры (ПК) и периферийные устройства (ПУ), подсоединенные к ним инструментальные средства программирования и отладки программ (СПИОП), технические средства тестирования и человеко-машинного интерфейса, и т.п.).

ПК и связанные с ними ПУ рассматриваются как самостоятельные изделия, применяемые для автоматизации производственных процессов. Стандарт не распространяется на автоматизированные системы, в которых ПК могут применяться как один из основных ее компонентов, включая и программное обеспечение ПК.

Настоящий стандарт устанавливает

- электрические, механические и функциональные требования для ПК и связанных с ними ПУ;

- условия эксплуатации, хранения и транспортирования;

- методы испытаний и процедуры, которые должны использоваться для проверки соответствия характеристик ПК и связанного с ним ПУ установленным требованиям.

Примечание - Определение испытаний - по ГОСТ 16504.

ПК и связанные с ними ПУ предназначены для управления механизмами и технологическими процессами в промышленных зонах, и могут для этих целей поставляться как заключенными в корпус, так и без него.

Стандарт распространяется также на любые изделия, выполняющие функции ПК и/или связанных с ними ПУ.

2 Нормативные ссылки

В настоящем стандарте использованы ссылки на следующие стандарты:

ГОСТ 13109-97 Электрическая энергия. Совместимость технических средств электромагнитная. Нормы качества электрической энергии в системах электроснабжения общего назначения

ГОСТ 14254-96 (МЭК 529-89) Степени защиты, обеспечиваемые оболочками (Код IP)

ГОСТ 16504-81 Система государственных испытаний продукции. Испытания и контроль качества продукции. Основные термины и определения

ГОСТ 27473-87 (МЭК 112-79) Материалы электроизоляционные твердые. Метод определения сравнительного и контрольного индексов трекингостойкости во влажной среде

ГОСТ 27483-87 (МЭК 695-2-1-80) Испытания на пожароопасность. Методы испытаний. Испытание нагретой проволокой

ГОСТ 27918-88 Реле измерительные с одной входной воздействующей величиной с зависимой выдержкой времени

ГОСТ 28199-89 (МЭК 68-2-1-74) Основные методы испытаний на воздействие внешних факторов. Часть 2. Испытания. Испытание А. Холод

ГОСТ 28200-89 (МЭК 68-2-2-74) Основные методы испытаний на воздействие внешних факторов. Часть 2. Испытания. Испытание В. Сухое тепло

ГОСТ 28201-89 (МЭК 68-2-3-69) Основные методы испытаний на воздействие внешних факторов. Часть 2. Испытания. Испытание Са. Влажное тепло, постоянный режим

ГОСТ 28203-89 (МЭК 68-2-6-82) Основные методы испытаний на воздействие внешних факторов. Часть 2. Испытания. Испытание Fc и руководство. Вибрация (синусоидальная)

ГОСТ 28209-89 (МЭК 68-2-14-84) Основные методы испытаний на воздействие внешних факторов. Часть 2. Испытания. Испытание N. Смена температуры

ГОСТ 28213-89 (МЭК 68-2-6-82) Основные методы испытаний на воздействие внешних факторов. Часть 2. Испытания. Испытание Еа и руководство. Одиночный удар

ГОСТ 28216-87 (МЭК 68-2-30-87) Основные методы испытаний на воздействие внешних факторов. Часть 2. Испытания. Испытание Db и руководство. Влажное тепло, циклическое (12 + 12-часовой цикл)

ГОСТ 28217-89 (МЭК 68-2-31-69) Основные методы испытаний на воздействие внешних факторов. Часть 2. Испытания. Испытание Ес. Падение и опрокидывание, предназначенное в основном для аппаратуры

ГОСТ 28218-89 (МЭК 68-2-32-75) Основные методы испытаний на воздействие внешних факторов. Часть 2. Испытания. Испытание Ed. Свободное падение

ГОСТ 28312-89 (МЭК 417-73) Аппаратура радиоэлектронная профессиональная. Условные графические обозначения

ГОСТ 28779-90 (МЭК 707-81)/ГОСТ Р 50695-94 (МЭК 707-81) Материалы электроизоляционные твердые. Методы определения воспламеняемости под воздействием источника зажигания

ГОСТ 29322-92 (МЭК 38-83) Стандартные напряжения

ГОСТ 30326-95 (МЭК 950-86)/ГОСТ Р 50377-92 (МЭК 950-86) Безопасность оборудования информационной технологии, включая электрическое конторское оборудование

ГОСТ Р 50030.1-2000 (МЭК 60947-1-99) Аппаратура распределения и управления низковольтная. Часть 1. Общие требования и методы испытаний

ГОСТ Р 50462-92 (МЭК 446-89) Идентификация проводников по цветам или цифровым обозначениям

ГОСТ Р 50571.19-2000 (МЭК 60364-4-443-95) Электроустановки зданий. Часть 4. Требования по обеспечению безопасности. Глава 44. Защита от перенапряжений. Раздел 443. Защита электроустановок от грозовых и коммутационных перенапряжений

ГОСТ Р 51317.4.1-2000 (МЭК 61000-4-1-2000) Совместимость технических средств электромагнитная. Испытания на помехоустойчивость. Виды испытаний

ГОСТ Р 51317.4.2-99 (МЭК 61000-4-2-95) Совместимость технических средств электромагнитная. Устойчивость к электростатическим разрядам. Требования и методы испытаний

ГОСТ Р 51317.4.3-99 (МЭК 61000-4-3-95) Совместимость технических средств электромагнитная. Устойчивость к радиочастотному электромагнитному полю. Требования и методы испытаний

ГОСТ Р 51317.4.4-99 (МЭК 61000-4-4-95) Совместимость технических средств электромагнитная. Устойчивость к наносекундным импульсным помехам. Требования и методы испытаний

ГОСТ Р 51317.4.5-99 (МЭК 61000-4-5-95) Совместимость технических средств электромагнитная. Устойчивость к микросекундным импульсным помехам большой энергии. Требования и методы испытаний

ГОСТ Р 51317.4.11-99 (МЭК 61000-4-11-94) Совместимость технических средств электромагнитная. Устойчивость к динамическим изменениям напряжения электропитания. Требования и методы испытаний

ГОСТ Р 51317.4.12-99 (МЭК 61000-4-12-95) Совместимость технических средств электромагнитная. Устойчивость к колебательным затухающим помехам. Требования и методы испытаний

ГОСТ Р 51318.22-99 (СИСПР 22-97) Совместимость технических средств электромагнитная. Радиопомехи индустриальные от оборудования информационных технологий. Нормы и методы испытаний

ГОСТ Р МЭК 60073-2000 Интерфейс человекомашинный. Маркировка и обозначения органов управления и контрольных устройств. Правила кодирования информации

3 Определения

В настоящем стандарте применяют следующие термины.

3.1 доступная часть оборудования:

1) часть оборудования, которой можно коснуться стандартным сочлененным испытательным щупом (см. ГОСТ 14254);

2) проводящая часть, которой можно легко коснуться и которая обычно не находится под напряжением, но может оказаться под напряжением при отказе оборудования.

3.2 базовая конфигурация(и) программируемого контроллера: Представительная конфигурация, используемая для типовых испытаний. Состоит как минимум из процессорного блока, источника питания и устройств ввода/вывода. См. рисунок 1.

3.3 батарея: Электрохимический источник энергии, который может быть перезаряжаемым или нет.

3.4 воздушный зазор: Кратчайшее расстояние по воздуху между двумя проводящими частями.

3.5 покрытие защитное: Покрытие из соответствующего изоляционного материала, который закрывает воздушный зазор и/или область поверхности изоляции печатной платы таким образом, чтобы исключить воздействие внешней среды и чтобы воздушный зазор и/или поверхность диэлектрика могли выдержать требуемое импульсное и непрерывное электрическое напряжение.

Примечание - Покрытие обычно применяется, чтобы исключить влияние атмосферы и усилить диэлектрические свойства воздушного зазора и/или поверхности изоляции, которые в нормальном состоянии без покрытия были бы неадекватны окружающим условиям.

3.6 индекс стойкости к пробою (CTI): Числовое значение максимального напряжения, при котором материал выдерживает без пробоя падение 50 капель NH4Cl (хлорида аммиака).

3.7 путь утечки по поверхности изоляции: Минимальное расстояние между двумя проводящими частями.

3.8 заземление: Часть Земли, которая рассматривается как проводящая, чей электрический потенциал условно принимается за нуль и располагается вне зоны влияния устройств заземления.

3.8.1 функциональное заземление: Проводник, который имеет электрический контакт с Землей для целей улучшения помехоустойчивости.

3.8.2 защитное заземление: Проводник, который имеет электрический контакт с Землей для целей обеспечения безопасности.

3.9 электромагнитная совместимость (ЭМС): По ГОСТ Р 51317.4.1

3.10 корпус: Конечный кожух оборудования, который обеспечивает защиту от случайного контакта с компонентами под напряжением и/или движущимися частями.

3.11 класс оборудования: Условный номер, присвоенный группе оборудования, для которой применяются определенные средства, используемые для обеспечения защиты от поражения электрическим током при нормальной эксплуатации и в условиях единичного дефекта функционирования установленного оборудования.

3.11.1 оборудование класса I: Оборудование, у которого защита от поражения электрическим током обеспечивается не только основной изоляцией, но также и дополнительными мерами безопасности, заключающимися в том, что доступные проводящие части соединяются защитным проводником заземления в стационарных проводных соединениях установки таким способом, что они не могут оказаться под напряжением в случае неисправности основной изоляции.

Примечание - Оборудование класса I может иметь части с двойной или усиленной изоляцией или содержать блоки, функционирующие при сверхнизком безопасном напряжении.

3.11.2 оборудование класса II: Оборудование, в котором защита от поражения электрическим током обеспечивается не основной изоляцией, а дополнительными мерами безопасности, например двойной или усиленной изоляцией. Не предусматриваются меры в виде защитного заземления или соответствующие условия монтажа оборудования.

Такое оборудование может быть:

а) класса II - оборудование с прочным и по существу непрерывным корпусом из изоляционного материала, который окружает все проводящие части, за исключением небольших частей типа фабричных марок, винтов и заклепок, отделенных от частей с опасным напряжением изоляцией, эквивалентной по крайней мере усиленной изоляции, или

б) класса II - оборудование с непрерывным металлическим корпусом, в котором используется двойная изоляция, за исключением частей с усиленной изоляцией;

в) комбинацией оборудования классов I и II.

3.11.3 оборудование класса III: Оборудование, в котором защита от поражения электрическим током обеспечивается цепями, функционирующими при сверхнизком безопасном напряжении (СНБН), создающими напряжения, не превышающие уровней СНБН.

3.12 Оборудование

3.12.1 оборудование закрытое (в корпусе): Оборудование, закрытое со всех сторон, кроме поверхности его установки, обеспечивающее защиту персонала от случайного касания блоков под напряжением или движущихся частей, содержащихся в аппаратуре, и оборудования от попадания случайных твердых тел средних размеров и отвечающее требованиям механической прочности, возгораемости и устойчивости.

3.12.2 оборудование открытое (без корпуса): Оборудование, у которого могут быть доступны электрические части под напряжением, например главный процессор. Оно должно применяться в других узлах с целью обеспечения безопасности.

3.12.3 оборудование стационарное: Оборудование, которое является частью постоянной установки.

3.12.4 оборудование переносное, портативное: Оборудование, удерживаемое и управляемое руками.

3.12.5 оборудование, подключаемое без отключения питания: Оборудование, которое может быть подключено или отключено от конфигурации ПК в любое время, в том числе и во время функционирования аппаратуры, без нарушения или прерывания ее нормальной работы, а также без какого-либо риска для оператора и ПК.

3.12.6 оборудование портативное: Закрытое оборудование, предназначенное для ручной переноски, например инструментальные средства программирования и отладки (СПИО), испытательное оборудование (ИО).

3.13 опасное напряжение: Пиковое переменное или постоянное напряжение, превышающее 50 В.

3.14 устойчивость: Способность системы с ПК не реагировать и нормально функционировать в пределах норм, указанных изготовителем, в случае, когда оборудование системы подвергается влиянию факторов, определенных в настоящем стандарте.

3.15 аналоговый вход: Вход, который преобразует непрерывный сигнал в дискретный, представляемый в виде многоразрядного двоичного числа, используемого в конфигурации ПК.

3.16 цифровой вход типов 1 и 2

3.16.1 цифровой вход типа 1: Цифровой вход для измерительных сигналов, получаемых от механических контактов коммутационной аппаратуры, например реле, кнопок, выключателей и т.п.

3.16.2 цифровой вход типа 2: Цифровой вход для измерительных сигналов, получаемых от электронных устройств переключения, например двухпроводных переключателей.

3.17 изоляция (основная, дополнительная, двойная, усиленная):

1) основная изоляция: Изоляция, применяемая для частей оборудования, находящихся под напряжением, с целью обеспечения защиты от поражения электрическим током;

2) дополнительная изоляция: Независимая изоляция, применяемая в дополнение к основной изоляции для того, чтобы гарантировать защиту от поражения электрическим током в случае отказа основной изоляции;

3) двойная изоляция: Изоляция, включающая основную и дополнительную изоляцию;

4) усиленная изоляция: Отдельная система изоляции, применяемая для частей под напряжением, которая обеспечивает степень защиты от поражения электрическим током, эквивалентную двойной изоляции в условиях, определенных в настоящем стандарте.

Примечание - Термин «система изоляции» не подразумевает, что изоляция должна быть однородной. Она может иметь несколько уровней, которые по отдельности не могут быть проверены как дополнительная или основная изоляция.

3.18 интерфейс: Граница раздела рассматриваемых систем или отдельных частей системы, через которую передается информация или электрическая энергия.

3.19 изолированные (устройства, цепи): Устройства или цепи, не имеющие гальванического соединения между собой.

3.20 сеть электропитания: По ГОСТ 13109.

3.21 группа материала изоляции: Изоляционные материалы, классифицируемые по индексу стойкости к пробою (СTI).

3.22 микросреда: Условия внешней среды, в которых находятся рассматриваемые воздушный зазор или часть поверхности изоляции.

Примечание - Микросреда в основном определяет качество изоляции. Она может существенно отличаться от внешней среды оборудования, так как определяется климатическими и электромагнитными факторами, а также уровнем загрязнения.

3.23 модуль: Устройство, например плата ввода-вывода, которая вставляется в соединительную плату или основной блок.

3.24 аналоговый выход: Выход, осуществляющий преобразование многоразрядного двоичного числа от программируемого контроллера в непрерывный сигнал.

3.25 цифровой выход: Выход, осуществляющий преобразование одноразрядного двоичного числа в сигнал с двумя состояниями.

3.26 категория перенапряжения (сети или электрической системы): Условный номер, основанный на ограничении значений предполагаемых переходных перенапряжений (или управления ими), встречающихся в сети (или в пределах электрической системы, имеющей различные номинальные напряжения), и зависящий от средств, используемых для ограничения перенапряжений.

Примечание - В электрической системе переход из одной категории перенапряжения к другой, более низкой, осуществляется применением соответствующих средств, удовлетворяющих требованиям интерфейса. Такие требования интерфейса могут заключаться в установке защитных устройств от перенапряжений или последовательно-параллельного сопротивления, способных рассеивать, поглощать или преобразовывать энергию соответствующего импульса тока с тем, чтобы понизить переходное значение перенапряжения до такой величины, которая соответствует более низкой категории перенапряжения.

3.27 степень загрязнения (в микросреде): Условный номер, присвоенный для оценки изолирующих качеств воздушных зазоров и частей поверхности изоляции с целью установления величины загрязнения микросреды:

1) степень загрязнения 1: Отсутствие загрязнений или наличие только сухих, непроводящих загрязнений. Загрязнения не существенны;

2) степень загрязнения 2: Обычно имеют место только непроводящие загрязнения. Иногда может ожидаться временная проводимость, вызванная конденсацией влаги;

3) степень загрязнения 3: Имеют место проводящие загрязнения. Сухие непроводящие загрязнения могут стать проводящими из-за конденсации влаги.

Примечания:

1 Проводимость изоляции происходит из-за осаждения постороннего материала и влажности.

2 Минимальные воздушные зазоры для степеней загрязнения 2 и 3 основаны на опытных данных.

3.28 сменный разъем: Средства соединения, предназначенные для использования пользователем ПК при функционировании или техническом обслуживании аппаратуры.

3.29 сверхнизкое безопасное напряжение (СНБН): Напряжение, которое при всех условиях эксплуатации не превышает 42,4 В для максимальной амплитуды переменного или постоянного тока между проводниками или между любым проводником и заземлением в схеме, которая изолирована в целях безопасности от сети электропитания изолирующим трансформатором или эквивалентными средствами.

3.30 сверхнизковольтная безопасная схема (СНБН-схема): Схема, которая разработана и защищена таким образом, что при нормальных условиях и одиночной неисправности напряжение между любыми двумя доступными частями (одна из которых может быть заземлением или проводящей доступной частью, связанной с заземлением) не превышает СНБП и в которой не создаются перенапряжения, превосходящие СНБН.

3.31 температура (окружающего воздуха):

1) для закрытой аппаратуры без вентиляции, охлаждаемой естественной конвекцией воздуха: Комнатная температура на расстоянии 1 м от поверхности корпуса на горизонтальной плоскости, расположенной на половине его высоты;

2) для закрытой вентилируемой аппаратуры: Температура поступающего воздуха;

3) для открытой аппаратуры: Температура поступающего воздуха непосредственно под аппаратурой.

3.32 полный выходной ток (выходного модуля): Ток, который может выдавать многоканальный модуль, функционирующий при максимально неблагоприятной комбинации рабочих условий эксплуатации без превышения регламентированных температурных пределов любой частью данного модуля (изоляция, клеммы, выступающие проводящие части и т.д.).

Примечание - Для многоканального модуля полный выходной ток обычно меньше, чем сумма выходных токов каналов.

3.33 Типы испытаний

1) стандартное испытание: Испытание, которому каждое отдельное каталогизированное устройство подвергается в течение или по окончании процесса его производства, чтобы установить, соответствует ли изделие определенным критериям.

2) типовое испытание: Лабораторные испытания, которым подвергаются одна или несколько основных конфигураций ПК или образцов каталогизируемых устройств, чтобы установить, что их конструкция отвечает требованиям настоящего стандарта.

3) типовые испытания на устойчивость (испытания на устойчивость): Типовые испытания, подтверждающие, что функционирование основной конфигурации ПК не изменяется при приложении определенных влияющих величин, которые предназначены для имитации рабочих условий эксплуатации. В течение испытания основная конфигурация ПК выполняет соответствующие тестовые программы, поставляемые изготовителем;

Примечание - Некоторые испытания могут допускать временное изменение функционирования основной конфигурации ПК в пределах, которые должны быть в этом случае определены изготовителем.

4) типовые испытания на прочность (прочностные испытания): Типовые испытания, подтверждающие, что приложение к основной конфигурации ПК более жестких влияющих величин не ослабляет ее способности выполнять функции, заложенные в аппаратуру. Если иначе не определено, на основную конфигурацию ПК не подают питание в течение испытания на прочность. После регламентированного периода восстановления выполняется надлежащая процедура проверки функционирования, которая регламентируется для того, чтобы проверить визуально и/или измерением, что испытание не оказало никаких отрицательных влияний на основную конфигурацию ПК.

3.34 блок: Узел в сборке, который может состоять из модулей, вставляемых или иным способом соединенных внутри сборки (узла), и связан с другими модулями устройства посредством кабелей или других средств соединения.

3.35 Проводные соединения:

1) внутренние проводные соединения: Проводные соединения, которые находятся внутри открытого или закрытого оборудования конфигурации ПК;

2) внешние проводные соединения: Проводные соединения оборудования конфигурации ПК, которые обычно устанавливаются пользователем.

4 Условия эксплуатации и требования, обусловленные внешней средой

4.1 Рабочие условия эксплуатации

Пользователь должен убедиться, что условия эксплуатации ПК не выходят за границы условий, приведенных ниже.

4.1.1 Физические условия окружающей среды

4.1.1.1 Температура окружающего воздуха

Границы диапазона температур при эксплуатации приведены в таблице 1.

Таблица 1 - Температура окружающего воздуха в условиях эксплуатации ПК

В градусах Цельсия

Температура окружающего воздуха

Замкнутая аппаратура (с вентиляцией/без вентиляции)

Открытая аппаратура (см. примечание 1)

Стационарная установка

Нестационарная установка

Стационарная установка

Нестационарная установка

Максимальная

Минимальная

40

5

40

5

55

5

Тмакс (см. примечание 2)

Тмин (см. примечание 2)

Средняя за 24 ч

35

35

50

Тср (см. примечание 2)

Примечания

1 Открытая аппаратура разработана для установки внутри кожуха, в котором температура окружающего аппаратуру воздуха, измеренная непосредственно под каждым индивидуальным узлом, может превышать на 15 °С максимальную температуру воздуха в помещении.

Не допускается какое-либо внешнее принудительное охлаждение (см. 6.5.1).

Открытые периферийные устройства, предназначенные для стационарной установки в конфигурации ПК, должны соответствовать диапазону рабочих температур ПК.

2 Пределы температур окружающего воздуха (Тмакс, Тср, Тмин) для открытой периферийной аппаратуры, не предназначенной для стационарной установки, должны быть указаны изготовителем.

4.1.1.2 Температура хранения

Допускаемая температура от минус 25 до плюс 70 °С.

4.1.1.3 Относительная влажность приведена в таблице 2 (как альтернатива для изготовителя).

Таблица 2 - Относительная влажность окружающего воздуха в условиях эксплуатации

Уровень относительной влажности

Относительная влажность, %

RH-1

50 - 95

RH-2

5 - 95

Примечания

1 Отсутствие конденсации в условиях эксплуатации.

2 В отношении требований к электростатическим разрядам см. 4.1.2.2.

4.1.1.4 Степень загрязнения

Изготовитель должен определить степень загрязнения, при которой аппаратура работоспособна.

4.1.1.5 Защита от коррозии

Устойчивость к коррозии значительно меняется в зависимости от условий применения, и не представляется возможным определить рабочие условия применения конфигурации ПК. В случае жестких рабочих условий см. 4.2.

Изготовитель должен определить степень защиты аппаратуры от коррозии в соответствии с условиями применения и указать ее в технической документации.

4.1.1.6 Высота над уровнем моря

Аппаратура должна быть пригодной для эксплуатации на высоте до 2000 м над уровнем моря.

4.1.2 Электрические параметры при эксплуатации и требования к ним

4.1.2.1 Источники питания постоянным и переменным током

См. 5.2.

4.1.2.2 Параметры электромагнитных помех

Параметры электромагнитных помех существенно меняются в зависимости от способа размещения кабелей, а также другой установленной аппаратуры и ее близости к конфигурации ПК.

Для настоящего стандарта минимальные параметры помех, к которым должна быть устойчива конфигурация ПК, косвенно определяются требованиями, изложенными в 5.9.1.

Для электростатических разрядов (ЭСР) изготовитель может выбрать один из уровней жесткости из таблицы 3 (см. ГОСТ Р 51317.4.2).

Таблица 3 - Условия электростатических разрядов при эксплуатации

Уровень относительной влажности

Уровень ЭСР

Класс установки (ГОСТ Р 51317.4.2)

RH-1

ESD-3

3

RH-2

ESD-4

4

Примечание - Уровень относительной влажности см. в таблице 2.

4.1.2.3 Категория перенапряжения. Контроль переходных перенапряжений

Параметры оборудования должны быть такими, чтобы условия, обусловленные категорией II по перенапряжениям, не превышались.

Переходные перенапряжения в точке подключения источника питания не должны быть выше категории перенапряжения II, а именно импульсное напряжение не должно превышать соответствующее номинальное напряжение основной изоляции. Средства или устройства подавления переходного перенапряжения должны обладать способностью поглощать энергию переходного режима (см. 5.10.2).

4.1.2.4 Непериодические перенапряжения

В производственных условиях периодические максимумы перенапряжений могут возникать на линиях питания вследствие прерываний тока на силовом оборудовании (например, срабатывание защитных предохранителей в одной из фаз трехфазной сети). Это может вызвать сильноточные импульсы при сравнительно низких уровнях напряжения (приблизительно 2Uпик). Пользователь должен предпринять необходимые меры, чтобы предупредить возможные опасные режимы конфигураций ПК (например, посредством разделительных трансформаторов).

4.1.3 Механические условия и требования при эксплуатации

Условия вибрации, ударных нагрузок и свободного падения существенно меняются в зависимости от способа установки и окружающих условий, и их сложно регламентировать.

Для настоящего стандарта рабочие условия косвенно определяются требованиями испытаний, указанными ниже, которые применимы к стационарной, а также к переносной распакованной или портативной аппаратуре (см. 4.1.3.2). Эти условия не применимы к аппаратуре, отличной от конфигурации ПК и/или связанных с ней ПУ.

Опыт показывает, что аппаратура, удовлетворяющая этим испытаниям, может быть применима в производственных условиях при стационарной установке.

4.1.3.1 Вибрация

Параметры виброустойчивости приведены в таблице 4.

Таблица 4 - Виброустойчивость

Частота вибрации, Гц

Тип вибрации

Непрерывный

Случайный

От 10 до 150

Постоянное ускорение 0,5g

Амплитуда 0,0375 мм

Постоянное ускорение 1,0g

Амплитуда 0,075 мм

Примечания

1 Вибрация производится в каждой из трех взаимно перпендикулярных осей изделия.

2 Проведение испытаний - по ГОСТ 28203, тип Fc.

3 Изготовитель должен описать метод монтажа портативных периферийных устройств на испытательном оборудовании.

4 Для частоты свыше 150 Гц параметры вибрации не определены.

4.1.3.2 Ударостойкость

Требования к ударостойкости:

- ускорение случайных ударов - до 15g;

- продолжительность - 11 мс;

- форма ударной волны - полусинусоида (по каждой оси).

Примечания

Аппаратуру с электронно-лучевыми трубками не испытывают.

Электромеханические реле могут подвергаться кратковременным ударам с ускорением до 15g. В процессе испытаний допускаются сбои в работе аппаратуры, но она должна быть полностью работоспособна после их завершения.

4.1.3.3 Свободное падение

Требования к устойчивости при свободном падении на бетонный пол для типовых испытаний - согласно таблице 5.

Таблица 5 - Свободное падение аппаратуры

Условие падения

Переносная портативная при испытании на прочность

Портативная при испытании на устойчивость

Примечание

Случайные:

 

 

1 и 2

- высота, мм

-

1000

 

- количество

-

2

 

Плашмя:

 

 

1

- высота, мм

100

-

 

- количество

2

-

 

В контролируемом положении:

 

 

1

- высота, мм

100 и под углом 30°

-

-

- количество

2

-

-

Примечания

1 Сбои при работе в момент удара являются допустимыми, но аппаратура должна быть полностью работоспособна после испытаний и не создавать риска поражения электрическим током. Поэтому, если аппаратура функционировала в момент падения, может все же потребоваться коррекция ее работы.

2 Высота падения (нормальное положение при использовании) - согласно ГОСТ 28218, метод 1.

4.2 Специальные условия эксплуатации

Если рабочие условия более жесткие, чем в 4.1, или существуют другие неблагоприятные условия окружающей среды (например, загрязнение воздуха пылью, дымом, корродирующими или радиоактивными частицами, испарениями или солями, спорами, насекомыми или мелкими животными), следует консультироваться у разработчика для определения пригодности аппаратуры или принятия необходимых мер по их исключению или минимизации.

4.3 Требования к транспортированию и хранению модулей и устройств ПК

Следующие требования применяются к блокам ПК, размещенным внутри упаковки изготовителя.

Транспортирование и хранение неупакованной переносной аппаратуры должны соответствовать требованиям 4.1.

Если в аппаратуру включены компоненты, требующие особых условий транспортирования и хранения (например, компоненты КМОП, батареи и т.д.), изготовитель должен описать мероприятия, которые требуется предпринять.

4.3.1 Температура

Допускаемая температура - от минус 25 до плюс 70 °С. См. 8.3.4.2.

4.3.2 Относительная влажность

Относительная влажность - от 5 % до 95 % (без конденсации).

4.3.3 Атмосферное давление

Минимальное атмосферное давление при транспортировании не должно быть меньше 70 кПа (эквивалентно высоте над уровнем моря 3000 м).

4.3.4 Свободное падение

Требования к прочности для блоков ПК в упаковке изготовителя приведены в таблице 6. После испытаний на свободное падение блоки должны сохранять работоспособность в полном объеме и не иметь очевидных разрушений. См. 8.3.5.4.

Таблица 6 - Свободное падение на бетонный пол (применительно к блокам ПК в упаковке изготовителя)

Масса нетто, кг

Высота падения, мм

Число падений

Менее 10

1000

5

От 10 до 40

500

Св. 40

250

Примечание - Испытания - по ГОСТ 28218, метод 1.

4.3.5 Другие условия

Пользователь должен согласовать с изготовителем любые механические условия испытаний, не указанные в настоящем стандарте.

4.3.6 Информация, представляемая изготовителем

Изготовитель должен представлять инструкции по транспортированию и хранению.

4.4 Условия транспортирования и хранения конфигураций ПК, включенных в законченные системы управления

Не рассматриваются настоящим стандартом, и по этим вопросам следует получить консультацию изготовителя.

5 Электрические требования

5.1 Общие положения

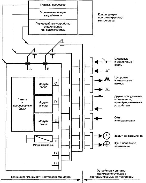
Типовая конфигурация системы с ПК и ее интерфейсы представлены на рисунке 1.

5.2 Источники питания постоянного и переменного тока

5.2.1 Первичное электропитание

5.2.1.1 Номинальные величины и рабочие диапазоны.

Первичное электропитание конфигурации ПК и модулей ввода/вывода, получающих энергию от внешних источников, должно иметь характеристики, представленные в таблице 7, и соответствовать ГОСТ 29322.

А - интерфейс для удаленных станций ввода/вывода; В - интерфейс для периферийных устройств; С - интерфейс для цифровых и аналоговых входных сигналов; D - интерфейс для цифровых и аналоговых выходных сигналов; Е - последовательные или параллельные интерфейсы передачи данных другому оборудованию; F - интерфейс источников электропитания; G - интерфейс защитного заземления; Н - интерфейс функционального заземления

Рисунок 1 - Типовая конфигурация ПК

Таблица 7 - Номинальные значения и рабочие диапазоны первичного электропитания

Номинальное напряжение Ue, В (см. примечание 1)

Род тока

Пред, откл., %

Частота

Рекомендуемое применение

Примечание (см. примечание 5)

Мин.

Макс.

Номин. Fn, Гц

Пред. откл., %

Источник питания

Модули ввода/вывода

24

Постоянный

-15

+20

-

-

Р

Р

1

48

1, 2

24

Переменный

-15

+10

50 или 60

±5

-

-

3

48

120

Р

Р

3, 4

230

3, 4

400

3, 4, 6

Примечания

1 В дополнение к допускам напряжения разрешается общая переменная составляющая, имеющая пиковое значение до 5 % номинального напряжения.

2 Если возможно применение цифровых входов типа 2, см. примечание 5 к таблице 9.

3 Переменное напряжение измеряют как полное действующее напряжение в точке подключения к оборудованию. Общее действующее значение гармонических составляющих (целых и кратных номинальной частоте) с частотой менее 0,1 номинальной частоты может достигать 10 % полного напряжения. Гармоники и другие составляющие для более высоких частот могут достигать 2 % полного напряжения. Однако для целей сравнения оборудование должно проверяться только на третьей гармонике (10 % от общего напряжения при фазовом угле 0 и 180°).

Полное содержание гармоник источника питания конфигурации ПК существенно зависит от соотношения выходного сопротивления источника энергии и входного сопротивления источника питания ПК. Установление параметров заранее определенного источника питания, например инвертора для конфигурации ПК, может потребовать соглашения между пользователем и изготовителем.

4 Номинальные напряжения приведены в ГОСТ 29322.

5 Для первичных напряжений, например 100, 110, 200, 240, 380 В переменного тока или 110, 136 В постоянного тока, применяются допуски, представленные в таблице и примечаниях 1 и 3. Допуски должны также использоваться для вычисления входных пределов по 5.3.1.2, используя уравнения, приведенные в приложении Б.

6 Сети электропитания должны быть трехфазными.

7 Для источников питания аналоговых устройств ввода - вывода см. таблицу 13, 5.4.1.2.3, перечисление 5, а также таблицу 15, 5.4.2.2.3, перечисление 3.

5.2.1.2 Провалы и прерывания напряжения

1) В случае кратковременных провалов или прерываний по питанию, которые определены в таблице 8 настоящего стандарта и ГОСТ Р 51317.4.11, конфигурация ПК (включая удаленные станции ввода/вывода и нестационарные периферийные устройства, см. 5.7) должна нормально функционировать.

2) В случае более длительных прерываний питания конфигурация ПК должна продолжать нормальное функционирование или переходить в предварительно установленное состояние и иметь четко определенное поведение вплоть до восстановления нормального функционирования.

Примечание - Выходы и быстродействующие входы, получающие напряжение от общего источника питания, будут реагировать на такие помехи.

Таблица 8 - Рабочие условия эксплуатации. Провалы и прерывания напряжения

Тип источника питания

Степень жесткости испытаний

Длительность прерывания

Длительность интервала

Напряжение

Источник постоянного тока

PS1

До 1 мс включ.

До 10 мс включ.

От 1 с и более

-

-

Источник переменного тока

PS2

До 0,5 периода включ. (см. примечание 1)

От 1 с и более

Umin (см. примечание 2)

Примечания

1 При любом фазовом угле - процедура испытания согласно 8.3.7.2.

2 Umin является Ue при минимальном допуске согласно таблице 7.

3 Степень жесткости PS1 применяется к конфигурациям ПК, снабженным батареями, степень жесткости PS2 - к конфигурациям ПК, получающим питание за счет выпрямления переменного тока и/или от линий постоянного тока.

5.2.1.3 Непериодические перенапряжения - см. 4.1.2.4.

5.2.2 Резервное электропитание запоминающих устройств

Средства резервного электропитания энергозависимых блоков памяти должны обеспечивать сохранение информации по крайней мере 300 ч при рабочих условиях эксплуатации и 1000 ч при температуре не выше 25 °С в случае, если источник энергии номинальной мощности. (Для средств резервирования электропитания, нуждающихся в замене, номинальная мощность - это величина, которую используют для назначения процедуры и временного интервала при их замене.)

Замена или обновление средств резервного электропитания должны быть возможны без потери данных в поддерживаемых частях памяти. (См. также 4.3, 5.6.3 и 6.11.)

При использовании батарей для резервирования электропитания элементов памяти должна быть предусмотрена предупреждающая информация о снижении напряжения батареи.

5.2.3 Информация, предоставляемая изготовителем

В дополнение к требованиям, установленным в разделе 7, изготовитель должен сообщить следующую информацию:

1) данные, позволяющие осуществить выбор подходящей схемы разводки питания для обеспечения указанного напряжения в каждой точке использования электроэнергии, в том числе пиковую мощность, периодический пиковый и установившийся действующий входной ток в условиях полной нагрузки;

2) внешнюю идентификацию оконечных устройств для связи с источниками питания;

3) типичный(е) пример(ы) организации электропитания системы оборудования;

4) специальные требования по монтажу источников электропитания, если таковые имеются, для конфигураций ПК, получающих энергию от резервированных источников или на которые подаются напряжения питания и частоты, не указанные в 5.2.1.1;

5) результаты подсоединения источников электропитания к аппаратуре:

- обратной полярностью;

- с несоответствующим уровнем напряжения и/или частоты;

- несоответствующими проводниками;

6) полную информацию относительно поведения конфигурации ПК для типичных ситуаций увеличения/уменьшения напряжения;

7) данные, позволяющие оценить максимальные значения времени прерывания, которое реально не влияет на нормальное функционирование любой конфигурации ПК; класс ИП (ИП-1 или ИП-2) устройств с питанием на постоянном токе;

8) время копирования содержимого памяти с точки зрения температурных и эксплуатационных требований;

9) рекомендуемый временной интервал при замене источников энергии, если такая замена применяется, и рекомендуемая процедура и последующие результаты воздействия на конфигурацию системы.

5.3 Цифровые входы/выходы

На рисунке 2 представлена схема определения некоторых параметров входа/выхода ПК, применяемых в настоящем стандарте.

С - выход; механический или статический контакт (например, сухой контакт реле, тиристор, транзистор и т.п.); З - заземление; необязательно, или определяется национальными правилами и/или нуждами применения; Z - вход, входное полное сопротивление; ИП - внешние источники питания

Примечание - Некоторые применения ПК могут использовать только один ИП, общий для входов, выходов и всей конфигурации ПК.

Рисунок 2 - Параметры входов/выходов

Цифровые входы/выходы должны удовлетворять следующим требованиям:

1) ПК должен иметь по крайней мере один из типов входного и выходного интерфейсов из числа определенных в 5.3.1 - 5.3.3;

2) цифровые входы должны соответствовать стандартным номинальным напряжениям, указанным в 5.3.1. Цифровые входы с нестандартным напряжением должны удовлетворять расчетным уравнениям, приведенным в приложении Б;

3) цифровые выходы должны соответствовать стандартным номинальным напряжениям, указанным в 5.3.2.1 для переменного тока или в 5.3.3.1 для постоянного тока;

4) должна быть возможность соединять входы/выходы посредством правильного выбора вышеупомянутых цифровых входов/выходов с целью обеспечения заданного функционирования конфигурации ПК. (Дополнительная внешняя нагрузка должна быть определена изготовителем в случае необходимости);

5) должна быть возможность питать многоконтурные входные модули переменного тока от различных фаз, и модули в этом случае должны удовлетворять требованию к максимальной разности потенциалов, которая может иметь место между фазами. В противном случае в руководстве для пользователя предусматривают примечание, указывающее, что все каналы должны получать электропитание от одной и той же фазы;

6) если многоканальные модули переменного тока предназначены для питания от нескольких фаз, то они должны удовлетворять требованиям для воздушных зазоров и путей утечки по поверхности изоляции, а также испытаний на пробой диэлектрика для соответствующих напряжений между фазами.

Примечания

1 Входы - источники тока и выходы - приемники тока, которые могут потребоваться для некоторых применений ПК, не рассматриваются настоящим стандартом. Особая осторожность должна проявляться при их использовании. (В случае положительной логики при использовании входов - приемников тока и выходов - источников тока любое короткое замыкание на общую точку и обрыв провода интерпретируются входами и нагрузками как «состояния выключения»; с другой стороны, для входов - источников тока и выходов - приемников тока замыкания на землю интерпретируются как «состояния включения»). (См. рисунок 2).

2 В конфигурации ПК могут предлагаться интерфейсы, которые не рассматриваются настоящим стандартом, то есть интерфейсы для ТТЛ и КМОП цепей, и т.д. В этом случае изготовитель должен представлять всю соответствующую информацию пользователю.

5.3.1 Цифровые входы (приемники тока)

5.3.1.1 Терминология (вольт-амперные области функционирования)

Рисунок 3 графически представляет пределы и рабочие диапазоны, которые используются в настоящем стандарте для характеристики цифровых входных цепей-приемников тока.

Рабочая область состоит из областей «включения», «переходной» и «выключения». Для перехода из области выключения в область включения необходимо, чтобы входное напряжение превысило величину UТmin и UHmin, а ток - ITmin и IHmin. Область ниже нуля является частью «области выключения» для входов постоянного тока.

UHmax и UHmin - пределы напряжения для условий «включения» (состояние 1); IHmax и IHmin - пределы тока для условий «включения» (состояние 1); UTmax и UTmin - пределы напряжения для переходного состояния (из состояния 1 или 0); ITтах и IТmin - пределы тока для переходного состояния (из состояния 1 или 0); ULmax и ULmin - пределы напряжения для условий «выключения» (состояние 0); ILmax и ILmin - пределы тока для условий «выключения» (состояние 0); ULmax распространяется от ULmin до ITmin и равняется UTmin > IТmin; Ue, Uemax и Uemin - номинальное напряжение и его пределы для внешнего источника электропитания; I, II, III, (а), (b), (с). А, В относятся к примеру, описанному в 5.3.1.5

Рисунок 3 - Рабочие области значений напряжение/ток для цифровых входов (приемников тока)

5.3.1.2 Стандартные рабочие диапазоны для цифровых входов (приемников тока)

Цифровые входы - приемники тока должны функционировать для значений параметров рабочих областей, представленных в таблице 9.

Таблица 9 - Стандартные рабочие диапазоны для цифровых входов (приемников тока)

Номинальное напряжение Ue, В

Род тока

Значение параметра

Тип параметра 1*

Тип параметра 2*

Примечание

Состояние 0

Переходное

Состояние 1

Состояние 0

Переходное

Состояние 1

UL, В

IL, мА

UT, В

IT, мА

UH, В

IH, мА

UL, В

IL, мА

UT, В

IT, мА

UH, В

IH, мА

24

Постоянный

Макс.

15/5

15

15

15

30

15

11/5

30

11

30

30

30

1, 2, 4, 5

Мин.

-3

н/у**

5

0,5

15

2

-3

н/у

5

2

11

6

48

Макс.

34/10

15

34

15

60

15

30/10

30

30

30

60

30

1, 2, 4

Мин.

-6

н/у

10

0,5

34

2

-6

н/у

10

2

30

6

24

Переменный частотой 50/60 Гц

Макс.

14/5

15

14

15

27

15

10/5

30

10

30

27

30

1, 3

Мин.

0

0

5

1

14

2

0

0

5

4

10

6

48

Макс.

34/10

15

34

15

53

15

29/10

30

29

30

53

30

1, 3

Мин.

0

0

10

1

34

2

0

0

10

4

29

6

100, 110, 120

Макс.

79/20

15

79

15

1,1Uп

15

74/20

30

74

30

1,1Uп

30

1, 3, 4, 6

Мин.

0

0

20

1

79

2

0

0

20

4

74

6

200, 230, 240

Переменный частотой 50/60 Гц

Макс.

164/40

15

164

15

1,1Uп

15

159/40

30

159

30

1,1Uп

30

1, 3, 4, 6

Мин.

0

0

40

2

164

3

0

0

40

5

159

7

* См. определения 3.15.1.

** н/у - не установлены.

Примечания

1 Все логические сигналы для положительной логики. Открытые входы должны интерпретироваться как сигнал состояния 0.

2 Данные параметры напряжения включают все компоненты переменного напряжения.

3 Статические выключатели могут влиять на действующее значение реальных гармоник входных сигналов и поэтому затрагивают совместимость входного интерфейса с двоичными датчиками, особенно для пределов типа 2 при напряжении питания 24 В переменного тока. См. 5.2.1.1 при выборе требований.

4 Рекомендуется для обычного применения и будущих проектов.

5 Минимальное напряжение внешнего источника энергии для входов типа 2 с номинальным напряжением 24 В постоянного тока, связанных с двухпроводными двоичными датчиками, должно быть выше 20 В постоянного тока или же UHmin должно быть ниже 11 В, чтобы обеспечить достаточный коэффициент безопасности.

6 Допускается с целью проектирования входных модулей, совместимых с принятыми номинальными напряжениями, абсолютные и независимые от номинального напряжения параметры (кроме UHmax), основанные на уравнениях, приведенных в приложении Б и равные 100 и 200 В переменного тока.

5.3.1.3 Дополнительные требования

Каждый входной клапан должен обеспечиваться световым индикатором или эквивалентным устройством для указания состояния 1 при включенном питании индикатора.

5.3.1.4 Информация, поставляемая изготовителем

В дополнение к требованиям раздела 7 изготовитель должен обеспечить следующую информацию:

1) вольт-амперную кривую для полного рабочего диапазона с допусками или эквивалентными параметрами;

2) время задержки для цифрового входа при изменении сигнала с 0 на 1 и обратно;

3) наличие общих точек между каналами;

4) последствия неправильного подключения входа;

5) разность потенциалов на изоляции между каналом и шиной между каналами при рабочих условиях эксплуатации;

6) тип входа (1 или 2);

7) контрольную точку и двоичное состояние индикатора;

8) результаты, полученные при удалении/вставке входного модуля под напряжением;

9) дополнительную внешнюю нагрузку при подсоединении входов и выходов, если это необходимо;

10) сведения об оценке сигнала (например, статическая/динамическая оценка, для прерывания и т.д.);

11) рекомендуемые длины кабеля и жгутов в зависимости от типа кабеля и требований электромагнитной совместимости;

12) размещение выводов;

13) типовые примеры внешних соединений.

5.3.2 Цифровые выходы - источники переменного тока

5.3.2.1 Номинальные значения и рабочие диапазоны (переменный ток, действующие значения)

Цифровые выходы переменного тока должны удовлетворять значениям, представленным в таблице 10, при выходном(ых) напряжении(ях), установленном(ых) изготовителем в соответствии с 5.2.1.1 настоящего стандарта и ГОСТ Р 50030.1 для категории использования АС-15. См. 5.3.2.3, перечисление 9 для других категорий использования.

Таблица 10 - Номинальные значения и рабочие диапазоны для цифровых выходов - источников переменного тока

Номинальный ток (состояние 1) Iе, А

0,25

0,50

1,00

2,00

Установившийся ток при максимальном напряжении (состояние 1):

 

 

 

 

- минимальный, мА

10 (ИСО/МЭК 2382-1 [1])

20

100

100

- максимальный, А

0,28

0,55

1,1

2,2

См. примечания 1, 2

 

 

 

 

Падение напряжения (состояние 1) выходов, В, не более:

 

 

 

 

- незащищенных

3

3

3

3

- защищенных и допускающих короткое замыкание

5

5

5

5

См. примечание 1

 

 

 

 

Ток утечки (состояние 0) выходов, мА, не более:

 

 

 

 

- микросхем

5 [ИСО/МЭК 61131-4 [2]

10

10

10

- электромеханических

-

-

-

-

См. примечания 1 - 3

 

 

 

 

Частота повторения временных перегрузок выходов, цикл/мин, не менее:

 

 

 

 

- микросхем

60

30

30

30

- на основе реле

6

6

6

6

См. примечание 4

 

 

 

 

Примечания

1 Значения токов и напряжений - действующие.

2 Значения в квадратных скобках применяются для модуля, не снабженного RC-цепочкой или эквивалентной помехоподавляющей цепью. Все другие значения применяют для модуля с помехоподавляющими цепями.

3 Ток утечки для выходов микросхем свыше 3 мА подразумевает использование дополнительных внешних нагрузок для управления входами типа 2.

4 Типичная форма временных перегрузок («рабочие условия применения») показана на рисунке 4. Метод испытания, представленный в ГОСТ Р 50030.1, применяется для выходов микросхем при «рабочих условиях применения» за исключением того, что частота повторения должна соответствовать приведенной в таблице. Для «внерабочих условий использования» применяют требования ГОСТ Р 50030.1.

Рисунок 4 - Форма временных перегрузок для цифровых выходов с питанием переменным током

Примечание - В ГОСТ Р 50030.1 график, представленный на рисунке 4, называется «АС-15, нормальные условия применения».

5.3.2.2 Дополнительные требования

а) Выходные индикаторы

Каждый канал вывода должен обеспечиваться средствами, указывающими состояние выхода при подаче в канал электропитания.

б) Защищенные выходы

Для выходов, заявленных изготовителем как защищенные:

1) выход должен или нормально функционировать, и/или соответствующее устройство должно обеспечить защиту выхода при всех значениях выходного тока установившегося режима, который превышает в 1,1 раза номинальное значение;

2) после переустановки или замены только защитного устройства, в зависимости от применения, конфигурация ПК должна продолжить нормальное функционирование;

3) в течение любой перегрузки не должно возникать какого-либо риска пожара или пробоя электрической изоляции, а максимальное повышение температуры изоляции входа - выхода не должно быть более значения, указанного в 6.4.2.

Дополнительные возможности повторного запуска могут выбираться следующих типов:

I - автоматизированный повторный запуск защищенного выхода, который автоматически восстанавливает свое состояние после устранения перегрузки;

II - управляемый повторный запуск защищенного выхода, состояние которого устанавливается посредством сигналов (например, для дистанционного управления);

III - ручной повторный запуск защищенного выхода, восстановление состояния которого происходит при воздействии человека (защитой могут быть плавкие предохранители, электронные блокировки и т.д.).

См. процедуру испытаний в 8.3.8.3.2.

Примечания

1 Функционирование в условиях перегрузки в течение длительного периода времени может влиять на срок службы модуля.

2 Защищенные выходы не обязательно предохраняют внешние проводные соединения. Такая защита, если необходима, обеспечивается пользователем.

в) Выходы, допускающие короткое замыкание

Для выходов, заявленных изготовителем как допускающих короткое замыкание, возможны следующие состояния.

1) Для всех выходных токов свыше Iе max до 2Iе выход должен нормально функционировать и выдерживать временную перегрузку. Такая временная перегрузка должна быть определена изготовителем.

2) Для всех выходных токов, предположительно превышающих более чем в 20 раз Номинальное значение, должно быть предусмотрено защитное устройство. После переустановки или замены только защитного устройства конфигурация ПК должна возвратиться к нормальному функционированию.

3) Для выходных токов от 2Iе до 20Iе или для временной(ых) перегрузки(ок) вне пределов, указанных изготовителем (см. выше перечисление 1), может потребоваться ремонт или замена модуля.

4) Во время перегрузки током 2Iе длительностью до 5 мин не должно возникать риска пожара или электрического пробоя изоляции, а также непосредственно после перегрузки максимальное повышение температуры изоляции входа/выхода не должно быть более значения, указанного в 6.4.2.

См. процедуру испытаний в 8.3.8.3.2.

г) Незащищенные выходы

Функционирование выходов, заявленных изготовителем как незащищенные, с защитными устройствами, поставляемыми или определенными изготовителем, должно отвечать всем требованиям, установленным для выходов, допускающих короткое замыкание.

д) Выходы электромеханических реле

Электромеханические релейные выходы должны быть способны к выполнению по крайней мере 0,3 млн. операций в категории использования АС-15 (класс долговечности 0.3) согласно ГОСТ Р 50030.1.

Примечание - Типовое испытание не требуется, если релейные компоненты отвечают требованиям ГОСТ Р 50030.1.

5.3.2.3 Информация, предоставляемая изготовителем

В дополнение к требованиям раздела 7 изготовитель должен предоставить следующую информацию относительно цифровых выходов, функционирующих на переменном токе.

1) Тип защиты (защищенный, допускающий короткое замыкание, незащищенный выход), а также:

- для защищенных выходов - рабочие характеристики вне области 1,1Iе, включая уровень(и) тока(ов), при котором(ых) устройство защиты активизируется, поведение тока вне области и предполагаемое время активизации;

- для выходов, допускающих короткое замыкание, - сведения по замене или переустановке защитного устройства, если это требуется;

- для незащищенных выходов - технические требования к защитному устройству, которое будет применяться пользователем.

2) Время задержки по выходу и время перехода выхода из состояния 0 в состояние 1 и обратно.

3) Характеристики переключения и напряжение включения относительно перехода через нуль.

4) Наличие общих точек между каналами (гальванической связи).

5) Размещение выводов.

6) Типичный(е) пример(ы) внешних подключений.

7) Число и тип выходов (например, нормально открытые/закрытые контакты, микросхема, отдельные изолированные каналы, и т.д.).

8) Для электромеханических реле указывают номинальные ток и напряжение контактов для категории использования АС-15 и класса долговечности согласно ГОСТ Р 50030.1, а также их механический ресурс.

9) Выходные мощности для других категорий использования (АС-12, АС-13, АС-14) или других нагрузок типа ламп накаливания.

10) Полный выходной ток для многоканальных модулей (см. определение 3.29).

11) Характеристики устройств подавления помех, включенных в выходную цепь для защиты от импульсов напряжения, возникающих из-за коммутаций индуктивностей.

12) Тип внешних защитных устройств, если требуется.

13) Последствия от неправильных внешних соединений.

14) Изоляция/разность потенциалов при рабочих условиях эксплуатации между цепями и шиной, а также между цепями.

15) Визуальные индикаторы точек контроля в канале (например, на панели главного процессора, на панели модуля).

16) Рекомендуемые методы замены выходных модулей.

17) Поведение выходов при прерываниях управления от главного процессора, падениях и прерываниях напряжения, а также включениях и выключениях питания (см. также 5.6).

18) Способ функционирования (то есть аналоговый/дискретный).

19) Результаты многократных перегрузок на многоконтурных модулях.

5.3.3 Цифровые выходы - источники постоянного тока

5.3.3.1 Номинальные значения и рабочие диапазоны

Цифровые выходы должны соответствовать характеристикам, приведенным в таблице 11, для выходного напряжения, установленного изготовителем согласно 5.2.1.1 настоящего стандарта и ГОСТ Р 50030.1 для категории использования DC-13.

Таблица 11 - Номинальные величины и рабочие диапазоны для цифровых выходов - источников тока при питании постоянным током.

Номинальный ток (состояние 1) Iе, А

0,10

0,25

0,50

1,00

2,00

Установившийся ток (состояние 1) при максимальном напряжении, А

0,12

0,30

0,60

1,20

2,40

Падение напряжения на выходе, В, не более:

 

 

 

 

 

- незащищенном

3

3

3

3

3

- защищенном и допускающем короткое замыкание

3

3

3

3

3

Ток утечки (состояние 0), А, не более

0,4

1

2

2

4

Временная перегрузка

В соответствии с техническими характеристиками изготовителя

Примечания

1 Для номинальных токов 1,00 и 2,00 А в случае наличия защиты от изменения полярности напряжения питания допускается значение падения напряжения 5 В. Это приводит к тому, что выход становится несовместимым с входом типа 1 при том же самом номинальном напряжении.

2 Результирующая совместимость между выходами и входами постоянного тока без дополнительной внешней нагрузки следующая:

Номинальный выходной ток Ie, A

0,10

0,25

0,50

1,00

2,00

Совместимость

тип 1

Да

Нет

Нет

Нет

Нет

тип 2

Да

Да

Да

Да

Нет

С соответствующей дополнительной внешней нагрузкой все выходы постоянного тока могут стать совместимыми с входами постоянного тока типов 1 и 2.

5.3.3.2 Дополнительные требования

Такие же, что и для выходов - источников переменного тока по 5.3.2.2, за исключением:

- для защищенных выходов применяют 1,2Iе, вместо 1,1Iе;

- для выходов электромеханических реле категорию АС-15 заменяют на DC-13.

5.3.3.3 Информация, предоставляемая изготовителем

Информация, предоставляемая изготовителем для цифровых выходов постоянного тока, должна быть аналогичной установленной для цифровых выходов переменного тока (см. 5.3.2.3), а категории АС-12 - АС-14 заменяют на DC-12 и DC-13.

5.4 Аналоговые входы/выходы

5.4.1 Аналоговые входы

5.4.1.1 Номинальные и предельные значения полного сопротивления

Номинальные значения диапазонов сигналов и полного сопротивления для аналоговых входов конфигураций ПК должны соответствовать указанным в таблице 12.

Таблица 12 - Номинальные и предельные значения полного сопротивления для аналоговых входов

Диапазон сигнала

Входной импеданс

Напряжение, В:

 

- от минус 10 до плюс 10 и от 0 до плюс 10

- от плюс 1 до плюс 5

От 10 кОм и более

От 5 кОм и более

Ток, от 4 до 20 мА и от 0 до 20* мА

До 300 Ом включ.

* Не рекомендуется для применения в будущих проектах.

Аналоговые входы следует разрабатывать так, чтобы они были совместимы со стандартными термопарами или резистивными термочувствительными устройствами (термопреобразователями сопротивления), как например 100-омные платиновые термометры сопротивления.

Аналоговые входы для термопар должны снабжаться встроенной компенсацией холодного спая.

5.4.1.2 Информация, предоставляемая производителем, приведена в таблице 13.

Таблица 13 - Аналоговые входы

Пункт

Характеристика

Содержание

Единица измерения или пример информации

5.4.1.2.1

Статическая

Входной импеданс в диапазоне сигнала

Ом

Погрешность по аналоговому входу:

 

- максимальная при 25 °С

± % от полной шкалы

- температурный коэффициент

± % от полной шкалы/К

Максимальная погрешность во всем температурном диапазоне

± % от полной шкалы

Разрядность

Число разрядов

Формат данных, возвращаемых в прикладную программу

Двоичный, двоично-десятичный и т.д.

Значение наименьшего значащего разряда

мВ, мА

Максимальная постоянно допустимая перегрузка (без повреждения)

В, мА

Цифровое выходное показание в условиях перегрузки

Например, флаг

Тип входа

Например, дифференциальный

Параметр подавления помех общего вида (на постоянном токе, частоте 50, 60 Гц) в зависимости от применения

Степень подавления помех общего вида, дБ; напряжение помех общего вида, В

Для других входов (термопары, термосопротивления и т.д.):

 

- тип(ы) датчика(ов)

J, К, Т, и т.д.: Pt 100, и т.д.

- диапазон(ы) измерения

°С

- метод линеаризации

Внутренний или рекомендуемый пользователем

5.4.1.2.2

Динамическая

Полное время преобразования входного сигнала системы (ТАID + TAIT)

мс

Время выборки (включая время установления)

мс

Период выборки

мс

Параметры входного фильтра:

- порядок

Первый, второй и т.д.

- полоса пропускания

Гц

Максимальное временное отклонение в течение испытания на помехозащищенность

± % от полной шкалы

5.4.1.2.3

Общая

Метод преобразования

Двойное интегрирование, последовательных приближений, и т.д.

Рабочие режимы

Срабатывание по уставке, самодиагностика и т.д.

Тип защиты

RC-фильтр, оптоизоляция, варисторы и т.д.

Разность потенциалов на изоляции между каналом и: а) шиной, б) другими каналами, в) интерфейсом источника питания

В

Данные о внешнем источнике питания, если требуются

Технические данные

Общие точки между каналами, если вообще требуются

 

Тип, длина кабеля, правила установки, рекомендуемые для обеспечения помехоустойчивости

Витая пара, 50 м, не более

Калибровка или поверка для поддержания номинальной точности

Месяц, годы

Размещение выводов

 

Типичные примеры внешних соединений

 

Результат неправильных входных соединений

 

5.4.1.2.4

Другая

Монотонность без потери кодов

Да, нет

Перекрестная связь между каналами на постоянном токе и частотах 50 и 60 Гц

дБ

Нелинейность

± % от полной шкалы

Повторяемость при фиксированной температуре после регламентированного времени стабилизации

± % от полной шкалы

Срок службы электромагнитного релейного мультплексора, если применяется

Число циклов, часов

5.4.2 Аналоговые выходы

5.4.2.1 Номинальные и предельные значения полного сопротивления

Номинальные значения диапазона сигналов и полного сопротивления нагрузки для аналоговых выходов конфигурации ПК должны соответствовать указанным в таблице 14.

Таблица 14 - Номинальные и предельные значения полного сопротивления для аналоговых выходов

Диапазон сигнала

Сопротивление, Ом

Примечание

Напряжение, В:

 

 

- от минус 10 до плюс 10 и от 0 до плюс 10

Св. 1000 включ.

1

- от плюс 1 до плюс 5

Св. 500 включ.

Ток от 4 до 20 мА и от 0 до 20* мА

До 600 включ.

2

* Не рекомендуется для применения в будущих проектах.

Примечания

1 Аналоговые выходы напряжения должны выдерживать любое снижение нагрузки вплоть до короткого замыкания.

2 Аналоговые выходы тока должны выдерживать любое повышение нагрузки вплоть до холостого хода.

5.4.2.2 Информация, предоставляемая изготовителем

В дополнение к требованиям раздела 7 изготовитель должен предоставить следующую информацию, приведенную в таблице 15.

Таблица 15 - Аналоговые выходы, поставляемая информация

Пункт

Характеристика

Содержание

Единица измерения или пример информации

5.4.2.2.1

Статическая

Выходной импеданс в диапазоне сигнала

Ом

Погрешность по аналоговому выходу:

- максимальная при 25 °С

± % от полной шкалы

- температурный коэффициент

± % от полной шкалы/К

Максимальная погрешность во всем температурном диапазоне

± % от полной шкалы

Разрядность

Число разрядов

Формат данных в прикладной программе

Двоичный, двоично-десятичный и т.д.

Значение наименьшего значащего разряда

мВ, мА

5.4.2.2.2

Динамическая

Полное время преобразования выходного сигнала системы

мс

Время установления полного диапазона изменения сигнала

мс

Отклонение от установленного значения

± % от полной шкалы

Максимальное временное отклонение в течение испытания на помехоустойчивость

± % от полной шкалы

5.4.2.2.3

Общая

Тип защиты

Оптоизоляция и т.д.

Разность потенциалов на изоляции при рабочих условиях эксплуатации между каналом и: а) шиной, б) другими каналами, в) интерфейсом источника питания

В

Данные о внешнем источнике питания, если требуются

Технические данные

Для токовых выходов с внешним питанием - максимальное и минимальное падения напряжения на выходных зажимах во всем диапазоне

В

Тип, длина кабеля, правила установки, рекомендуемые для обеспечения помехоустойчивости

Витая пара, 50 м, не более

Калибровка или поверка для поддержания номинальной точности

Месяц, годы

Размещение выводов

 

Гальваническая связь между каналами, если имеются

 

Допустимый(е) тип(ы) нагрузки

Плавающий, заземленный

5.4.2.2.3

 

Максимальная емкостная нагрузка (для выходов напряжения)

пФ

Максимальная индуктивная нагрузка (для выходов тока)

мГн

Типичные примеры внешних соединений

 

Реакция выхода на снижение или повышение напряжения

 

Последствия неправильного подсоединения выходов

 

5.4.2.2.4

Другая

Монотонность

Да, нет

Перекрестная связь между каналами на постоянном токе, частотах 50 и 60 Гц

дБ

Нелинейность

± % от полной шкалы

Повторяемость при фиксированной температуре после регламентированного времени стабилизации

± % от полной шкалы

Пульсации выходного сигнала

± % от полной шкалы

5.5 Интерфейсы передачи данных

5.5.1 Общие требования

Конфигурация, которая будет проверяться согласно разделу 8 настоящего стандарта, должна быть оборудована модулями интерфейса связи, в случаях их применения, и линиями связи, указанными изготовителем.

Модули интерфейса связи подчиняются общим требованиям, касающимся условий эксплуатации, механической части конструкции, безопасности, маркировок и т.д. (см. 4.1, 5.8, 5.9 и раздел 6).

5.5.2 Информация, предоставляемая изготовителем

Если изготовитель поставляет интерфейсы связи к другому оборудованию, которое им не производится, то он должен представить необходимую информацию о правильном функционировании интерфейсов. Эта информация должна включать тип связи, скорости передачи в бодах, питание линии, тип используемого кабеля, характеристики изоляции, протоколы, кодирование символов, кодирование структуры, и т.д.

5.6 Главный(е) процессор(ы) и запоминающие устройства конфигурации ПК

Примечание - Данный подраздел должен применяться вместе с ГОСТ Р (МЭК 61131-1), 5.7 и 5.8 настоящего стандарта (с удаленными станциями ввода/вывода и внешними устройствами).

5.6.1 Общие положения

См. рисунок 1 и приложение А для определения и иллюстрации конфигурации ПК, главного процессора (ГПУ), центрального запоминающего устройства и других терминов, используемых в данном подразделе.

5.6.2 Требования

Главный процессор(ы) и устройства памяти являются частью постоянной установки ПК и поэтому проверяются соответствующим образом. Они подчиняются всем общим требованиям, касающимся условий эксплуатации, механической части конструкции, безопасности, маркировок, и т.д. (см. 3.1, 5.8, 5.9, 5.11 и раздел 6).

5.6.3 Информация, предоставляемая изготовителем, должна содержать:

1) способ организации и объем памяти программы;

2) способ организации, объем памяти данных и число разрядов в слове;

3) используемый(ые) тип(ы) памяти (например, КМОП и т.д.);

4) функциональные возможности резервирования памяти и служебные требования;

5) данные, связи и процедуры, которые определяют желательную конфигурацию (стойки, кабели, расширители шин, блок питания, максимальное число входов/выходов на тип, максимальное число модулей ввода - вывода и т.д.);

6) описание языков программирования, поддерживаемых конфигурацией ПК (комбинация средств программирования, отладки и тестирования главного(ых) процессора(ов));

7) сведения о том, поддерживаются ли языки программирования, определенные в МЭК 61131-3[3], и до какой степени, включая различия, если они имеются (объекты, команды, семантические и синтаксические правила, и т.д.);

8) методы вычислений, которые определяют каждое использование памяти (прикладная программа пользователя и данные, программа ПЗУ и данные в случае применения), и среднее, минимальное и максимальное значения времени каждого (сканирования, отклика системы, передачи, выполнения);

9) способы, которыми обрабатываются сигналы ввода/вывода (т.е. использование регистров отображения состояний входов/выходов, периодически обновляемых системой, непосредственные команды типа «получены/помещены», программы прерывания и программы, управляемые событиями и т.д.) и их влияние на следующие параметры:

- время отклика системы;

- возможности повторного запуска (то есть холодный, теплый, горячий пуск);

10) конкретные временные интервалы для ввода, вывода, обработки сигналов и т.п.;

11) влияние непостоянно устанавливаемых внешних устройств на каждый соответствующий временной интервал (см. перечисление 8) в случае, когда они включены/выключены, подсоединены/отсоединены к их интерфейсу конфигурации ПК;

12) информация о состоянии конфигурации ПК относительно повторного запуска, если он применяется. Описание и использование программируемых таймеров, пригодных для определения различия в поведении процесса от теплого и горячего повторных запусков;

13) встроенные функции тестирования и диагностики (см. 5.11).

5.7 Станции удаленного ввода/вывода данных (СУБД)

СУБД являются частью стационарной установки ПК и поэтому проверяются соответствующим образом. Однако для простоты проведения испытаний изолированные СУБД могут проверяться отдельно, если это целесообразно.

5.7.1 Требования

1) Требования для провалов и прерываний напряжения источника(ов) питания полностью применимы к СУБД (см. 5.2.1.2).

2) В случае потери связи с прикладной программой главного процессора СУБД должны быть способны установить свои выходные сигналы в заданные состояния в пределах указанных временных задержек, без прохождения через неопределенные состояния, а также обеспечить сигнал индикации ошибки.

3) Конфигурация главного процессора должна обеспечить прикладную программу пользователя соответствующей информацией относительно текущего состояния СУБД.

5.7.2 Информация, предоставляемая изготовителем

В дополнение к требованиям раздела 7 изготовитель должен предоставить следующую информацию:

1) технические требования для выбора адекватных кабелей и других устройств, необходимых для линии связи;

2) технические требования для надлежащей инсталляции всей системы (включая надлежащий выбор источника(ов) питания);

3) тип сети связи для входов/выходов ПК (точка - точка, звезда, многоточечная, кольцевая и т.д.);

4) принципы, процедуры и скорости передачи, используемые на линии связи, а также их возможности передавать данные от и к СУБД с точки зрения исправления/обнаружения ошибки и задержек передачи в лучшем, наиболее вероятном и самом худшем случаях;

5) влияние на время передачи, необходимое для доставки входной информации СУБД и состояния СУБД в прикладную программу пользователя, а также для передачи ее логических решений на выходы УСВВ;

6) заданные величины и задержки согласно 5.7.1;

7) данные, связанные с конфигурацией: максимальное число УСВВ в каждой конкретной конфигурации ПК, минимальный/максимальный размер каждой из них;

8) сведения, какие модули ввода/вывода общей системы ввода/вывода не могут использоваться в УСВВ и/или какие их функции изменены, если они имеются;

9) тип, архитектура и характеристики избыточности, если она обеспечивается;

10) модемы/повторители, если они применяются. Максимальное расстояние с/без ретрансляторов;

11) оконечные устройства, если они требуются;

12) физические характеристики интерфейса связи, включая характеристики изоляции, максимальное допустимое напряжение синфазного сигнала, встроенные защиты от коротких замыканий и т.д.;

13) тип стандартного интерфейса связи (т.е. RS 232, RS 422, RS 485, RS 511 и т.д.);

14) технические характеристики функционального и защитного заземления;

15) процедуры для установления/отключения логической и физической связи УСВВ к конфигурации ПК (например, режим «активен»).

5.8 Периферийные устройства (СПИО, ИО, ЧМИ)

5.8.1 Требования

1) Внешние устройства, которые не являются постоянной частью конфигурации ПК, не должны вызывать сбоев системы при установлении или нарушении связи с операционной системой.

2) Разъемы для внешних устройств должны быть ориентированы так, чтобы предотвратить неправильное подключение, или конфигурация ПК должна быть так разработана, чтобы исключить неправильные соединения.

3) Система, состоящая из ПУ и конфигурации ПК, должна быть разработана так, чтобы гарантировать функциональную идентичность отредактированной программы, выполняемой в конфигурации ПК, и программы, отображаемой на ПУ.

4) Если возможны модификация прикладной программы во время функционирования и/или режима работы конфигурации ПК от ПУ (то есть когда конфигурация ПК находится в активном управлении машиной или технологическим процессом), то:

- ПУ должно автоматически давать четкие предупреждения, например такие: «в течение интерактивной модификации визуализация программы может отличаться от прикладной программы, управление машиной/процессом может быть прервано в течение ... мс», и т.д.;

- ПУ должно задавать вопросы типа «Вы действительно хотите выполнить данное действие?» и выполнять команду только после того, как получен положительный ответ от оператора;

- должна быть возможность загрузки новой прикладной программы на поставляемых изготовителем носителях данных и проверки в диалоговом режиме, что записанные данные ей функционально эквивалентны;

- должны быть предусмотрены средства, чтобы минимизировать неправомочное использование этих функциональных возможностей (аппаратно или программно).

5.8.2 Информация, предоставляемая изготовителем

1) Предупреждения и меры предосторожности, которые нужно соблюдать при использовании функций, допускающих чередование условий управления, как, например, модификация состояния конфигурации ПК, изменение данных или программ в памяти, переходные процессы во входных или выходных сигналах и т.д.

2) Применимость внешних устройств в СУБД.

3) Условия эксплуатации для внешних устройств, которые предназначены для использования в среде менее неблагоприятной, чем это установлено в разделе 4 (такие внешние устройства могут нуждаться в дистанционном соединении с остальной частью конфигурации ПК через линии связи).

5.9 Помехоустойчивость и помехоэмиссия

5.9.1 Требования помехоустойчивости

Конфигурация ПК должна отвечать требованиям устойчивости к воздействию помех, установленным в таблице 16.

Примечания

1 Условия эксплуатации оборудования могут требовать более высокого уровня помехоустойчивости, по сравнению с приведенными в таблице 16. Значения уровней помехоустойчивости в таблице 16 должны рассматриваться как минимальные. Рекомендации по выбору более высоких значений помехоустойчивости приводятся в приложении В. Изготовитель должен указать принятые для аппаратуры уровни помехоустойчивости и провести соответствующие испытания.

2 Справочная информация приведена в ГОСТ Р 51317.4.1.

Таблица 16 - Требования помехоустойчивости для конфигурации ПК и автономных периферийных устройств (см. примечания 1 и 2)

Испытание на помехоустойчивость

Энергия помехи, полное сопротивление источника

Уровень жесткости при испытаниях на помехоустойчивость

Примечание

Источники питания

Устройства ввода/вывода

Цифровые Ue > 24 В

Цифровые Uе < 24 В; аналоговые, передачи данных

Электростатический разряд:

 

 

 

 

 

- уровень ЭСРЗ

150 пФ/150 Ом

8 кВ

8 кВ

8 кВ

3, 4

- уровень ЭСР4

 

15 кВ

15 кВ

15 кВ

 

Радиочастотное электромагнитное поле

 

10 В/м

10 В/м

10 В/м

3

Кондуктивные помехи:

 

 

 

 

 

- быстрые переходные, симметричный режим

4 мДж/импульс при 2 кВ на 50 Ом

2 кВ

1 кВ

0,25 кВ

3

- затухающая колебательная волна, несимметричный режим

200 Ом

1 кВ

1 кВ

-

3, 5

Примечания

1 Испытания выполняют на базовом образце ПК (представительная конфигурация), состоящем из конфигурации ПК и всех внешних устройств, которые могут быть подсоединены и предназначены для использования в рабочих условиях эксплуатации. Если внешние устройства являются подключаемыми с централизованным управлением, то процедура испытаний должна моделировать создание/разрыв физического подключения периферии к конфигурации ПК. При постоянной установке внешние устройства должны включаться в свой режим «контроля» или эквивалентный ему режим. (Отсутствуют требования для моделирования манипуляций оператора с клавиатурой).

2 Испытания выполняют на функционирующих внешних устройствах, обеспечивающих автономные функции, например типа автономного документирования, программирования, компилирования, редактирования, дублирования ячеек памяти и т.д.

3 Аналоговые входы/выходы и цифровые входы с быстрым откликом могут подвергаться кратковременному воздействию в течение существования помехи, но должны продолжить нормальную работу после возмущения и остаться в границах параметров, указанных изготовителем (см. 5.4.1.2.2, перечисление 5, 5.4.2.2.2, перечисление 4).

4 Разряды электростатического электричества применяют ко всем доступным проводящим частям и изолирующим поверхностям аппаратуры ПК, обычно доступных оператору, например выключателям, клавиатуре, модулю внешней упаковки, экранирующим частям разъемов и т.д., а также к защитным и/или функциональным зажимам заземления, но не к сигнальным линиям.

5 Требования к параметрам затухающей колебательной волны.

5.9.2 Информация, предоставляемая изготовителем

Изготовитель должен заявить, предназначены ли его внешние устройства для использования в рабочих или исключительно в более благоприятных условиях эксплуатации (например, лабораторных условиях).

5.9.3 Излучение помех

Оборудование должно соответствовать уровням, установленным в ГОСТ Р 51318.22.

5.10 Диэлектрические свойства

5.10.1 Общие положения

Изоляция может предусматриваться как для безопасности (то есть защиты от поражения электрическим током), так и для функциональных целей (например, для обеспечения помехоустойчивости). Требования к изоляции (воздушные зазоры/пути утечки на поверхности изоляции) для целей безопасности приведены в 6.3.

5.10.2 Требования диэлектрической прочности

1) Если иначе не определено изготовителем, воздушные зазоры и пути утечки на поверхности изоляции (см. 6.3) должны там, где это возможно, проверяться механическими измерениями.

2) Если механические измерения не выполняют, то должны проводиться электрические испытания по 8.3.6.1.1.

Исключения

Данные испытания не проводят:

- между изолированными цепями, находящимися под сверхнизким безопасным напряжением (СНБН), и доступными проводящими частями (стойки, корпуса, зажимы заземления и т.д.);

- на модулях (частях основной конфигурации ПК), которые были испытаны отдельно по соответствующим стандартам, при условии, что:

1) значения, приведенные в таблице 17, выполняются, и при этом

2) их диэлектрическая прочность после сборки не снижается;

- между изолированными цепями на платах печатного монтажа при условии, что соблюдаются регламентированные зазоры и расстояния по поверхности изоляции. См. 6.3.

3) Если проводятся испытания на диэлектрическую прочность изоляции между цепями, не относящимися к СНБН, а также между:

а) другими аналогичными цепями,

б) доступными проводящими частями,

то изоляция должна выдерживать приложение испытательного напряжения, соответствующего ее классу и номинальному напряжению, которые приведены в таблице 17.

Таблица 17 - Напряжения при испытании диэлектрической прочности изоляции импульсным напряжением, напряжением промышленной частоты и постоянным током

Напряжение в вольтах

Номинальное напряжение цепи Uе (действующее переменного или постоянного тока) См. примечание 2

Испытательные напряжения на высоте 2000 м над уровнем моря (см. примечание 1)

Основная и дополнительная изоляция

Усиленная изоляция (см. примечание 3)

Максимальная амплитуда импульса, 1,2/50 мкс (см. 8.3.6.1.1)

Действующее значение напряжения переменного тока, В

Напряжение постоянного тока (см. 8.3.6.1.1)

0 < Uе £ 50

-

500

350

500

50 < Uе £ 100

0 < Uе £ 50

800

560

800

100 < Uе £ 150

50 < Ue £ 100

1500

1060

1500

150 < Uе £ 300

100 < Ue £ 150

2500

1780

2500

300 < Uе £ 600

150 < Ue£ 300

4000

2830

4000

 

300 < Ue £ 600

6000

4230

6000

Примечания

1 Поправочный коэффициент при испытаниях на других высотах, отличных от приведенных, см. в приложении Г.

2 Номинальное напряжение приведено для области подводящих клемм устройства или схемы.

3 Цепи класса 2 применимы также для класса 3.

Примечание - В соответствии с признанной практикой изготовитель может выбирать альтернативно проверку электрической прочности изоляции путем приложения напряжения 2Ue + 1000 В переменного тока продолжительностью не менее 1 мин.

4) Если проводят испытания диэлектрической прочности изоляции между цепями, находящимися под безопасным сверхнизким напряжением, и цепями с напряжениями, превышающими безопасное, то она должна выдерживать напряжение 1500 В переменного тока или его эквивалентное пиковое значение (то есть 2121 В) при испытаниях импульсным напряжением или постоянным током в течение трех циклов, независимо от высоты над уровнем моря.

5) В случае, когда узел включает эквипотенциальный проводник, изолированный от доступных проводящих частей, он должен рассматриваться как изолированная схема и быть проверен тем же самым напряжением, как и узел, к которому он принадлежит.

5.10.3 Информация, предоставляемая изготовителем

В дополнение к требованиям раздела 7 изготовитель должен предоставить следующую информацию в виде документации и удобочитаемой маркировки:

1) номинальное напряжение изоляции и класс каждого входящего устройства конфигурации ПК;

2) максимальный постоянный ток, выдерживаемый защитными проводниками при подключениях (см. 6.7.2, перечисление 6).

5.11 Самотестирование и диагностика

5.11.1 Общие положения

Изготовитель должен предоставить пользователю средства диагностики и самоконтроля функционирования конфигурации ПК. Эти средства должны выполнять сервисные функции конфигурации ПК. Для таких средств должны рекомендоваться способы осуществления ими своих функций.

5.11.2 Требования

1) Изготовитель должен представить следующее:

а) средства мониторинга прикладной программы пользователя (то есть сторожевой таймер и т.д.);

б) технические или программные средства для проверки целостности памяти;

в) средства проверки правомочности данных обмена между памятью, процессором(ами) и модулями ввода - вывода;

г) средства контроля внутренних напряжений и токов, потребляемых блоком(ами) питания, с целью определения, не превышают ли они пределов, установленных в соответствии с проектом оборудования;

д) средства контроля состояния главного процессора.

2) Стационарная конфигурация ПК должна быть способна выдавать аварийный сигнал на сигнальном выходе. В случае, если система проверена как «функционирующая правильно», этот сигнальный выход должен быть в заранее определенном состоянии, в другом случае он должен перейти в противоположное состояние. Изготовитель должен определить условия «состояния правильного функционирования», а также самотестирования, которые будут выполняться для управления этим сигнальным выводом.

3) Станции удаленного ввода/вывода должны быть способны к выдаче аварийного сигнала на сигнальном выводе (например, через модуль цифрового выходного сигнала) в случае потери питания или нормальной связи с главным процессором и перейти затем в заранее определенное состояние (см. 5.7).

5.11.3 Информация, предоставляемая изготовителем

В дополнение к требованиям раздела 7 изготовитель должен предоставить следующую информацию в виде документации и удобочитаемой маркировки:

1) описание испытаний и диагностических процедур при условии их проведения (т.е. постоянно, периодически, по запросу прикладной программы пользователя, в течение процедуры запуска, и т.д.);

2) правильное состояние функционирования и условия появления сигнала на выходе(ах) (см. 5.11.2).

6 Механические требования

6.1 Общие положения

В этом разделе определены требования к механическим частям конструкции ПК (т.е. главному процессору, выносным станциям ввода/вывода, стационарно и нестационарно устанавливаемым ПУ). Компоненты, присоединенные к шинам питания установки, такие как источники питания, модули ввода/вывода, коммуникационные интерфейсы, подсистемы памяти, считают объектами положений данного раздела.

Аппаратура ПК и подсоединенных ПУ должна быть разработана таким образом, чтобы выдерживать условия, установленные в разделах 4 и 5.

6.2 Защита от опасности поражения электрическим током

1) Каждое устройство конфигурации ПК должно разрабатываться так, чтобы удовлетворять требованиям классов I, II или III, которые определены в 6.2.1, 6.2.2 или 6.2.3 соответственно.

2) Для оборудования без корпуса не требуется соответствия требованиям защиты IP2X по ГОСТ 14254. Однако предупреждающие подписи, символы опасности и/или устройства механического отсоединения должны быть размещены в оконечном кожухе системы, который будет устанавливаться пользователем для минимизации опасности поражения электрическим током в процессе обслуживания. Открытие кожуха должно быть возможным лишь посредством ключа или инструмента.

3) Любое заключенное в кожух оборудование класса I или II должно отвечать требованиям защиты IP2X по ГОСТ 14254.

4) Отверстия в оборудовании класса I должны быть протестированы испытательным пальцем, как это указано на рисунке 20 и в пункте 2.1.2 ГОСТ 30326/ГОСТ Р 50377.

5) Токи утечки в кабелях для подсоединения аппаратуры должны соответствовать ГОСТ 30326/ГОСТ Р 50377.

Примечание - Не следует полагать, что изолирующие свойства лака, эмали, обычной бумаги, ткани, оксидного слоя на металлических частях и краях аппаратуры обеспечат требуемую защиту от случайных контактов с опасными частями, находящимися под напряжением.

6.2.1 Оборудование класса I

1) В оборудовании, используемом с гибким кабелем (как, например, средства программирования и отладки), защита от поражений электрическим током обеспечивается наличием защитного проводника в составе кабеля (т.е. заземляющего проводника).

2) Некоторые доступные проводящие части ПК, не представляющие опасности, подсоединения к защитной цепи не требуют. Это относится к винтам, заклепкам и шильдикам оборудования.

3) При изъятии какой-либо части ПК из корпуса, например для проведения текущего обслуживания, защитные цепи, относящиеся к другим частям оборудования ПК, не должны прерываться.

4) Требования к защитному заземлению сформулированы в 6.7.

6.2.2 Оборудование класса II

1) В некоторых случаях, как, например, для уровня сигнальных выводов (действующее значение напряжения менее 30 В), может использоваться ограничение импеданса вместо двойной изоляции, при условии, что протекающий через выводы ток будет ограничен значением 5 мА, а действующее значение напряжения холостого хода не превысит 30 В для переменного или 42,5 В для постоянного тока.

2) Оборудование класса II может снабжаться средствами, обеспечивающими электрическую проводимость цепей (т.е. заземленные внутренние компоненты или проводящие поверхности) при условии, что эти цепи защищены от доступных элементов аппаратуры двойной изоляцией.

3) Оборудование класса II может быть снабжено средствами присоединения к заземляющим контактам для решения функциональных задач (таких, как подавление радиопомех), при условии, что дополнительно для защиты используют систему двойной изоляции.

6.2.3 Оборудование класса III и цепи со сверхнизким безопасным напряжением (СНБН)

1) Требования к изоляции между цепями СНБН и шинами питания определены в 5.10.2.

2) Оборудование класса III может снабжаться средствами для соединения с цепями функционального заземления.

3) Разводка проводников цепей СНБН должна быть либо отделена от разводки других кабелей, отличных от цепей СНБН, либо изоляция всех проводов должна соответствовать более высокому напряжению. В противном случае должны применяться заземленные защитные экраны или дополнительная изоляция для разводки как проводников цепей СНБН, так и проводников других цепей.

6.3 Требования к воздушным зазорам и путям утечки по поверхности изоляции

1) Возможность контроля механических допусков в производственном процессе, определяют границы, в которых на практике воздушные промежутки и пути утечки по поверхности изоляции могут приближаться к минимальным теоретическим значениям, приводимым в таблицах 18 - 24.

Возможно приближение к минимальным значениям, если оборудование изготовлено в контролируемых условиях, и степень его готовности такова, что нет необходимости перед вводом его в эксплуатацию выполнять дополнительные операции сборки, кроме подключения к соединительным контактам.

Замену компонентов, выполняемую обычно в цехах обслуживания или при эксплуатации (например, предохранителей), рассматривают как часть контролируемых условий. Следует предусматривать перечень и последовательность операций, проводимых для испытаний и проверки изоляции.

Максимальные воздушные зазоры требуются тогда, когда оборудование монтируют и подключают на месте, поскольку должны быть учтены способ монтажа и разводки кабелей к контактам оборудования.

Во всех случаях заданные значения должны быть достигнуты или превышены.

2) Реальные требования к воздушным зазорам и путям утечки по поверхности изоляции будут зависеть от наибольшего напряжения и окружающей микросреды, определенных изготовителем для каждой цепи.

3) Вместо требований к воздушным зазорам и путям утечки по поверхности изоляции, определенных в 6.3.1.1, 6.3.2 и 6.3.3, значения в представленной ниже таблице, которые соответствуют текущей практике могут использоваться для основной и вспомогательной изоляции вплоть до степени загрязнения 2. В этом случае не требуется проводить типовые испытания. Соответствие должно проверяться измерением.

Номинальное напряжение цепи Ue переменного или постоянного тока, В

Воздушный зазор, мм

Путь утечки, мм

0 < Ue < 50

1,6

1,6

50 < Uе < 300

2,0

3,2

300 < Ue < 600

4,8

6,4

6.3.1 Воздушные зазоры, относящиеся к категории нормального перенапряжения

6.3.1.1 Воздушные зазоры, не относящиеся к контактам для подсоединения оборудования Зазоры между основной и дополнительной изоляцией, а также воздушные зазоры в усиленной изоляции (аппаратура класса II) указаны в таблице 18. Они соответствуют напряжению прочности изоляции в импульсном режиме, приведенному в таблице 17.

Таблица 18 - Минимальные воздушные промежутки, соответствующие условиям перенапряжения категории II (за исключением контактов для подсоединения оборудования).

Номинальное напряжение цепи Ue переменного или постоянного тока, В (см. примечание 1)

Номинальное импульсное испытательное напряжение, В (см. примечания 2 и 3)

Минимальный воздушный зазор, мм

Основная и дополнительная изоляция

Усиленная изоляция

На высоте 2000 м над уровнем моря

Степень загрязнения

1

2

3

0 < Uе < 50

-

500

0,06

0,2

0,8

50 < Uе < 100

0 < Uе < 50

800

0,12

0,2

0,8

100 < Ue < 150

50 < Ue < 100

1500

0,80

0,8

0,8

150 < Ue < 300

100 < Ue < 150

2500

2,00

2,0

2,0

300 < Ue < 600

150 < Ue < 300

4000

3,50

3,5

3,5

 

300 < Ue< 600

6000

6,50

6,5

6,5

Примечания

1 Номинальное напряжение имеет место на разъемах соединения с полевыми приборами или цепями.

2 Для испытаний на других высотах см. приложение Г.

3 Время фронта 1,2 мкс, длительность 50 мкс на половине амплитуды импульса; максимальная энергия 0,6 Дж.

1) Воздушные зазоры могут проверяться механическим измерением или диэлектрическими испытаниями в соответствии с таблицей 17.

2) Воздушные зазоры до стенок металлических кожухов, которые могут быть искривленными, должны быть не менее 12 мм.

3) Воздушные зазоры не применяют к печатным платам, имеющим соответствующее защитное покрытие.

4) Воздушные зазоры не применяют для условий, в которых импульсные напряжения отсутствуют.

6.3.1.2 Воздушные зазоры при подключении оборудования

Минимальные воздушные зазоры выводов проводного монтажа, от вывода к выводу и от вывода к корпусу должны соответствовать приведенным в таблице 19.

Таблица 19 - Минимальные воздушные зазоры для выводов проводного монтажа

Номинальное напряжение цепи Uе (действующее переменного или постоянного тока), В

Воздушный зазор, мм

Общий случай

До стенок металлических корпусов, которые могут быть искривленными

0 < Uе £ 50

1,6

12

50 < Ue £ 300

3,2

300 < Ue £ 600

6,4

6.3.2 Воздушные зазоры в микросреде в случае известных и контролируемых напряжений

В случае, когда оборудование не соединяется непосредственно с сетью питания, а пиковые напряжения известны и контролируемы, минимальные воздушные зазоры, удовлетворяющие этим пиковым напряжениям, должны соответствовать приведенным в таблице 20.

Таблица 20 - Минимальные воздушные зазоры в микросреде

Пиковое напряжение, включая все переходные и импульсные, В до высоты 2000 м над уровнем моря (см. примечание)

Минимальный воздушный зазор, мм

Степень загрязнения

1

2

3

0 < Ue £ 50

0,06

0,20

0,80

500 < Ue £ 630

0,12

630 < Ue £ 800

0,25

0,25

800 < Ue £ 1000

0,40

0,40

1000 < Ue £ 1200

0,80

0,80

1200 < Ue £ 1500

1,20

1,20

1,20

Примечание - См. приложение Г. Поправочный коэффициент для испытаний на других высотах.

1) Воздушные зазоры могут проверяться механическими измерениями.

2) Воздушные зазоры до стенок металлических кожухов, которые могут быть искривлёнными, не должны быть менее 12 мм.

6.3.3 Пути утечки по поверхности основной и дополнительной изоляции

Поскольку пути утечки по поверхности изоляции равны или превышают воздушные зазоры, действительные значения должны быть выбраны так, чтобы удовлетворялись требования настоящего пункта, а также 6.3.1 и 6.3.2, в зависимости от условий применения.

Таблица 21 - Классификация материалов в зависимости от индекса стойкости к пробою (СTI*).

Индекс стойкости к пробою

Группа материала

100 £ CTI < 175

IIIb

175 £ CTI < 400

IIIa

400 £ CTI < 600

II

600 £ CTI

I

* См. ГОСТ 27473.

6.3.3.1 Минимальные пути утечки основной и дополнительной изоляции

Минимальные поверхностные зазоры, указанные в настоящем пункте, относятся к действующим значениям напряжений переменного и постоянного тока, не содержащих импульсов. При наличии импульсных напряжений (например, категория перенапряжения II или периодические пиковые напряжения) для условий микросреды применяют другие дополнительные требования (см. 6.3.1 и 6.3.3.2).

6.3.3.1.1 Минимальные пути утечки по поверхности изоляции, не относящиеся к печатным платам

Пути утечки должны быть не менее как указанных в таблице 22, так и соответствующих воздушных зазоров.

Таблица 22 - Минимальные пути утечки, не относящиеся к печатным платам (см. примечание 1).

Рабочее напряжение переменного или постоянного тока, В (см. примечание 2)

Путь утечки, мм (см. примечание 3)

Степень загрязнения 1*

Степень загрязнения 2

Степень загрязнения 3

Группа материалов

Группа материалов

I

II

IIIa, IIIb

I

II

IIIa, IIIb

Основная и дополнительная изоляция

0 < Ue £ 50

0,18

0,60

0,85

1,2

1,5

1,7

1,9**

50 < Ue £ 100

0,25

0,71

1,00

1,4

1,8

2,0

2,2**

100 < Ue £ 160

0,32

0,80

1,10

1,6

2,0

2,2

2,5**

160 < Ue £ 320

0,75

1,60

2,20

3,2

4,0

4,5

5,0**

320 < Ue £ 630

1,80

3,20

4,50

6,3

8,0

9,0

10,0**

630 < Ue £ 1000

3,20

5,00

7,10

10,0

12,5

14,0

16,0**

Усиленная изоляция

0 < Ue £ 50

0,25

0,71

1,00

1,4

1,8

2,0

2,2**

50 < Ue £ 100

0,42

1,00

1,40

2,0

2,5

2,8

3,2**

100 < Ue £ 160

0,75

1,60

2,20

3,2

4,0

4,5

5,0**

160 < Ue £ 320

1,80

3,20

4,50

6,3

8,0

9,0

10,0**

320 <Ue £ 630

4,20

6,30

9,00

12,5

16,0

18,0

20,0**

630 < Ue £ 1000

7,50

10,00

14,00

20,0

25,0

28,0

32,0**

* Для материалов всех групп.

** Для материалов группы IIIa. Обычно не рекомендуется применение материалов группы IIIb для степени загрязнения 3 при напряжении св. 630 В.

Примечания

1 Пути утечки приведены для действующих значений напряжений переменного или постоянного тока, не содержащих импульсных составляющих. Для условий микросреды, когда могут иметь место импульсные напряжения, применяют другие требования:

- для категории перенапряжения II пути утечки не должны быть менее соответствующих воздушных зазоров (см. 6.3.1);

- воздушные зазоры и пути утечек при высокочастотных напряжениях, генерируемых импульсными источниками питания, должны рассчитываться по таблице 24.

2 Действующее значение напряжения переменного тока синусоидальной или несинусоидальной формы.

3 Пути утечки и воздушные промежутки между цепями должны соответствовать как наибольшему рабочему напряжению, так и напряжению диэлектрической прочности изоляции.

Максимальные значения повторяющихся пиковых напряжений в условиях нормальной работы должны быть ограничены значениями согласно 6.3.3.2 с целью предотвращения ослабления диэлектрических свойств изоляции частичными разрядами.

6.3.3.1.2 Минимальные расстояния по поверхности на печатных платах

Пути утечки, относящиеся к основной и дополнительной изоляции для зон печатных плат с защитным покрытием или без него, должны быть не менее значений, указанных в таблице 23, а также соответствующих воздушных зазоров.

Таблица 23 - Минимальные пути утечки на печатных платах (см. примечания 1, 6 и 9). Основная и дополнительная изоляция

Напряжение цепи Ue переменного или постоянного тока, В (см. примечание 2)

Зона печатной платы с защитным покрытием, мм (см. примечания 3 - 6)

Зона печатной платы без покрытия, мм

Степень загрязнения 1 (см. примечание 7)

Степень загрязнения 2 (см. примечание 8)

0 < Ue < 50

0,025

0,025

0,04

50 < Ue < 100

0,100

0,100

0,16

100 < Ue < 160

0,250

0,250

0,40

160 < Ue< 320

0,750

0,750

1,60

320 < Ue < 630

1,800

1,800

3,20

630 < Ue < 1000

3,200

3,200

5,00

Примечания

1 Пути утечки приведены для действующих значений напряжений переменного или постоянного тока, не содержащих импульсных составляющих. Для условий микросреды, когда могут иметь место импульсные напряжения, следует применять другие требования:

- для категории установок II пути утечки не должны быть менее значений соответствующих воздушных зазоров (см. 6.3.1);

- пути утечки и воздушные зазоры для напряжений высокой частоты, генерируемых импульсными источниками питания, должны быть рассчитаны по таблице 24.

2 Действующее значение напряжения переменного тока синусоидальной или несинусоидальной формы.

3 Защитное покрытие должно прочно держаться на изоляционном материале платы для предотвращения проникновения влаги и загрязнения, а также для обеспечения устойчивости к перенапряжениям, указанным в 5.10.2.

4 Защитное покрытие печатной платы применимо к материалам всех групп и степеням загрязнения 1 - 3.

5 Не требуется проводить испытания, если изготовитель предоставляет доказательства того, что защитное покрытие прошло испытание, указанное в 6.3.5.5.7, или другое эквивалентное испытание, проведенное независимой лабораторией.

6 Плата с покрытием, но без компонентов должна выдерживать испытательное напряжение диэлектрической прочности изоляции в соответствии с 5.10.2.

7 Степень загрязнения 1 - для материалов всех групп.

8 Степень загрязнения 2 - для материалов I, II, IIIa групп.

9 Пути утечки и воздушные зазоры между цепями должны быть такими, чтобы соответствовать наиболее высокому рабочему напряжению и напряжению диэлектрической прочности.

Максимальные значения повторяющихся пиковых напряжений в условиях нормальной работы должны быть ограничены значениями согласно 6.3.3.2 с целью предотвращения ослабления диэлектрических свойств изоляции частичными разрядами.

6.3.3.2 Требования к путям утечки для повторяющихся пиковых напряжений

6.3.3.2.1 Общие положения

Явления частичных разрядов имеют место на поверхности, подвергающейся длительному воздействию влажности и повторяющихся пиковых напряжений (импульсов). Эти пиковые воздействия воздействуют на малые зоны между проводниками, которые затем пробиваются, порождая небольшие области протекания зарядов. В итоге возникает объединение зарядов между проводниками и происходит пробой изоляции. Значения, указанные в таблице 24, применяют для предотвращения частичного разряда для степеней загрязнения 1 - 3 поверхности диэлектрика.

6.3.3.2.2 Требования к путям утечки для повторяющихся пиковых напряжений

Кроме требований к воздушным зазорам и путям утечки, приведенным в предыдущих пунктах, при наличии повторяющихся пиковых напряжений должны также быть выполнены требования к путям утечки, указанным в таблице 24.

Таблица 24 - Минимальные пути утечки на печатных платах без покрытия при наличии повторяющихся пиковых напряжений (для степеней загрязнения 1 - 3, см. примечание 1)

Максимальное повторяющееся пиковое напряжение, В (см. примечание 2)

Путь утечки, мм

Максимальное повторяющееся пиковое напряжение, В (см. примечание 2)

Путь утечки, мм

330

0,10

640

0,50

400

0,20

800

0,75

450

0,25

1140

1,5

600

0,40

1150

1,6

1250

1,8

2200

5,0

1650

3,0

2300

5,5

1700

3,2

2800

8,0

Примечания

1 Таблица не применяется для пиковых значений напряжения сети электропитания с частотой 50/60 Гц (см. 5.2.1.3). Однако она применима к пиковым напряжениям малой длительности, наложенным на частоту сети 50/60 Гц.

2 Значения повторяющихся пиковых напряжений основаны на статистических оценках данных, относящихся к частичным разрядам.

6.3.3.2.3 В приложении Е представлен пример установления требований для типового источника питания.

6.3.4 Пути утечки для усиленной изоляции

Пути утечки для усиленной изоляции должны быть вдвое больше значений для основной изоляции.

6.4 Требования к возгораемости изоляционных материалов

6.4.1 Неметаллические материалы

Все неметаллические материалы, применяемые в ПК (например, печатные платы, пластиковые корпуса, изоляция проводов и т.д.), за исключением упоминаемых ниже, должны плохо поддаваться горению или препятствовать распространению пламени, а также удовлетворять требованиям в отношении распространения пламени FV1 или FV0 согласно разделу 9 ГОСТ 28779/ГОСТ Р 50695.

Не требуется проводить испытания, если изготовитель предоставляет доказательства того, что материал соответствует ГОСТ 28779/ГОСТ Р 50695 или выдерживает испытания раскаленной проволокой по ГОСТ 27483 в условиях, указанных в таблице 25.

Таблица 25 - Возгораемость неметаллических материалов

Деталь, подвергаемая испытанию

Температура испытания, °C

Длительность воздействия, с

Время тушения, с

Опоры частей оборудования, находящегося под напряжением

750

30

До 30

Кожуха

650

Исключения

1) Печатные платы. Материалы печатных плат могут гореть со скоростью FV2 при условии, что горючие материалы под поверхностью платы находятся на расстоянии не менее 300 мм. Для плат без кожуха или корпуса допускается скорость горения FV1 или FV0.

2) Отделочные неметаллические материалы, применяемые исключительно как декоративные (т.е. не служащие для поддержки токоведущих частей или защитного кожуха), не требуют специальных добавок для уменьшения возгораемости.

6.4.2 Температурные границы материалов

Границы нагрева, определенные в таблице 26, не должны превышаться оборудованием или его частями, если они испытываются при полной нагрузке в рабочих условиях эксплуатации.

Таблица 26 - Границы температурного нагрева (см. примечания 1, 3 - 5)

Устройство или часть оборудования

Максимальная температура нагрева оборудования, °С

Без корпуса (см. примечание 2)

В корпусе (см. примечание 2)

Переносные устройства

металлические

5

15

неметаллические

10

25

Части, которых можно касаться при нормальной работе

металлические

15

30

неметаллические

25

40

Части, которых нельзя касаться при нормальной работе

металлические

25 (см. примечание 7)

40 (см. примечание 7)

неметаллические

35

50

Выходные контакты (см. примечание 6)

из чистой меди

45

60

из чистой латуни/олова; покрытые медью или латунью

50

65

покрытые серебром или никелем; медные или латунные

55

70

Примечания

1 Границы нагрева базируются на температуре окружающего воздуха, указанной в 4.1.1.1.

2 Оборудование без корпуса/с корпусом определено в 3.12.1, 3.12.2.

3 Материалы, применяемые в конфигурации ПК и не указанные в таблице, должны удовлетворять требованиям к этой части ПК, которые базируются на температуре окружающей среды 55 и 40 °С для оборудования без корпуса и с корпусом соответственно.

4 Максимальная температура для различных классов изоляции приведена в МЭК 60085 [4].

5 Устройства в корпусах должны испытываться с максимумом установленных и находящихся под напряжением компонентов.

6 Выводы должны быть соединены проводниками минимального размера, установленного изготовителем. Если изготовитель не уточняет размеры, должен применяться минимальный размер, приведенный в таблице 27.

Если на оборудование предусмотрены соответствующие предупреждающие знаки, предельные значения температур могут превышаться.

6.5 Корпуса

6.5.1 Кожуха для открытого оборудования

Документация изготовителя должна содержать информацию, позволяющую оценить рассеиваемую мощность каждого ПК, устройства и модуля, а также минимальный объем, требуемый для обеспечения их адекватного охлаждения в рабочих условиях эксплуатации.

6.5.2 Подвижные части в нетранспортируемых устройствах

Подвижные части (например, вентиляторы, дисководы, печатающие устройства и т.д.), расположенные в стационарных устройствах и могущие быть причиной нанесения повреждений персоналу в процессе технического обслуживания, должны быть ограждены или заключены в корпус. Следует предусматривать защитные приспособления, кожуха, места с контролируемым доступом или другие аналогичные средства. Если устройства защиты не поставляются вместе с системой управления, должны быть обеспечены соответствующие инструкции по монтажу, предупреждающие надписи или другие средства, четко разъясняющие порядок установки оборудования.

6.5.3 Кожуха для переносного оборудования

Механические кожуха для переносного оборудования должны отвечать общим требованиям ГОСТ 28779/ГОСТ Р 50695.

6.5.3.1 Защита от доступа к опасным находящимся под напряжением или подвижным частям

Для внешних поверхностей переносного оборудования с находящимися под опасным напряжением или подвижными частями должна быть обеспечена степень защиты IP2X по ГОСТ 14254. Такая защита должна также применяться, если сервисные дверцы открыты или с сервисных отверстий сняты крышки.

Переносное оборудование класса II должно быть, кроме того, предохранено от любых контактов с неизолированными частями, находящимися под опасным напряжением, а все отверстия в кожухе должны проверяться с помощью испытательного пальца по ГОСТ 28779/ГОСТ Р 50695.

Переносное оборудование класса III должно быть проверено на способность к защите от доступа к подвижным частям, поскольку сверхнизкое напряжение опасности не представляет.

6.5.3.2 Оси и кнопки

Оси и кнопки, размещенные на кожухе, не должны контактировать с находящимися под напряжением частями. Если эти детали нажимного действия или включаются в процессе эксплуатации, то предусмотренная изоляция должна быть такой, чтобы детали не оказывались под напряжением в случае ее пробоя.

6.5.3.3 Розетки

Переносное оборудование, соединенное с сетью электропитания с помощью кабеля (отсоединяемого или стационарного), должно быть спроектировано таким образом, чтобы исключить риск поражения электрическим током от заряженных конденсаторов при касании вилок или розеток.

6.5.3.4 Доступность частей, находящихся под напряжением, через их опорные поверхности

Переносное оборудование должно быть спроектировано таким образом, чтобы все части, находящиеся под напряжением, располагались на расстоянии не менее 6 мм (по вертикали) от любого отверстия на их несущей поверхности.

6.5.3.5 Устойчивость

Оборудование должно проектироваться таким образом, чтобы оно функционировало в любом положении, допускаемом при нормальной эксплуатации, и не терять устойчивости при наклоне на угол 15° в любом направлении от положения, предусмотренного для нормальной работы.

6.5.3.6 Механическая прочность

Кожух должен иметь механическую прочность, обеспечивающую стойкость к резким перемещениям в условиях эксплуатации. Защита, обеспечиваемая кожухами, должна быть проверена после испытания на удар (см. ГОСТ 28779/ГОСТ Р 50695).

6.5.3.7 Возгораемость

Неметаллические материалы, применяемые в кожухе, должны отвечать требованиям возгораемости 6.4.1.

6.6 Требования к разъемным соединениям

6.6.1 Конструктивные требования

1) Разъемы должны быть разработаны таким образом, чтобы свободное провисание пучков кабеля не могло ограничить требуемые воздушные зазоры и пути утечки.

2) Части разъемов, обеспечивающие электрический контакт, должны быть выполнены из металла соответствующей механической прочности.

3) Разъемы должны обеспечивать подсоединение проводников с помощью винтов, пружин или других эквивалентных средств, например с накруткой, тепловой точечной сваркой, наконечниками, защелками, чтобы гарантировать поддержание необходимого контактного давления в рабочих условиях.

4) Разъемы не должны допускать перемещения проводников или перемещаться сами, чтобы исключить негативное влияние на работу оборудования, а изоляция не должна снижать своих свойств ниже номинальных значений.

5) Механическая конструкция устройства сопряжения должна исключать изгибание проводника с радиусом меньше шести диаметров после удаления поддерживающих жесткость элементов (защитные оплетки, оболочки, наполнители).

6) Воздушные зазоры между соединительными и заземляющим выводами приведены в 6.3.1.2.

6.6.2 Емкость соединений

6.6.2.1 Общие положения

Разъемы должны быть рассчитаны на применение проводов соответствующих сечений, количества и типов материала (медные, алюминиевые и т.д.), требуемых для рассматриваемого применения.

6.6.2.2 Требования к разъемам наружного монтажа

Сечения проводов, которые должны использоваться в разъеме в зависимости от типа сопрягаемых устройств, приведены в таблице 27.

Примечание - Гибкие провода могут применяться, если они снабжены соответствующими наконечниками.

Таблица 27 - Сечения проводов для разъемов наружного монтажа

Тип сопряжения

Сечения проводов, мм2

минимальные

максимальные

Цифровые входы

0,50

1,50

Цифровые выходы

2,00

Аналоговые входы/выходы

0,18

1,50

Коммуникационные

1,60

Шины питания (см. примечание)

1,50

2,50

Защитная земля (см. примечание)

Примечание - Минимальное сечение проводов для подсоединения к сети электропитания и защитному заземлению определяется в Правилах устройства электроустановок (ПУЭ).

6.6.3 Информация, предоставляемая изготовителем

В дополнение к требованиям раздела 7 изготовитель должен предоставить следующую информацию (посредством соответствующей документации и удобочитаемой маркировки):

- тип, сечение и материал проводников, рекомендуемые для подсоединения к конфигурации ПК;

- рекомендации по применению экранированных кабелей, методы их подключения и заземления.

6.7 Требования к защитному заземлению

Примечание - Требования, указанные ниже, не применяют к цепям с безопасным сверхнизким напряжением, в которых защитное заземление не требуется.

6.7.1 Конструктивные требования

6.7.1.1 Оборудование класса I

1) Доступные части (например, шасси, стойки и стационарные металлические части металлических корпусов), кроме не представляющих опасности, должны быть электрически связаны и соединены с клеммой защитного заземления для подключения к внешнему защитному проводнику. Это требование может выполняться нормальными структурными частями оборудования, при условии обеспечения соответствующей непрерывности и электропроводности, и применяться независимо от того, используется ли оборудование самостоятельно или монтируется при сборке.

2) Жгуты или кабели, которые обеспечивают электропитанием мобильные внешние устройства, должны снабжаться защитным проводником заземления.

3) Защитная изоляция проводника заземления должна быть зеленого цвета с желтой полосой.

4) Доступные изолированные проводящие части считают не представляющими опасности, если они расположены так, что исключается любой контакт с частями оборудования под напряжением, а также если они выдерживают при испытаниях на диэлектрическую прочность значение напряжения из таблицы 17 (5.10.2), которая относится к усиленной изоляции и соответствует наибольшему значению рабочего напряжения блока.

6.7.1.2 Оборудование класса II

Оборудование класса II может иметь внутренний общий функциональный проводник, но не должно снабжаться клеммой заземления или проводником заземления в шнуре питания.

6.7.2 Защитная клемма заземления

Если конфигурация ПК обеспечивается защитной клеммой заземления (оборудования класса I), следующие требования также применяются в дополнение к предыдущим общим техническим требованиям подключения.

1) Клемма должна быть всегда доступна и размещена таким образом, чтобы подключение оборудования к защитному проводнику заземления сохранялось и в случае, если крышка или любая съемная деталь удаляются.

2) Изделия, которые предназначены для подключения гибким шнуром (например, ПУ), должны обеспечиваться защитным выводом заземления, встроенным в штепсельный разъем или розетку (если гибкий шнур - сменный).

3) Клемма должна быть в виде винта, изготовленного из меди или другого подходящего некорродирующего материала.

4) Зажимные средства клемм должны соответствующим образом запираться во избежание случайного ослабления. Их ослабление не должно быть возможно без помощи инструмента.

5) Клеммы и контакты заземления электрически не должны быть связаны с клеммой нейтрали в конфигурации ПК.

Примечание - Клемма, предназначенная для соединения с PEN проводником (нейтраль защитного заземления), может выполнять функцию защитной клеммы заземления.

6) Клемма и последующее защитное оборудование, внутреннее по отношению к конфигурации ПК, должны обеспечить значение сопротивления защитного заземления 0,1 Ом для тока до 30 А в условиях длительной аварийной ситуации.

7) Клемма не должна выполнять никакой другой функции.

6.8 Функциональное заземление

Конструктивные требования с точки зрения управления помехоустойчивостью, защиты от радиопомех и т.д. для функциональных клемм заземления (за исключением требований по маркировке согласно 6.12.2.6) в настоящем стандарте не рассматриваются.

6.9 Соединительные кабели и шнуры

6.9.1 Общие положения

Следующие требования должны применяться к соединительным шнурам или кабелям, поставляемым изготовителем для внутренних и/или внешних связей конфигурации ПК.

6.9.2 Внутренние проводные соединения в конфигурации ПК

1) Изоляция, когда она предусмотрена, на всех внутренних проводных соединениях оборудования должна быть рассчитана на напряжения и температуры условий применения.

2) Все соединения и места сращивания проводов должны быть механически безопасны и обеспечивать электропроводимость.

3) Внутренние проводные соединения и связанные с ними электрические соединения должны быть так проложены и защищены, чтобы исключались какие-либо механические нагрузки или повреждения.

4) Внутренние проводные соединения больших сечений и с толщиной менее 0,8 мм, подверженные изгибу в процессе использования или технического обслуживания, должны проверяться на целостность после изгиба согласно 8.3.5.5.4. Это требование не применяют к цепям с безопасным сверхнизким напряжением.

6.9.3 Разъемы и внешние проводные соединения к конфигурации ПК

Примечание - Данный пункт применяют только к конфигурации ПК и поставляемым изготовителем кабелям с разъемами и не применяют ко всей системе управления, в которой используют конфигурацию ПК.

1) Кабели и жгуты, поставляемые для соединения оборудования без корпуса, должны отвечать требованиям 6.9.2.

2) Кабельные сборки и гибкие жгуты, поставляемые для соединения между секциями оборудования или модулями конфигурации ПК, должны быть приемлемы в отношении рабочего напряжения и температуры, а также иметь соответствующую защиту от натяжения.

3) Смещение осей штепсельных соединений, введение многоштырькового соединителя в не соответствующий ему разъем, а также включение и отключение разъемов, которые являются доступными оператору, не должны приводить к механическим повреждениям или риску возгорания в конфигурации ПК, или поражению электрическим током, или травмам.

4) Для предотвращения неправильного функционирования при создании связей и разрыве соединений между частями конфигурации ПК розетки разъема должны быть ориентированы так, чтобы исключалась возможность несоответствующего включения, либо конфигурация ПК не допускала сбоя, либо изготовитель должен предоставить пользователю четкие инструкции о мерах, которые следует предпринять при соединении или разъединении аппаратуры.

5) Изоляция проводника защитного заземления должна быть зеленой с желтой полосой.

6.9.4 Внутренние и внешние проводные соединения

Разъемы должны быть установлены так, чтобы исключить прокладку проводов и кабелей по устройствам управления и их маркировке.

6.10 Установка/удаление сменных модулей

1) Модульная конструкция оборудования ПК должна быть разработана так, чтобы минимизировать повреждения конфигурации ПК при установке или удалении модулей. Модули одного типа, семейства и маркировки должны быть взаимозаменяемы в обесточенном состоянии. Регулировка или установка параметров, как, например, адреса, порога чувствительности, усиления и скорости передачи данных могут потребоваться перед использованием нового модуля в рассматриваемой задаче.

2) Все модули, требующие включения или отключения во время функционирования или технического обслуживания, должны выдерживать число установок и удалений, приведенных в таблице 28, без неблагоприятного влияния на эффективность их контактных соединений.

Таблица 28 - Установка/удаление сменных модулей

Тип блока

Число циклов установки/удаления

Стационарные модули

Съемные модули

Со штепсельными вилками

50

500

Со сменными разъемными

20

500

6.11 Требования к батареям

6.11.1 Общие положения

Корпуса или отсеки батарей должны быть спроектированы в исполнениях, исключающих накопление воспламеняющихся газов или опасность протекания коррозийной жидкости при эксплуатации.

6.11.2 Неперезаряжаемые батареи

1) Неперезаряжаемые батареи (например, литиевые) при использовании должны обеспечиваться соответствующей защитой (внутренней в ячейке батареи или внешними компонентами), чтобы минимизировать риск взрыва. Параметры, которые предусматриваются в конструкции с целью минимизации риска перегрузки батареи: температура, протекание обратного тока (заряда), ограниченный разряд и т.д.

2) Должны поставляться технические средства для предотвращения случайной перегрузки и ограничения тока разряда батарей.

6.11.3 Резервное питание запоминающих устройств

Требования для резервного питания памяти представлены в 5.2.2.

6.12 Маркировка и идентификация

6.12.1 Общие требования к маркировке

Каждый модуль ПК должен иметь ясную и четкую маркировку со следующей информацией:

1) наименование изготовителя или торговую марку;

2) номер модели или название;

3) заводской номер программного обеспечения и/или его модификации (см. 8.2, перечисление 6) в случае применения;

4) заводской номер изготовленного/модернизируемого оборудования и/или его модификации (см. 8.2, перечисление 6), а также дату;

5) сведения о замене плавкого предохранителя, если применяется;

6) сведения о номинальном питании в вольтах, амперах, и/или вольтамперах, а также о частоте и полярности, если имеет место подключение к сети электропитания;

7) обозначение класса оборудования в случае его применения.

Модули ввода - вывода должны иметь маркировку со следующей информацией:

- номинальное напряжение и ток;

- идентификатор выполняемой функции.

Маркировка частей оборудования, находящихся под напряжением, а также клемм защитного и функционального заземления должна выполняться в соответствии с 6.12.2.

6.12.2 Общие требования идентификации

6.12.2.1 Идентификации функций

1) Функция каждого модуля ввода/вывода должна быть однозначно идентифицируема, когда он установлен в рабочее положение и функционирует согласно соответствующей маркировке изготовителя.

2) Все переключатели оператора, индикаторы, а также разъемы должны быть идентифицированы или иметь средства для идентификации.

6.12.2.2 Расположение и идентификация модулей

На каждом модуле и канале ввода/вывода или вблизи от них должно предусматриваться место для их идентификации.

6.12.2.3 Идентификация клемм внешних проводных соединений

Внешние клеммы проводных соединений должны маркироваться для указания надлежащего подключения источника питания, нагрузки, цепей управления и т.п. или же должна поставляться схема проводных соединений с привязкой к обозначению зажимов.

6.12.2.4 Части оборудования, находящиеся под напряжением

Металлическая часть оборудования, находящаяся под напряжением, превышающим безопасное сверхнизкое напряжение, которая может быть ошибочно принята за обесточенную, и доступная персоналу во время эксплуатации или при техническом обслуживании, должна быть помечена следующим символом «Опасное напряжение»

Рисунок 5а

6.12.2.5 Маркировка клемм защитного заземления

1) Маркировка клемм должны быть прочной и явно идентифицируемой.

2) Идентификация должна осуществляться путем изображения условного знака РЕ согласно 5.3 МЭК 445 [2] или графического символа на оборудовании

Рисунок 5б

6.12.2.6 Маркировка клемм функционального заземления

Клеммы функционального заземления (то есть используемые не для целей безопасности, а, например, для улучшения помехоустойчивости) должны маркироваться следующим символом

Рисунок 5в

7 Информация, представляемая изготовителем

7.1 Общие положения

Изготовитель должен представить пользователю информацию, необходимую для применения, проектирования, установки, ввода в действие, эксплуатации и технического обслуживания ПК. Дополнительно изготовитель может обучать пользователя.

В данном подразделе устанавливается только общая концепция описательной информации, представляемой изготовителем. Информация, представляемая в виде документации (которая определена ниже), указывается в настоящем стандарте.

7.2 Перечень представляемой информации

Ссылки на стандарты серии МЭК 61131, для которых требуется информация изготовителя, приведены в таблице 29.

Таблица 29 - Перечень представляемой информации

Часть стандарта серии 61131

Подраздел

Тема

1

6.2.3

Аналитическое выражение для времени полного отклика

2

4.2.2.2, примечание 3

 

 

4.1.1.3

Граничные значения окружающей температуры для оборудования

 

4.1.1.4

Относительная влажность

 

4.1.1.5

Степень загрязнения

 

4.1.2.2

Защита от коррозии

 

4.1.3.1

Степень жесткости при испытаниях на устойчивость к электростатическому разряду

 

4.3

Вибрация

 

4.3.6

Специальные условия транспортирования и хранения

 

5.2.1.1, примечание 3

Транспортирование и хранение

 

5.2.1.1, примечание 5

Габариты специализированного источника энергии

 

5.2.3

Нестандартный источник питания

 

5.3, перечисление 4

Источник питания

 

5.3, перечисление 5

Дополнительная внешняя нагрузка

 

5.3, примечание 2

Входы переменного тока, питаемые от нескольких фаз

 

5.3.1.4

Нестандартные цифровые входы/выходы

 

5.3.2.2

Цифровые входы

 

5.3.2.2

Защищенные/незащищенные выходы

 

5.3.2.3

Защищенные от короткого замыкания выходы

 

5.3.3.3

Цифровые входы переменного тока

 

5.4.1.2

Цифровые выходы постоянного тока

 

5.4.2.2

Аналоговые входы

 

5.5.2

Аналоговые выходы

 

5.6.3

Интерфейсы передачи данных

 

5.7.2

Главный процессор, конфигурация ПК

 

5.8.2

Удаленные станции ввода/вывода

 

5.9.1, примечание 1

Периферийные устройства

 

5.9.2

Помехоустойчивость

 

5.10.3

Помехоустойчивость

 

5.11.3

Изоляционные свойства

 

6.2, перечисление 2

Самотестирование и диагностика

 

Примечание 6 к таблице 26

Предупреждающие бирки/аппаратура без корпусов

 

6.4.2

Подсоединения оконечных устройств

 

6.5.1

Кожуха аппаратуры (с точки зрения рассеяния тепла)

 

6.5.2

Кожуха аппаратуры (для движущихся частей)

 

6.6.3

Подсоединения оконечных устройств

 

6.12

Маркировка

 

7.4

Соответствие настоящему стандарту

 

7.5

Надежность

 

7.6

Безопасность

3

8.3.2.2, перечисление 2

Показатели надежности работы

4

 

На рассмотрении

5

 

На рассмотрении

6

 

На рассмотрении

7.3 Тип и содержание описательной документации

Рассматривают следующую документацию:

- каталоги и спецификации;

- руководства для пользователя;

- техническую.

7.3.1 Каталоги и спецификации

Документы данного типа должны содержать описание и технические характеристики конфигурации ПК и связанных с ней ПУ, а также другую информацию, поясняющую сущность применения и использования данных изделий, в том числе функциональные характеристики, правила конфигурирования оборудования, рабочие условия эксплуатации, физические размеры и массу, а также перечень соответствий стандартам и сертификатам. Более того, эти документы должны ясно определять требования контракта и гарантии изготовителя.

7.3.2 Руководства для пользователя

Документы данного типа должны включать необходимую информацию для правильной установки, разводки кабелей, поиска неисправностей, программирования и ввода в действие пользователем конфигурации ПК. Они должны включать, как минимум:

1) всю информацию, требуемую во всех частях настоящего стандарта;

2) всю информацию, содержащуюся в каталогах и спецификациях согласно 7.2;

3) инструкции по установке и вводу в действие;

4) инструкции по программированию и поиску неисправностей;

5) требования по эксплуатации и техническому обслуживанию;

6) списки запасных частей и дополнительных устройств (например, плавкие предохранители).

7.3.3 Техническая документация

Изготовитель дополнительно может представлять комплект документов, содержащий более полную информацию по сравнению с руководством пользователя, например блок-схемы, внешний и внутренний протоколы обмена данными, назначения сигналов шин, требования к физическим размерам, напряжение питания, программы ПЗУ, внутренние тестовые программы или процедуры ремонта и т.д.

7.4 Информация о соответствии настоящему стандарту

Соответствие требованиям настоящего стандарта не может декларироваться до тех пор, пока не выполнены все испытания и проверки, установленные в нем. Для более подробной информации см. 8.2.

7.5 Информация по надежности

Если изготовитель дает значения среднего времени между отказами (СВМО) любого блока или модуля, или типовой испытанной(ых) конфигурации(й) (основной конфигурации ПК) при рабочих условиях эксплуатации, то он должен также указать метод определения СВМО, используемый для этого.

7.6 Информация по безопасности

Данные, представляемые изготовителем, должны включать следующую информацию, как минимум:

1) требования к защитному заземлению и рекомендации, относящиеся к цепям защиты персонала;

2) предлагаемые требования для пользователя по техническому обслуживанию защитных устройств, например защитных цепей заземления, устройств защиты от перенапряжения, батарей для резервного питания ЗУ и т.д.;

3) если конфигурация ПК поставляется как «бескорпусное оборудование», то указывают тип кожуха (корпуса), требуемого для обеспечения необходимого уровня безопасности и защиты от окружающей среды, руководства по монтажу, размещению и/или установке внутренних перегородок или экранов, если это требуется для безопасности;

4) инструкции по мерам предосторожности в случае, если удаление любого модуля в процессе функционирования оборудования может повлиять на безопасность, связанную с поражением электрическим током или пожаром.

8 Испытания и проверки

8.1 Общие положения

Цель данного раздела - определить, как осуществлять проверку соответствия ПК и связанных с ним внешних устройств требованиям, сформулированным в разделах 3 и 4. Установление соответствия включает в себя:

- типовые испытания согласно 8.3;

- подходящую экспертизу, визуальный осмотр или/и измерения.

Указанные испытания являются квалификационными и не связаны со способами применения ПК. Согласно области распространения настоящего стандарта проверки соответствия могут не охватывать установление способности конфигурации ПК удовлетворять заданным требованиям автоматизированной системы. В случае необходимости должны быть согласованы изготовителем и пользователем специальные испытания, не охваченные настоящим стандартом.

Дополнительно в 8.4 определяются стандартные испытания.

8.2 Соответствие требованиям настоящего стандарта

1) Соответствие требованиям разделов 3 и 4 не может декларироваться до тех пор, пока все испытания и проверки, требуемые данным разделом, не будут выполнены. Кроме того, с изготовителя не снимаются обязательства, представленные в данном разделе, даже если не требуется никаких типовых испытаний или условия испытаний ограничиваются по практическим соображениям.

С другой стороны, обязательства пользователя приведены в 3.1, 5.2, 6.2, перечисление 2, разделах 4, 7, 6 и в МЭК 61131-4 [2].

2) Соответствие конструктивным требованиям и информации, представленной изготовителем, должно быть оценено экспертизой, визуальным осмотром и/или измерениями.

3) Все характеристики, которые не проверяют в соответствии с разделом 8, следует проверять по методике, согласованной изготовителем и пользователем.

4) Изготовитель должен при необходимости представить достаточную информацию по всем разделам настоящего стандарта в случае, когда он декларирует, что параметры конфигурации ПК удовлетворяют установленным требованиям.

5) Изготовитель несет ответственность за то, что поставленное оборудование ПК и связанные с ним внешние устройства аналогичны образцу(ам), который(е) подвергался(ись) типовым испытаниям согласно настоящему стандарту, и потому они соответствуют всем требованиям настоящего стандарта.

6) Существенные модификации оборудования должны обозначаться соответствующими индексами, маркировками (см. 6.12.1), а также соответствовать требованиям настоящего стандарта.

Примечание - Могут потребоваться новые типовые испытания для подтверждения соответствия.

7) Если изготовителю разрешается альтернативный выбор характеристик оборудования, то он должен четко определить в своих каталогах и/или спецификациях те параметры, которым любая часть оборудования конфигурации ПК соответствует. Это распространяется на классы жесткости провалов напряжения (PS1 или PS2), относительной влажности (RH-1 или RH-2), электростатических разрядов (ЭСР-3 или ЭСР-4), типы цифровых входов (1 или 2).

8.3 Типовые испытания

8.3.1 Испытуемое оборудование

Базовая конфигурация ПК должна содержать:

- главный процессор (ГП);

- удаленные станции ввода/вывода (УСВВ) в случае их применения;

- соответствующие внешние устройства, применяемые в рабочих условиях эксплуатации.

Если конфигурация ПК имеет модульную структуру:

- ГП и каждая УСВВ базовой конфигурации ПК должны включать хотя бы один модуль интерфейса каждого типа из числа перечисленных ниже, если такой модуль поставляется/рекомендуется:

- цифровой модуль ввода/вывода постоянного тока;

- цифровой модуль ввода/вывода переменного тока;

- модуль аналогового входного/выходного сигнала;

- модуль коммуникационного интерфейса;

- соответствующие дополнительные устройства, внесенные в каталог, например блоки питания, запоминающих устройств прикладных данных, процессорные блоки и т.д., которые должны использоваться для создания базовой конфигурации ПК.

Внешние устройства должны быть соединены через свои интерфейсы с остальной частью базовой конфигурации ПК средствами связи по каталогу или согласно техническим требованиям изготовителя.

Если не определено иначе в настоящем стандарте, изготовитель может провести каждое типовое испытание на новой базовой конфигурации ПК либо серию типовых испытаний на одной и той же базовой конфигурации ПК. В любом случае каждое типовое испытание не требуется выполнять более одного раза для оборудования конкретного типа.

Среди модулей схожих групп (т.е. использующих те же схемы и технологию изготовления и отличающихся, в основном, согласующим импедансом) для типовых испытаний изделий, которые не зависят от различий между модулями, изготовитель может произвольно выбрать для включения в базовую конфигурацию ПК только один элемент из этой группы.

Допускается при испытаниях блоков/модулей и всего оборудования ПК применять более простые испытательные конфигурации аппаратуры по сравнению с базовой, если

- новые блоки/модули представлены на реализацию после успешных испытаний модульного ПК по настоящему стандарту;

- испытательные конфигурации ПК и соответствующие программы испытаний, поставленные изготовителем, позволяют провести проверку так же, как если бы эти блоки/модули первоначально были испытаны в базовой конфигурации ПК.

8.3.2 Процедура проверки

8.3.2.1 Общие положения

1) Типовые испытания должны быть выполнены на базовых конфигурациях ПК, определенных в 8.2.1, если не оговорено иное.

2) Для каждого испытания изготовитель должен:

- определить способ установки этой конфигурации и ее внешних соединений;

- предоставить подходящие тестовые программы, которые будут использоваться в ходе испытаний;

- предложить процедуру проверки правильности функционирования, включая метод оценки точности и временных отклонений параметров модулей аналогового ввода/вывода.

3) Соответствующие программы испытаний и процедур проверки правильности функционирования (ПППФ), предоставляемые изготовителем, должны удовлетворять требованиям 8.3.2.2.

4) Достаточность программ испытания и ПППФ должны устанавливаться путем оценки доверительной вероятности правильности функционирования модулей, блоков, внешних соединений модулей ввода/вывода и разъемных соединителей, как это требуется в 8.3.2.2, перечисление 7.

8.3.2.2 Требования к программам испытаний, представляемых изготовителем

1) В ходе типовых испытаний не должно быть:

- порчи аппаратуры;

- изменения операционной системы и программ тестирования и/или порядка их выполнения;

- непреднамеренного изменения конфигурации ПК и прикладных данных в памяти или данных обмена;

- ошибочного или непредсказуемого поведения базовой конфигурации ПК;

- отклонения сигналов аналогового ввода/вывода за пределы, определенные в 5.4.1.2.2, перечисление 5, и 5.4.2.2.2, перечисление 4.

2) Все вспомогательные функции должны выполняться, а части базовой конфигурации ПК (а именно блоки и модули) должны функционировать таким образом, чтобы использовать информационные каналы этих функций и частей.

3) Все каналы ввода/вывода и коммуникаций базовой конфигурации ПК должны быть задействованы.

4) Все внутренние и внешние средства вывода информации о состоянии объекта, такие как дисплеи, световые сигнализаторы, аварийная сигнализация и регистры результатов самодиагностики, должны быть задействованы. Процедуры испытаний должны предусматривать возможность проверки указанных действий.

5) Характеристики различных рабочих режимов конфигураций ПК, используемые потребителем, такие как включение и останов, холодный/горячий/теплый пуск, нормальная работа и нормальный останов, программирование/управление средствами отладки и тестирования и другие, в зависимости от применения, должны проверяться на качество исполнения и поведения.

6) Должны быть протестированы условия инициализации и перезагрузки всех компонентов конфигурации ПК в фазах запуска и останова. Различные режимы, такие как выполнение, программирование, регистрация, должны быть проверены на качество исполнения и поведение.

7) Коэффициент охвата при испытаниях модулей, блоков, внешних соединений модулей ввода/вывода и разъемов должен быть 100 %. Это относится к плавким предохранителям, батареям и т.п. В дополнение желательно, чтобы изготовитель представлял достаточную информацию о доверительной вероятности для параметров как средств встроенной самодиагностики, так и программ испытаний для внутренних функций модулей/блоков. (Может быть не равна 100 %).

8) Любые свойства/характеристики, не отраженные в настоящем стандарте, но необходимые для правильного функционирования базовой конфигурации ПК, следует использовать и испытывать.

Примечание - В зависимости от конфигурации базовой модели ПК (как определено в 8.3.1) может потребоваться большее количество аппаратуры и более сложные процедуры. Поэтому требования к выполнению этого положения находятся на рассмотрении.

8.3.3 Общие условия испытаний

1) Испытания должны проводиться согласно соответствующей процедуре.

2) Испытания должны проводиться согласно таблице 30, если иное не определено.

3) Если нет дополнительных указаний, порядок проведения испытаний не оговаривается.

Таблица 30 - Общие условия испытаний

Проверяемый параметр

Значение

Сетевое питание

Номинальные напряжение и частота

Температура, °С

От 15 до 35

Относительная влажность, %

От 45 до 75

Давление, кПа (мм рт. ст.)

От 860 до 1060 (от 650 до 800)

Выходная нагрузка

Номинальная

Загрязнение

Степень 1

8.3.4 Климатические испытания

8.3.4.1 Общие условия

1) Испытания выполняют на распакованной аппаратуре.

2) Чувствительные к температуре компоненты, которые обычно обслуживаются и перемещаются пользователем, могут быть удалены по требованию изготовителя.

8.3.4.2 Испытания на стойкость к холоду и сухому теплу

Таблица 31 - Испытания на холодо- и теплостойкость

Рекомендуемые испытания

По ГОСТ 28200, испытание Вb на сухое тепло

По ГОСТ 28199, испытание Аb на холодостойкость

Предварительные условия

В соответствии со спецификацией изготовителя

Начальные измерения

В соответствии с ПППФ (8.3.2.2)

Условие

Источник питания не подключен

Температура

(70 ± 2) °С

Минус (25 ± 3) °С

Длительность выдержки

(96 ± 1) ч

(96 ± 1) ч

Измерение или нагрузка во время выдержки

Не оговариваются

Восстановление:

- процедура

- длительность

- климатические условия

- специальные меры

- источник питания

По ГОСТ 28200, испытание Вb или ГОСТ 28199, испытание Аb

Не менее 1 ч

См. 8.3.3

Отсутствие конденсации (см. примечание 1)

Отключен

Конечные измерения

В соответствии с ПППФ (8.3.2.2)

Примечание - Любая внутренняя или внешняя конденсация должна быть устранена вентиляцией перед повторным подсоединением базовой конфигурации ПК к источнику питания.

8.3.4.3 Изменение температуры

Таблица 32 - Изменения температуры, испытания на теплостойкость и теплоустойчивость

Рекомендуемые испытания

По ГОСТ 28209, испытания Na на теплостойкость (см. примечание 1)

По ГОСТ 28209, испытания No на теплоустойчивость (см. примечание 2)

Предварительные условия

В соответствии со спецификациями изготовителя

Начальные измерения

В соответствии с ПППФ (8.3.2.2)

Условие

Источник питания не подключен

Низкая температура

Минус (25 ± 3) °С

(5 ± 2) °С (см. примечание 3)

Высокая температура:

 

 

- аппаратура без корпуса

- аппаратура в корпусе

(70 ± 2) °С

(70 ± 2) °С

(55 ± 2) °С (см. примечание 3) (40 ± 2) °С (см. примечание 3)

Длительность выдержки при каждой температуре

3 ч ± 30 мин

3 ч ± 30 мин

Длительность транспортирования

Менее 3 мин

Не оговаривается

Скорость изменения температуры

Не оговаривается

(3 ± 0,6) °С/мин

Число циклов

2

5

Измерение или нагрузка во время выдержки

Отсутствуют

См. примечание 4

Восстановление:

- процедура

По ГОСТ 28209, испытание Na

Не оговаривается

- длительность

Менее 2 ч

«

- климатические условия

См. 8.3.3 (примечание 5)

Не оговариваются

- источник питания

Отключен

-

Конечные измерения

В соответствии с ПППФ (8.3.2.2)

-

Примечания

1 ПППФ согласно 8.3 выполняется после восстановления.

2 ПППФ согласно 8.3 выполняется в процессе испытаний.

3 Длительность стабилизации температуры зависит от нагрузки и программы испытаний; она включена в длительность выдержки.

4 Нагрузка модулей многоканального вывода должна быть снижена в соответствии с требованиями изготовителя.

5 Любая внутренняя или внешняя конденсация должна быть устранена вентиляцией перед повторным подсоединением базовой конфигурации ПК к источнику питания.

8.3.4.4 Циклические испытания на прочность в условиях влажного тепла

Таблица 33 - Циклические (12 ч + 12 ч) испытания на прочность в условиях влажного тепла

Рекомендуемые испытания

По ГОСТ 28216, испытания Db

Предварительные условия

В соответствии со спецификациями изготовителя

Начальные измерения

В соответствии с ПППФ (8.3.2.2)

Кондиционирование (выдержка)

Отсутствует

Подробности монтажа (опоры)

Отсутствуют

Вариант

2

Специальные условия

4 Источник питания отключен

Температура

55 °С

Число циклов

2

Измерение или нагрузка во время выдержки

Отсутствуют

Восстановление:

 

- процедура

По ГОСТ 28216, испытание Db

- длительность

 

- климатические условия

Контролируемые, предусмотренные ГОСТ 28216

- источник питания

Отключен (см. примечание)

Конечные измерения

Испытания изоляции в дополнение к ПППФ (8.3.2.2)

Примечание - Любая внутренняя или внешняя конденсация должна быть устранена вентиляцией перед повторным подсоединением базовой конфигурации ПК к источнику питания.

8.3.5 Механические испытания

8.3.5.1 Вибрации (типовые испытания, связанные с рабочими условиями эксплуатации)

Таблица 34 - Испытания на виброустойчивость

Рекомендуемые испытания

По ГОСТ 28203, испытания Fc

Требования

По 4.1.3.1

Предварительные условия

В соответствии со спецификациями изготовителя

Начальные измерения

В соответствии с ПППФ (8.3.2.2)

Подробности монтажа (установки)

В соответствии со спецификацией изготовителя на переносное, а также портативное, переносимое вручную оборудование

Характер вибрации

Синусоидальный

Амплитуда/ускорение вибраций:

 

10 Гц £ f £ 57 Гц

0,075 мм (амплитуда)

57 Гц £ f £ 150 Гц

1,0g

Тип вибраций

Качание с частотой 1 октава/мин (±10 %)

Длительность вибраций

109 циклов качаний на ось по каждой из трех взаимно перпендикулярных осей

Измерение и проверка во время испытания

В соответствии с ПППФ (8.3.2.2)

Проверка после испытаний

В соответствии с ПППФ (8.3.2.2)

8.3.5.2 Удары (типовые испытания, связанные с рабочими условиями эксплуатации)

Таблица 35 - Испытания на ударостойкость

Рекомендуемые испытания

По ГОСТ 28200-89, испытание Еа

Требования

По 4.1.3.2

Предварительные условия

В соответствии со спецификациями изготовителя

Начальные измерения

В соответствии с ПППФ (8.3.2.2)

Подробности монтажа (установки)

В соответствии со спецификацией изготовителя на переносное, а также портативное, переносимое вручную оборудование

Тип удара

Полусинусоида

Жесткость удара

15g (амплитуда), длительность 11 мс

Число ударов

Два удара по каждой из трех взаимно перпендикулярных осей

Измерение и проверка во время испытания

В соответствии с ПППФ (8.3.2.2)

Проверка после испытаний

В соответствии с ПППФ (8.3.2.2)

8.3.5.3 Свободное падение (типовые испытания, связанные с рабочими условиями эксплуатации)

Таблица 36 - Испытания на прочность/стойкость при свободном падении (для переносного и портативного оборудования)

Рекомендуемые испытания

 

- случайные падения и падения плашмя

По ГОСТ 28218, процедура 1

- падения из контролируемого положения

По 3.2.1 ГОСТ 28217

Требования

По 4.1.3.3

Предварительные условия

В соответствии со спецификациями изготовителя

Начальные измерения

В соответствии с ПППФ (8.3.2.2)

Подробности монтажа (установки)

Аппаратура, снабженная кабелем (кабелями) из комплекта поставки

Измерение и проверка во время испытания

В соответствии с ПППФ (8.3.2.2)

Проверка после испытаний

В соответствии с ПППФ (8.3.2.2)

8.3.5.4 Свободное падение (типовые испытания, связанные с условиями транспортирования и хранения)

Таблица 37 - Испытания на прочность при свободном падении (блоки в упаковке изготовителя)

Рекомендуемые испытания

По ГОСТ 28218, процедура 1

Требования

По 4.3.4

Отбор образцов

Упаковка каждого типа, поставляемая изготовителем, содержащая наиболее тяжелый блок

Начальные измерения

В соответствии с ПППФ (8.3.2.2)

Подробности монтажа (установки)

Аппаратура, снабженная кабелем (кабелями) из комплекта поставки

Измерение и проверка во время испытания

-

Проверка после испытаний

В соответствии с ПППФ (8.3.2.2)

8.3.5.5 Испытания, относящиеся к безопасности

8.3.5.5.1 Испытания на ударостойкость (типовые испытания, связанные с условиями транспортирования и хранения)

Таблица 38 - Испытания на ударостойкость*

Рекомендуемые испытания

По ГОСТ 28779/ГОСТ Р 50695

Требования

По 6.5.3.6

Отбор образцов

Аппаратура в корпусе с напряжением выше, чем в схемах со сверхнизким безопасным напряжением, и оборудование, содержащее подвижные части

Исключения

Испытания не проводят на портативном оборудовании, дисплеях и лампах

Начальные измерения

В соответствии с ПППФ (8.3.2.2)

Описание испытания

См. рисунок 6

Число экспериментов

Один эксперимент на каждую поверхность

Проверка после испытаний

В соответствии с 8.3.5.5.2 и 8.3.6.1.1

* После испытаний блок может не функционировать.

Процедура испытаний на удар

Удар наносят по образцу твердым гладким стальным шаром диаметром приблизительно 50 мм и массой (500 ± 25) г (см. рисунок 6).

Горизонтальные поверхности испытывают свободно падающим с высоты Н = 1300 мм шаром.

Вертикальные поверхности испытывают подвешенным на шнуре и качающимся как маятник шаром, нанося им удары с высоты Н = 1300 мм.

При испытании способом маятника шар должен касаться образца, когда шнур находится в вертикальном положении

1 - начальное положение шара; 2 - положение шара в момент удара; 3 - испытуемый образец; 4 - жесткая горизонтальная поверхность; 5 - жесткая вертикальная поверхность

Рисунок 6 - Процедура испытаний на ударостойкость

8.3.5.5.2 Испытания на доступность частей, находящихся под напряжением

Таблица 39 - Испытания на доступность частей, находящихся под напряжением*

Рекомендуемые испытания аппаратуры классов:

 

I

По ГОСТ 14254

II

По ГОСТ 28779/ГОСТ Р 50695

Требования

По 6.2, 6.5.2 и 6.5.3

Отбор образцов

Аппаратура в корпусе классов I и II, а также содержащая подвижные части

Число образцов

Один прибор каждого типа

Предварительные условия

Чистый и новый образец

Подробности монтажа (установки)

Согласно спецификациям изготовителя

Вентиляционные/дренажные отверстия

Используемые в условиях эксплуатации

Испытание на движущихся частях

Аппаратура с включенным питанием и в рабочем состоянии

Испытание на удар электрическим током

Отключенная аппаратура

Описание испытания

Испытательный палец (IP2X) и, при необходимости, штырь не должны входить в контакт с какой-либо частью, находящейся под напряжением (за исключением схем со сверхнизким безопасным напряжением), или подвижной частью (за исключением гладких вращающихся осей)

* Для бескорпусной аппаратуры нет необходимости проводить испытания. Пользователь несет ответственность за безопасность аппаратуры.

8.3.5.5.3 Проверка путей утечки на наружных контактах

Таблица 40 - Проверка путей утечки на наружных контактах

Рекомендуемые испытания

Физические измерения

Требования

По 6.3 и 6.5

8.3.5.5.4 Проверка внутренней/внешней разводки проводов

Целостность внутренней/внешней разводки проводов

Целостность разводки первоначально должна быть протестирована и затем подтверждена в ходе вибрационных испытаний по 8.3.5.1, а затем испытаний на удар и свободное падение по 8.3.5.1 - 8.3.5.3.

Испытания на стойкость к изгибу проводов и кабелей

Проводят согласно 6.9.2.

Испытание на изгиб применяют к разводке из проводов, подверженных изгибу при обычных условиях работы и обслуживания, а также когда проводники жестко закреплены или имеют изоляцию толщиной менее 0,8 мм.

Процедура испытаний

Испытание заключается в изгибе жгута проводов/кабелей циклами. Цикл состоит из попеременного изгиба жгута в обе стороны от вертикали.

Число циклов изгиба:

500 - в рабочих условиях эксплуатации;

25 - при обслуживании.

Критерий приемлемости/отказа

Проводное соединение считают приемлемым, если после этого испытания:

- процедура проверки правильности функционирования (8.3.2.2) прошла успешно;

- изоляция прошла диэлектрические испытания (8.3.6.1.1) и выдержала испытания на пробой, указанный ниже.

Метод испытаний на пробой изоляции

Испытуемый набор кабелей вынимают из аппаратуры и часть кабелей, подлежащих изгибу, упаковывают в электропроводящую фольгу. Испытательное напряжение согласно таблице 17 (5.10.2) подают поочередно между каждым проводником и всеми другими проводниками, соединенными вместе и с фольгой.

Механические свойства выводов

Примечание - Применимость требований ГОСТ Р 50030.1 в отношении этого пункта находится на рассмотрении.

Проверка защищенности от неправильного соединения

Проводят согласно 5.8.1, 6.9, 6.12.2.1, перечисление 2, 6.12.2.3 - 6.12.2.6.

Проверка

Соединители должны быть снабжены механическими ключами или соответствующими предохранительными устройствами для предотвращения неправильного соединения. Руководства, представляемые изготовителем, должны содержать указания по правильному соединению и соответствующие предупреждения в зависимости от применения.

Прокладка кабелей

Согласно требованиям 6.9.4.

8.3.5.5.5 Воспламеняемость изоляционных материалов

Согласно требованиям 6.4.

Соответствующие испытания должны выполняться для каждого материала, на который изготовитель не представил сертификата соответствия.

8.3.5.5.6 Испытания нагреванием

Таблица 41 - Испытания нагреванием

Рекомендуемое испытание

Не применяется

Требования

По 4.4.2

Предварительная условия

В соответствии со спецификациями изготовителя

Первоначальные мероприятия

В соответствии с ПППФ (8.3.2.2)

Подробности монтажа/установки

В соответствии с требованиями изготовителя

Нагрузка

Базовая конфигурация ПК должна работать со всеми модулями ввода/вывода при характерных для них условиях включения (цикл загрузки 100 %)

Измерения и проверки в ходе испытаний

В соответствии с ПППФ (8.3.2.2)

Проверка после испытаний

В соответствии с ПППФ (8.3.2.2)

8.3.5.5.7 Испытания защитного покрытия

Согласно требованиям 6.3.3.3.1.2.

Примечание - Альтернативные испытания находятся на рассмотрении.

1) Испытания должны проводиться на испытуемых печатных платах с параллельными проводниками длиной не менее 100 мм, причем поверхностные расстояния между ними должны соответствовать реальному применению. Для испытуемой печатной платы должны применяться те же защитное покрытие, материал и процедура (технология) изготовления, что и при нормальной технологии изготовления оборудования.

2) Испытания должны быть проведены на трех печатных платах. Порядок испытаний должен быть следующим:

а) старение образцов;

б) диэлектрические испытания;

в) испытания на прилипаемость.

3) Старение образцов

Рекомендуемые испытания Са по ГОСТ 28201:

- длительность испытания (влажное тепло, постоянно) - 56 сут;

- длительность и условия хранения - 28 сут при 110 °С;

- критерии пригодности/отказа - заключительные диэлектрические испытания и испытания на прилипаемость должны быть удовлетворительными.

4) Диэлектрические испытания

Процедура

Выбирают методику испытаний (постоянный ток) и уровни испытательного напряжения в соответствии с требованиями к диэлектрической прочности по 5.10. Испытания проводят на трех печатных платах. Испытательное напряжение должно прикладываться между:

а) параллельными проводниками на плате;

б) параллельными проводниками и испытательным электродом, который помещен на печатную плату.

Критерий пригодности/отказа

Отсутствие перекрытия и пробоя изоляции.

5) Испытание на прилипаемость (после поперечного разреза покрытия)

Инструмент

Режущий инструмент должен быть с несколькими лезвиями, как указано на рисунке 7. Расстояние между двумя лезвиями в зависимости от толщины защитного покрытия должно быть следующим:

Толщина, мкм

Расстояние между лезвиями (а/5), мм

Менее 60

1

От 60 до 120

2

Направляющие кромки должны быть одного и того же диаметра. Если износ режущих кромок превышает 0,1 мм, необходима их заточка.

Щетка должна иметь 110 - 150 пучков полиамидного волокна; каждое волокно должно быть длиной 12 - 15 мм и толщиной 0,4 - 0,5 мм.

Рисунок 7 - Многопластинчатый инструмент с шестью лезвиями

Процедура

Соответствующим режущим инструментом должны быть нанесены два перпендикулярных надреза до основного материала, чтобы образовать решетку из 25 квадратов. Процесс резания должен быть равномерным (без рывков) со скоростью 0,02 - 0,05 м/с.

Для проверки глубины реза до основного материала нужно использовать лупу. Для очистки решетчатых надрезов используют щетку. Щеткой пятикратно очищают надрезы, перемещая ее вперед и назад в диагональном направлении с небольшим давлением.

Критерий пригодности/непригодности

Площадь поверхности со сколами (зазубринами) не должна превышать 5 % поверхности надрезов. Недопустимы отслаивания, трещины и отделение покрытия от поверхности основного материала или проводника.

8.3.5.6 Проверка характеристик разъемных соединений

Согласно требованиям 6.6.

8.3.5.7 Подсоединение/отсоединение сменных блоков

Таблица 42 - Установка/удаление сменных блоков

Рекомендуемые требования

По 5.8.1, перечисление 1; 5.9.1; 6.9 и 6.10

Испытание блоков, устанавливаемых стационарно

Выполняют 50/20 установок/удалений при отключенном питании, после чего аппаратура должна удовлетворять требованиям ПППФ (8.3.2.2)

Испытание блоков, устанавливаемых нестационарно

Выполняют 500 установок/удалений в процессе выполнения базовой конфигурацией ПК программ функциональных тестов, как предусмотрено ПППФ (8.3.2.2).

Подсоединения и отсоединения не должны влиять на работу базовой конфигурации ПК.

В процессе испытаний не требуется устанавливать соединение на физическом уровне

8.3.6 Электрические испытания

ВНИМАНИЕ! Возможно потребуется установка внешнего фильтра для защиты испытательного оборудования, подсоединяемого к испытуемой базовой конфигурации ПК.

8.3.6.1 Испытания, относящиеся к безопасности

8.3.6.1.1 Диэлектрическое испытание

Исключения

Испытания не требуется проводить:

- между изолированными цепями со сверхнизким безопасным напряжением и доступными проводящими частями (рамы, корпуса, зажимы заземления и т.д.);

- на блоках (частях базовой конфигурации ПК), которые были проверены раздельно по соответствующим стандартам, при условии, что:

а) значения, приведенные в таблице 17, были соблюдены,

б) электрическая прочность диэлектрика не ослаблена сборкой;

- между изолированными цепями на платах печатного монтажа при условии, что регламентированные зазоры и пути утечек были соблюдены. См. 6.3.

Условия испытаний

Испытания проводят на каждом блоке и модуле, включенных в испытательную схему, как показано на рисунке 8. Если требуется, испытания могут проводиться на индивидуальных модулях при удаленных остальных модулях. Все механические выключатели должны быть установлены в положение «ВКЛ».

Методы испытаний

Можно применять любой из следующих методов.

Импульсное испытание при следующих условиях:

параметры импульса....................................................... 1,2/50 мкс ± 20 %

полное сопротивление источника питания................. 500 Ом ± 10 %

мощность источника питания........................................ 0,5 Дж ± 20 %

длина подключения........................................................ менее 2 м

число импульсов............................................................. три положительных и

три отрицательных

время между двумя импульсами.................................... свыше 5 с

Испытание действующим напряжением переменного тока при следующих условиях:

число периодов............................................................... свыше 3

начальное напряжение................................................... от 0 В

ток короткого замыкания................................................ менее 5 мА

Испытание напряжением постоянного тока при следующих условиях:

импульсная длительность величины постоянного тока... 10 мс ± 20 %

время нарастания/спада импульса...................................... свыше 1,2 мкс

число импульсов................................................................... по одному положительному

и отрицательному

время между импульсами.................................................... менее 5 с

ток короткого замыкания..................................................... менее 5 мА

Примечания

1 Предпочтительно импульсное испытание; однако в случае применения фильтрующих конденсаторов (связь с заземлением) рекомендуется испытание напряжением постоянного тока.

2 См. приложение Г - поправочные коэффициенты для испытательных напряжений.

3 В соответствии с признанной практикой изготовитель может выбирать альтернативную проверку электрической прочности диэлектрика путем приложения напряжения 2Ue + 1000 В переменного тока минимальной продолжительностью 1 мин.


Метод А - последовательное испытание каждой отдельной цепи, схемы СБН; метод В - испытание между каждой доступной металлической частью оборудования и цепью, схемой, не относящихся к СБН; метод С - испытание между каждой цепью, схемой СБН и цепями, схемами, не относящимися к СБН; ДМЧ - доступные металлические части оборудования

Рисунок 8 - Схема диэлектрических испытаний


Метод испытаний

Испытательное напряжение должно прикладываться следующим образом:

а) между изолированными цепями, кроме цепей со сверхнизким безопасным напряжением (СНБН). Напряжение должно прикладываться между каждой изолированной цепью и остальными цепями, которые соединены вместе и заземлены. Испытательное напряжение в зависимости от наибольшего номинального напряжения и класса цепей должно соответствовать указанному в таблице 17;

б) между изолированными цепями, кроме цепей с СНБН, и доступными проводящими частями (рама, корпус, клемма защитного заземления и т.д.).

Напряжение должно прикладываться последовательно между каждой изолированной цепью и доступными проводящими частями. Испытательное напряжение в зависимости от наибольшего номинального напряжения и класса цепей должно соответствовать указанному в таблице 17;

в) между изолированными цепями с СНБН и другими цепями, не относящимися к ним. Испытательное напряжение должно прикладываться между каждой изолированной цепью с СНБН и остальными цепями, не относящимися к данному классу, которые соединены вместе и заземлены. Напряжение должно быть 1500 В действующего значения переменного тока, или его эквивалентное пиковое значение при импульсном испытании или испытании постоянным током.

Критерий оценки результатов испытаний

При испытании не должно быть никакого предусмотренного перекрытия или пробоя изоляции. Возможное функционирование приборов защиты, установленных на блоках, не должно рассматриваться как отказ (преднамеренный пробой в этом случае является результатом нормального функционирования устройства подавления перенапряжений, включенного в состав оборудования).

8.3.6.1.2 Испытание электропроводности защитного заземления

Согласно требованиям 6.7.2, перечисление 6.

Проведение испытания

Постоянный ток 30 А в течение по крайней мере 2 мин подают между клеммой или контактом заземления и каждой из доступных металлических частей, предназначенных для заземления.

В течение испытания ток должен поддерживаться или соответствующим образом регулироваться на уровне 30 А с помощью любого низкого напряжения, не превышающего 12 В. Падение напряжения должно измеряться между точками протекания тока, учитывая, что контактное сопротивление между наконечником измерительного зонда и металлической частью не влияет на результаты испытаний.

Критерий оценки результатов испытаний

Контактное сопротивление не должно превышать 0,1 Ом.

8.3.6.1.3 Испытание на риск поражения энергией, запасенной в реактивных элементах

Согласно требованиям 6.5.3.3.

Отбор образцов

Испытанию должны подвергаться портативные внешние устройства, подсоединенные к сетевому источнику питания при помощи гибкого жгута (сменного или стационарного).

Проведение испытания

Испытанию должны подвергаться каждый отдельный штырек разъема и розетка.

Кабель должен отсоединяться от сетевого источника питания, периферийного устройства в работоспособном состоянии.

Для каждого штырька/розетки не позже 1 с с момента отключения должны замеряться напряжение и ток короткого замыкания между проверяемыми штырьками или розеткой и локальным защитным заземлением.

Критерий оценки результатов испытаний

При испытании напряжение не должно превышать 42,4 В в максимуме для импульсного или постоянного тока или 30 В для действующего значения переменного тока, а ток разряда не должен превышать 5 мА.

8.3.6.2 Испытания на помехоустойчивость

8.3.6.2.1 Испытание на устойчивость к разряду электростатического электричества

Данное испытание считают основным из группы испытаний, обычно используемых для качественной оценки характеристик функционирования электронного оборудования.

Таблица 43 - Устойчивость к электростатическому разряду

Рекомендуемые испытания

ГОСТ Р 51317.4.2

Требования

По 5.9.1

Подготовка к испытанию

В соответствии с технической документацией изготовителя

Первоначальные мероприятия

В соответствии с методикой проверки функционирования

Монтаж/установка

В соответствии с технической документацией изготовителя

Выбор точек приложения разряда

Все выступающие проводящие части и изолирующие поверхности базовой конфигурации ПК, доступные оператору в рабочих условиях (см. 5.9.1)

Исключения

Сигнальные линии; цепи или оперативные части, доступные только при техническом обслуживании

Параметры разряда:

- амплитуда испытательного напряжения:

RH-1/ESD-3

RH-2/ESD-4

- время между двумя разрядами

- число разрядов на каждую испытуемую точку

8 кВ

15 кВ

Свыше 1 с

10 после разрядки оборудования на землю

Измерения и проверки во время загрузки

В соответствии с методикой проверки функционирования (8.3.2.2)

Критерий оценки результатов испытаний

Не должно быть сбоев, кроме разрешенных для аналоговых и быстродействующих входов/выходов.

Если система сбивается только один раз в течение испытания, то проводят повторное испытание 10 разрядами; если после этого происходит более одного сбоя, то испытание считают неудовлетворительным

8.3.6.2.2 Испытание на устойчивость к излучаемому электромагнитному полю

Таблица 44- Устойчивость к излучаемому электромагнитному полю

Рекомендуемые испытания

По ГОСТ Р 51317.4.3

Требования

По 5.9.1

Подготовка к испытанию

В соответствии с технической документацией изготовителя

Первоначальные мероприятия

В соответствии с методикой проверки функционирования 8.3.2.2

Монтаж/установка

Базовую конфигурацию ПК располагают на деревянном столе в экранированной комнате, в зоне дальнего поля, создаваемого излучающей антенной

Частота

От 27 до 500 МГц

Скорость изменения частоты

1,5 ´ 10-3 декада/с

Напряженность поля при испытании

10 В/м

Измерения и проверки во время загрузки

В соответствии с методикой проверки функционирования (8.3.2.2)

Критерий оценки результатов испытаний

Не должно быть сбоев, кроме разрешенных для аналоговых входов/выходов

8.3.6.2.3 Испытание на устойчивость к пучкам наносекундных импульсных помех

Таблица 45 - Устойчивость к пучкам наносекундных импульсных помех*

Рекомендуемые испытания

По ГОСТ Р 51317.4.4

Требования

По 5.9.1

Подготовка к испытанию

В соответствии с технической документацией изготовителя

Первоначальные мероприятия

В соответствии с методикой проверки функционирования (8.3.2.2)

Монтаж/поддержка

Испытательное оборудование должно ограничивать излучаемые помехи, наведенные на провода входов/выходов при помощи регламентированной емкостной связи

Уровень жесткости испытаний при номинальном напряжении:

В соответствии с требованиями 5.9.1

- А) все источники питания

2 кВ, частота импульсов 2,5 кГц ± 20 %

- В) цифровые входы/выходы, Ue > 24 В

1 кВ, частота импульсов 5 кГц ± 20 %

- С) то же, Ue < 24 В, аналоговые и связные входы/выходы

250 В, частота импульсов 5 кГц ± 20 %

Длительность испытания

Не менее 10 с

Места и условия приложения помех:

Положительные и отрицательные импульсы, синфазная помеха

- аналогично вышеприведенному перечислению А)

Непосредственная связь, создаваемая емкостью устройства связи/развязки

- аналогично вышеприведенным перечислениям В), С)

Связь через емкостные клещи

Измерения и проверки во время загрузки

В соответствии с методикой проверки функционирования (8.3.2.2)

Критерий оценки результатов

Не должно быть сбоев

* Повторяемость данного испытания тесно связана с числом и взаимным положением проводов в пределах емкостной связи.

8.3.6.2.4 Испытания на устойчивость к затухающему колебательному напряжению

Таблица 46 - Устойчивость к затухающему колебательному напряжению

Рекомендуемые испытания

Согласно ГОСТ 27918

Требования

По 5.9.1

Подготовка

В соответствии с технической документацией изготовителя

Первоначальные мероприятия

В соответствии с методикой проверки функционирования (8.3.2.2)

Монтаж/поддержка

В соответствии с технической документацией изготовителя

Описание испытания:

См. рисунок 9

- форма напряжения

Огибающая затухающего колебательного напряжения достигает 50 % значения первоначального максимума после 3 - 6 периодов (проверить синусоидальность формы напряжения)

- частота

1 МГц

- импеданс источника

200 Ом ± 10 %

- число повторений

400 за 1 с

- длительность испытания

Не менее 2 с

- длина соединений

Не более 2 м

Уровень жесткости испытаний при номинальном напряжении:

В соответствии с 5.9.1

- а) все источники питания

1 кВ

- в) цифровые входы/выходы, Uе > 24 В

1 кВ

- с) то же, Ue < 24 В, аналоговые и связные входы/выходы

Не испытывают

Места и условия приложения напряжения

- аналогично вышеприведенным перечислениям а) и в)

Последовательный режим

Проводные оконечные устройства

Измерения и проверки во время загрузки

В соответствии с методикой проверки функционирования (8.3.2.2)

Критерий оценки результатов испытаний

Не должно быть сбоев

Рисунок 9 - Схема соединений при испытаниях на устойчивость к затухающему колебательному напряжению

8.3.7 Проверка параметров источников питания переменного и постоянного тока

Выполняют процедуры проверки правильности функционирования по 8.3.2.2 во время испытаний по 8.3.7.1 - 8.3.7.3.

8.3.7.1 Испытания на изменения частоты и входного напряжения источника питания

8.3.7.1.1 Испытание на устойчивость к изменению частоты и напряжения

Таблица 47 - Устойчивость к изменению напряжения и частоты (см. примечание 1)

Рекомендуемые испытания

Отсутствуют

Требования

По 5.2.1.1

Подготовка к испытанию

В соответствии с технической документацией изготовителя

Первоначальные мероприятия

В соответствии с методикой проверки (8.3.2.2)

Описание испытания:

Испытание А

Испытание В

- переменное напряжение (К ´ Ue) (см. примечание 2)

0,85Ue

1,10Ue

- частота (К ´ Fn) (см. примечание 2)

0,95Fn

1,05Fn

- напряжение постоянного тока {К ´ Ue} (см. примечание 2)

0,85Ue

1,20Ue

- непрерывная пульсация (K ´ Uе) (см. примечание 2)

0,05Ue

0,05Ue

- длительность испытания

30 мин

30 мин

Измерения и проверки в период загрузки

В соответствии с методикой проверки 8.3.2.2

Критерий оценки результатов испытаний

В соответствии с методикой проверки 8.3.2.2

Примечания

1 Если конфигурация ПК получает питание от нескольких отдельных электрических сетей, то испытания могут проводиться на каждой сети.

2 См. определения в 5.2.1.1.

8.3.7.1.2 Испытание на устойчивость к напряжению третьей гармоники

Таблица 48 - Устойчивость к напряжению третьей гармоники*

Рекомендуемые испытания

Отсутствуют

Требования

По 5.2.1.1

Подготовка к испытанию

В соответствии с технической документацией изготовителя

Первоначальные мероприятия

В соответствии с методикой проверки (8.3.2.2)

Описание испытаний

Напряжение третьей гармоники (150 или 180 Гц), регулируемое в пределах 10 % от номинального, прикладывают к входному напряжению источника электропитания с фазой 0° и 180° (см. рисунок 10)

Длительность испытания по каждой фазе

1 мин

Измерения и проверки в период загрузки

В соответствии с методикой проверки (8.3.2.2)

Критерий оценки результатов испытаний

В соответствии с методикой проверки (8.3.2.2)

* Если конфигурация ПК получает питание от нескольких отдельных сетей электроснабжения, то испытания могут проводиться на каждой сети.

Рисунок 10 - Испытание на устойчивость к напряжению третьей гармоники

8.3.7.2 Испытания на прерывание внешнего электропитания

8.3.7.2.1 Испытание на устойчивость к кратковременному прерыванию

Таблица 49 - Устойчивость к кратковременному прерыванию напряжения электропитания

Рекомендуемые испытания

Отсутствуют

Требования

По 5.2.1.2

Подготовка к испытаниям

В соответствии с документацией изготовителя

Первоначальные мероприятия

В соответствии с методикой проверки (8.3.2.2)

Напряжение электропитания и частота

Номинальные значения

Описание испытания

 

Прерывание электропитания переменного тока:

 

- длительность

0,5 периода, начинающегося с нулевого напряжения, см. примечания 1 и 2

- число испытаний

20

- интервал между испытаниями

1 - 10 с

Прерывание электропитания постоянного тока:

 

- длительность

1 мс (для PS1), 10 мс (для PS2), см. примечание 2

- число испытаний

20

- интервал между испытаниями

1 - 10 с

Измерения и проверки в период загрузки

В соответствии с методикой проверки (8.3.2.2) должно поддерживаться нормальное функционирование (см. примечание 3)

Критерий оценки результатов испытаний

В соответствии с методикой проверки (8.3.2.2)

Примечания

1 Допускается прерывать электропитание при случайном фазовом угле.

2 Изготовитель может установить более длительное прерывание.

3 Быстродействующие входы, на которые подают питание от одного и того же источника, могут подвергаться временному влиянию в течение длительности возмущения, но должны продолжать нормальное функционирование после снятия возмущения.

8.3.7.2.2 Испытание на выключение электропитания (внезапное прерывание)

Согласно требованиям 5.2.1.2, перечисление 2.

Описание испытания

В течение прерывания электропитания поведение системы должно соответствовать заложенному алгоритму. Испытание проводят дважды.

Критерий оценки результатов испытаний

В период от начала прерывания до отключения электропитания не должно быть каких-либо изменений, не предусмотренных программой испытания или вследствие ошибочных или непредусмотренных действий/состояний.

8.3.7.2.3 Испытание на запуск (при нормальном напряжении)

Спустя определенное изготовителем время после подачи внешнего питания конфигурация ПК должна приводиться в действие (запускаться) согласно техническим требованиям изготовителя (автоматический или ручной повторный запуск, пошаговая инициализация и т.д.). В течение запуска не должно быть никаких сбоев или непредусмотренных действий/состояний.

8.3.7.3 Испытания на устойчивость к изменениям внешнего электропитания

8.3.7.3.1 Общие положения

Согласно требованиям 5.2.1.2.

При напряжениях ниже минимальных значений и/или частот, выходящих за пределы допустимых, которые установлены для рабочих условий эксплуатации, конфигурация ПК должна или продолжать нормальное функционирование, или выходить в заранее определенное состояние и четко выполнять свои функции до тех пор, пока не будет восстановлена нормальная работоспособность.

Критерий оценки результатов испытаний

Испытания по проверке функционирования (8.3.2.2) должны подтвердить, что режим базовой конфигурации ПК соответствует установленному изготовителем и отсутствуют какие-либо изменения, не связанные с методикой проверки выполнения программы испытания, а также ошибочные или непредусмотренные состояния оборудования любого вида.

8.3.7.3.2 Испытание на устойчивость функционирования при постепенном отключении/запуске

Таблица 50 - Устойчивость функционирования при постепенном отключении/запуске

Рекомендуемые испытания

Отсутствуют

Требования

По 5.2.1.2; 5.2.3, перечисления 6 и 7; 5.3.2.3, перечисление 17

Подготовка к испытанию

Базовая конфигурация ПК должна соответствовать методике проверки (8.3.2.2) как при минимальных (испытание А по 8.3.7.1.1), так и при максимальных напряжении и частоте электропитания (испытание В по 8.3.7.1.1)

Описание испытания:

См. рисунок 11, испытание А

- начальные/конечные условия

Номинальные значения параметров электропитания (Ue, Fe)

- наименьшее напряжение

0 B

- скорость падения/нарастания напряжения, В/с

U/60 ± 10 %

- время ожидания при наименьшем напряжении

10 с ± 20 %

- число испытаний

3

- интервал между испытаниями

1 - 10 с

Измерения и проверки в период загрузки:

- порог напряжения выключения

В соответствии с методикой проверки (8.3.2.2)

Напряжение, при котором базовая конфигурация ПК начинает цикл останова, регламентированный изготовителем, или инициализирует режим, не соответствующий методике проверки функционирования для уменьшения напряжения

- среднее значение напряжения выключения

Среднее арифметическое значение результатов трех измерений.

Критерий оценки результатов испытаний

В соответствии с 6.3.7.3.1

8.3.7.3.3 Испытания на устойчивость функционирования при постепенном изменении напряжения электропитания

Таблица 51 - Устойчивость функционирования при постепенном изменении напряжения электропитания

Рекомендуемые испытания

Отсутствуют

Требования

По 5.2.1.2; 5.2.3, перечисления 6 и 7, 5.3.2.3, перечисление 17

Подготовка

Базовая конфигурация ПК должна соответствовать методике проверки (8.3.2.2) как при минимальных (испытание А по 8.3.7.1.1), так и при максимальных напряжении и частоте электропитания (испытание В по 8.3.7.1.1)

Описание испытаний (см. рисунок 11):

Испытание В                                Испытание С

(быстрое изменение)                    (медленное изменение)

- начальные/конечные условия

Номинальные значения параметров электропитания (U, F)

- наименьшее напряжение, В

0                             0,9SDLcp ± 10 % (см. примечание)

- скорость падения/нарастания напряжения

Ue 5 ± 10 %                                   Ue/60 ± 10 %

- время ожидания при наименьшем напряжении

0

- число испытаний

3

- интервал между испытаниями

1 - 5 с

Измерения и проверки в период загрузки

В соответствии с методикой проверки (8.3.2.2)

Критерий оценки результатов испытаний

В соответствии с 8.3.7.3.1

Примечание - Среднее напряжения выключения определяется согласно 8.3.7.3.2.

* Определяется документацией изготовителя при 10 с ± 20

Испытание А - Постепенное выключение/включение

Испытание В - Быстрые изменения напряжения электропитания

Испытание С - Медленные изменения напряжения электропитания

Рисунок 11 - Испытания на устойчивость функционирования при изменениях внешнего электропитания

8.3.7.4 Испытания на несоответствующее подключение источника питания

Согласно 5.2.3, перечисление 5.

8.3.7.4.1 Испытание на изменение полярности источника питания постоянного тока (испытание на стойкость)

Номинальное напряжение обратной полярности должно подаваться в течение 10 с. Результаты должны соответствовать условиям, заявленным изготовителем (например, перегорание плавкого предохранителя).

После испытания базовая конфигурация ПК должна пройти процедуру проверки (см. 8.3.2.2). Защитные устройства, например плавкие предохранители, могут заменяться до проверки.

8.3.7.4.2 Испытание на несоответствующее значение напряжения и/или частоты

Для значений напряжения выше максимального Uмакс или/и частот, выходящих за пределы Fn макс и Fn мин для рабочих условий эксплуатации, испытание должно согласовываться между пользователем и изготовителем.

8.3.7.5 Проверка параметров резервного питания памяти

8.3.7.5.1 Испытание на длительность сохранения резервного питания

Таблица 52 - Испытание на длительность сохранения резервного питания

Рекомендуемые испытания

Отсутствуют

Требования

По 5.2.1.2; 5.2.3, перечисления 6 и 7; 5.3.2.3 перечисление 17

Подготовка к испытанию

В соответствии с методикой проверки (8.3.2.2)

Длительность подготовки

В соответствии с технической документацией изготовителя (может потребоваться время для полной зарядки источника энергии)

Применяемое испытание

Испытание А                                       Испытание В

Описание испытаний:

- начальные условия

- температура, °С

- длительность, ч

Источник энергии полностью заряжен; внешний источник отсоединен

55 °С для оборудования без корпуса  Согласно 8.3.3 (общие условия)

40 °С для оборудования в корпусе

300                                                            1000

Критерий оценки результатов испытаний

В соответствии с методикой проверки (8.3.2.2)

Конфигурация ПК должна полностью функционировать. Не допускается какая-либо потеря сохраняемой информации

8.3.7.5.2 Испытание на замену источника питания, установленного изготовителем

Таблица 53 - Испытание на замену источника питания

Рекомендуемые испытания

Отсутствуют

Требования

По 5.2.2, 5.2.3, перечисление 9

Подготовка к испытанию

В соответствии с методикой проверки (8.3.2.2)

Замена источника энергии

В соответствии с технической документацией изготовителя (может требоваться время для полной зарядки источника энергии)

Критерий оценки результатов испытаний

В соответствии с методикой проверки (8.3.2.2). Конфигурация ПК должна полностью функционировать. Не допускается какая-либо потеря сохраняемой информации

8.3.7.5.3 Проверка других требований

1) Проверяют наличие предупреждений о низком напряжении источника энергии (см. 5.2.2). Удаляют источник энергии и применяют соответствующее регулируемое напряжение вместо источника энергии.

2) Если применяют не перезаряжаемые источники энергии, проверяют выполнение конструктивных требований 6.11.

8.3.8 Проверка параметров входов/выходов

8.3.8.1 Общие положения

1) Процедуры испытаний не регламентируют. Программа испытаний должна стать предметом соглашения между пользователем и изготовителем. Она должна удовлетворять условиям, определенным в 8.2.

2) Хотя программу испытаний не оговаривают в деталях, все согласованные испытания должны выполняться.

3) Если не определено иначе в настоящем пункте, испытания должны проводиться дважды для одного и того же канала(ов) ввода/вывода.

Первое испытание проводят при минимальной рабочей температуре (Тмин), равной 5 °С или приведенной в 4.1.1.1.

Второе испытание проводят при максимальной рабочей температуре (Тмакс), равной 40/55 °С или приведенной в 4.1.1.1.

4) Не требуется испытывать более одного канала аналогового ввода и одного канала цифрового ввода каждого типа, однако каналы разных типов, которые входят в состав базовой конфигурации ПК, должны испытываться.

5) Все каналы модулей многоканального вывода должны испытываться (см. 5.3.2.3, перечисление 10).

8.3.8.2 Проверка цифровых входов

8.3.8.2.1 Испытание рабочего диапазона

Согласно требованию 5.3.1.2 (проверяют выполнение всех требований).

Процедуры испытаний

На рассмотрении.

8.3.8.2.2 Испытание на инверсию полярности сигнала (испытания на стойкость)

Согласно требованию 5.3.1.4, перечисление 4.

Процедура испытаний

Сигнал обратной полярности подают на цифровые входы в течение 10 с.

Критерий оценки результатов испытаний

Результаты должны быть такими, как установлено изготовителем. Прибор должен пройти ПППФ (см. 8.3.2.2). Защитные устройства, такие как предохранители, могут устанавливаться перед проверкой.

8.3.8.2.3 Проверка других требований

Проверяют выполнение общих требований для цифровых вводов/выводов по 5.3 и требований 5.3.1.3.

8.3.8.3 Проверка цифровых выходов

8.3.8.3.1 Испытание рабочего диапазона

Согласно требованиям 5.3.2.1, 5.3.2.2 и 5.3.3.1 (проверяют выполнение всех требований).

Процедура испытаний:

- токовый диапазон - на рассмотрении;

- падение напряжения - на рассмотрении;

- ток утечки - приборы/устройства, предназначенные для защиты выходов, не должны быть отключены;

- временная перегрузка - согласно ГОСТ Р 50030.1 (категория АС-15 или DC-13, в зависимости от применения). Для выходов, защищенных от короткого замыкания, значения тока должны быть 20Ie/2Iе (удвоенное номинальное значение согласно 5.3.2.2) соответственно категориям.

8.3.8.3.2 Испытания защищенных, незащищенных и устойчивых к короткому замыканию выходов

Таблица 54 - Испытания цифровых выходов на перегрузку и короткое замыкание

Рекомендуемые испытания

Отсутствуют

Требования

По 5.3.2.2 (выходы переменного тока) и 5.3.3.2 (выходы постоянного тока)

Предварительные условия

В соответствии со спецификациями изготовителя

Монтаж (установка)

В соответствии со спецификациями изготовителя

Нагрузка

Достаточно проверить один канал ввода/вывода каждого типа из представленных на испытания

Начальные измерения

Согласно ПППФ (8.3.2.2)

Описание испытаний:

А

В

С

D

Е

- возможные токи ´ Iе)

1,2/1,3Iе (см. примечание 1)

1,5Iе

2Iе

5Iе

21Iе

- длительность испытания, мин

5

5

5

5

5

Порядок экспериментов:

 

 

 

 

 

- первая серия (при Тмин), мин

1

2

3

4

5

- вторая серия (при Тмакс), мин

6

7

8

9

10

- Интервалы между испытаниями, мин

10 - 60

10 - 60

10 - 60

10 - 60

10 - 60

Применимость испытаний для:

 

 

 

 

 

- защищенных выходов

Да

Да

Да

Да

Да

- выходов, устойчивых к короткому замыканию

Нет

Нет

Да (см. примечание 2)

Нет

Да (см. примечание 4)

- незащищенных выходов (см. примечание 3)

Нет

Нет

Да (см. примечание 2)

Нет

Да (см. примечание 4)

Измерение и проверка:

По 5.3.2.2 и 5.3.3.2

 

 

 

 

- во время перегрузки

Не должно возникать опасности возгорания или поражения электрическим током

- сразу после перегрузки

Максимальное повышение температуры изоляции входов/выходов не должно превышать указанных в 6.4.2

- после нормальной и анормальной перегрузок

Согласно ПППФ (8.3.2.2)

Примечания

1 Допускаются токи, кратные 1,2 - для выходов переменного тока и кратные 1,3 - для выходов постоянного тока.

2 Для токов от 2Iе до 20Iе модуль может потребовать ремонта или замены.

3 Защитные устройства, которые поставляются или регламентируются изготовителем, должны быть установлены.

4 Защитные устройства должны функционировать. Они должны быть перезапущены или заменены в зависимости от использования в последующих испытаниях.

8.3.8.3.3 Испытание на инверсию полярности (испытание на стойкость)

Согласно требованиям 5.3.2.3, перечисление 13.

Когда цепь короткозамкнута (для выходов напряжения) или разомкнута (для токовых выходов), не должны обнаруживаться явления разрушения или анормальные явления (дым, запах, перегрев). После испытаний должна быть выполнена процедура проверки правильности функционирования по 8.3.2.2.

8.3.8.4.4 Испытание на изменение питающего напряжения

Испытание проводят, если питание модулей аналогового ввода/вывода осуществляется от независимого источника питания (т.е. независимого от источников питания других модулей ввода/вывода базовой конфигурации ПК).

Источник питания заменяют регулируемым источником питания. Напряжение настраивают на крайние значения указанного диапазона напряжений питания. Модуль должен пройти ПППФ, а изменения выходного сигнала должны находиться в пределах заданного диапазона (см. 8.3.2.2).

8.3.8.4.5 Испытание на инверсию полярности (испытание на стойкость)

Согласно требованию 5.4.1.1.3, перечисление 11.

Если оборудование имеет защиту от неправильного изменения полярности сигнала, то испытание на стойкость может не проводиться и заменяться визуальным контролем.

Процедура испытаний

Сигнал обратной полярности для однополярных аналоговых входов должен подаваться в течение 10 с.

Проверка

Оборудование считают выдержавшим испытание, если оно удовлетворяет требованиям изготовителя.

Прибор должен пройти ПППФ (см. 8.3.2.2). Защитные устройства, такие как предохранители, могут устанавливаться перед проверкой.

8.3.8.4.6 Проверка других требований

Типовые испытания не требуются. Все не подвергшиеся испытанию характеристики должны иметь возможность проверки по программе, согласованной изготовителем и потребителем.

Если оборудование имеет защиту от неправильного изменения полярности, то испытание на стойкость может не проводиться и заменяться визуальным контролем.

Процедура испытаний

Сигнал обратной полярности подают на цифровые выходы постоянного тока в течение 10 с.

Критерий оценки результатов испытаний

Результаты должны быть такими, как установлено изготовителем.

Прибор должен пройти ПППФ (см. 8.3.2.2). Защитные устройства, такие как предохранители, могут устанавливаться перед проверкой.

8.3.8.3.4 Проверка других требований

Проверяют выполнение общих требований для цифровых вводов/выводов согласно 5.3 и требований 5.3.2.2 (индикаторы вывода и выходы электромеханических реле).

8.3.8.4 Проверка аналоговых входов/выходов

8.3.8.4.1 Испытание рабочего диапазона

Согласно требованиям 5.4.1.1 (проверить выполнение всех требований).

Процедура испытаний

На рассмотрении.

8.3.8.4.2 Испытание на стойкость к перегрузкам аналоговых входов

Установленное требование

Согласно 7.5.4.1.2.1.

Процедура испытаний

На рассмотрении.

Измерение и проверка

При максимальной перегрузке не должно обнаруживаться явления разрушения или анормальных явлений (дым, запах, перегрев).

После испытаний должна быть проверена стойкость при минимальном и максимальном значениях входного диапазона согласно ПППФ (8.3.2.2).

8.3.8.4.3 Испытание на короткое замыкание (выходов напряжения) и размыкание цепи (токовых выходов)

8.3.9 Проверка характеристик главного процессорного устройства

Согласно требованию 5.6.

Типовые испытания не требуются. Все не подвергшиеся испытанию характеристики должны иметь возможность проверки по программе, согласованной изготовителем и потребителем.

8.3.10 Проверка выносных станций ввода/вывода

8.3.10.1 Проверка времени отклика

Согласно требованию 5.7.1, перечисление 4 и 5.7.2, перечисление 5.

Проверяют время отклика системы при получении входной информации и данных о состоянии станций ввода/вывода прикладной программы и передачи ее логических решений на удаленные выходы.

Процедура

Прикладную испытательную программу, заключающуюся в копировании состояния входов на выходы, изменяют в четырех подобных конфигурациях:

- локальные входы - на локальные выходы;

- входы выносных станций - на локальные выходы;

- локальные входы - на выходы выносных станций;

- входы выносных станций - на их выходы.

Критерий оценки результатов испытаний

Полное время отклика системы и последовательные его изменения должны соответствовать спецификациям, опубликованным изготовителем.

8.3.10.2 Испытание на потерю связи

Согласно требованию 5.7.1, перечисление 2 и 5.7.2, перечисление 6.

Когда связь нарушена, выходы должны принять состояние, определенное изготовителем в течение заданного им временного интервала без ошибок и какой-либо аномальности в поведении. Пользователю должен представляться сигнал об ошибке связи.

Процедура

Испытание проводят путем отключения: а) связи; б) наружного источника питания УСВВ и наблюдения за поведением базовой конфигурации ПК (т.е. ГП, а также УСВВ и их выходов).

Критерий оценки результатов испытаний

Согласно требованиям 5.7.1 и 5.7.2.

8.3.10.3 Проверка других требований

Типовые испытания не требуются. Все не подвергшиеся испытанию характеристики должны иметь возможность проверки по программе, согласованной изготовителем и потребителем.

8.3.11 Проверка характеристик периферийных устройств

Согласно требованию 5.8.1.

Типовые испытания не требуются. Все не подвергшиеся испытанию характеристики должны иметь возможность проверки по программе, согласованной изготовителем и потребителем.

8.3.12 Проверка функций самотестирования и диагностики базовой конфигурации ПК

Согласно требованию 5.11.2.

Типовые испытания не требуются. Все не подвергшиеся испытанию характеристики должны иметь возможность проверки по программе, согласованной изготовителем и потребителем.

8.3.13 Проверка маркировки и документации изготовителя

Согласно требованию 6.12 и раздела 7.

Проверяют выполнение требований 6.12 и раздела 7.

8.4 Типовые (по установившейся практике) испытания

8.4.1 Испытания на электрическую прочность изоляции

Производитель должен выполнить либо стандартное (см. 8.4.1.1), либо дополнительное (см. 8.4.1.2) испытание.

8.3.1.1 Стандартное испытание на электрическую прочность изоляции

Таблица 55 - Типовое стандартное испытание на электрическую прочность изоляции при переменном и постоянном токе

Требования

По 5.3.10

Испытание образцов:

 

- для цепей с СБН

Не проводят

- для цепей с Uе до 50 В включ.

Согласно руководству изготовителя

- для цепей с Ue св. 50 В

То же

Методы испытаний и точки приложения

Все блоки должны быть испытаны

Номинальное напряжение схемы Ue, В (см. примечание 3)

Испытательные напряжения на уровне моря, В

Основная и дополнительная изоляция

Усиленная изоляция (см. примечание 4)

Импульсное, амплитуда 1,2/50 мкс (см. примечание 5)

Переменное действующее значение

Постоянное (см. примечание 6)

До 50 включ.

-

500

350

500

От 50 до 100 включ.

До 50 включ.

800

560

800

« 100 « 150 «

От 50 до 100 включ.

1500

1060

1500

« 150 « 300 «

« 100 « 150 «

2500

1780

2500

« 300 « 600 «

« 150 « 300 «

4000

2830

4000

-

« 300 « 600 «

6000

4230

6000

Критерий оценки результатов испытаний

Не должно быть непредусмотренных перекрытий по поверхности или пробоя изоляции. Случайное функционирование защитных устройств, установленных в устройстве, не должно рассматриваться как отказ

Примечания

1 Если устройство содержит эквипотенциальный проводник, изолированный от доступных выступающих проводящих частей, его рассматривают как изолированную цепь, и он должен испытываться тем же напряжением, что и устройство, к которому он принадлежит.

2 Поправочные коэффициенты при испытании на высоте выше уровня моря в 1,27 раза меньше применяемых при типовом испытании.

3 Для наружных разъемов устройства или схемы применяют номинальные напряжения.

4 Для усиленной изоляции цепи должны соответствовать классам II и III.

5 Передний фронт импульса составляет 1,2 мкс; длительность на уровне 1/2 амплитуды равна 50 мкс, максимальная энергия - 0,6 Дж.

6 Пульсирующее постоянное напряжение: длительность - 10 мс, время нарастания и спада - не менее 1,2 мкс.

8.4.1.2 Альтернативное испытание на электрическую прочность изоляции (только для оборудования класса I)

Изготовитель может применить более жесткое испытание, чем требуемое в 8.4.1.1 для всех номинальных напряжений Ue менее 150 В. Однако необходимо отметить, что минимальные значения воздушных зазоров и путей утечек по поверхности изоляции, которые требуются в 6.3, могут быть недостаточными, чтобы выдержать это испытание.

Таблица 56 - Альтернативное типовое испытание на электрическую прочность изоляции при переменном и постоянном токе

Испытание образцов:

 

- для цепей с СБН

Не проводят

- для цепей с Ue до 50 В включ.

Согласно руководству производителя

- для цепей с Ue св. 50 В

Все блоки должны быть испытаны

Методы испытаний и точки приложения

Как определено в 8.3.6.1.1 (см. примечание 1)

Длительность испытания

По выбору производителя: 1 с или 1 мин

Номинальное напряжение Uе, В (примечание 3):

Испытательные напряжения и их длительность (см. примечание 2)

Действующее напряжение переменного тока, В

Напряжение постоянного тока, В

- До 50 включ.

1 мин

1 с

1 мин

1 с

500

600

700

850

- От 50 до 600 включ.

1000 + 2Uе

1,2(1000 + 2Uе)

1,414(1000 + 2Ue)

1,2×1,414(1000 + 2Ue)

Критерий оценки результатов испытаний

Не должно быть непредусмотренных перекрытий по поверхности изоляции или ее пробоев. Случайное функционирование защитных устройств не должно рассматриваться как отказ

Примечания

1 Если устройство содержит эквипотенциальный проводник, изолированный от доступных выступающих проводящих частей, его рассматривают как изолированную цепь, и он должен испытываться тем же напряжением, что и устройство, к которому он принадлежит.

2 Значения испытательных напряжений и их длительность не зависят от высоты над уровнем моря.

3 Номинальные напряжения указаны для области наружных разъемов устройства или схемы.

8.4.2 Испытание электрической проводимости защитного заземления (испытание на прочность)

Испытание предназначено для проверки электропроводности всех доступных металлических частей, предназначенных для заземления. Испытание должно выполняться для всех блоков, имеющих номинальное напряжение, большее сверхнизкого безопасного.

Испытательное напряжение прикладывают между клеммой заземления или контактом и доступными металлическими заземляемыми частями.

Сопротивление не должно превышать 0,1 Ом.

ПРИЛОЖЕНИЕ А

(обязательное)

Система определений, относящихся к техническим средствам систем ПК

На рисунке А.1 показана связь между определениями, относящимися к техническим средствам ПК.

Стационарные периферийные устройства

Непостоянная периферия ПК

 

Не подключаемые в режиме «on-line»

Подключаемые в режиме «on-line»

Рисунок А.1 - Конфигурация ПК

ПРИЛОЖЕНИЕ Б

(обязательное)

Соотношения, определяющие характеристики цифровых входов

Уравнения, приведенные ниже, использовались в таблице 9 настоящего стандарта (с некоторыми исключениями, которые поясняются в примечаниях)

Таблица Б.1

Уравнения для цифровых входов на постоянном токе

Уравнения для цифровых входов на переменном токе

UHmax = 1,25Un

UHmax = 1,1Un

UHmin = 0,8Un - Udrop - 1 В

UHmin = 0,85Un - Udrop - 1 В (см. примечания 1 и 2)

UTmax = UHmin

UTmax = UHmin

UTmin = 0,2Un

UTmin = 0,2Un (см. примечание 1)

ULmax = UHmin (I < ITmin)

ULmax = UHmin (I < ITmin)

ULmin = -3 В (для напряжения 24 В постоянного тока)

ULmin = 0

ULmin = -6 В (для напряжения 48 В постоянного тока)

 

ITmin = Ileak + 1 мА (номинальное напряжение до 120 В)

ITmin = Ileak + 2 мА (номинальное напряжение св. 1 20 В)

Z - контактное сопротивление реле в наихудшем случае

Сопротивление открытого контакта - 100 кОм

ULmin - не определено

ILmin = 0

Входы типа 1

Входы типа 1

IHmax = IТmax = ILmax = 15 мА

IHmax = IТmax = ILmax = 15 мА

IHmin = ITmin + 1 мА

IHmin = ITmin + 1 мА

Udrop = 3 В (5.3.3.1)

Udrop = 5 В (5.3.2.1), см. примечание 3

Входы типа 2

Входы типа 2

IHmax = IТmax = ILmax = 30 мА

IHmax = IТmax = ILmax = 30 мА

IHmin = Ihold + 1 мА

IHmin = Ihold + 1 мА

Ileak =ITmax = 1,5 мА

Ileak =ITmax = 3 мА, см. примечание 4

Udrop = Udmax = 8 В

Udrop = Udmax = 10 В, см. примечание 4

Ihold =Iamax = 5 мА

Ihold =Iamax = 5 мА, см. примечание 4

Примечания

1 Для входов с напряжениями питания 100/110/120 В и 200/220/230/240 В переменного тока Un выбирают соответственно как 100 и 200 В, чтобы обеспечить совместимость отдельных модулей с различными напряжениями питания.

2 Падение напряжения Udrop = 1 В принимают для проводников, соединяющих входы с датчиками.

3 Максимальные значения падения напряжения цифровых входов указаны для постоянного и переменного тока.

4 Значения тока утечки Ileak, падения напряжения Udrop и тока выборки Ihold взяты из ГОСТ Р 50030.1.

ПРИЛОЖЕНИЕ В

(справочное)

Повышенные уровни помехоустойчивости, рекомендуемые для оборудования ПК при испытаниях

В случае необходимости установления более высоких уровней помехоустойчивости оборудования ПК, чем указанные в 5.9.1, приводятся рекомендуемые значения степеней жесткости при испытаниях в таблице В.1.

Если же уровни помех в условиях эксплуатации таковы, что требуют еще более высоких уровней помехоустойчивости, чем приведенные в таблице В.1, то они являются предметом соглашения между изготовителем и потребителем.

Таблица В.1 - Испытания на помехоустойчивость для конфигураций ПК и автономных периферийных устройств (см. примечания 1 и 2)

Рекомендуемые повышенные уровни помехоустойчивости

Испытание на помехоустойчивость

Энергия помехи, полное сопротивление источника

Уровень жесткости при испытаниях на устойчивость к воздействию помех

Примечание

Все источники питания

Устройства ввода/вывода

Цифровые, Ue ³ 24 В

Цифровые, Ue < 24 В; аналоговые; передачи данных

Электростатический разряд, уровень ЭСР4

150 пФ/150 Ом

15 кВ

15 кВ

15 кВ

3, 4

Излучаемое электромагнитное поле

 

10 В/м

10 В/м

10 В/м

3

Кондуктивные помехи:

 

 

 

 

 

- быстрые переходные помехи, симметричный режим

4 мДж/импульс при 2 кВ/50 Ом

4 кВ

2 кВ

0,5 кВ

3

- затухающая колебательная волна, несимметричный режим

200 Ом

2 кВ

2 кВ

-

3, 5

Примечания

1 Испытания выполняют на базовом образце ПК (представительная конфигурация(и), состоящем из конфигурации ПК и всех внешних устройств, которые могут быть подсоединены и предназначены для использования в рабочих условиях эксплуатации). Если внешние устройства являются подключаемыми с централизованным управлением, то процедура испытаний должна моделировать создание/разрыв физического подключения периферии к конфигурации ПК. При постоянной установке внешние устройства должны включаться в свой режим «контроля» или эквивалентный ему режим. (Отсутствуют требования для моделирования манипуляций оператора с клавиатурой.)

2 Испытания выполняют на функционирующих внешних устройствах, обеспечивающих автономные функции, например типа автономного документирования, программирования, компилирования, редактирования, дублирования ячеек памяти и т.д.

3 Аналоговые входы/выходы и цифровые входы с быстрым откликом могут подвергаться кратковременному воздействию в течение существования помехи, но должны продолжить нормальную работу после возмущения и остаться в границах параметров, указанных изготовителем (см. 5.4.1.2.2, перечисление 5; 5.4.2.2.2, перечисление 4).

4 Разряды электростатического электричества применяют ко всем доступным проводящим частям и изолирующим поверхностям аппаратуры ПК, обычно доступных оператору, например выключателям, клавиатуре, модулю внешней упаковки, экранирующим частям разъемов и т.д., а также к защитным и/или функциональным зажимам заземления, но не к сигнальным линиям.

5 Требования к испытаниям - по ГОСТ 51317.4.17.

ПРИЛОЖЕНИЕ Г

(справочное)

Поправочные коэффициенты для испытательных напряжений

Таблица Г.1 - Поправочные коэффициенты для испытательных напряжений, соответствующие барометрическому давлению или высоте над уровнем моря

Высота над уровнем моря, м

Барометрическое давление, кПа

Поправочный коэффициент (см. примечание)

0

101,3

1,27

500

95,0

1,19

1000

90,0

1,13

2000

80,0

1,00

3000

70,0

0,88

4000

62,0

0,78

5000

54,0

0,68

6000

47,0

0,59

7000

41,0

0,51

8000

35,5

0,44

Примечание - На заданной высоте коррекция изменений барометрического давления не учитывается.

ПРИЛОЖЕНИЕ Д

(справочное)

Испытания защищенных выходов

Следующий альтернативный метод испытания защищенных выходов в дополнение к методу, данному в 8.3.8.3.2, находится на рассмотрении.

В случае защищенных выходов испытания А, В, С, D и Е могут быть заменены следующим тестом.

Процедура испытания

Первая серия испытаний - при температуре Tmin.

Находят и измеряют порог чувствительности Iр защитного устройства при медленном изменении выходной нагрузки регулируемым резистором.

Затем защитное устройство подвергают двум испытаниям по 5 мин каждое, в течение которых защищенный выход нагружают токами 1,1Ip (предполагаемый) и 0,9Iр соответственно.

Вторая серия испытаний - при температуре Tmax.

Выполняют те же процедуры, что и при первой серии, но при Тmax.

Измерение и проверка - согласно 8.3.8.3.2.

ПРИЛОЖЕНИЕ Е

(справочное)

Примерные требования к элементам типовой схемы источника питания

Рисунок Е.1 представляет пример установления требований к частям типовой схемы источника питания.

Рисунок Е.1 - Пути утечки для схем, в которых генерируются повторяющиеся пиковые напряжения

Зона 1. Пути утечки свыше 2,0 мм, обусловленные минимальным воздушным для категории перенапряжения II, - в соответствии с таблицей 18 (6.3.1.1).

Зона 2. Пути утечки свыше 3 мм (принимают степень загрязнения 1), обусловленные повторяющимся пиковым напряжением, - в соответствии с таблицей 23 (4.5.3.2.2).

Пути утечки свыше 3,2 мм (принимают степень загрязнения 2), обусловленные поверхностным расстоянием для печатных плат, - в соответствии с таблицей 23 (4.3.3.1.2).

Зона 3. Для зон с безопасным сверхнизким напряжением требования отсутствуют.

ПРИЛОЖЕНИЕ Ж

(справочное)

Библиография

[1] ИСО/МЭК 2382-1-84 Информационные технологии. Словарь. Часть 01. Основные требования

[2] МЭК 61131-4-95 Программируемые контроллеры. Часть 4. Руководство для пользователя

[3] МЭК 61131-3-95 Программируемые контроллеры. Часть 3. Языки программирования

[4] МЭК 60085-84 Оценка термических свойств и классификация электрической изоляции

Ключевые слова: программируемые контроллеры, автоматизированные системы, функциональные характеристики программируемых контроллеров, требования к оборудованию, методы испытаний




Rambler's Top100 Яндекс цитирования
  Copyright © 2008-2026, www.docload.ru