Бесплатная библиотека стандартов и нормативов www.docload.ru

Все документы, размещенные на этом сайте, не являются их официальным изданием и предназначены исключительно для ознакомительных целей.
Электронные копии этих документов могут распространяться без всяких ограничений. Вы можете размещать информацию с этого сайта на любом другом сайте.
Это некоммерческий сайт и здесь не продаются документы. Вы можете скачать их абсолютно бесплатно!
Содержимое сайта не нарушает чьих-либо авторских прав! Человек имеет право на информацию!

 

ГОСУДАРСТВЕННЫЙ СТАНДАРТ СОЮЗА ССР

Единая система конструкторской документации

ПРАВИЛА ВЫПОЛНЕНИЯ ВАКУУМНЫХ СХЕМ

Unified system for design documentation.
Rules for presentation of vacuum schemes

ГОСТ
2.797-81

(СТ СЭВ 2517-80)

Постановлением Государственного комитета СССР по стандартам от 30 октября 1981 г. № 4826 срок введения установлен

с 01.01.83

Настоящий стандарт устанавливает правила выполнения вакуумных схем вакуумных систем всех отраслей промышленности.

Стандарт полностью соответствует СТ СЭВ 2517-80.

1. ОБЩИЕ ПОЛОЖЕНИЯ

1.1. Вакуумные схемы следует выполнять в соответствии с требованиями настоящего стандарта и ГОСТ 2.701-84.

Направление потока рабочей среды, элементы привода и управления, знаки регулирования - по ГОСТ 2.721-74.

Элементы трубопроводов и линии связи - по ГОСТ 2.784-96.

Арматура трубопроводная - по ГОСТ 2.785-70.

1.2. Для вакуумных установок выполняют одну или несколько схем типов:

структурную;

принципиальную;

соединений.

1.3. Правила выполнения структурных схем - по ГОСТ 2.704-76.

2. ПРАВИЛА ВЫПОЛНЕНИЯ ПРИНЦИПИАЛЬНЫХ СХЕМ

2.1. На принципиальной схеме изображают все вакуумные элементы или устройства, необходимые для осуществления и контроля в установке заданных вакуумных процессов, и все вакуумные связи между ними.

Элементы и устройства на принципиальной вакуумной схеме следует изображать с помощью условных графических обозначений - по ГОСТ 2.796-95.

Вакуумные связи следует изображать с помощью линий связи.

2.2. Каждый элемент или устройство, входящий в вакуумную систему и изображенный на схеме, должен иметь буквенно-цифровое позиционное обозначение, состоящее из буквенного обозначения (кода), указывающего вид элемента, и порядкового номера (номер элемента), проставляемого после буквенного кода.

2.3. Буквенный код элемента (устройства) должен содержать одну прописную букву (общий буквенный код - обязательный) или несколько прописных букв латинского алфавита.

Первая буква кода элемента (общий буквенный код) должна соответствовать виду группы элементов, к которой принадлежит данный элемент; например, клапан тарельчатый - VT - принадлежит к видам клапанов - V.

Однобуквенный или двухбуквенный код применяют в зависимости от конкретного содержания схемы. Например, если схема содержит несколько эжекторных насосов и не содержит других, то все эжекторные насосы можно обозначить одной буквой - N, хотя они имеют двухбуквенный код - NH.

Примечание. Знаки «0» и «1» используют и читают как цифры «нуль» и «единица», за исключением тех случаев, когда их используют в буквенных сочетаниях при образовании позиционных обозначений и устройств, если это не приведет к неправильному пониманию позиционных обозначений.

2.4. При выборе буквенного кода элемента (устройства) латинского алфавита необязательно исходить из названия элемента (устройства).

Буквенные коды наиболее распространенных видов элементов (устройств) приведены в обязательном приложении.

2.5. Порядковый номер буквенно-цифрового позиционного обозначения элемента (устройства) должен быть выполнен арабскими цифрами.

Порядковые номера элементам (устройствам) следует присваивать, начиная с единицы в пределах группы видов элементов (устройств), которым на схеме присвоено одинаковое буквенное позиционное обозначение; например: ВТ1, ВТ2, ВТ3 и т.д., РТ1, РТ2, РТ3 и т.д.

Порядковые номера должны быть присвоены в соответствии с последовательностью расположения элементов или устройств на схеме сверху вниз в направлении слева направо.

При внесении изменений в схему последовательность присвоения порядковых номеров может быть нарушена.

2.6. Буквы и цифры в позиционных обозначениях на схеме следует выполнять одним размером шрифта.

2.7. Позиционные обозначения элементам (устройствам) на схеме следует присваивать в пределах вакуумной системы.

2.8. Допускается позиционные обозначения элементам присваивать в пределах каждого устройства.

Если в состав вакуумной системы входят несколько одинаковых устройств, то позиционные обозначения элементам следует присваивать в пределах этих устройств.

Элементам, не входящим в устройства, позиционные обозначения присваивают после элементов, входящих в устройства.

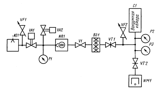
2.9. Позиционные обозначения проставляют на схеме рядом с условными графическими обозначениями элементов и (или) устройств с правой стороны или над ними (черт. 1).

Черт. 1.

2.10. На принципиальной схеме должны быть однозначно определены все элементы, входящие в состав вакуумной системы (установки) и изображенные на схеме.

Данные об элементах записывают в перечень элементов или помещают рядом с элементами (устройствами) на свободном поле схемы. Связь перечня с условными графическими обозначениями элементов должна осуществляться через позиционные обозначения. Форма перечня элементов и порядок его заполнения - по ГОСТ 2.704-76.

2.11. На схеме установки, в состав которой входят функциональные группы, позиционные обозначения элементам присваивают по правилам, установленным в пп. 2.2 - 2.10.

2.12. Около изображения функциональной группы (сверху или справа) указывают позиционное обозначение функциональной группы. Обозначение функциональной группы образуют из букв латинского алфавита и цифр.

2.13. Одинаковым функциональным группам (т.е. группам, имеющим тождественные принципиальные схемы) следует присваивать одно и то же буквенное позиционное обозначение с добавлением порядкового номера.

2.14. При наличии в изделии нескольких одинаковых функциональных групп позиционные обозначения элементов, присвоенные в одной из этих групп, следует повторить во всех последующих группах.

2.15. На схеме устройства, элементы которого не являются самостоятельными конструкциями, допускается к порядковому номеру позиционного обозначения устройства добавлять порядковые номера изображенных элементов (частей устройства), разделяя порядковый и условные порядковые номера точкой.

Условные порядковые номера в перечне элементов не указывают.

2.16. На схеме указывают обозначения выводов (соединений) элементов (устройств), нанесенные на установке или установленные в их документации.

Если в конструкции элемента (устройства) и в его документации обозначения выводов (соединений) не указаны, то допускается условно присваивать им обозначения на схеме, повторяя их в дальнейшем в соответствующих конструкторских документах.

При условном присвоении обозначений выводом (соединениям) на поле схемы помещают соответствующее пояснение.

При изображении на схеме нескольких одинаковых элементов (устройств) обозначения выводов (соединений) допускается указывать на одном из них.

2.17. На вакуумной схеме около условных графических обозначений элементов, требующих пояснения в условиях эксплуатации, помещают соответствующие надписи, знаки или графические обозначения.

2.18. На вакуумной схеме допускается указывать параметры потоков, а также параметры, подлежащие измерению на контрольных отводах.

2.19. При проектировании вакуумных систем, в которые входит несколько разных устройств, на каждое устройство рекомендуется выполнять самостоятельную принципиальную схему.

2.20. При оформлении принципиальных схем вакуумных систем (установок), в состав которых входят одинаковые устройства, имеющие самостоятельные принципиальные схемы, допускается каждое такое устройство рассматривать как элемент схемы вакуумной системы (установки), изображать его в виде прямоугольника или условного графического обозначения и присваивать ему позиционное обозначение.

2.21. Если в вакуумную систему (установку) входят несколько одинаковых устройств, не имеющих самостоятельных принципиальных схем или одинаковых функциональных групп, то на схеме вакуумной системы (установки) допускается не повторять схемы этих устройств или функциональных групп. При этом устройство или функциональную группу изображают в виде прямоугольника, а схему такого устройства или функциональной группы изображают внутри одного из прямоугольников или помещают на поле схемы с соответствующей надписью.

2.22. При необходимости, на условные графические обозначения элементов и устройств наносят изображения знаков регулирования.

2.23. На линиях связи следует указывать направления потоков рабочей среды.

2.24. Для отличия линий связи различного назначения следует применять цифровые обозначения по типу, указанному на черт. 2, линии разного начертания с обязательной расшифровкой на поле схемы.

Черт. 2.

3. ПРАВИЛА ВЫПОЛНЕНИЯ СХЕМ СОЕДИНЕНИЙ

3.1. Схема соединений предназначается для изображения способа соединения и монтажа составных частей вакуумной системы (установки).

3.2. На схеме соединений изображают вакуумные элементы и устройства, входящие в состав вакуумной системы (установки), трубопроводы и элементы трубопроводов, а также места их присоединения.

3.3. Элементы на схеме соединений следует изображать с помощью условных графических обозначений, упрощенных внешних очертаний или в виде прямоугольников.

3.4. Трубопроводы на схеме соединений следует изображать сплошными основными линиями, независимо от функций, которые они выполняют в установке.

3.5. Расположение графических обозначений элементов и устройств на схеме соединений должно примерно соответствовать действительному размещению элементов в вакуумной системе (установке).

Допускается не отражать действительное размещение элементов и устройств в вакуумной системе (установке), если схему выполняют на нескольких листах или размещение элементов и устройств на месте эксплуатации неизвестно.

3.6. На вакуумной схеме около графических обозначений элементов и устройств указывают позиционное обозначение, присвоенное им на принципиальной схеме.

Около графического обозначения элемента и (или) устройства допускается указывать его наименование и тип и (или) обозначение документа, на основании которого этот элемент и (или) устройство применено, а также номинальные значения основных параметров.

3.7. На схеме соединений присваивают позиционные обозначения элементам и устройствам, не вошедшим в принципиальную схему (например, соединения трубопроводов и т.п.), по правилам, установленным в пп. 2.2 - 2.10.

3.8. На схеме соединений следует указывать обозначения выводов (соединений) элементов (устройств), нанесенные на установки или установленные в их документации. Если в конструкции элемента (устройства) и в его документации обозначения выводов (соединений) не указаны, то допускается условно присваивать им обозначения на схеме, повторяя их в дальнейшем в соответствующих конструкторских документах. При этом на поле схемы помещают соответствующее пояснение.

3.9. Трубопроводам должны быть присвоены цифровые позиционные обозначения в пределах установки, которые проставляют, как правило, около обоих концов соединений.

Допускается не присваивать обозначений трубопроводам, у которых вакуумная система (установка), на которую составляют схему, входит в комплекс, и обозначения трубопроводов будут присвоены в пределах всего комплекса.

3.10. В перечне элементов для трубопроводов должны быть указаны сортамент и материал труб.

Допускается данные о трубопроводах указывать около линий, изображающих трубопроводы.

ПРИЛОЖЕНИЕ

Обязательное

БУКВЕННЫЕ КОДЫ НАИБОЛЕЕ РАСПРОСТРАНЕННЫХ ВИДОВ ЭЛЕМЕНТОВ (УСТРОЙСТВ)

Первая буква кода (обязательная)

Группа видов элементов

Примеры видов элементов

Двухбуквенный код

А

Устройство (общее обозначение)

-

-

N

Насос вакуумный

Механический

NI

Вращательный объемный без газобалласта

NV

Вращательный объемный газобалластный

NL

Двухроторный (насос Рутса)

NZ

Турбомолекулярный

NR

Водокольцевой

NW

Струйный

NB

Эжекторный

NH

Диффузионный

ND

Сорбционный

NS

Адсорбционный

NA

Испарительный геттерный

NG

Криосорбционный

NC

Испарительный ионный

NE

Магнитный электроразрядный

NM

Криогенный

NK

Комбинированный

NP

В

Ловушка (отражатель)

Охлаждаемая циркуляцией жидкости

BW

Охлаждаемая воздухом

ВА

Охлаждаемая жидкостью, заливаемой в резервуар

BL

Термоэлектрическая

ВТ

Сорбционная

BS

Ионная

BE

Р

Вакуумметр

Деформационный

PD

Жидкостный

PL

Ионизационный

PA

Магнитный электроразрядный

РМ

Тепловой

РТ

G

Течеискатель

-

-

S

Масс-спектрометр

-

-

С

Камера

Камера вакуумная

CV

Колпак вакуумный

CN

Прогреваемая часть вакуумной системы

СТ

V

Клапан (затвор)

Тарельчатый (дисковый)

VT

Регулировочный, дозирующий

VF

С ручным приводом

VП

С дистанционным управлением

VA

С пневмоприводом или гидроприводом

VP

С электромагнитным приводом

VE

С электроприводом

VM

СОДЕРЖАНИЕ

1 Общие положения

2. Правила выполнения принципиальных схем

3. Правила выполнения схем соединений

Приложение. Буквенные коды наиболее распространенных видов элементов (устройств)

 




Rambler's Top100 Яндекс цитирования
  Copyright © 2008-2026, www.docload.ru