|
|
ГОСТ 18576-96 МЕЖГОСУДАРСТВЕННЫЙ СТАНДАРТ Контроль
неразрушающий РЕЛЬСЫ ЖЕЛЕЗНОДОРОЖНЫЕ Методы
ультразвуковые МЕЖГОСУДАРСТВЕННЫЙ
СОВЕТ Минск Предисловие 1 РАЗРАБОТАН Научно-исследовательским
институтом мостов Петербургского государственного университета путей сообщения
(НИИ мостов ПГУ ПС) ВНЕСЕН
Госстандартом России 2 ПРИНЯТ
Межгосударственным Советом по стандартизации, метрологии и сертификации
(протокол № 10 от 4 октября 1996 г.) За принятие
проголосовали:
3 Постановлением Государственного
комитета Российской Федерации по стандартизации и метрологии от 4 июля 2001 г.
№ 257-ст межгосударственный стандарт ГОСТ 18576-96 введен в действие
непосредственно в качестве государственного стандарта Российской Федерации с 1
января 2002 г. 4 ВЗАМЕН ГОСТ
18576-85 СОДЕРЖАНИЕ ГОСТ 18576-96 МЕЖГОСУДАРСТВЕННЫЙ
СТАНДАРТ Контроль неразрушающий РЕЛЬСЫ ЖЕЛЕЗНОДОРОЖНЫЕ Методы ультразвуковые Nondestructive testing. Railway rails. Дата введения 2002-01-01 1 Область примененияНастоящий стандарт распространяется
на рельсы типа Р50 по ГОСТ 7174,
Р65 по ГОСТ 8161 и
Р75 по ГОСТ 16210
при их изготовлении, эксплуатации и ремонте (восстановлении) и устанавливает
методы при ручном и механизированном ультразвуковом контроле для выявления в
головке, шейке и зоне продолжения шейки в подошву рельсов внутренних дефектов
(расслоений, флокенов, раковин, неметаллических и инородных включений, трещин,
дефектов электроконтактной сварки) в пределах чувствительности контроля, а
также зон аномальных механических напряжений в рельсах. Тип и реальные размеры
дефектов не определяются. Допускается распространять
положения настоящего стандарта на контроль рельсов других типов. Стандарт не устанавливает
методы ультразвукового контроля наплавки. Необходимость проведения
ультразвукового контроля, объем контроля, тип и размеры недопустимых дефектов
устанавливают в стандартах или технических условиях на рельсы. Определения терминов,
использованных в настоящем стандарте, приведены в приложении А. 2 Нормативные ссылкиВ настоящем стандарте
использованы ссылки на следующие стандарты: ГОСТ 12.1.001-89
Система стандартов безопасности труда. Ультразвук. Общие требования
безопасности ГОСТ 12.1.003-83 Система
стандартов безопасности труда. Шум. Общие требования безопасности ГОСТ
12.2.003-91 Система стандартов безопасности труда. Оборудование
производственное. Общие требования безопасности ГОСТ
12.3.002-75 Система стандартов безопасности труда. Процессы
производственные. Общие требования безопасности ГОСТ 7174-75*)
Рельсы железнодорожные типа Р50. Конструкция и размеры ГОСТ 8161-75*)
Рельсы железнодорожные типа Р65. Конструкция и размеры ГОСТ
14637-89 Прокат толстолистовой из углеродистой стали обыкновенного
качества. Технические условия ГОСТ
14782-86 Контроль неразрушающий. Соединения сварные. Методы ультразвуковые ГОСТ 16210-77*)
Рельсы железнодорожные типа Р75. Конструкция и размеры ГОСТ 17622-72 Стекло органическое
техническое. Технические условия ГОСТ 26266-90 Контроль
неразрушающий. Преобразователи ультразвуковые. Общие технические требования *) На территории Российской Федерации действует ГОСТ Р 51685-2000. 3 ОбозначенияВ настоящем стандарте
применяют следующие обозначения и сокращения: КуI
-
чувствительность условная, мм; КуII
- чувствительность условная, дБ; Кэ - чувствительность
эквивалентная, дБ; α - угол ввода
ультразвуковых колебаний в металл (угол ввода луча), . . . °; β - угол призмы ПЭП,
. . . °; п - стрела наклонного ПЭП, мм; М - мертвая зона, мм; 2γР - ширина
основного лепестка диаграммы направленности в плоскости падения волны, . . . °; τ - длительность
импульса, излучаемого ПЭП, мкс; N0 - показание аттенюатора,
соответствующее ослаблению эхо-сигнала от отверстия диаметром 6 мм на глубине
44 мм в СО-2 (СО-2Р, СО-3Р) до уровня, при котором оценивают условную
чувствительность, дБ; Т - интервал времени между
зондирующим импульсом и эхо-сигналом от вогнутой цилиндрической поверхности в
СО-3Р при установке наклонного ПЭП в положение, соответствующее максимальной
амплитуде эхо-сигнала, мкс; tп - среднее время
распространения ультразвуковых колебаний в призме наклонного ПЭП, мкс; ψ - угол между
двумя отражателями в СО-4, . . . °; γ -
угол разворота ПЭП относительно продольной оси рельса, . . . °; ΔХ - условная
ширина выявленного дефекта, мм; ΔH - условная высота выявленного
дефекта, мм или мкс; ПЭП - пьезоэлектрический
преобразователь; ΔL
- условная
протяженность, мм. Термины и соответствующие им
определения приведены в приложении А. 4 Средства контроля и вспомогательные устройства4.1 При контроле должны быть
использованы: - ультразвуковой импульсный
дефектоскоп (далее - дефектоскоп) по нормативным документам (НД) с
электроакустическими (пьезоэлектрическими или электромагнитоакустическими)
преобразователями; - стандартные образцы для
определения основных параметров контроля; - вспомогательные
приспособления и устройства для соблюдения параметров сканирования и измерения
характеристик выявленных дефектов. Допускается применять
дефектоскопы с непрерывным излучением ультразвуковых колебаний, метрологические
характеристики и параметры которых устанавливают в стандартах и (или)
технических условиях на дефектоскопы конкретного типа. Дефектоскопы,
преобразователи и стандартные образцы, используемые для контроля, должны быть
аттестованы в установленном порядке. 4.2 Для контроля следует
использовать дефектоскопы, работающие по эхо-методу, зеркальному методу,
дельта-методу, теневому методу, зеркально-теневому методу, на частоте от 0,1 до
4,0 МГц. 4.2.1 Дефектоскопы,
работающие по эхо-, зеркальному и дельта-методам, должны иметь аттенюатор.
Значение ступени ослабления аттенюатора должно быть не более 2,0 дБ. При контроле эхо-методом
допускается применять дефектоскопы без аттенюатора с проверкой условной
чувствительности по стандартным образцам CO-1P или СО-1 по ГОСТ
14782 или дефектоскопы без аттенюатора с системой автоматической настройки
и поддержания чувствительности. 4.2.2 Дефектоскопы,
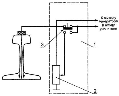
работающие по теневому или зеркально-теневому методам, должны иметь устройство
для измерения условной чувствительности, выполненное по схеме имитатора
дефектов, состоящего из аттенюатора и элементов коммутации (рисунок 1). 1 - имитатор дефектов; 2
- аттенюатор; 3 - переключатель Рисунок
1 - Схема устройства для измерения условной чувствительности Аттенюатор имитатора
дефектов должен быть проградуирован в относительных единицах от 0,1 до 0,6 или в
децибелах. Значение ступени ослабления аттенюатора должно быть не более 0,1 или
2,0 дБ соответственно. 4.3 Пьезоэлектрические
преобразователи на частоту более 0,16 МГц - по ГОСТ 26266. Допускается применять
специализированные преобразователи, изготовленные по техническим условиям (ТУ)
и рабочим чертежам, утвержденным в установленном порядке. 4.4
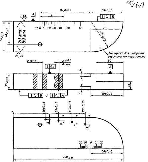
Стандартные образцы СО-1Р, CO-2P и СО-3Р (рисунки 2 - 4)
или стандартные образцы СО-1, СО-2 и СО-3 по ГОСТ
14782 следует применять для измерения и проверки основных параметров
аппаратуры и контроля при совмещенной и раздельной схемах включения
пьезоэлектрических преобразователей на частоту более 1,5 МГц. В остальных случаях для
проверки основных параметров аппаратуры и контроля должны использоваться
отраслевые стандартные образцы или стандартные образцы предприятия,
аттестованные в установленном порядке. 4.4.1
Стандартный образец СО-1Р (рисунок 2) применяют для определения условной чувствительности при контроле эхо-методом. Образец СО-1Р должен быть
изготовлен из органического стекла марки ТОСП по ГОСТ 17622. Скорость
распространения продольной ультразвуковой волны на частоте (2,5±0,2) МГц при
температуре (20±5) °С должна быть (2670±133) м/с. Амплитуда первого донного
импульса по толщине образца на частоте (2,5±0,2) МГц и при температуре (20±5)
°С не должна отличаться более чем на ±2 дБ от амплитуды первого донного
импульса в образце-свидетеле, аттестованном органами государственной
метрологической службы. Примечание - Цифры у отверстий диаметром
10Н14 на образце СО-1Р относительно поверхности ввода ультразвуковых колебаний
указывают глубину расположения центра соответствующих отверстий диаметром 2Н14
в стандартном образце СО-1 по ГОСТ
14782. 4.4.2 Стандартный образец
СО-2Р (рисунок
3) применяют для определения: - условной чувствительности
при контроле эхо- и зеркальным методами; - мертвой зоны; - погрешности глубиномера и
погрешности измерения координат отражателя; - стрелы преобразователя; - угла ввода ультразвуковых
колебаний; - ширины основного лепестка
диаграммы направленности наклонного ПЭП. Образец СО-2Р должен быть
изготовлен из стали марки 20 по ГОСТ
14637. Скорость распространения продольной волны в материале образца при
температуре (20±5) °С должна быть (5900±118) м/с. На боковые поверхности
образца должны быть нанесены шкала значений L в миллиметрах и шкала
значений утла α ввода ультразвуковых колебаний от 10° до 70° с
интервалом 1° в соответствии с уравнением L = 44 tgα. Нулевые деления шкал должны
совпадать с осью, проходящей через центры отверстий диаметром 6Н14
перпендикулярно к рабочим поверхностям образца. Примечание - Стрелу преобразователя определяют по соотношению п = 0,52l1 - 1,52l2. Значение угла α
ввода ультразвуковых колебаний рассчитывают по выражению tgα = 0,034(l1 - l2), где l1, l2
-
расстояния от проекции центра отверстия диаметром 6Н14 на рабочую поверхность
образца до передней грани преобразователя в положениях, соответствующих
максимальной амплитуде эхо-сигнала от отверстия на глубине 44 и 15 мм
соответственно. 4.4.3
Стандартный образец СО-3Р (рисунок 4) применяют для определения: Рисунок 4 - Стандартный
образец СО-3Р - условной чувствительности
при контроле эхо- и дельта-методами; - мертвой зоны; - погрешности глубиномера и
погрешности измерения координат отражателя; - стрелы преобразователя; - угла ввода ультразвуковых
колебаний; - ширины основного лепестка
диаграммы направленности наклонного ПЭП; - импульсного коэффициента
преобразования при контроле рельсового или близкого к нему по акустическим
свойствам металла. Образец СО-3Р должен быть
изготовлен из стали марки 20 по ГОСТ
14637. Скорость распространения продольной волны в материале образца при
температуре (20±5) °С должна быть (5900±118) м/с. На боковых и рабочих
поверхностях образца должны быть выгравированы риски, проходящие через центр
полуокружности и по оси рабочей поверхности. На боковую поверхность образца
наносят шкалу значений угла α ввода ультразвуковых колебаний
от нуля до 40° с интервалом 2° и от 40° до 70° - с интервалом 1° в соответствии
с уравнением L = 44tgα. Нуль шкалы должен совпадать
с осью, проходящей через центр отверстия диаметром 6Н14 перпендикулярно к
рабочей поверхности образца. Значение 65° на шкале углов α
ввода ультразвуковых колебаний должно совпадать с риской, проходящей через
центр полуокружности. 4.5 Ультразвуковой
специализированный дефектоскоп для выявления зон экстремальных механических
напряжений в рельсах должен обеспечивать измерение амплитуды сигнала с
погрешностью не более 1 дБ и интервала времени между сигналами - с
относительной погрешностью не более 0,0001. 4.6 Систематическую проверку
параметров, определяющих работоспособность дефектоскопов при сплошном контроле
рельсов, допускается проводить с использованием электроакустических устройств. Перечень параметров и
порядок их проверки должны быть указаны в технической документации на контроль. 5 Подготовка к контролю5.1 Поверхность рельса, с
которой ведется контроль, должна быть очищена от: - отслоившейся окалины,
грязи, льда и покрыта слоем контактирующей жидкости при использовании
пьезоэлектрического преобразователя; - отслоившейся окалины и
грязи при использовании электромагнитоакустического преобразователя. В качестве контактирующей
жидкости используют воду, минеральные смазочные материалы, раствор спирта в
воде и спирт. Чистота поверхности и состав
контактирующей жидкости должны быть указаны в технической документации на
контроль. 5.2 Подготовку аппаратуры к
контролю следует выполнять в соответствии с технической документацией на
аппаратуру и контроль. 5.3 Основные параметры
контроля: - частота возбуждаемых
ультразвуковых колебаний; - чувствительность
(условная, эквивалентная); - стрела преобразователя и
положение плоскости падения волны относительно оси рельса; - угол ввода ультразвуковых
колебаний в металл; - погрешность глубиномера
(погрешность измерения интервала времени между сигналами); - мертвая зона; - минимальный условный
размер дефекта, фиксируемого при заданной скорости контроля; - длительность зондирующего
импульса. Перечень параметров,
подлежащих проверке, их числовые значения и периодичность проверки должны
устанавливаться в каждом конкретном случае в технической документации на
контроль. 5.4 Частоту ультразвуковых
колебаний измеряют по длительности периода колебаний в эхо-импульсе
высокочастотным осциллографом. Допускается измерять частоту
ультразвуковых колебаний в диапазоне 1,5 - 4,0 МГц, излучаемых наклонным
преобразователем, по образцу, приведенному в приложении В. Г - вывод к генератору
дефектоскопа; П - вывод к приемнику дефектоскопа Рисунок 5 - Схема расположения преобразователей на
стандартном образце СО-2Р (СО-3Р) при измерении (настройке) условной чувствительности
при контроле: 5.5 Условную
чувствительность контроля эхо-, зеркальным и дельта-методами при частоте
ультразвуковых колебаний более 1,5 МГц следует измерять по образцу СО-2Р (СО-2)
или СО-3Р (рисунок
5). Условную чувствительность
при контроле эхо-методом допускается измерять по стандартному образцу СО-1Р или
СО-1 при температуре, указанной в аттестат-графике. Условную чувствительность при
контроле эхо-, зеркальным и дельта-методами допускается измерять по отраслевым
стандартным образцам или стандартным образцам предприятия. Условную чувствительность
при контроле зеркально-теневым методом измеряют с помощью имитатора дефектов
или аттенюатора (рисунок 1) на бездефектном участке рельса или на
образце, параметры которых указаны в технической документации на контроль. При частоте ультразвуковых
колебаний менее 1,5 МГц эквивалентную чувствительность следует измерять по
образцам, указанным в технической документации на контроль. 5.6 Стрелу преобразователя
следует определять по образцам СО-3Р (или СО-3 по ГОСТ
14782) или СО-2Р, а положение плоскости падения волны - по образцам СО-3Р
или СО-3 (по ГОСТ
14782). 5.7 Угол ввода
ультразвуковых колебаний следует измерять по образцам СО-3Р или СО-2Р, или
СО-2. 5.8 Погрешность глубиномера
следует проверять по образцам СО-3Р или СО-2Р, или СО-2. 5.9 Мертвую зону при
контроле эхо-методом на частоте более 1,5 МГц следует проверять по образцам
СО-3Р или СО-2Р, а при контроле на частоте менее 1,5 МГц - по образцам,
указанным в технической документации на контроль. 5.10 Минимальный условный
размер дефекта, подлежащий фиксации при заданной скорости контроля, следует
проверять на образце в соответствии с технической документацией на контроль.
Допускается при проверке применять радиотехническую аппаратуру, имитирующую
сигналы от дефектов заданного условного размера. 5.11 Длительность
зондирующего импульса следует определять с помощью высокочастотного
осциллографа измерением длительности эхо-сигнала на уровне 0,1. Допускается определять
длительность эхо-импульса на образце в соответствии с приложением В. 6 Проведение контроля6.1 Контроль рельсов
проводят эхо- или зеркальным, или дельта-, или зеркально-теневым методами, или
комбинацией методов продольными l и поперечными t
волнами. Схемы включения и
расположения преобразователей приведены в таблицах 1 (схемы 1 - 14), 2
(схемы 1 - 8) и 3 (схемы 1 - 4), где Г - вывод к генератору; П -
вывод к приемнику. При применении наклонного
преобразователя, работающего по совмещенной схеме, прозвучивание осуществляют
последовательно в двух взаимно противоположных направлениях. Допускается применять наклонные
преобразователи, с помощью которых осуществляют прозвучивание в одном
направлении. 6.2 Контроль головки рельса
(таблица 1)
осуществляют эхо- (схемы 1, 4, 13) и зеркальным (схема 2) методами с помощью наклонных
преобразователей. При частоте ультразвуковых
колебаний более 1,5 МГц преобразователь включают по совмещенной или раздельной,
или раздельно-совмещенной схемам и ориентируют вдоль оси или относительно
продольной оси рельса в стороны его боковых граней на угол γ. Номинальные
значения угла ввода α и угла γ должны указываться в технической
документации на контроль. При частоте ультразвуковых
колебаний менее 1,5 МГц преобразователи включают по раздельной схеме и
располагают на поверхности катания головки или на боковых поверхностях головки
рельса в последовательности, указанной на схеме 13 в таблице 1. Допускается применять для
контроля головки рельса эхо-метод в сочетании с зеркально-теневым методом или
зеркально-теневой, или теневой методы. 6.3
Контроль шейки рельса и подошвы в зоне проекции шейки (таблица 2) осуществляют эхо-методом
(схемы 1, 2) и, вне зоны сварного стыка, - зеркально-теневым методом (схемы 2,
3, 4) по первому или второму донным сигналам, или по отношению амплитуд донных
сигналов с помощью прямого или наклонных преобразователей, включенных по
совмещенной или раздельной схемам, или теневым методом (схема 7). Протяженность зоны сварного
стыка, не контролируемой зеркально-теневым или теневым методами, должна быть
указана в технической документации на контроль. Допускается контроль эхо-
или (и) зеркально-теневым методами при расположении преобразователей на боковых
поверхностях шейки. Шейку рельса на отсутствие
трещин, развивающихся от болтовых отверстий (таблица 3), контролируют
эхо-методом (схемы 2, 3, 4) или (и) зеркально-теневым методом (схема 1) с
помощью одного или двух преобразователей, работающих по схеме ультразвукового
калибра. Таблица 1 - Контроль головки рельса
Таблица 2 - Контроль шейки рельса и ее продолжения в головку
и подошву
Таблица 3 - Контроль шейки рельса на отсутствие трещин,
развивающихся от болтовых отверстий
6.4 Подошвы
рельса в зоне проекции шейки на отсутствие поперечных трещин контролируют
эхо-методом с помощью наклонного преобразователя, включенного по совмещенной
схеме (схема 1, таблицы 2), с поверхности катания головки рельса. Угол ввода ультразвукового
луча в металл должен быть 45°±2°. Контроль отдельных участков
подошвы рельсов допускается проводить с поверхности пера или подошвы снизу
эхо-методом под другими углами ввода ультразвукового луча. 6.5 Контроль
рельсов в области сварных стыков проводят после их полной механической и
термической обработки эхо-методом с помощью наклонного преобразователя,
включенного по совмещенной схеме, в соответствии с ГОСТ 14782. Угол ввода ультразвукового
луча в металл должен быть 50° - 70°. Номинальное значение угла ввода указывают
в технической документации на контроль. Контроль рельсов в области
головки, шейки и подошвы сварного стыка допускается проводить по схемам,
отличающимся от указанных в 6.3, 6.4 и 6.5. 6.6 Метод, схема включения
преобразователей, основные параметры, способ возбуждения ультразвуковых
колебаний, схема сканирования, рекомендации по разделению ложных сигналов и
сигналов от дефектов, а также контролируемые зоны в сечении рельса и
неконтролируемые участки рельсов должны быть указаны в технической документации
на контроль. 7 Обработка и оформление результатов контроля7.1 Оценку сплошности
металла рельсов проводят по результатам анализа информации, получаемой при
контроле одним или комплексом применяемых методов. 7.2 Измеряемыми
характеристиками для выявленных дефектов являются: при эхо-зеркальном и
дельта-методах: а) коэффициент выявляемости
дефекта (относительная максимальная амплитуда эхо-сигнала от дефекта) или
минимальная условная чувствительность, при которой обнаруживают дефект; б) координаты дефекта по
длине и сечению рельса; в) условный размер дефекта
по длине рельса при заданной чувствительности контроля; при зеркально-теневом и
теневом методах: г) коэффициент выявляемости
дефекта или минимальная условная чувствительность, при которой обнаруживают
дефект; д) условный размер дефекта
по длине рельса при заданной чувствительности; е) координата дефектного
сечения по длине рельса. 7.3 Дополнительной
информацией о выявленном дефекте при контроле наклонными преобразователями
эхо-методом является отношение условной ширины ΔX
условной высоте ΔH дефекта, а
зеркально-теневым - глубина расположения дефекта и соотношение значений ΔX1 и ΔX2 условной ширины выявленного дефекта. Условную ширину и условную
высоту дефекта измеряют при тех же крайних положениях преобразователя в
соответствии с приложением Б. Необходимость и методика
измерения характеристик дефекта должны устанавливаться в технической
документации на контроль. 7.4 Результаты контроля
фиксируют в журнале или протоколе, или другом документе, в котором должны быть
указаны: - техническая документация,
в соответствии с которой проводился контроль; - тип дефектоскопа и его
номер по системе нумерации предприятия-изготовителя; - характеристики
контролируемого объекта и участки, не подвергавшиеся контролю; - результаты контроля; - дата контроля; - фамилия лица, проводившего
контроль или расшифровку результатов контроля. Форма представления результатов
контроля оговаривается в технической документации на контроль. 7.5 Рельс, в котором
обнаружен дефект, маркируют в соответствии с технической документацией на
контроль. 8 Требования безопасности8.1 При проведении работ по
ультразвуковому контролю рельсов дефектоскопист должен руководствоваться ГОСТ
12.1.001, ГОСТ 12.1.003, ГОСТ
12.2.003, ГОСТ
12.3.002, Правилами технической эксплуатации электроустановок потребителей
и Правилами технической безопасности при эксплуатации электроустановок
потребителей, утвержденными Госэнергонадзором, и Правилами техники безопасности
и производственной санитарии при производстве работ в путевом хозяйстве,
утвержденными МПС. 8.2 Дополнительные
требования по технике безопасности и пожарной безопасности устанавливают в
технической документации на контроль. ПРИЛОЖЕНИЕ А
|
|
Термин |
Определение |
|
Условная чувствительность контроля эхо-методом |
Чувствительность, характеризуемая размерами и глубиной залегания выявляемых искусственных отражателей, выполненных в стандартном образце из материала с определенными акустическими свойствами. При ультразвуковом контроле рельсов условную чувствительность определяют по стандартному образцу СО-1Р (или СО-1) или по стандартному образцу СО-3Р, или СО-2, или СО-2Р. Условную чувствительность по стандартному образцу СО-1Р (CO-1) выражают наибольшей глубиной расположения цилиндрического отражателя в миллиметрах, фиксируемого индикаторами дефектоскопа. Условную чувствительность по стандартному образцу СО-3Р или СО-2, или СО-2Р выражают разностью в децибелах между показанием аттенюатора при данной настройке дефектоскопа и показанием, соответствующим максимальному ослаблению, при котором цилиндрическое отверстие диаметром 6Н14 еще фиксируют индикаторы дефектоскопа |
|
Условная чувствительность контроля зеркально-теневым методом |
Чувствительность, характеризуемая максимальным значением ослабления донного сигнала на входе приемного тракта, которое еще четко фиксируют индикаторы дефектоскопа |
|
Эквивалентная чувствительность контроля |
Чувствительность, характеризуемая размерами и глубиной расположения естественных отражателей (торец рельса; угловой отражатель, образованный торцом рельса; болтовое или другое отверстие в рельсе) или искусственных отражателей, выполненных в образце рельса |
|
Коэффициент выявляемости дефекта при зеркально-теневом методе |
Коэффициент, соответствующий максимальному ослаблению амплитуды первого донного сигнала, вызываемому дефектом |
|
Коэффициент выявляемости дефекта при эхо-методе |
Коэффициент, соответствующий отношению максимальной амплитуды эхо-сигнала от дефекта к максимальной амплитуде эхо-сигнала от цилиндрического отверстия диаметром 6 мм на глубине 44 мм в стандартном образце СО-2 (СО-2Р) или СО-3Р |
|
Условный размер дефекта по длине рельса |
Размер в миллиметрах, соответствующий длине зоны перемещения преобразователя вдоль рельса, в пределах которой фиксируют сигнал от дефекта при заданной условной чувствительности дефектоскопа |
|
Условная ширина дефекта |
Размер в миллиметрах, соответствующий длине зоны между крайними положениями наклонного преобразователя, перемещаемого в плоскости падения ультразвуковой волны, в пределах которой фиксируют сигнал от дефекта при заданной условной чувствительности дефектоскопа |
|
Условная высота дефекта |
Размер, соответствующий разности значений глубины расположения дефекта, измеренных в крайних положениях наклонного преобразователя, перемещаемого в плоскости падения ультразвуковой волны, в пределах которого фиксируют сигнал от дефекта при заданной условной чувствительности дефектоскопа |
|
Условная протяженность дефекта |
Размер в миллиметрах, соответствующий длине зоны между крайними положениями наклонного преобразователя, перемещаемого вдоль плоскости, ориентированной перпендикулярно к плоскости падения ультразвуковой волны, в пределах которой фиксируют сигнал от дефекта при заданной условной чувствительности дефектоскопа |
|
Стрела пьезоэлектрического преобразователя |
Расстояние от точки выхода ультразвукового луча наклонного преобразователя до его передней грани |
Аттестат-график устанавливает
связь условной чувствительности КуI в миллиметрах по
исходному стандартному образцу СО-1 с условной чувствительностью КуII
в децибелах по стандартному образцу СО-2 (или СО-2Р, или СО-3Р) и номером
отражателя диаметром 10Н14 в аттестуемом образце СО-1Р при частоте
ультразвуковых колебаний (2,5±0,2) МГц, температуре (20±5) °С и углах призмы β =
40°±1° для преобразователей конкретного типа.
На рисунке Б.1 точками обозначен
график для исходного образца СО-1Р. Для построения соответствующего графика к
конкретному аттестуемому образцу СО-1Р, не соответствующему требованиям 4.4.1
настоящего стандарта, при указанных выше условиях определяют в децибелах
разности Кyi амплитуд Nxi от отражателей № 20 и № 50 диаметром 10Н14 в
аттестуемом образце и амплитуды N0 от отражателя диаметром 6Н14
на глубине 44 мм в образце СО-2 (или СО-2Р, или СО-3Р) по формулам:
Ку20 = Nx20
- N0; Ку50 = Nx50 - N0,
где N0 - показание аттенюатора,
соответствующее ослаблению эхо-сигнала от отверстия диаметром 6Н14 в образце СО-2 (СО-2Р или СО-3Р) до
уровня, при котором оценивают условную чувствительность, дБ.
Nxi - показание аттенюатора, при котором амплитуда
эхо-сигнала от исследуемого отверстия с номером i в аттестуемом образце достигает
уровня, при котором оценивают условную чувствительность, дБ.
Вычисленные значения Куi,
отмечают точками на поле графика и соединяют прямой линией (пример построения
графика см. на рисунке Б.1).
Примеры применения
аттестат-графика
Контроль проводят
дефектоскопом с преобразователем частотой 2,5 МГц с углом призмы β =
40°, радиусом пьезоэлектрической пластины а = 6 мм, изготовленным в
соответствии с техническими условиями.
Дефектоскоп укомплектован
образцом СО-1Р, заводской номер, с аттестат-графиком (см. рисунок Б.1).
Примеры
1 - Технической документацией
на контроль задана условная чувствительность 40 мм.
Указанная чувствительность будет
воспроизведена, если настроить дефектоскоп по отверстию № 45 в образце
СО-1Р, заводской номер.
2 - Технической документацией
на контроль задана условная чувствительность 14 дБ. Указанная
чувствительность будет воспроизведена, если настроить дефектоскоп по отверстию №
35 в образце СО-1Р, заводской номер.
Рисунок Б.1

Материал: сталь марки 20 по ГОСТ
14637.
* Размеры для справок.
Рисунок B.1
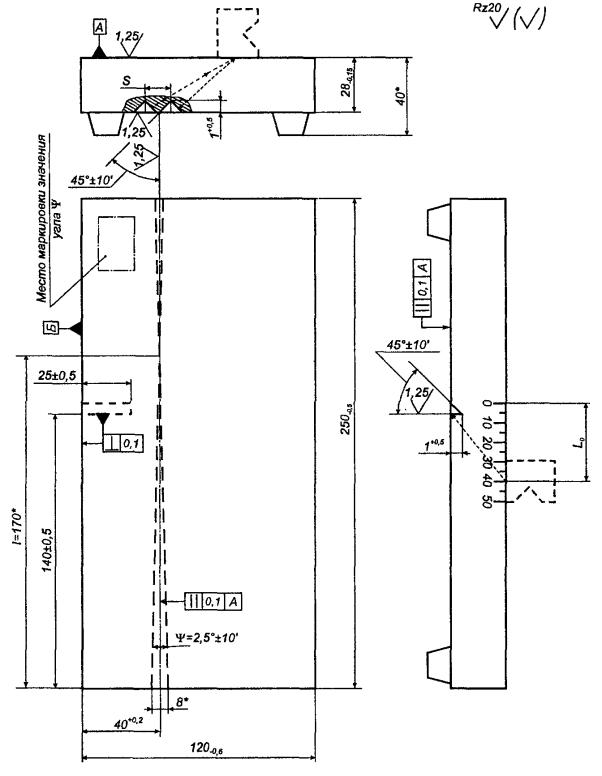
Примечания
1 Угол ψ определяют угломером или рассчитывают по значениям l и S, измеренным с точностью не менее 0,1 мм; ψ = 2arctg(0,5S/l); значение ψ маркируют на образце.
2 Миллиметровую шкалу гравируют или наклеивают. Нуль миллиметровой шкалы должен совпадать с плоскостью углового отражателя с погрешностью не более ±0,1 мм.
3 Линию, проходящую через проекцию точки пересечения угловых отражателей перпендикулярно к поверхности Б, гравируют; отклонение линии гравировки от заданного положения - не более ±0,1 мм.
Значения частоты упругих
колебаний f, Гц, длины волны λt, мм, и длительности импульса
τ, с, вычисляют по формулам:
f = Ct/λt,


где Сt
- измеренное значение скорости распространения сдвиговой волны в материале образца,
мм/с; при невозможности измерить значение Сt
его принимают равным 3260 . 103
мм/с;
ψ - истинное значение угла ψ, . . . °;
Xmax - максимальное расстояние от
линии, проходящей через проекцию точки пересечения угловых отражателей, до
линии, проходящей перпендикулярно к поверхности Б через середину (точку
ввода луча) преобразователя, установленного в положение, при котором задний
фронт первого эхо-сигнала еще пересекается с передним фронтом второго
эхо-сигнала от угловых отражателей на уровне линии развертки, мм;
-
среднее значение расстояний между соседними положениями преобразователя, при
которых провал между двумя эхо-сигналами, наблюдаемыми на экране
электронно-лучевой трубки, максимален, мм;
L0 - расстояние от проекции углового
отражателя на рабочую поверхность образца до точки выхода при установке
преобразователя в положение, при котором амплитуда эхо-сигнала от отражателя
максимальна.
Ключевые слова: стандарт,
контроль неразрушающий, рельсы железнодорожные, методы ультразвуковые, основные
параметры, аппаратура
|
|
|
|