Бесплатная библиотека стандартов и нормативов www.docload.ru

Все документы, размещенные на этом сайте, не являются их официальным изданием и предназначены исключительно для ознакомительных целей.
Электронные копии этих документов могут распространяться без всяких ограничений. Вы можете размещать информацию с этого сайта на любом другом сайте.
Это некоммерческий сайт и здесь не продаются документы. Вы можете скачать их абсолютно бесплатно!
Содержимое сайта не нарушает чьих-либо авторских прав! Человек имеет право на информацию!

 

ВЕДОМСТВЕННЫЕ СТРОИТЕЛЬНЫЕ НОРМЫ

СОСТАВ И ОФОРМЛЕНИЕ
МОНТАЖНЫХ ЧЕРТЕЖЕЙ
ВНУТРЕННИХ САНИТАРНО-ТЕХНИЧЕСКИХ СИСТЕМ

ВСН 489-86

Минмонтажспецстрой СССР

 

МИНИСТЕРСТВО МОНТАЖНЫХ И СПЕЦИАЛЬНЫХ
СТРОИТЕЛЬНЫХ РАБОТ СССР

МОСКВА 1987

РАЗРАБОТАНЫ Государственным проектным институтом Проектпромвентиляция Минмонтажспецстроя СССР (Л.Г. Суханова, М.И. Давыдов)

ВНЕСЕНЫ И ПОДГОТОВЛЕНЫ К УТВЕРЖДЕНИЮ Главпромвентиляцией

Министерство монтажных и специальных строительных работ СССР (Минмонтажспецстрой СССР)

Ведомственные строительные нормы

 

Состав и оформление монтажных чертежей внутренних санитарно-технических систем

Впервые

 

Настоящие нормы устанавливают состав и правила оформления монтажных чертежей внутренних санитарно-технических систем, разрабатываемых организациями Минмонтажспецстроя СССР на основе:

санитарно-технических, архитектурно-строительных и технологических основных комплектов проектной документации для зданий и сооружений всех отраслей промышленности и народного хозяйства;

общесоюзных и ведомственных нормативных документов;

унифицированных альбомов узлов и деталей.

1. ОБЩИЕ ТРЕБОВАНИЯ

1.1. В состав монтажных чертежей внутренних санитарно-технических систем (далее - систем), как правило, должны быть включены комплекты чертежей, содержащие упрощенное изображение систем (элементов систем) и предназначенные для монтажа систем отопления, водопровода и канализации на объектах строительства индустриальным методом - из готовых укрупненных блоков, узлов, типовых унифицированных и индивидуальных деталей, изготовленных в заготовительных мастерских или на заводах и доставленных комплектно к месту монтажа.

1.2. В комплект монтажных чертежей должны входить:

общие данные;

монтажные (эскизные) схемы;

фрагменты планов (при необходимости);

деталировочные чертежи узлов (блоков, деталей).

Для технически несложных объектов строительства допускается разрабатывать комплекты эскизных чертежей систем без деталировочных чертежей узлов (блоков, деталей), разрабатываемых в денном случае заготовительными мастерскими или заводами монтажных заготовок.

Внесены Главпромвентиляцией

Утверждены приказом Минмонтажспецстроя СССР
от 16 декабря 1986 г.

Срок введения в действие
1 июля 1967 г.

1.3. Каждому комплекту монтажных (эскизных) чертежей присваивают самостоятельное обозначение, в состав которого включают обозначение (шифр) предприятия, здания (сооружения), соответствующее обозначению (шифру) основного комплекта проектной документации, и марку комплекта монтажных (эскизных) чертежей. Например: 1-410-01-В, где 1-410-01 - обозначение (шифр) предприятия, здания (сооружения), В - марка комплекта монтажных (эскизных) чертежей систем водопровода (табл. 1)

Таблица 1

Наименование комплекта монтажных (эскизных) чертежей систем

Марка

Комплект монтажных (эскизных) чертежей систем отопления

0

То же, систем водопровода

В

То же, систем канализации

К

То же, систем водопровода и канализации

ВК

То же, систем отопления, водопровода и канализации

ОВК

1.4. Монтажные чертежи выполняют, как правило, на одинаковых форматах листов в соответствии о ГОСТ 2.301-68*. Рекомендуемые размеры сторон форматов - 210´297 и 420´297 мм.

1.5. Размеры рамок на монтажных чертежах, содержание, расположение и размеры граф основных надписей и дополнительных граф к ним должны соответствовать форме 1 и приложению ГОСТ 21.103-78 (приложение 1), а на эскизных чертежах - форме 3 и приложению ГОСТ 21.103-78 (приложение 2).

В графах основных надписей и в дополнительных графах (номера граф показаны в кружках) указывают:

в графе 1 - обозначение документа (в левом углу графы) и номер заказа на изготовление узлов и деталей из труб на заводе монтажных заготовок (в правом углу). При разработке монтажных (эскизных) чертежей специализированной проектной организацией номер заказа (в правом углу графы 1) не заполняется;

в графе 2 - наименование предприятия, в состав которого входит здание (сооружение);

в графе 3 - наименование здания;

в графах 4 и 5 - наименование изобретений, помещенных на данном листе, в точном соответствии с наименованием, указанным над изобретением на поле чертежа (спецификации и другие таблицы, а также текстовые указания, относящиеся к изобретениям, в графе не указывают);

в графе 6 - условное обозначение стадии проектирования (МЧ - монтажные чертежи, ЭЧ - эскизные чертежи);

в графе 7 - порядковый номер листа данного комплекта монтажных (эскизных) чертежей;

в графе 8 - общее количество листов комплекта;

в графе 9 - наименование организации, разрабатывающей чертежи;

в графах 10-13 - должности, фамилии, подписи исполнителей, утверждающего и других лиц, ответственных за содержание документа, даты подписания документа;

в графе 14 - инвентарный номер подлинника;

в графе 15 - подпись лица, принявшего подлинник на хранение, и дату приемки;

в графе 16 - инвентарный номер подлинника, взамен которого выпущен данный подлинник;

в графе 17 - подпись лица, копировавшего чертеж;

в графе 18 - обозначение формата по ГОСТ 2.301-68*.

1.6. Специализированная проектная организация, разработавшая монтажные (эскизные) чертежи, передает их заказчику (монтажному управлению, тресту) на утверждение в установленные договором сроки в четырех экземплярах (два - сброшюрованных и два - россыпью). Количество экземпляров (сброшюрованных и россыпью) может быть уточнено в задании.

При отсутствии замечаний монтажные (эскизные) чертежи считаются утвержденными, а при их наличии - подлежат доработке.

Лица, разработавшие монтажные (эскизные) чертежи, несут ответственность за качество выполненной документации в установленном порядке.

При разработке монтажных (эскизных) чертежей монтажными организациями (управлениями, трестами) их утверждение и доработка осуществляются в порядке, установленном для данных организаций.

2. ОБЩИЕ ДАННЫЕ

2.1. Общие данные, входящие в каждый комплект монтажных (эскизных) чертежей, допускается размещать на нескольких листах, при этом в основных надписях после наименования листа "Общие данные" записывают: на первом листе - "(Начало)", на последующих листах - "(Продолжение)", а на последнем листе - "(Окончание)".

2.2. В состав общих данных монтажных (эскизных) чертежей включают:

ведомость комплектов монтажных (эскизных) чертежей;

ведомость монтажных (эскизных) чертежей комплекта;

сводную спецификацию;

комплектовочную ведомость узлов (блоков, деталей);

общие указания;

условные обозначения и изображения.

2.3. Ведомость комплектов монтажных (эскизных) чертежей должна соответствовать форме 2 ГОСТ 21.102-79 (форма 1 приложения 3), а в графах ведомости указывают:

в графе "Обозначение" - обозначение комплекта монтажных (эскизных) чертежей;

в графе "Наименование" - наименование комплекта монтажных (эскизных) чертежей;

в графе "Примечание" - дополнительные сведения.

2.4. Ведомость монтажных (эскизных) чертежей комплекта должна соответствовать форме 1 ГОСТ 21.102-79 (форма 2 приложения 3), а в графах ведомости указывают:

в графе "Лист" - порядковый номер листа;

в графе "Наименование" - наименование листа в полном соответствии с его наименованием, приведенном в основной надписи;

в графе "Примечание" - дополнительные сведения, например, сведения об изменениях, вносимых в монтажные (эскизные) чертежи.

2.5. Сводную спецификацию выполняют по форме 1 ГОСТ 21.104-79 (форма 3 приложения 3).

При выполнении монтажных (эскизных) чертежей на две и более блок-секции (серии, узлы) составляют сводную спецификацию по форме 2 ГОСТ 21.104-73 (форма 4 приложения 3).

В графах сводной спецификации указывают:

в графе "Марка (позиция)" - марки или позиции элементов сборной конструкции;

в графе "Обозначение" - обозначение соответствующих стандартов или технических условий на изготовление изделий;

в графе "Наименование" - наименование материалов и при необходимости - их краткую техническую характеристику;

в графе "Количество" - количество материалов. При составлении сводной спецификации на две и более блок-секции (серии, узлы) в этой графе записывают: "На серию", "На блок-секцию", "На узел", а ниже - номера серий, блок-секций, узлов;

в графе "Масса ед., кг" - масса одной единицы;

в графе "Примечание" - дополнительные сведения о материалах.

Спецификацию составляют с делением по частям здания:

производственная часть;

вспомогательная часть или жилая часть;

пристроенная (встроенная) часть.

Каждую часть делят на разделы:

отопление;

водопровод;

канализация;

теплоснабжение установок (при их наличии).

Допускается деление спецификации системы на подраздели по высоте здания: ниже отм. 0,000 и выше отм. 0,000.

В каждом разделе материалы записывают по группам:

арматура;

приборы;

соединительные и фасонные части;

другие элементы систем.

Одноименные материалы записывают в порядке возрастания цифр (диаметров), входящих в марку.

В спецификации применяют следующие единицы измерений:

трубы - м;

арматура - шт.;

радиаторы - экм/секций;

конвекторы - экм/шт.;

ребристые трубы с указанием длины трубы - экм-шт.;

регистры из гладких труб с указанием количества труб в регистре и длины регистров - экм/шт.;

соединительные части - шт.;

другие элементы - шт.

В спецификации на канализацию указывают длину труб без фасонных частей (заготовительную) и длину труб с учетом длины фасонных частей (монтажную).

2.6. Комплектовочные ведомости узлов (блоков, деталей) составляют на каждую санитарно-техническую систему в целом или делят по частям здания (ниже отм. 0,000; выше отм. 0,000; на подъезд, блок-секцию и т.д.) по форме 5 приложения 3.

Комплектовочные ведомости узлов (блоков, деталей) для производственных зданий составляют на "захватку" с указанием отметок. В этом случае графа "Этажи" заменяется графой "Отметки".

В зависимости от способа комплектования, принятого в монтажном тресте, форма комплектовочной ведомости может быть изменена.

2.7. В общих указаниях приводят: наименования и обозначения основных комплектов проектной документации, на основании которой разработаны монтажные (эскизные) чертежи; данные о теплоносителе (наименование и параметры); требования к изготовлению, монтажу, окраске, изоляции и т.п.

2.8. При разработке монтажных (эскизных) чертежей условные обозначения трубопроводов, арматуры и элементов санитарно-технических устройств принимают в соответствии с обозначениями в основных комплектах проектной документации, а при их отсутствии - по ГОСТ 2.721-74, ГОСТ 2.782-68, ГОСТ 2.784-70, ГОСТ 2.785-70, ГОСТ 2.786-70 и ГОСТ 21.106-78 (формы 1-6 приложения 4).

3. МОНТАЖНЫЕ (ЭСКИЗНЫЕ) СХЕМЫ

3.1. Монтажные (эскизные) схемы выполняют в аксонометрической фронтальной изометрической проекции в соответствии с ГОСТ 2.317-69 без масштаба с соблюдением соразмерности всех элементов.

Монтажные (эскизные) схемы выполняют раздельно для каждой схемы отопления, водопровода и канализации.

Схемы систем хозяйственно-питьевого водопровода совмещают со схемами систем горячего водоснабжения.

При большой протяженности и сложном расположении трубопроводов допускается изображать их с разрывом в виде пунктирной линии. Места разрывов трубопроводов обозначают строчными буквами.

3.2. На монтажных (эскизных) схемах указывают:

трубопроводы (отводные трубопроводы) и их диаметры;

моменты соединений трубопроводов и фасонные части;

отметки уровней (лотков) трубопроводов;

уклоны трубопроводов;

размеры горизонтальных участков трубопроводов;

запорно-регулирующую арматуру и устройства для удаления воздуха и опорожнения систем, пожарные и поливочные краны, прочистки, ревизии, гидрозатворы и другие элементы систем;

стояки систем и их обозначения;

оборудование, отопительные приборы, закладные конструкции для установки контрольно-измерительных приборов, гильзы и т.п.;

монтажные узлы и детали, их обозначения и границы;

соединения, выполняемые на заготовительном предприятии и на объекте строительства;

уровни этажей, отметок (при необходимости).

4. ФРАГМЕНТЫ ПЛАНОВ

4.1. Фрагменты планов систем выполняют (при необходимости) для более четкого представления при монтаже о месторасположении трубопроводов, оборудования, взаимных пересечениях трубопроводов.

Фрагменты планов систем выполняют в масштабах: 1:2, 1:5, 1:10, 1:20 или 1:50 в точном соответствии с основными комплектами проектной документации.

В наименовании фрагментов планов указывают отметку чистого пола этажа или номер этажа, а также координационные оси, ограничивающие часть плана.

Координационные оси здания (сооружения), строительные конструкции, санитарно-техническое и технологическое оборудование, отметки полов и осей трубопроводов, размерные привязки, диаметры трубопроводов и т.п. должны соответствовать основным комплектам проектной документации.

Трубопроводы, расположенные друг над другом, на фрагментах планов условно изображают параллельными линиями.

5. ДЕТАЛИРОВОЧНЫЕ ЧЕРТЕЖИ УЗЛОВ (БЛОКОВ, ДЕТАЛЕЙ)

5.1. На деталировочных чертежах узлов (блоков, деталей) приводит:

общий вид узла;

деталировочную ведомость;

спецификацию материалов;

Примеры оформления деталировочных чертежей даны в приложениях 5 и 6.

5.2. Общий вид узла выполняют в аксонометрической фронтальной изометрической проекции без масштаба, в одну линию, с соблюдением соразмерности всех элементов.

На общем виде указывают:

габариты узлов;

диаметры;

номера деталей и фасонных частей (для узлов канализации);

элементы соединений и фасонные части;

запорную, регулирующую арматуру и устройства для опорожнения системы и удаления воздуха.

5.3. Деталировочную ведомость узлов отопления и водопровода выполняют в соответствии с формой 1 приложения 7, а узлов канализации - с формой 2 приложения 7.

В графе "Эскиз детали" (форма 1 приложения 7) деталировочной ведомости узлов (блоков, деталей) на эскизе детали указывают:

длину отдельных участков:

привязку и размеры отверстий;

обработку концов делали;

углы гнутья в градусах (на прямых углах градусы не указывают).

Под деталировочной ведомостью указывают общую массу узла. Общий вид несложных узлов отопления и водопровода допускается выполнять в графе "Эскиз детали".

5.4. Спецификацию на узлы отопления и водопровода выполняют по форме 2 ГОСТ 21.104-79 с добавлением графы "Общее количество", где записывают общее количество изделий и материалов на узлы, помещенные в деталировочной ведомости данного листа (форма 4 приложения 3). Спецификацию на узлы канализации не составляют. В графе "Марка, поз." указывают только марки изделий.

Остальные графы заполняют в соответствии с п. 2.5 настоящих ВСН.


Приложение 1

(Форма 1 и приложение ГОСТ 21.103-78)


Приложение 2

Приложение 3

Оформление общих данных монтажных (эскизных) чертежей

Форма 1

Ведомость комплектов монтажных чертежей

Форма 2

Ведомость монтажных чертежей

Форма 3

(Форма 1 ГОСТ 21.104-79)

Сводная спецификация

Форма 4

(Форма 2 ГОСТ 21.104-79)

Сводная спецификация

Форма 5

Комплектовочная ведомость узлов (блоков, деталей)

Приложение 4

Обозначения условные графические

Форма 1

Элементы трубопроводов

Наименование

Обозначение

Стандарт

Обозначения элементов общего назначения

ГОСТ 2.784-70

Трубопровод (общее обозначение)

Соединение трубопроводов

ГОСТ 2.784-70

Перекрещивание трубопроводов (без соединения):

а) скоба перед трубой

б) скоба за трубой

ГОСТ 2.784-70

Примечание. В документации для строительства допускается применять следующее обозначение

 

Соединение элементов трубопроводов разъемное:

фланцевое

ГОСТ 2.784-70

муфтовое резьбовое

Конец трубопровода под разъемное соединение:

фланцевое

ГОСТ 2.784-70

муфтовое резьбовое

Фланцевый конец трубопровода с заглушкой

-

Резьбовой конец трубопровода с заглушкой

-

Детали соединений трубопроводов:

тройники различные

ГОСТ 2.784-70

крестовины различные

Переход, переходник, патрубок переходный:

общее обозначение

ГОСТ 2.784-70

фланцевый

Компенсатор П-образный

ГОСТ 2.784-70

Дроссельная шайба во фланцевом соединении

-

Дроссельная шайба в муфтовом соединении

-

Диафрагма

-

Обозначения элементов, применяемых преимущественно в документации для строительства

Соединение элементов трубопроводов раструбное

ГОСТ 2.784-70

Конец трубопровода раструбный

ГОСТ 2.784-70

Конец трубопровода с раструбной заглушкой

ГОСТ 2.784-70

Переход, переходник, патрубок переходный раструбный

ГОСТ 2.784-70

Тройник переходный:

прямой

ГОСТ 2.784-70

низкий

Крестовина двухплоскостная

ГОСТ 2.784-70

Патрубок компенсационный

ГОСТ 2.784-70

Ревизия

ГОСТ 2.784-70

Муфта:

общее обозначение

ГОСТ 2.784-70

надвижная

Выпуск воздуха (газа) в атмосферу

ГОСТ 2.784-70

Соединение элементов канализации, выполненное на заготовительном предприятии

-

Соединение элементов канализации, выполненное на монтаже

-

Отступ

ГОСТ 2.784-70

Раструбное соединение пластмассового трубопровода

-

Форма 2

Арматура трубопроводная

Наименование

Обозначение

Стандарт

Обозначения арматуры

общего назначения

ГОСТ 2.785-70

Вентиль (клапан) запорный проходной

Вентиль (клапан) регулирующий проходной

ГОСТ 2.785-70

Клапан редукционный.

Примечание. Вершина треугольника должна быть направлена в сторону повышенного давления

ГОСТ 2.785-70

Кран проходной

ГОСТ 2.785-70

Кран трехходовой (общее обозначение)

ГОСТ 2.785-70

Кран двойной регулировки.

Примечание. Упрощенное обозначение допускается применять только в документации для строительства

ГОСТ 2.785-70

Клапан обратный (клапан невозвратный):

проходной

ГОСТ 2.785-70

угловой

Примечание. Движение рабочей среды через клапан должно быть направлено от белого треугольника к черному

Задвижка

ГОСТ 2.785-70

Затвор поворотный

ГОСТ 2.785-70

Клапан приемный с сеткой

ГОСТ 2.785-70

Кран концевой:

общее обозначение

ГОСТ 2.785-70

водоразборный

пожарный

поливочный

писсуарный

Смеситель:

общее обозначение

ГОСТ 2.785-70

с поворотным изливом

с душевой сеткой

с самозапорным краном для умывальника

медицинский локтевой

Регулятор давления

ГОСТ 3463-46

Клапан предохранительный с грузом, угловой, с отводом

ГОСТ 3463-46

Клапан предохранительный с грузом, без отвода

ГОСТ 3463-46

Форма 3

Элементы санитарно-технических устройств

Наименование

Обозначение

Стандарт

Раковина

ГОСТ 2.786-70

Мойка кухонная на одно отделение

ГОСТ 2.786-70

Мойка кухонная на два отделения

ГОСТ 2.786-70

Умывальник

ГОСТ 2.786-70

Умывальник угловой

ГОСТ 2.786-70

Умывальник групповой - корыто

ГОСТ 2.786-70

Ванна обыкновенная

ГОСТ 2.786-70

Ванна сидячая

ГОСТ 2.786-70

Поддон душевой

ГОСТ 2.786-70

Ванна ножная

ГОСТ 2.786-70

Бидэ

ГОСТ 2.786-70

Унитаз

ГОСТ 2.786-70

Водоотделитель (сепаратор)

ГОСТ 3463-46

Водоотводчик (конденсационный горшок)

ГОСТ 3463-46

Грязевик, фильтр

ГОСТ 3463-46

Насос струйный (эжектор, инжектор, элеваторы водоструйный и пароструйный)

ГОСТ 3463-46

Расширитель

ГОСТ 3463-46

Бачок воздушный:

вертикальный

ГОСТ 3463-46

горизонтальный

Бойлер

ГОСТ 3463-46

Насос центробежный

ГОСТ 3463-46

Насос ручной

ГОСТ 3463-46

Термометр

ГОСТ 3463-46

Измеритель давления

ГОСТ 3463-46

Расходомер

ГОСТ 3463-46

Чаша клозетная напольная

ГОСТ 2.786-70

Люфт-клозет

ГОСТ 2.786-70

Бачок сливной

ГОСТ 2.786-70

Писсуар настенный

ГОСТ 2.786-70

Писсуар лотковый

ГОСТ 2.786-70

Писсуар напольный (уринал)

ГОСТ 2.786-70

Слив больничный (видуар)

ГОСТ 2.786-70

Фонтанчик питьевой

ГОСТ 2.786-70

Трап напольный

ГОСТ 2.786-70

Змеевик

План

Разрез

ГОСТ 2.786-70

Труба отопительная гладкая, регистр из гладких труб

ГОСТ 2.786-70

Труба отопительная ребристая, регистр из ребристых труб, конвектор.

Примечание. В обозначении на видах спереди или сбоку, на разрезах и схемах указывают графически действительное количество труб

ГОСТ 2.786-70

Радиатор, панель отопительная

ГОСТ 2.786-70

Форма 4

Условные обозначения обработки концов деталей и узлов из труб

Наименование

Обозначение

Короткая резьба

к.р

Длинная резьба

д.р

Свариваемый конец трубы

с

Форма 5

Нанесение на чертежах размеров и надписей

Наименование

Обозначение

Стандарт

Размерная линия

ГОСТ 2.307-68, ГОСТ 21.105-79

Размер отверстия под диаметр трубы

ГОСТ 2.307-68

Отмотки на разрезах и сечениях

ГОСТ 21.105-79

Уклон

ГОСТ 21.105-79

Деталь № 12

-

Узел № 33

-

Форма 6

Условные обозначения трубопроводов санитарно-технических систем

Наименование

Буквенно-цифровое обозначение

Стандарт

Водопровод

 

 

общее обозначение

В0

ГОСТ 21.106-78

хозяйственно-питьевой

В1

-"-

противопожарный

В2

-"-

производственный:

 

-"-

общее обозначение

В3

-"-

оборотной воды, подающий

В4

-"-

оборотной воды, обратный

В5

-"-

Примечание. В том случае, когда хозяйственно-питьевой или производственный водопровод является одновременно и противопожарным, ему присваивают обозначение хозяйственно-питьевого или производственного, а назначение разъясняют на чертежах

 

 

Канализация

 

 

общее обозначение

К0

-"-

бытовая

К1

-"-

дождевая

К2

-"-

производственная:

общее обозначение

К3

-"-

Теплоотвод

 

 

общее обозначение

Т0

-"-

трубопровод горячей воды для отопления и вентиляции (в том числе кондиционирования воздуха), а также общий для отопления, вентиляции, горячего водоснабжения и технологических процессов:

 

 

подающий

Т1

-"-

обратный

Т2

-"-

трубопровод горячей воды для горячего водоснабжения:

 

 

подающий

Т3

-"-

циркуляционный

Т4

-"-

Трубопровод горячей воды для технологических процессов:

 

 

подающий

Т5

ГОСТ 21.106-78

обратный

Т6

-"-

трубопровод:

 

 

пара (паропровод)

Т7

-"-

конденсата (конденсатопровод)

Т8

-"-

Примечание. Буквенно-цифровые обозначения проставляются в разрывах линий трубопроводов,

например:

Допускается (при необходимости) проставлять буквенно-цифровые обозначения на полках линий-выносок,

например:

Количество проставляемых буквенно-цифровых обозначений на линиях трубопроводов должно быть минимальным, но обеспечивающим понимание чертежа и удобство пользования им.

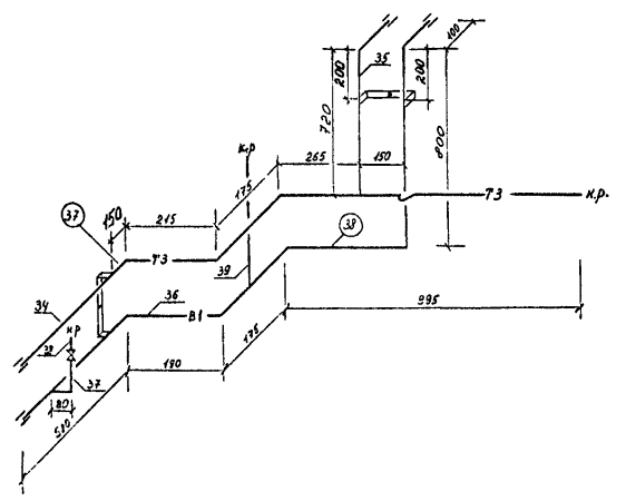
Приложение 5

Пример оформления деталировочного чертежа блока водоснабжения

Спецификация

Марка, поз.

Обозначение

Наименование

Количество на узел

Общее количество

Масса ед., кг

Примечание

37

38

 

ГОСТ 3262-75

Трубы водогазопроводные легкие 15, м

2,66

2,46

5,12

1,16

 

15Б3К

ГОСТ 9086-74

Вентиль муфтовый бронзовый Æ15, шт.

-

1

1

0,36

 

 

ГОСТ 8966-75

Муфта прямая Æ15, шт.

2

2

4

0,065

 

 

 

Крепление трубопроводов (тип 1)

-

-

2

-

 

Деталировочная ведомость

Номер узла

Количество узлов

Номер детали

Эскиз детали

Диаметр, мм

Заготовительная длина, мм

Масса детали, кг

Количество деталей, мм

37

1

34

15

1875

1,16

1

35

15

785

1,16

1

Масса узла 3,2 кг

38

1

36

15

2160

1,16

1

37

15

150

1,16

1

38

15

50

1,16

1

39

15

100

1,16

1

Масса узла 3,3 кг

 

 

 

 

 

1-410-01-ВДУ Заказ 1-205

 

 

 

 

 

 

 

 

 

 

 

 

Альбом унифицированных трубных узлов и деталей систем водоснабжения и канализации жилых зданий

 

 

 

 

 

 

 

 

Санитарно-техническая кабина 1СК-24

Стадия

Лист

Листов

Инженер

 

 

 

М4

19

89

Инженер

 

 

 

Вед. инж.

 

 

 

ВОДОСНАБЖЕНИЕ

Узел 37, узел 38

ММСС СССР

ГЛАВПРОМВЕНТИЛЯЦИЯ

ГПИ ПРОЕКТПРОМВЕНТИЛЯЦИЯ

Гл. спец.

 

 

 

Утверждаю

 

 

 

Приложение 6

Пример оформления деталировочного чертежа этажестояка канализации

Деталировочная ведомость

Номер узла

Количество узлов

Номер трубопровода и фасонной части

Номер детали

Заготовительная длина, мм

Диаметр, мм

Количество трубопроводов (фасонных частей)

Наименование

Масса ед., кг

17

1

100

 

 

100

1

Компенсационный патрубок

9,1

119

 

 

100´100´50

1

Крестовина двухплоскостная в правом исполнении

8,6

2

 

 

100

1

Ревизия

8,0

120

 

750

100

1

Труба чугунная канализационная

10,5

-

1

100

100

1

Труба чугунная канализационная

13,0

Масса узла 49,2 кг

 

 

 

 

 

1-410-01-КДУ Заказ 1-205

 

 

 

 

 

 

 

 

 

 

 

 

Альбом унифицированных трубных узлов и деталей систем водоснабжения и канализации жилых зданий

 

 

 

 

 

 

 

 

Санитарно-техническая кабина 1СК-24

Стадия

Лист

Листов

Ст. техн.

 

 

 

М4

15

43

Инженер

 

 

 

Вед. инж.

 

 

 

Канализация

Узел 17

ММСС СССР

ГЛАВПРОМВЕНТИЛЯЦИЯ

ГПИ ПРОЕКТПРОМВЕНТИЛЯЦИЯ

Гл. специал.

 

 

 

Утверждаю

 

 

 

Приложение 7

Деталировочные ведомости

Форма 1

Узел водоснабжения (отопления)

Форма 2

Узел канализации

СОДЕРЖАНИЕ

1. Общие требования. 1

2. Общие данные. 2

3. Монтажные (эскизные) схемы.. 4

4. Фрагменты планов. 4

5. Деталировочные чертежи узлов (блоков, деталей) 5

Приложение 1 Примеры рамок на чертежах, содержание, расположение и размеры граф основных надписей и дополнительных граф к ним на монтажных чертежах. 6

Приложение 2 Содержание, расположение и размеры граф основных надписей на эскизных чертежах. 7

Приложение 3 Оформление общих данных монтажных (эскизных) чертежей. 7

Форма 1 Ведомость комплектов монтажных чертежей. 7

Форма 2 Ведомость монтажных чертежей. 8

Форма 3 Сводная спецификация. 8

Форма 4 Сводная спецификация. 8

Форма 5 Комплектовочная ведомость узлов (блоков, деталей) 8

Приложение 4 Обозначения условные графические. 9

Форма 1 Элементы трубопроводов. 9

Форма 2 Арматура трубопроводная. 10

Форма 3 Элементы санитарно-технических устройств. 11

Форма 4 Условные обозначения обработки концов деталей и узлов из труб. 12

Форма 5 Нанесение на чертежах размеров и надписей. 12

Форма 6 Условные обозначения трубопроводов санитарно-технических систем.. 12

Приложение 5 Пример оформления деталировочного чертежа блока водоснабжения. 13

Приложение 6 Пример оформления деталировочного чертежа этажестояка канализации. 15

Приложение 7 Деталировочные ведомости. 16

 




Rambler's Top100 Яндекс цитирования
  Copyright © 2008-2026, www.docload.ru