Бесплатная библиотека стандартов и нормативов www.docload.ru

Все документы, размещенные на этом сайте, не являются их официальным изданием и предназначены исключительно для ознакомительных целей.
Электронные копии этих документов могут распространяться без всяких ограничений. Вы можете размещать информацию с этого сайта на любом другом сайте.
Это некоммерческий сайт и здесь не продаются документы. Вы можете скачать их абсолютно бесплатно!
Содержимое сайта не нарушает чьих-либо авторских прав! Человек имеет право на информацию!

 

ГОССТРОЙ РОССИИ

ИНСТРУКЦИЯ
ПО ПОДГОТОВКЕ И РАБОТЕ СИСТЕМ
ХОЗЯЙСТВЕННО-ПИТЬЕВОГО
ВОДОСНАБЖЕНИЯ
В ЧРЕЗВЫЧАЙНЫХ СИТУАЦИЯХ

ВСН ВК4-90

Утверждена председателем
Государственного
комитета РСФСР
по
жилищно-коммунальному хозяйству

МОСКВА 2002

ВВЕДЕНИЕ

В Инструкции рассмотрены вопросы подготовки и работы систем хозяйственно-питьевого водоснабжения в чрезвычайных ситуациях, при которых в военное время произошло заражение водоисточников продуктами ядерного взрыва (ПЯВ), отравляющими веществами (ОВ), бактериальными средствами (БС) и в мирное время - загрязнение воды радиоактивными веществами (РВ) в результате аварий или нарушений штатных режимов работы на радиационно опасных объектах, при вспышке инфекционных заболеваний, а также при авариях на крупных хлорных хозяйствах.

Инструкция составлена на основе обобщения опыта работ, выполненных в рамках действующей Инструкции ВСН ВК4-74, с учетом данных о применении в практике водоснабжения новых методов и средств, опыта ликвидации последствий аварий на радиационно опасных объектах и в крупных хлорных хозяйствах, при вспышке инфекционных заболеваний.

Требования данной Инструкции являются дополнением к СНиП 2.04.02-84 «Водоснабжение. Наружные сети и сооружения».

Инструкция предназначается для эксплуатационного персонала систем хозяйственно-питьевого водоснабжения, специалистов проектных, наладочных и производственных организаций, санитарно-эпидемиологических станций и органов гражданской обороны (ГО).

Инструкция согласована со Штабом Гражданской обороны СССР, Минздравом СССР и Госстроем СССР.

Приложения 2 - 8 и дополнительный список литературы СЛ) изданы отдельно (Воениздат, 1991. Секретно) и рассылаются министерствами и ведомствами всем системам хозяйственно-питьевого водоснабжения, находящимся в их подчинении.

Инструкция разработана Научно-исследовательским институтом коммунального водоснабжения и очистки воды с участием производственного объединения «Росводоканал», Всесоюзного научно-исследовательского института дезинфекции и стерилизации Министерства здравоохранения СССР, Научно-исследовательского института общей и коммунальной гигиены им. А.Н. Сысина Академии медицинских наук СССР и института «Росводоканалпроект». В Инструкции использованы материалы институтов «Союзводоканалпроект» и ЦНИИЭП инженерного оборудования городов Госстроя СССР.

С введением в действие настоящей Инструкции с 1 января 1992 г. утрачивает силу Инструкция ВСН ВК4-74 и сопутствующие ей Рекомендации и Информационное письмо.

Все предложения, замечания и вопросы следует направлять по установленной форме в НИИ коммунального водоснабжения и очистки воды (123371, Москва, Волоколамское шоссе, 87).

1. ИСХОДНЫЕ ДАННЫЕ И ТРЕБОВАНИЯ К УСТРОЙСТВУ И ЭКСПЛУАТАЦИИ СИСТЕМ ХОЗЯЙСТВЕННО-ПИТЬЕВОГО ВОДОСНАБЖЕНИЯ В ЧРЕЗВЫЧАЙНЫХ СИТУАЦИЯХ

1.1. Общие положения

1.1.1. Все требования и технические решения настоящей Инструкции предназначены:

в штатных условиях мирного времени - для обеспечения высокой санитарной надежности и бесперебойной подачи населению доброкачественной питьевой воды;

в чрезвычайных ситуациях (ЧС) заражения водоисточников опасными для жизни и здоровья людей веществами и микроорганизмами (ОЛВ) - для повышения устойчивости работы сооружений систем хозяйственно-питьевого водоснабжения (СХПВ).

1.1.2. Технические решения, содержащиеся в Инструкции, должны быть полностью реализованы, использоваться при штатном режиме эксплуатации СХПВ и обеспечивать быстрый переход на специальные режимы работы в ЧС.

1.1.3. Проектирование и строительство СХПВ должны осуществляться в соответствии с требованиями СНиП 2.04.02-84. «Водоснабжение. Наружные сети и сооружения» и ДСЛ-1. Технические решения, изложенные в настоящей Инструкции, являются обязательным дополнением к СНиП 2.04.02-84. Они должны учитываться при проектировании новых, реконструкции существующих и при эксплуатации действующих СХПВ в ЧС.

1.1.4. В Инструкции рассмотрены задачи повышения технологической устойчивости работы отдельных звеньев СХПВ, т.е. вопросы забора воды из водоисточников, ее очистки и транспортирования питьевой воды к населению.

Примечание. Вопросы физической устойчивости СХПВ в отношении разрушения сооружений, их восстановления и ремонта, маркировки, устройства и эксплуатации убежищ в Инструкции не рассматриваются.

1.1.5. Требования Инструкции распространяются на все СХПВ на территории СССР вне зависимости от их ведомственной подчиненности.

1.1.6. При организации водоснабжения в районах размещения рассредоточиваемого и эвакуируемого населения в местах, не имеющих централизованного водоснабжения, следует пользоваться ГОСТ В 22.1.004-83 «Водоснабжение в районах размещения рассредоточиваемого и эвакуируемого населения. Общие требования» и ДСЛ-2.

1.1.7. Ожидаемые уровни загрязнения поверхностных водоисточников при ядерном ударе могут достигнуть 1·10-4 Ки/л в течение двух суток в зонах, непосредственно примыкающих к районам взрыва. Наиболее вероятный уровень заражения в более поздние сроки и в отдельных зонах следа может составлять от 10-7 до 10-8 Ки/л.

При загрязнении поверхностных водоисточников вследствие аварии на радиационно опасном объекте ожидаемое содержание РВ может достичь п·10-6 Ки/л в течение первой недели. Наиболее вероятное значение загрязнения в течение первого полугодия составит от 10-8 до 10-9 Ки/л.

Уровень загрязнения подземных водоисточников в большинстве случаев не превысит 10-9 Ки/л.

Предполагаемые уровни и продолжительность заражения водоисточников ОВ и БС в военное время даны в приложении 5.

1.1.8. Прогноз о характере и уровне возможного загрязнения водоисточников ОЛВ в результате аварий и нарушения штатных режимов эксплуатации на предприятиях народного хозяйства, применяющих в своей практике эти вещества, и информация о появлении в воде тех или иных ОЛВ должны поступать в СХПВ от организаций Государственной комиссии Кабинета Министров СССР по чрезвычайным ситуациям, Министерства природопользования и охраны окружающей среды СССР, Госкомгидромета СССР, Штаба ГО СССР и Минздрава СССР.

1.1.9. Продолжительность периода ЧС в военное время принимается равной 10 сут, а ЧС в мирное время определяется с учетом местных условий.

1.1.10. Для хозяйственно-питьевого водоснабжения должен использоваться весь наличный ресурс подземных вод. Преимущество должно быть отдано хорошо защищенным подземным водам. Необходимо использовать также хорошо защищенные подземные воды, содержащие природные примеси, удаляемые с помощью апробированных и используемых в практике методов обезжелезивания, обесфторивания, умягчения, удаления сероводорода, метана, микрофлоры*.

* Реализуя указанные требования, надо иметь в виду, что устойчивость СХПВ, использующих подземные воды, всегда выше устойчивости СХПВ, базирующихся на поверхностных водах. Следует учитывать при этом, что себестоимость очистки подземной воды от указанных природных примесей будет всегда меньше себестоимости очистки воды из сильно загрязненных поверхностных водоисточников.

При недостаточном количестве хорошо защищенных подземных вод в соответствии с ГОСТ 2761-84 «Источники централизованного хозяйственно-питьевого водоснабжения. Гигиенические, технические требования и правила выбора» должны использоваться и менее защищенные классы подземных вод:

подрусловые воды;

системы искусственного пополнения запасов подземных вод (СИППВ);

подземные воды, не имеющие перекрывающих водонепроницаемых слоев.

Переход на источники водоснабжения с меньшей санитарной надежностью разрешается только в том случае, если для целей хозяйственно-питьевого водоснабжения использован весь ресурс хорошо защищенных подземных вод, а подведение подземных вод из отдаленных водоисточников связано с чрезмерной затратой материальных и финансовых средств.

Поверхностные воды для СХПВ могут использоваться только в тех случаях, когда исчерпан весь ресурс подземных водоисточников.

Отказ от использования всех наличных ресурсов подземных вод для хозяйственно-питьевого водоснабжения во всех случаях должен быть всесторонне обоснован.

1.1.11. Если для технического водоснабжения используются хорошо защищенные водоисточники, а СХПВ базируются на менее защищенных источниках, то должно быть осуществлено максимально возможное перераспределение подземных вод в пользу хозяйственно-питьевого водоснабжения.

1.2. Нормы недопотребления

1.2.1. Минимальные физиолого-гигиенические нормы обеспечения населения питьевой водой при ее дефиците, вызванном заражением водоисточников или выходом из строя систем водоснабжения, для различных видов водопотребления и режимов водообеспечения регламентируются ГОСТ 22.3.006-87 «Система стандартов Гражданской обороны СССР. Нормы водообеспечения населения» и приведены в приложении 1.

1.2.2. Минимальное количество воды питьевого качества, которое должно подаваться населению в ЧС по централизованным СХПВ или с помощью передвижных средств, определяется из расчета:

31 л на одного человека в сутки;

75 л в сутки на одного пораженного, поступающего на стационарное лечение, включая нужды на питье;

45 л на обмывку одного человека, включая личный состав невоенизированных формирований ГО, работающих в очаге поражения.

1.2.3. При работе СХПВ в ЧС допустимо сокращение объемов водоснабжения отдельных промышленных и коммунальных предприятий в согласованных с исполкомами местных Советов пределах, с тем, чтобы снизить нагрузки на сооружения, работающие по режимам специальной очистки воды (РСОВ) из зараженного источника.

1.3. Требования к качеству питьевой воды

1.3.1. Предельно допустимые концентрации (ПДК) ПЯВ в питьевой воде в военное время даны в приложении 2 и ДСЛ-3. ПДК РВ в питьевой воде в мирное время определяются в соответствии с Нормами радиационной безопасности НРБ-76/87 и зависят от состава РВ. Временный норматив на период ликвидации аварии на радиационно опасном предприятии устанавливается Министерством здравоохранения СССР *.

* На период ликвидации аварии на Чернобыльской АЭС Министерством здравоохранения СССР была установлена временная норма суммарного содержания РВ (ВДУ), равная 10-8 Ки/л, без ограничения срока потребления воды населением.

1.3.2. ПДК ОВ в воде, предназначенной для непосредственного употребления, даны в приложении 3.

1.3.3. Патогенные микроорганизмы и их токсины в питьевой воде не допускаются ни в военное, ни в мирное время.

1.3.4. В ЧС для хозяйственно-питьевых целей допускается использование воды, качество которой соответствует требованиям, изложенным в приложении 4 и ДСЛ-4.

1.3.5. Контроль за качеством питьевой воды и водоисточников проводится по методикам, утвержденным Министерством здравоохранения СССР.

1.4. Основные технические требования к оснащению систем хозяйственно-питьевого водоснабжения и приемам эксплуатации, повышающим их устойчивость

1.4.1. Все элементы СХПВ должны соответствовать следующим требованиям, обеспечивающим их повышенную устойчивость и высокую санитарную надежность:

устья всех водозаборных скважин должны быть загерметизированы;

ряд скважин должен иметь устройства для подключения насосов к передвижным электростанциям, а также патрубки на напорной линии для обеспечения залива передвижных цистерн;

ряд скважин должен быть подсоединен к работе от резервных стационарных источников электроснабжения, не отключаемых при обесточивании других потребителей электроэнергии;

конструкция водозабора поверхностных вод должна исключать подсасывание в оголовки самотечных линий донных и береговых отложений, плавающих на поверхности пленок и мигрирующего по глубине воды планктона, концентрирующего в себе ОЛВ;

все резервуары питьевой воды (РПВ) как наземные, так и подземные должны быть оснащены фильтрами-поглотителями (ФП). Должны быть обеспечены полная герметичность резервуаров, эффективная циркуляция и обмен в них всей массы воды, исключающие отложение осадков и появление обрастаний. РПВ должны быть оснащены устройствами для раздачи воды в передвижную тару и иметь подъезды для автотранспорта;

должны быть обеспечены соответствующие условия для работы систем подачи и распределения воды (СПРВ) при разной производительности головных сооружений. СПРВ должны иметь устройства для отключения отдельных водопотребителей, устройства для раздачи питьевой воды из водоводов и магистральных трубопроводов с ФП в наиболее возвышенных точках, обводные линии у резервуаров, насосных и водоочистных станций, задвижки с дистанционным управлением для регулирования подачи воды по отдельным участкам СПРВ;

реагентные и хлорные хозяйства должны быть подготовлены к работе водоочистных станций (ВС) при заражении воды ОЛВ и к защите воздушной среды от загрязнения при авариях в хлорном хозяйстве;

лаборатории должны быть оснащены всем необходимым и подготовлены к осуществлению контроля за содержанием в воде ОЛВ и к контролю за качеством воды, подаваемой населению;

должен быть сформирован резерв передвижных дизельных электростанций для обеспечения автономного питания насосов водозаборных скважин и автоцистерн для перевозки питьевой воды, которые в штатных условиях работают в СХПВ или в других организациях и должны быть готовы оперативно переключаться на указанные работы при отключении водозаборных сооружений или авариях в СХПВ.

1.4.2. Должна быть составлена схема водоснабжения города, отвечающая требованиям данной Инструкции, с указанием всех действующих объектов (водозаборы, насосные станции, ВС, РПВ, водонапорные башни и др.) при различных режимах работы: в условиях штатной эксплуатации, при отключении в определенной последовательности отдельных водопотребителей - промпредприятий, коммунально-бытовых служб, жилья и др., при снижении производительности СХПВ, при выключении из работы части или всех водозаборов и подключении резервных скважин с указанием мест разбора воды в передвижную тару из РПВ, водоводов и магистралей и др.

1.4.3. Детально должны быть рассмотрены и отработаны:

порядок работы насосных станций и всей СПРВ при сокращении производительности очистных сооружений и возможных авариях на сети, обеспечивающий бесперебойную подачу сокращенного количества воды равномерно всем потребителям, включая режим подачи воды в количествах, соответствующих минимальным санитарно-гигиеническим нормативам;

порядок работы СПРВ при смешанном водоснабжении из поверхностных и подземных водоисточников, при выключении из работы поверхностного водозабора и подключении к СПРВ резервных скважин, принадлежащих промпредприятиям, скважин с некондиционной водой, но отвечающей требованиям приложения 4 и ДСП-4.

1.4.4. В чрезвычайных ситуациях все строительные, ремонтные и другие виды работ на объектах СХПВ должны быть прекращены. На территорию должен допускаться только персонал дежурной смены и привлеченные к работам в ЧС специалисты, в том числе работники территориальных санэпидстанций (СЭС), ГО и других организаций.

2. ОСНОВНЫЕ ТЕХНИЧЕСКИЕ РЕШЕНИЯ ПО ОСНАЩЕНИЮ СИСТЕМ ХОЗЯЙСТВЕННО-ПИТЬЕВОГО ВОДОСНАБЖЕНИЯ СРЕДСТВАМИ, ПОВЫШАЮЩИМИ ИХ УСТОЙЧИВОСТЬ

2.1. Источники водоснабжения

2.1.1. При выборе источников водоснабжения и оценке качества воды в них должны быть детально изучены причины и проанализированы возможные пути их загрязнения в результате нарушения штатных режимов работы и аварий на различных предприятиях народного хозяйства. Исполкомами местных Советов совместно с территориальными органами Министерства природопользования и охраны окружающей среды СССР, территориальными СЭС, бассейновыми водными инспекциями, гидрогеологическими управлениями и органами ГО должны решаться вопросы предотвращения загрязнения водоисточников и их оздоровления, а также приниматься меры по повышению защищенности подземных и поверхностных водоисточников водоснабжения от загрязнения.

2.1.2. Поверхностные водоисточники могут быть использованы только в случае дефицита подземных вод и если качество воды в них соответствует одному из трех классов, указанных в ГОСТ 2761-84. При несоответствии качества воды поверхностных источников ГОСТ 2761-84 или опасности периодического повышения их загрязнения такие водоисточники могут быть использованы только при наличии методов очистки воды, надежность которых подтверждена на месте специальными технологическими и гигиеническими исследованиями и испытаниями.

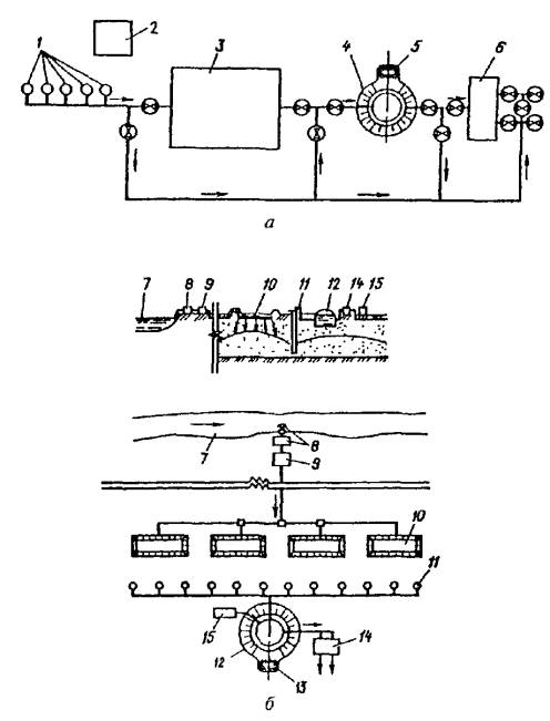
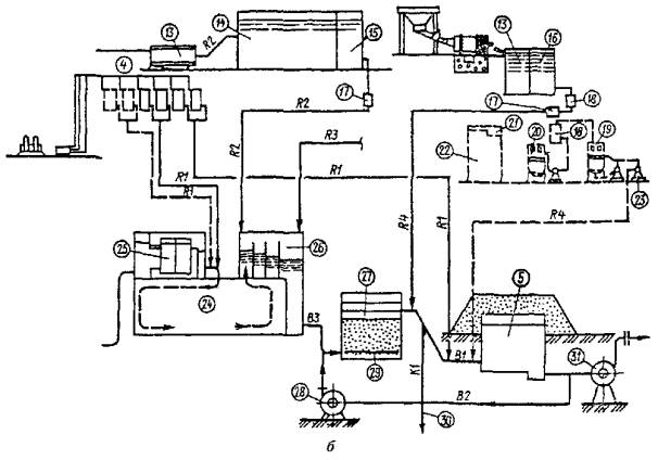
2.1.3. Системы хозяйственно-питьевого водоснабжения должны базироваться не менее чем на двух независимых водоисточниках. На рис. 1 дана принципиальная схема устройства СХПВ. Эти системы должны отвечать следующим общим требованиям:

для надежного обеспечения хозяйственно-питьевого водоснабжения населения должны использоваться в первую очередь все ресурсы подземных вод;

поверхностные водоисточники могут быть использованы только в случае дефицита подземных вод, при этом доля поверхностных водоисточников в общем балансе водопотребления города не должна превышать 50 % общей производительности СХПВ;

в случае угрозы периодического загрязнения поверхностного водоисточника в составе сооружений СХПВ предусматривается применение наливных водохранилищ. Наливные водохранилища рекомендуется применять в СХПВ, имеющих в своем составе ВС, барьерная роль которых недостаточна, а также использующих СИППВ;

каждый пункт раздачи воды в передвижную тару должен обслуживать территорию населенного пункта в радиусе не более 1,5 км;

точки на магистральной сети, в которых измеряется давление с передачей показаний на центральный диспетчерский пункт, должны располагаться на наиболее высоких отметках рельефа территории города.

Рис. 1. Принципиальная схема устройства системы хозяйственно-питьевого водоснабжения

Схема СХПВ должна быть согласована с соответствующими территориальными органами ГО, территориальными СЭС и утверждена исполкомами местных Советов.

2.2. Водозаборы

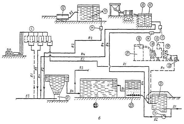
2.2.1. Для СХПВ должны быть привлечены все наличные ресурсы подземных вод, в том числе содержащие природные примеси (железо, фтор, соли жесткости, сероводород, метан и др.), для которых разработаны методы очистки. При недостаточных эксплуатационных запасах подземных вод следует предусматривать возможность их увеличения за счет искусственного пополнения (рис. 2), а также привлечение к использованию отдельных подземных водозаборов, если это экономически обосновано. Использование подземных вод питьевого качества для нужд, не связанных с хозяйственно-питьевым водоснабжением, как правило, не допускается. В ЧС при загрязнении поверхностных источников ОЛВ в СХПВ могут использоваться подземные воды без очистки с повышенным содержанием некоторых природных примесей (приложение 4). Резервные водозаборные скважины в зависимости от местных условий могут быть присоединены непосредственно к городской водопроводной сети, подавать воду прямо в РПВ или в приспособленную для заполнения водой и транспортирования ее к потребителям передвижную тару. Резервные скважины должны быть постоянно задействованы, например, для залива цистерн поливомоечных машин, для подачи воды на технические нужды расположенным вблизи предприятиям или на другие нужды.

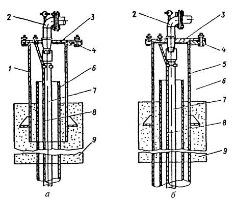
2.2.2. На подземных водозаборах все эксплуатируемые и неэксплуатируемые скважины подлежат герметизации (рис. 3), в том числе и те скважины, которые по качеству воды могут использоваться лишь в чрезвычайных ситуациях (приложение 4). Герметизация должна быть выполнена в соответствии с типовыми решениями (серия 4.901-16. «Герметизированные оголовки трубчатых колодцев». Вып. 1. «Оголовки колодцев, предназначенных для водоснабжения, оборудуемых насосами типа ЭЦВ»). Оголовки выполняются стальными, сварными. Герметизация трубчатого колодца обеспечивается резиновым уплотнительным кольцом. В плитах оголовков предусматриваются сальники для пропуска электрокабелей и отверстие с пробкой для замера уровня воды в трубчатом колодце с помощью уровнемера.

Рис. 2. Принципиальные технологические схемы сооружений

а - при использовании подземных вод; б - при использовании системы искусственного пополнения подземных вод; 1 и 11 - каптажные скважины; 2 - передвижная электростанция; 3 - водоочистная станция; 4 и 12 - резервуар питьевой воды; 5 и 13 - камера фильтров-поглотителей; 6 и 14 - насосная станция 2-го подъема; 7 - поверхностный водоисточник; 8 - водозабор и насосная станция 1-го подъема; 9 - сооружения предварительной водоподготовки; 10 - инфильтрационные бассейны; 15 - хлораторная

При монтаже оголовки замоноличиваются бетоном. Высота фланца опорной плиты над верхом бетонного массива должна быть не менее 500 мм.

Рис. 3. Устройство герметизированных оголовков артскважин

а - без кондуктора; б - с кондуктором; 1 - патрубок устьевой; 2 - патрубок отводной; 3 - плита опорная; 4 - резиновая прокладка; 5 - кондуктор; 6 - обсадная труба; 7 - водоподъемная труба; 8 - электрокабель; 9 - бетонный массив-фундамент

Скважины, оснащенные эрлифтами, должны быть оборудованы погружными насосами. Это исключает попадание в воду загрязнений из наружного воздуха, нагнетаемого в скважины эрлифтами.

2.2.3. Для обеспечения бесперебойного и устойчивого водоснабжения в зависимости от устройства СХПВ, суммарной емкости РПВ, расположения водозаборов и т.п. заблаговременно намечаются водозаборные скважины, которые в случае выхода из строя основного источника энергоснабжения должны подключаться к резервному источнику (рис. 4). Питание скважин, оборудованных погружными насосами, при выходе из строя основного источника электроснабжения должно производиться от передвижной электростанции типа ЭД-100400-РК или ей подобных. Электростанция может работать при температуре от минус 40 до плюс 40 °С, нормальная мощность 100 кВт, напряжение 400 В, продолжительность непрерывной работы при номинальной мощности с дозаправкой топливом и маслом составляет не менее 60 ч. Для электростанции предусматривается навес размером 6´6´4,5 м.

Рис. 4. Схема устройства резервного электроснабжения артскважин

а - план; б - электрическая схема; 1 - резервуар питьевой воды с фильтрами-поглотителями; 2 - колодец для отбора воды в передвижную тару; 3 - площадка для обслуживания артскважины; 4 - водозаборная скважина, намеченная к работе в чрезвычайных ситуациях от временного источника электроснабжения; 5 - кабель; 6 - передвижная электростанция; 7 - подъездная автодорога; 8 - панель выводов передвижной электростанции; 9 - станции правления погружными насосами; 10 - погружные насосы

Подача электроэнергии производится путем подключения передвижной электростанции к существующей, а при выходе ее из строя - с помощью гибкого кабеля КРПТ.

2.2.4 Оголовки водозаборов из поверхностных источников воды должны быть устроены с учетом требований п. 1.4.1 и рис. 5. Для защиты ВС в СПРВ от поступления в них планктона, донных и береговых отложений и плавающих пленок, концентрирующих в себе большое количество ОЛВ и особенно РВ, к устройству водозаборных сооружений предъявляются следующие требования:

Рис. 5. Водозаборы из поверхностных водоисточников

1 - мигрирующий слой планктона; 2 - плавающие пленки; 3 - водоприемные окна с плоскими сетками; 4 - вращающиеся сетки; 5 - наземный павильон; 6 - помещение для электрооборудования; 7 - мост; 8 - береговые отложения 9 - машинный зал; 10 - донные осадки

конструкции оголовков всасывающих линий и водозаборных окон должны исключать подсос в них осадков, отложений, плавающих пленок и т.д.;

водозаборные окна и устья всасывающих линий должны располагаться по высоте в несколько ярусов, а забор воды осуществляется из наиболее чистого слоя воды в источнике, чтобы исключить попадание в них мигрирующего по высоте планктона;

для борьбы с планктоном при большом его содержании в воде источника на водозаборе или на ВС должны устанавливаться микрофильтры;

при высоком содержании плавающей взвеси и планктона целесообразно устраивать вблизи водозабора пневматические завесы.

2.2.5. В целях повышения устойчивости работы СХПВ в периоды заражения или загрязнения источников воды ОЛВ, когда возникает необходимость в выключении из работы водозаборов, следует предусматривать наливные водохранилища, расположенные между водозабором и ВС или СИППВ. Устройство подобных водохранилищ особенно необходимо в случаях, когда СХПВ базируются более чем наполовину на поверхностном водоисточнике.

Объем наливного водохранилища устанавливается с учетом прогнозируемого для данной местности периода заражения или загрязнения водоисточника, но не менее 10-суточного водопотребления населенного пункта коммуникации должны обеспечивать поступление воды от НС 1-го подъема через наливное водохранилище на ВС и иметь обводные линии и переключения.

Необходимый запас воды может быть создан также за счет устройства залива-водохранилища, оборудованного затворами для его отключения от реки на время заражения водоисточника.

2.3. Водоочистные станции

2.3.1. Водоочистные станции, осуществляющие очистку поверхностной воды, качество которой соответствует требованиям ГОСТ 2761-84, должны быть подготовлены и к очистке воды, зараженной ОВ и БС, характеристика которых дана в приложении 5 и ДСЛ-4, а также по режимам специальной очистки воды (РСОВ), приведенным в приложении 6, с использованием коагулянта, хлора и извести и в ДСЛ-5. Для этого:

реагентные цеха по приготовлению и дозированию традиционных для большинства ВС коагулянта и хлора должны обеспечивать ввод в обрабатываемую воду повышенных доз этих реагентов согласно приложению 6;

реагентные цеха ВС, осуществляющие в условиях штатной эксплуатации подщелачивание или противокоррозионную обработку воды известью, должны быть подготовлены для подачи в период ЧС повышенных доз извести согласно приложению 6 или иметь оборудование для хранения и дозирования известкового молока, изготовляемого на местных предприятиях и доставляемого на ВС в передвижной таре;

на складе ВС должно предусматриваться место для хранения необходимого количества указанных реагентов исходя из 10уточной продолжительности ее работы в ЧС военного времени;

возможность работы ВС должна обеспечиваться за счет введения в эксплуатацию всего резерва сооружений, предусмотренного для проведения в штатном режиме работы ремонта оборудования и сооружений, их профилактики и других мероприятий. Это обеспечит необходимое время для контакта ОВ и БС с реагентами и повысит надежность процессов очистки воды;

для частичной дезактивации воды в качестве фильтрующей загрузки должен применяться клиноптилолит, обладающий одновременно хорошей осветляющей способностью и селективной сорбцией ряда РВ и ОЛВ из воды.

На рис. 6 и 7 даны примеры оснащения ВС с одно- и двухступенчатой схемами очистки, позволяющими обеспечить достаточную устойчивость их работы. Порядок использования озонаторных установок и сорбционных фильтров в условиях РСОВ приведен в приложении 6 и ДСЛ-5.

Если в штатном режиме эксплуатации ВС для интенсификации процессов коагуляции и хлопьеобразования и для противокоррозионной обработки воды известь не применяется, необходимо предусмотреть получение и доставку известкового молока на ВС от промышленных и строительных организаций. Для хранения и дозирования известкового молока должны быть выделены емкости и соответствующее оборудование, используемые в обычных условиях для хранения и дозирования коагулянта.

В связи с тем, что известкование воды производится большими дозами, а известковое молоко содержит нерастворимые примеси и вводится в обрабатываемую воду непосредственно перед РПВ, должны быть обеспечены условия для чистки РПВ от осадка и отведения его в сток гидравлическим способом.

В целях исключения контакта персонала ВС с загрязненной загрузкой фильтров и контактными осветлителями рекомендуется при менять трубчатые распределительные и дренажные системы с выходом воды непосредственно в толщу фильтрующего слоя без устройства поддерживающих слоев из гравия или других аналогичных материалов.

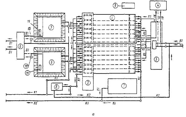
Рис. 6. Схема устройств для приготовления и дозирования реагентов на водоочистных станциях при одноступенной схеме очистки

а - генеральный план; б - принципиальная схема; 1 - блок входных устройств и контактных осветлителей с микрофильтрами; 2 - блок служебных помещений; 3 - реагентное хозяйство; 4 - хлораторная с расходным складом хлора; 5 - резервуары питьевой воды; 6 - насосная станция 2-го подъема; 7 - песковое хозяйство; 8 - сооружение обработки промывной воды; 9 - сооружение обработки осадка; 10 - противорадиационное укрытие; 11 - камеры для отбора воды; 12 - камеры фильтров-поглотителей; 13 - затворный бак коагулянта или извести; 14 - бак мокрого хранения коагулянта; 15 - расходный бак коагулянта; 16 - расходный бак извести с механической мешалкой; 17 - дозирующий агрегат коагулянта или извести; 18 - гидроциклон; 19 - мешалка слабого раствора известкового молока; 20 - мешалка крепкого раствора известкового молока; 21 - емкость для размыва известкового теста; 22 - бак-хранилище известкового теста; 23 - насос-дозатор известкового молока; 24 - контактная камера; 25 - микрофильтры или барабанные сетки; 26 - перегородчатый смеситель; 27 - контактный осветлитель; 28 - насос подачи промывной воды; 29 - безгравийная трубчатая распределительная система; 30 - отвод промывной воды; 31 - насос 2-го подъема

Условные обозначения такие же, как и на рис. 6

Рис. 7. Схема устройств для приготовления и дозирования реагентов на водоочистных станциях при двухступенной схеме очистки

а - генеральный план; б - принципиальная схема; 1 - блок фильтров и отстойников; 2 - блок служебных помещений; 3 - реагентное хозяйство; 4 - хлораторная с расходным складом хлора; 5 - резервуары питьевой воды; 6 - насосная станция 2-го подъема; 7 - песковое хозяйство; 8 - сооружение повторного использования промывных вод; 9 - противорадиационное укрытие; 10 - камеры для отбора воды; 11 - камеры фильтров-поглотителей; 12 - затворный бак коагулянта или извести; 13 - бак мокрого хранения и расходный бак коагулянта или извести; 14 - дозирующий агрегат коагулянта или извести; 15 - гидроциклон; 16 - емкость для размыва известкового теста; 17 - бак-хранилище известкового теста; 18 - мешалка крепкого раствора известкового молока; 19 - мешалка слабого раствора известкового молока; 20 - насос-дозатор; 21 - смесители; 22 - горизонтальные отстойники; 23 - фильтры; 24 - промывной насос

Отвод загрязненных осадков из технологических сооружений и реагентного хозяйства, а также промывных вод должен осуществляться в заранее отведенные места, обозначенные специальными предупредительными знаками, с применением технических средств, исключающих контакт персонала с загрязненной средой.

2.3.2. Водоочистные станции, осуществляющие очистку подземных вод, качество которых отвечает требованиям приложения 4, и находящиеся в зоне воздушного загрязнения ОЛВ, выключаются из работы, а вода из скважин направляется непосредственно в РПВ. Это предотвращает возможное загрязнение воды при контакте ее на очистных сооружениях с токсичными веществами, находящимися в воздухе.

2.4. Резервуары питьевой воды

2.4.1. Водообеспечение населения за счет запасов питьевой воды, создаваемых в РПВ, осуществляется в случаях выключения из эксплуатации головных сооружений СХПВ, при нарушениях в работе ее отдельных элементов, в периоды перевода ВС на режимы специальной очистки воды, при недостаточной подаче питьевой воды из подземных источников водоснабжения и др.

В качестве емкостей для хранения запасов питьевой воды должны использоваться подземные резервуары, резервуары водонапорных башен, водоводы и магистральные трубопроводы систем подачи и распределения воды.

2.4.2. В общем объеме запасов питьевой воды в РПВ должен быть обеспечен неснижаемый запас питьевой воды на трое суток по норме не менее 10 л в сутки на человека для численности населения мирного времени с применением средств консервации воды для продления сроков ее сохранности.

При недостаточном фронте существующих резервуаров должны быть построены дополнительные емкости. Наличие дополнительного количества резервуаров и увеличение их общей вместимости в штатных условиях эксплуатации СХПВ будут существенно способствовать выравниванию режима работы всей системы водоснабжения, сокращению энергозатрат, повышению санитарной надежности процессов очистки и транспортирования воды.

2.4.3. Резервуары питьевой воды должны быть герметичны (рис. 8). Требования и технические решения по герметизации даны в технической документации «Специальные требования к резервуарам хозяйственно-питьевого водоснабжения». Испытания на герметичность РПВ проводятся в соответствии с Временной инструкцией по испытанию резервуаров чистой воды на герметичность.

Герметизация существующих и строящихся РПВ должна быть выполнена за счет омоноличивания стыков сборных элементов перекрытий и сопряжений перекрытий со стенами, устройства специальной гидроизоляции поверхностей резервуара, сокращения до минимума отверстий в перекрытии. Вентиляционные колонки на перекрытии резервуаров должны быть заглушены, за исключением тех, от которых отходят воздуховоды к камерам ФП. На перекрытии РПВ предусматривается установка герметичных люков-лазов.

Внутренние поверхности сборных и монолитных бетонных и железобетонных конструкций РПВ должны быть гладкими, без раковин и пор. Для сборных изделий эта обработка должна осуществляться в заводских условиях.

2.4.4. Резервуары питьевой воды должны быть оборудованы ФП в целях защиты питьевой воды от загрязнений, содержащихся в воздухе, поступающем в резервуары при их эксплуатации. ФП предназначены для очистки воздуха, поступающего в РПВ как в обычных, штатных условиях, так и в ЧС. ФП применяются для дооборудования эксплуатируемых РПВ (рис. 8, а) и вновь проектируемых (рис. 8, б). Проектирование оборудования РПВ ФП должно осуществляться в соответствии с действующими типовыми проектами «Фильтры-поглотители для резервуаров чистой воды емкостью до 20000 м3».

Все РПВ оборудуются устройствами для отбора воды в передвижную тару. Расстояние между пунктами раздачи воды в передвижную тару должно быть не более 1,5 км. Отбор воды осуществляется из отводящего трубопровода в колодцах. К колодцам должен быть организован подъезд размером не менее 12´12 м для автонасоса с цистерной.

Рис. 8. Устройство герметизированных резервуаров питьевой воды с фильтрами-поглотителями и площадками для сбора воды

а - эксплуатируемых резервуаров; б - вновь проектируемых резервуаров; 1 - площадка автонасоса и цистерны; 2 - спускной трубопровод; 3 - герметичный люк-лаз; 4 - подающий трубопровод; 5 - резервуар питьевой воды; 6 - воздуховод; 7 - камера фильтров-поглотителей; 8 - отводящий трубопровод; 9 - патрубок с фланцевой заглушкой; 10 - колодец на отводящем трубопроводе с арматурой; 11 - мокрый колодец с герметичным люком; 12 - аварийный стояк; 13 - стояк для выпуска воздуха; 14 - стояк для впуска воздуха; 15 - фильтр-поглотитель; 16 - камера фильтра-поглотителя; 17 - пожарный гидрант со стендером; 18 - вентиляционные колонки

2.4.5. Для обеспечения необходимого контакта воды с вводимыми в нее реагентами, полного обмена воды по всему объему и исключения образования застойных мест РПВ должны быть оборудованы системой внутренних перегородок, обеспечивающих последовательное движение воды по резервуару от подачи к разбору. В РПВ должны обеспечиваться смыв осадка и удаление его в сток. В резервуарах вместимостью до 2000 м3 смыв осадка осуществляется брандспойтом, шланг которого опускается через люк-лаз; в резервуарах вместимостью 2500 - 20000 м3 на днище вдоль струенаправляющих перегородок монтируется специальный промывочный водопровод, присоединяемый к технологическому водопроводу площадки. Сток промывной воды с осадком к спускному трубопроводу обеспечивается набетонкой днища.

2.4.6. При необходимости длительного хранения воды в РПВ должны быть выполнены следующие дополнительные технические требования по регламенту ее консервации:

осуществлены дополнительная чистка резервуара и его дезинфекция путем заполнения хлорной водой с концентрацией хлора не менее 50 мг/л и обеспечением необходимого контакта воды с ним не менее суток;

после опорожнения резервуар должен заполняться питьевой водой, в которую вводят в соответствующих количествах хлор и аммиак согласно приложению 6 (примечание 3);

завершение процесса консервации должно контролироваться по величине остаточного связанного хлора.

2.4.7. При угрозе отключения головных сооружений СХПВ и необходимости перевода водоснабжения населения из РПВ, водоводов и магистралей СПРВ, на ВС вводят режим консервации всего объема воды и заполняют ею все емкости СХПВ. При этом необходимо поддерживать заполненными все РПВ.

2.4.8. Резервуары питьевой воды на ВС должны иметь систему коммуникаций с запорно-регулирующими устройствами, позволяющими производить попеременное наполнение каждого из резервуаров и самостоятельное подключение каждого из них к насосным агрегатам станции 2-го подъема. Это позволит осуществлять должный контроль за качеством очистки воды в наиболее сложных ЧС как военного, так и мирного времени.

2.4.9. Не реже одного раза в год в условиях штатной эксплуатации должна производиться проверка герметичности резервуаров, их чистка и дезинфекция, проверяться работоспособность ФП, устройств для раздачи воды, всей запорной арматуры, а также оборудования для консервации воды.

2.5. Системы подачи и распределения воды

2.5.1. В каждой организации, эксплуатирующей СХПВ, должна быть схема СПРВ с указанием всех водоводов, магистральных трубопроводов, водопроводной сети, подземных резервуаров, водонапорных башен, насосных станций 2-го подъема и схема с нанесением по зонам расположения колодцев, нумерацией задвижек, управляющих устройств, обеспечивающих отключение или регулирование потоков воды из диспетчерского пункта, и т.д. Схема должна содержать также четкие инструкции диспетчерам и службе сети о порядке их действий в различных ситуациях эксплуатации СПРВ, вплоть до перехода на водообеспечение города путем раздачи воды из резервуаров, водоводов и магистральных трубопроводов в передвижную тару. СПРВ должна находиться всегда в напорном режиме, не допускающем образования вакуума в трубах и подсоса в систему загрязнений извне. Во всех диктующих точках СПРВ должны быть установлены манометры с дистанционной передачей показаний на диспетчерский пункт для контроля за поддержанием необходимого напора в СПРВ, обеспечивающего бесперебойную подачу воды ко всем потребителям.

Схемы полностью или их фрагменты с указаниями о порядке работы при различных режимах должны быть вывешены во всех объектах СХПВ в соответствии с профессиональным назначением.

2.5.2. Для обеспечения бесперебойного водоснабжения число водоводов, подающих воду от головных сооружений к СПРВ города, должно быть не меньше двух.

Транспортирование воды по одному водоводу может быть допущено в исключительных случаях по специальному согласованию с соответствующими территориальными органами ГО и исполкомами местных Советов. При этом необходимы гарантии обеспечения бесперебойного водоснабжения в условиях аварий и повреждений на водоводе, например, за счет дополнительных емкостей РПВ, включения резервных скважин и т.д.

2.5.3. Все магистральные линии и трубопроводы, подводящие воду к основным потребителям, должны быть закольцованы, чтобы гарантировать бесперебойную подачу воды потребителям при авариях, выходе из строя и ремонте отдельных участков сети, для обеспечения постоянной циркуляции воды, предотвращающей образование отложений и обрастаний и их выносы к потребителям.

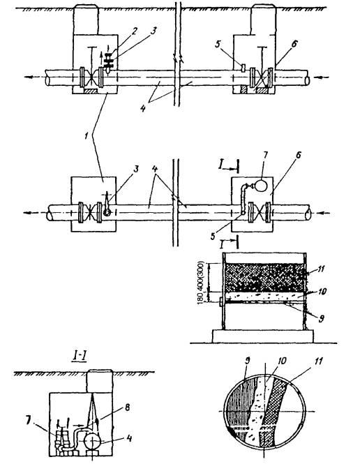
2.5.4. На водоводах и магистральных трубопроводах должны быть оборудованы пункты раздачи питьевой воды в передвижную тару. Пример оборудования пунктов раздачи питьевой воды в передвижную тару приведен на рис. 9. В повышенных точках СПРВ на трубопроводах устанавливаются ФП для очистки атмосферного воздуха, поступающего в трубопроводы во время отбора воды в передвижную тару.

В порядке исключения дополнительные водоразборные пункты могут быть организованы на пожарных гидрантах при условии, что данный участок сети оборудован фильтром-поглотителем.

Количество точек отбора определяется в зависимости от диаметра трубопровода и длины участка, намеченного для отбора воды, т.е. от имеющегося в трубопроводе объема воды. На концах участка должны быть расположены колодцы с задвижками. К колодцу, из которого отбирается вода, должны быть организованы подъезд и площадка для автонасоса с цистерной. Перед отбором воды задвижки должны быть закрыты, а также отключены все имеющиеся присоединения к трубопроводу и аэрационные клапаны. Отбор воды через всасывающий патрубок производится насосами или за счет самоизлива при закачке воздуха через патрубок, установленный на другом конце трубопровода. Впуск воздуха в трубопровод должен производиться только через ФП, выполненный по месту. При определении его расчетных параметров и материала загрузки следует использовать данные, содержащиеся в серии типовых проектов ФП для РПВ.

2.5.5. При СПРВ, питающихся от нескольких различных источников водоснабжения (подземные водоисточники, в том числе подрусловые воды и системы искусственного пополнения подземных вод, озера, реки и др.), должны быть предусмотрены запорно-регулирующие устройства, позволяющие изолировать поступление недоброкачественной воды в общую СПРВ от того или иного источника и в то же время обеспечить равномерное распределение ограниченного количества воды, подаваемой оставшимися в работе водозаборами, между всеми потребителями.

2.5.6. Все сооружения и колодцы должны быть «привязаны» к осям улиц, фундаментам домов и другим неразрушаемым объектам. В колодцах на их стенках или с внутренней стороны крышки должны быть указаны номера колодцев, задвижек или другой арматуры.

Насосные станции, водонапорные башни, резервуары должны иметь обводные линии с запорными устройствами. Два раза в год должна проверяться работоспособность арматуры, производиться ее текущий ремонт.

2.5.7. Ежегодно в СПРВ должен проводиться контроль состояния всех трубопроводов, осуществляться гидропневматическая или гидромеханическая очистка их внутренних поверхностей от обрастаний и отложений. В зависимости от интенсивности обрастаний и отложений устанавливается график очистки труб, с тем, чтобы предотвратить их накопление и случаи залповых выносов к потребителям.

Рис. 9. Устройства для отбора питьевой воды из водоводов и магистральных трубопроводов систем подачи и распределения воды

1 - колодец для отбора воды в пониженных точках сети; 2 - патрубок; 3 - задвижка; 4 - магистральный трубопровод; 5 - впуск воздуха через фильтр-поглотитель; 6 - колодец с фильтром-поглотителем в повышенных точках сети; 7 - фильтр-поглотитель из местных материалов; 8 - воздуховод; 9 - металлическая решетка; 10 - гравийная загрузка; 11 - фильтрующий слой

2.6. Лабораторный контроль за качеством воды

2.6.1. Организация и проведение лабораторного контроля осуществляются в соответствии с Памяткой по организации и проведению контроля за радиоактивностью природной и питьевой воды и радиационным фоном в местах скопления осадков природных и сточных вод, а определение степени заражения воды РВ, ОВ и БС производится в соответствии с методиками, изложенными в Инструкции по количественному определению зарина, зомана, VX и иприта в продовольствии и питьевой воде, Методике экспрессного определения объемной и удельной активности бета-излучающих нуклидов в воде, продуктах питания, продукции растениеводства и животноводства методом «прямого» измерения «толстых проб», в методическом пособии «Бактериологическая разведка и индикация бактериологических (биологических) средств» и в Рекомендациях по организации и проведению лабораторного контроля зараженности радиоактивными, отравляющими веществами и бактериальными средствами пищевых продуктов, продовольственных товаров и воды объектовыми лабораториями министерств и ведомств. Определение других физико-химических показателей проводят по методикам, изложенным в сборнике «Вода питьевая. Методы анализа».

Учитывая мешающее влияние повышенных значений рН и остаточного хлора при проведении анализа воды, прошедшей очистку по РСОВ, пробы исследуемой воды предварительно дехлорируются и нейтрализуются.

Рис 10. Базовая лаборатория для проведения анализов питьевых и сточных вод

2.6.2. Вид возбудителя инфекционных заболеваний устанавливается соответствующей территориальной СЭС. Базовые лаборатории СХПВ и объектовые лаборатории крупных водоочистных станций проводят исследования воды на установленный в СЭС вид возбудителя и должны быть подготовлены к проведению бактериологических анализов на возбудителей чумы, туляремии, бруцеллеза, сибирской язвы, холеры, мелиоидоза и сапа. Исследования проводят с использованием методов экспрессного и ускоренного анализов - метода флюоресцирующих антител (ФА) и реакции непрямой гемагглютинации (РНГА) с учетом следующего:

экспрессный анализ проводится только после механического концентрирования возбудителей из проб воды, которая фильтруется через мембранные фильтры с диаметром пор 0,55 - 0,85 мкм (фильтрующие мембраны «Владипор» марки МФА-МА № 6, 7, 8, Казанского ПО «Тасма» им. В. Куйбышева и др.);

ускоренный анализ осуществляется после предварительного биологического обогащения пробы на соответствующих питательных средах согласно методическому пособию «Бактериологическая разведка и индикация бактериологических (биологических) средств».

2.6.3. Для проведения анализов в целях своевременного обнаружения появления в источнике воды РВ и ОВ и определения содержания в питьевой воде РВ, ОВ и БС базовые и объектовые лаборатории крупных НС согласно Положению о базовой лаборатории для анализа воды водоисточников, питьевых и сточных вод должны иметь специальные лабораторные помещения, укомплектованные всеми необходимыми приборами и специальным оборудованием. На рис. 10 показано размещение специальной лаборатории в рамках базовой лаборатории (БЛ).

Размеры помещения базовой лаборатории, м2

1

Вестибюль

25

2

Тамбур

7,3

3

Коридор

66

4

Тамбур

-

5

Лестничная клетка

17,5

6

Санузлы

6,8

7

Приточная венткамера

60,4

8

Приемные проб

9,8

9

Комната текущего ремонта

17,6

10

Приборные комнаты

74,3

11

Щитовая

9,9

12

Спецлаборатория

41,4

13

Начальник лаборатории

20,7

14

Гардероб уличной одежды

19

15

Подсобное помещение

5,8

16

Кладовые грязной и чистой одежды

6,2

17

Женский гардероб домашней и уличной одежды

17,2

18

Женский гардероб спецодежды

17,4

19

Мужской гардероб домашней и уличной одежды

17,7

20

Мужской гардероб спецодежды

17,4

21

Душевые

27,8

22

Комната дежурного персонала

19,7

23

Комната приема пищи

27

Отделение анализа сточных вод

24

Комната обработки анализов

9,8

25

Химическая лаборатория

27

26

Весовая

9,3

27

Моечная химической лаборатории

8,5

28

Химическая лаборатория

17,7

29

Лаборатория анализа осадка

17,7

30

Комната хранения посуды

17,7

31

Комната хранения реактивов

19,2

32

Гидробиологическая лаборатория

17,7

33

Автоклавная

17,7

34

Моечная и средоварочная

17,7

35

Бактериологическая лаборатория

35,4

36

Люминесцентная

4,1

37

Предбоксник

4,1

38

Бокс

8,9

39

Библиотека

17,7

40

Читальный зал

27

41

Вытяжная венткамера

59,4

Отделение анализа питьевых вод

42

Комната обработки анализов

9,8

43

Химическая лаборатория

27

44

Весовая

9,3

45

Моечная химической лаборатории

8,5

46

Химическая лаборатория

35,4

47

Гидробиологическая лаборатория

16,2

48

Комната хранения реактивов

13,1

49

Вытяжная венткамера

29,8

50

Автоклавная

17,3

51

Моечная и средоварочная

18,1

52

Бактериологическая лаборатория

35,4

53

Люминесцентная

4,1

54

Предбоксник

4,1

55

Бокс

8,9

56

Комната хранения посуды

17,7

57

Комната отдыха

17,7

58

То же

27

59

Подсобное помещение

12,3

60

Тамбур

4,3

61

Тамбур

3,9

62

Вестибюль

11

63

Лестничная клетка

9,2

64

Коридор

10,2

65

Комната шоферов

14

66

Стоянка машин передвижной химической лаборатории

138,2

67

Технический склад

29

68

Стоянка автомашин

38,3

69

Специальное хранилище

23,6

Базовые лаборатории организуются в СХПВ областей, краев и союзных республик. Контроль за содержанием ОЛВ 1-го и 2-го классов опасности ведется в специальных помещениях лабораторного корпуса. На базе химического отделения контролируются химические вещества в исходной и питьевой воде. В бактериологическом отделении контролируется наличие бактериальных загрязнений по виду возбудителя, установленному территориальной СЭС.

Радиоактивные вещества контролируются постоянно на базе спецлаборатории, одновременно определяется радиационный фон на местности. При возрастании содержания РВ в воде проводится специальный радиометрический контроль. Определяется также содержание РВ в осадках отстойников и осветлителей, в загрузке фильтров, на сооружениях по обработке промывных вод и осадков на иловых площадках, а также в других возможных местах скопления РВ. Частота отбора проб устанавливается в зависимости от сложившейся ситуации по согласованию с территориальной СЭС. Дополнительно проводятся анализы на содержание РВ в осадках сточных вод, в том числе и для регистрации и предотвращения в дальнейшем случаев сброса РВ в систему водоотведения.

Проектирование, строительство и оснащение БЛ осуществляется на основании типового проекта «Базовая лаборатория Управления водопроводно-канализационного хозяйства областей, краев и республик».

Водопроводы, не имеющие собственных лабораторий, оснащенных необходимым оборудованием, приборной техникой, а также не имеющие в штате соответствующих специалистов, обслуживаются БЛ.

Пробы воды в эти лаборатории должны доставляться силами передвижного звена БЛ.

2.6.4. На объектах СХПВ должен производиться систематический и надежный контроль за радиоактивностью природной и питьевой воды и радиационным фоном в местах скопления осадков, образующихся при очистке природных вод. Контроль обязан проводиться с учетом требований, изложенных в Памятке по организации и проведению контроля за радиоактивностью природной и питьевой воды и радиационным фоном в местах скопления осадков природных и сточных вод:

радиоактивность определяется в пробах природной и питьевой воды;

радиационный фон измеряется в местах, где производится отбор проб воды на анализ, а именно: на водозаборах, на ВС, при поступлении питьевой воды в СПРВ, на НС и в РПВ, в цехах обработки и складирования осадков, а также в местах скопления осадков, где возможен контакт с ними обслуживающего персонала, в том числе на плоских, ленточных и барабанных сетках, на микрофильтрах, в осадках отстойников, в фильтрующих загрузках и т.д. Радиационный фон должен измеряться также на местности, примыкающей к сооружениям, перед проведением профилактических и ремонтных работ на сооружениях;

определение радиоактивности воды и измерение радиационного фона проводятся один раз в неделю при численности населения до 20 тыс. человек; три раза в неделю при численности населения до 50 тыс. человек; ежедневно при численности населения более 50 тыс. человек.

В случае расположения ВС в зоне влияния радиационно опасных объектов частота контроля должны быть увеличена.

Результаты заносятся в журнал радиационных наблюдений по форме

Дата и время наблюдений

Место отбора пробы и измерения фона

Содержание радиоактивных веществ в воде, Ки/л

Радиационный фон, мкР/ч

Используемые приборы

Примечание

 

 

 

 

 

 

2.6.5. Организация и планы проведения контроля по всем объектам СХПВ должны быть согласованы с исполкомами местных Советов, соответствующими территориальными органами ГО и территориальными СЭС.

2.6.6. Специалисты БЛ и крупных объектных лабораторий не реже одного раза в три года направляются на подготовку и переподготовку соответственно в химико-радиометрические лаборатории территориальных органов ГО и бактериологические лаборатории территориальных СЭС.

Систематически в течение года специалистами СХПВ с участием специалистов территориальных СЭС и территориальных органов ГО должны проводиться проверки уровня подготовки персонала лабораторий к выполнению анализов на присутствие в воде ОЛВ с использованием имитаторов, меченых проб и т.д.

3. РЕЖИМЫ РАБОТЫ ВОДООЧИСТНЫХ СТАНЦИЙ И ПОРЯДОК ЭКСПЛУАТАЦИИ СИСТЕМ ХОЗЯЙСТВЕННО-ПИТЬЕВОГО ВОДОСНАБЖЕНИЯ В ЧРЕЗВЫЧАЙНЫХ СИТУАЦИЯХ

3.1. Общие положения

3.1.1. Режимы специальной очистки воды устанавливаются в зависимости от вида заражающего (загрязняющего) водоисточник фактора. Оборудованные соответствующим образом существующие ВС, используя рекомендуемые и данной Инструкции РСОВ, могут обеспечить требуемую степень обезвреживания воды от ОВ и полное обеззараживание воды от БС.

3.1.2. Существующие ВС в штатных условиях эксплуатации могут обеспечить снижение радиоактивности воды примерно в 10 раз. Однако ряд принципиальных технических вопросов, касающихся обеспечения надежной эксплуатации ВС, остаются пока нерешенными. В таблице приводятся примерные рекомендации по неотложным решениям, которые должны приниматься на ВС и в системах искусственного пополнения подземных вод при разных уровнях заражения водоисточника РВ и мощности дозы облучения. В данной Инструкции регламентируется порядок работы водоочистных станций (ПРВС), обеспечивающий защиту персонала от облучения.

Таблица

Мощность дозы излучения на территории и сооружениях, содержание РВ в водоисточнике и соответствующие им неотложные решения, которые должны приниматься на ВС и СИППВ

Мощность дозы на территории и сооружениях, Р/ч

Содержание РВ в водоисточнике, Ки/л

Радиационная обстановка на территории и сооружениях

Неотложные решения

Условия эксплуатации СИППВ

Условия эксплуатации ВС с поверхностными водоисточниками

3 - 10

n·10-7

Чрезвычайно опасная

Немедленное укрытие персонала в убежищах и противорадиационных укрытиях

Прекращаются подпитка и обслуживание всех сооружений. Продолжается подача питьевой воды из каптажных сооружений. Радиометрический контроль производится при наличии пробоотборных кранов внутри убежища (противорадиационного укрытия)

Водоочистная станция выключается из работы. Подача питьевой воды производится из резервуаров или из подземных водоисточников

1

n·10-8

Опасная

Резкое ограничение пребывания персонала вне убежищ и укрытий. Постоянный радиационный контроль с расчетом суммарных доз облучения и времени пребывания персонала на открытой местности

Восстанавливается подпитка инфильтрационных бассейнов и продолжается подача питьевой воды из каптажных сооружений под строгим радиометрическим контролем

Интенсифицируется очистка воды в стадиях фильтрации. Подача питьевой воды осуществляется при жестком радиометрическом контроле в соответствии с временными нормативами на содержание РВ в питьевой воде

0,1

n·10-9

Умеренно опасная

Осуществляется постоянный радиационный и радиометрический контроль

Эксплуатация бассейна производится в обычном режиме

Контроль за радиационным фоном на территории. Контроль за содержанием РВ в источнике пополнения и питьевой воде

Эксплуатация станции ведется в обычном режиме. Осуществляется контроль за радиационным фоном на территории и сооружениях ВС и в местах скопления радиоактивных концентратов. Ведется контроль за содержанием РВ в воде

0,025

n·10-10

Слабый уровень радиации

То же

То же

То же

3.2. Режимы специальной очистки воды от отравляющих веществ и бактериальных средств

3.2.1. Режимы специальной очистки воды приведены в приложении 6 и ДСЛ-5. РСОВ устанавливаются в зависимости от вида заражения, состава сооружений и отличаются друг от друга дозами хлора, вводимого в обрабатываемую воду, концентрациями остаточного хлора в очищенной воде, временем контакта воды с хлором, значениями рН, регулируемыми за счет введения в смеситель станции коагулянта, величинами рН после введения извести в очищенную воду перед РПВ и временем контакта воды с известью в них. Указанные режимы предусматривают применение кислых коагулянтов (сернокислого алюминия, хлорного железа) и извести, причем использование других подщелачивающих реагентов недопустимо по органолептическому признаку. Наряду с газообразным хлором для РСОВ могут использоваться нейтральный гипохлорит кальция, электролитический гипохлорит натрия, хлорная известь и другие хлорсодержащие вещества, разрешенные Министерством здравоохранения СССР к использованию при очистке воды для питьевых целей.

3.2.2. Инструкцией предусматривается к применению восемь РСОВ (приложение 6):

режим 1 - универсальный, обеспечивающий очистку воды, зараженной одновременно ОВ и БС. Этот режим должен применяться в случаях, когда есть подозрение, что водоисточник заражен (загрязнен) как ОВ, так и БС, а характер заражения еще не выяснен;

режимы 2 - 8 - применяются при очистке воды от отдельных видов ОВ и БС.

3.2.3. Переход на любой из восьми режимов связан практически только с изменением доз обычных реагентов и времени контакта их с обрабатываемой водой. Продолжительность подготовки к переводу ВС на РСОВ должна быть не более 12 ч. Продолжительность собственно перевода сооружений ВС на работу по РСОВ должна быть не более 6 ч.

3.2.4. Оперативный контроль за очисткой воды от ОВ и БС по РСОВ должен осуществляться по значению остаточного хлора и рН очищенной воды и по продолжительности контакта обрабатываемой воды с хлором и известью (приложение 6).

Сброс очищенной воды в производственную канализацию может быть прекращен и ВС введена в эксплуатацию по принятому РСОВ после получения последовательно трех анализов воды, подтверждающих ее соответствие требованиям, предъявляемым к питьевой воде в ЧС. Введение в эксплуатацию ВС по РСОВ должно быть согласовано с исполкомами местных Советов, соответствующими территориальными органами ГО и территориальными СЭС.

3.2.5. Оборудование реагентных цехов, в том числе хлораторных, складов, затворных и расходных баков, дозирующих устройств, коммуникаций для подведения растворов реагентов к месту их ввода в обрабатываемую воду, должно быть рассчитано на эксплуатацию ВС в ЧС в течение не менее 10 сут. В период ЧС реагентные цеха должны работать на форсированном режиме с использованием всех резервных емкостей и дозирующего оборудования, предусмотренных для работы в мирное время. В случаях если на отдельных ВС известь в мирное время не используется, должно быть предусмотрено получение известкового молока в объеме его потребности на одном из местных предприятий.

Осадок карбоната кальция и магния, образующийся в результате подщелачивания воды известью в РПВ, должен периодически удаляться за пределы ВС.

3.2.6. При остаточном хлоре в концентрации до 20 мг/л дехлорирование не производится. При таком значении остаточного хлора обеспечивается эпидемическая устойчивость транспортирования воды, особенно при разветвленной сети и малом водоразборе. Для улучшения органолептических свойств воды рекомендуется производить ее известкование перед РПВ с доведением рН до 9. При РСОВ № 1 и 3 (приложение 6) попутно достигается и полный дехлорирующий эффект.

По согласованию с территориальными СЭС допускается подача воды в сеть с остаточным хлором в концентрации 20 - 45 мг/л при условии ее дехлорирования непосредственно потребителями путем кипячения в течение 30 мин. При наличии технической возможности производится централизованное дехлорирование воды на ВС сернистым газом из расчета 0,9 мг на каждый миллиграмм остаточного хлора или тиосульфатом натрия в отношении с остаточным хлором 1:3,5, но не более 100 мг чистого тиосульфата натрия на 1 л дехлорируемой воды.

3.2.7. Регенерация активного угля должна производиться 4 - 5 %ым раствором соды или насыщенным раствором очищенного известкового молока. Для этого фильтры заполняются этими растворами и выдерживаются не менее 6 ч. Использованный раствор сливается в отдельную промежуточную емкость и может быть применен повторно.

3.2.8. Хранение хлора и аммиака, являющихся сильнодействующими ядовитыми веществами (СДЯВ), должно отвечать требованиям, изложенным в Правилах безопасности для производства, хранения и транспортирования хлора и в Типовой инструкции дежурному диспетчеру по выявлению химического заражения и оповещению рабочих, служащих и населения.

Хлораторные, построенные по типовым проектам, действовавшим до 1984 г., должны быть реконструированы в соответствии с Проектными решениями к типовым проектам станций очистки воды. Хлорное хозяйство. Интенсификация работы хлораторных производительностью от 2 до 50 кг хлора в час. Типовые проекты от 907-07-7.84 до 901-07-12.84. В них предусматривается ряд мер, обеспечивающих надежность и безопасность работы хлораторных. Так, ликвидация аварий контейнеров и возникновения загазованности осуществляется за счет подачи из специального бака в скрубберы нейтрализующего раствора. Для обезвреживания вентиляционного воздуха перед выбросом его в атмосферу в помещении склада устанавливаются скрубберы с насадкой из керамических колец. Отвод продуктов продувки и переливов предусмотрен в специальный резервуар под уровень нейтрализующего раствора. Устройство хлораторной приведено на рис. 11. Излишние запасы реагентов на ВС не допускаются, так как они являются источниками опасного загрязнения атмосферы. Для увеличения производительности хлораторных в ЧС на свободных площадях склада размещаются дополнительные контейнеры или баллоны с жидким хлором, а в хлордозаторной - дополнительные испарители и хлораторы или производится замена их более мощными (типа ЛК-10, ЛК-20).

3.2.9. Осадки и промывные воды, образующиеся при применении РСОВ, должны отводиться на иловые площадки. Учитывая возможность присутствия в осадках остаточного бактериологического заражения, на их границах должны быть установлены предупреждающие знаки. Отвод участков под иловые площадки должен быть согласован с соответствующей территориальной СЭС. Допускается использовать также илонакопители или специально отведенные непроточные водоемы.

В военное время, а также в исключительных случаях в мирное время при согласовании с исполкомами местных Советов и с соответствующей территориальной СЭС осадки и промывные воды могут сбрасываться в проточные водоемы при условии обеспечения достаточного разбавления.

Рис. 11. Устройство хлораторной с повышенной надежностью и безопасностью работы

1 - насосная; 2 - хлордозаторная; 3 - тамбур хлордозаторной; 4 - венткамера приточная; 5 - венткамера вытяжная; 6 - комната дежурного; 7 - санузел; 8 - склад контейнеров; 9 - вестибюль; 10 - тамбур; 11 - контейнеры с хлором; 12 - скруббер; 13 - резервуар с нейтрализующим раствором; 14 - фильтр; 15 - грязевик; 16 - баллон с азотом; 17 - испаритель хлора; 18 - хлоратор

3.3. Порядок работы водоочистных станций при загрязнении воды радиоактивными веществами

3.3.1. При условиях загрязнения РВ территории водоочистной станции и водоисточника, не превышающего временно допустимые уровни (ВДУ), устанавливаемые Министерством здравоохранения СССР, порядок работы ВС не меняется.

3.3.2. При неизвестном составе РВ и возрастании их суммарного содержания в источнике воды до ВДУ в ЧС мирного времени в результате аварий на радиационно опасных объектах и до 2·10-6 Ки/л в ЧС военного времени ВС осуществляют работу, соблюдая следующие требования:

проводится жесткий, строго регламентированный контроль за содержанием РВ в водоисточнике и в питьевой воде;

осуществляется постоянный индивидуальный радиационный контроль доз, накапливаемых обслуживающим персоналом, особенно лицами, работающими в местах скопления радиоактивных шламов;

радиоактивные концентраты удаляются из сооружений в специально отведенные места.

3.3.3. Водоочистные станции должны выключаться из работы при достижении суммарной концентрации РВ в источнике воды более ВДУ в мирное время в результате аварий на радиационно опасных объектов и 2·10-4 Ки/л в ЧС военного времени. Водоснабжение городов в этот период должно осуществляться за счет запасов питьевой воды в РПВ и в трубопроводах СПРВ и за счет подземных водоисточников. В ЧС допускается использование подземных вод, не полностью отвечающих требованиям ГОСТ 2874-82 «Вода питьевая» (приложение 4 ДСЛ-4).

Для повышения барьерной роли ВС при заражении источника воды РВ должны осуществляться следующие мероприятия:

для сокращения поступления РВ на ВС с планктоном, взвешенными частицами и другими примесями водозаборы должны отвечать требованиям, изложенным в п. 2.2.3. Снижение концентрации планктона, поступающего на ВС, будет также способствовать повышению санитарной надежности работы СХПВ в мирное время, в том числе будут сдерживаться процессы биологического обрастания трубопроводов СПРВ, предотвращаться ухудшение органолептических свойств воды в результате отмирания планктона, снижаться расход реагентов и т.д.;

вместо обычных инертных фильтрующих загрузок (кварцевого песка, керамзита и др.) должны применяться фильтрующие загрузки (клиноптилолит, активированный уголь), обладающие одновременно осветляющими и сорбционными свойствами;

на крупных ВС должны устраиваться опытные установки или выделяться специальные линии на действующих производственных сооружениях для проведения технологических испытаний по частичной дезактивации воды, содержащей РВ больше, чем ВДУ, с применением на стадии коагуляции порошкообразных природных сорбентов (клиноптилолита, бетонита, вермикулита и др.) дозами до 200 мг/л с добавлением извести и ПАА. Одновременно должны отрабатываться пригодные по местным условиям приемы эвакуации и захоронения радиоактивных осадков и насыщенных РВ фильтрующих материалов. В ходе этих работ должны отрабатываться также все требования радиационной безопасности согласно Методическим указаниям по выбору безопасных режимов деятельности личного состава учреждений МС ГО в зонах радиоактивного загрязнения. При проведении указанных технологических испытаний рекомендуется использовать результаты исследований, проведенных в этом направлении Институтом ГЕОХИ им. Вернадского АН СССР, Институтом коллоидной химии и химии воды им. Думанского АН УССР, НИИКВОВ АКХ им. Памфилова, ВНИИЖТ МПС СССР и другими организациями.

Примечание. Проведение указанных испытаний и исследований на местах необходимо для отработки специфических технологических режимов очистки воды не только от РВ, но и от разнообразных классов ОЛВ, загрязняющих водоисточники. Эти режимы должны приниматься комиссиями, организуемыми исполкомами местных Советов, куда должны входить представители соответствующих территориальных организаций ГО и территориальных СЭС.

3.3.4. Отвод радиоактивных осадков из отстойников и осветлителей и осадков от промывных вод фильтров и контактных осветлителей в ЧС мирного времени должен производиться за пределы ВС. На границе иловых площадок на бетонном или глиняном основании или в других местах складирования и захоронения радиоактивных отходов должны устанавливаться знаки радиационной опасности.

В ЧС военного времени возможен сброс радиоактивных осадков и промывных вод в водоемы при условии, что концентрация РВ в водоеме после сброса и смешения их с водой не будет превышать ПДК военного времени. При этом должно быть получено согласование соответствующей территориальной СЭС. В тех случаях, когда сброс радиоактивных осадков и промывных вод может привести к концентрации РВ в водоеме выше ПДК военного времени, должны предусматриваться места их захоронения (иловые площадки, илонакопители, естественные впадины или искусственные выработки). Если ожидаемые уровни заражения этих территорий будут значительно выше общего внешнего радиационного фона, на их границах должны быть установлены знаки, предупреждающие о радиационной опасности.

3.4. Режим работы систем искусственного пополнения подземных вод при загрязнении поверхностного водоисточника радиоактивными веществами

3.4.1. Эксплуатация СИППВ допускается при следующем содержании РВ в источнике пополнения:

при авариях на радиационно опасных предприятиях в мирное время - не более чем в 10 раз выше ВДУ;

в условиях военного времени - не более 10-5 Ки/л.

При превышении этих значений пополнение инфильтрационных бассейнов должно прекращаться и они выключаются из работы.

3.4.2. Для повышения устойчивости работы фильтрующий слой и основании инфильтрационного бассейна должен выполняться из зернистого природного сорбента - клиноптилолита.

3.4.3. Расстояние от инфильтрационных бассейнов до каптажных скважин должно быть не менее 30 м. По ходу воды от инфильтрационных бассейнов до каптажных скважин через каждые 15 - 20 м должны быть сделаны наблюдательные скважины для контроля за качеством воды.

3.4.4. Фильтроцикл работы бассейна должен продолжаться до достижения предельной потери напора в вертикальном фильтрующем слое или до момента, когда концентрация РВ в поверхностной биологически активной пленке и в верхнем 5-сантиметровом слое загрузки превысит критическое значение - возникает опасность облучения персонала, проводящего механическую и ручную чистку бассейна.

3.4.5. Выбор места захоронения насыщенной РВ биологически активной пленки и верхнего слоя загрузки производится в соответствии с указаниями Санитарных правил обращения с радиоактивными отходами СПОРО-85 по согласованию с соответствующими территориальными органами ГО и с территориальными СЭС. В случае если радиоактивность биологически активного слоя достигла уровня, превышающего ВДУ, т.е. исключающего проведение работ по его сбору и удалению к местам захоронения, бассейн должен быть заполнен глиной, утрамбован и засеян травой. Бассейн по периметру должен огораживаться, а по его границам устанавливаться знаки радиационной опасности. Радиационный фон на площадке допускается в пределах естественного (6 - 60 мкР/ч).

3.4.6. Отбор проб воды осуществляется из водоема, откуда производится пополнение инфильтрационного бассейна, наблюдательных скважин и из сборного РПВ перед подачей воды в СПРВ. Места и частота отбора проб воды должны быть согласованы с территориальной СЭС.

3.4.7. Радиационный фон должен определяться в следующих местаx: на территории СИППВ, в районе водозабора, инфильтрационном бассейне, районе каптажных скважин, служебных помещениях. С учетом полученных данных рассчитывается режим работы персонала, с тем чтобы общее облучение не превышало ВДУ.

3.4.8. Учитывая, что при ядерном ударе и авариях на радиационно опасных предприятиях радиоактивность воды в водоеме в течение первых двух - трех дней снижается примерно в 100 раз, должна предусматриваться возможность прекращения на это время подачи воды в инфильтрационные бассейны из источников пополнения. Забор питьевой воды каптажными скважинами и подача ее в СПРВ в этот период должна осуществляться за счет запасов воды, накапливающихся в процессе пополнения в подземных слоях в зоне СИППВ.

3.5. Ликвидация загрязнения систем хозяйственно-питьевого водоснабжения

3.5.1. После получения распоряжений от начальника ГО объекта о переводе СХПВ на штатный режим эксплуатации в целях предотвращения вторичного загрязнения воды и обеспечения безопасности труда работающих должна быть осуществлена обработка внутренних и наружных поверхностей всех сооружений и оборудования, входящих в состав СХПВ, и в первую очередь на ВС (ДСЛ-6).

Для обработки используют щелочные вещества (известь, соду, водный раствор аммиака, едкий натр), дезинфицирующие вещества (хлорную известь, нейтральный гипохлорит натрия, жидкий хлор) и моющие средства (ОП-7, ОП-10, смесь сульфанола с тринатрийфосфатом). Должен иметься, сохраняться и заменяться периодически запас дезактивирующих, дегазирующих и дезинфицирующих средств из расчета возможного последовательного двукратного заражения источника).

3.5.2. Обработка внутренних поверхностей сооружений ВС должна производиться в определенной последовательности. Если ВС работала в условиях заражения источника несколькими видами ОЛВ, должен использоваться комплексный режим обработки сооружений. Если же вода была заражена каким-либо одним видом ОЛВ, то для обработки сооружений должна использоваться часть указанных средств. Режимы, дозировка реагентов, продолжительность контакта реагентов с очищенными поверхностями и другие данные приведены в приложении 8 и в ДСЛ-6.

При комплексном режиме обработки сооружений ВС последовательность работ должна быть следующей:

отключают НС 1-го подъема;

на ВС прекращают подачу в воду всех реагентов;

опорожняют все сооружения;

осадки из отстойников и осветлителей перекачивают на иловые площадки, в места складирования и захоронения;

таким же образом отводят осадки, выделенные из промывных вод фильтров и контактных осветлителей;

в растворных и расходных баках реагентного хозяйства приготовляют концентрированные щелочные растворы, которыми заполняют все коммуникации и сооружения ВС. После заданного времени контакта щелочных реагентов с зараженными поверхностями сооружений отработанные растворы сбрасывают в канализацию, а образовавшиеся осадки перекачивают на иловые площадки;

все коммуникации и сооружения заполняют хлорированной водой и после соответствующего контакта воду сбрасывают в канализацию, а образовавшиеся осадки перекачивают на иловые площадки.

Обработка наружных поверхностей сооружений и оборудования должна производиться с помощью специальных веществ, указанных в приложении 8 и в ДСЛ-6, которые в виде кашицы, суспензии или водного раствора наносятся на поверхности вручную с помощью простейших механических средств (капроновых кистей и др.). После контакта поверхности промывают. Промывную воду сбрасывают в производственную канализацию.

После этого внутренние и наружные поверхности всех сооружений и оборудования должны быть тщательно промыты струей воды из брандспойта. Работа ведется в специальной одежде с соблюдением требований безопасности.

3.5.3. В процессе обработки должна контролироваться зараженность поверхностей сооружений, смывов с поверхностей и промывных вод. Обработка считается достаточной, если:

остаточные загрязнения поверхностей не создают уровней облучения, превышающих предельно допустимые, установленные Министерством здравоохранения СССР (приложение 7);

содержание РВ в промывных водах не превышает ВДУ в питьевой воде, устанавливаемых Министерством здравоохранения СССР в каждом конкретном случае (приложение 2);

содержание ОВ в промывных водах и смывах с поверхностей не превышает ПДК в питьевой воде, установленные Министерством здравоохранения СССР (приложение 3);

промывные воды и смывы с поверхностей не содержат патогенных микроорганизмов.

3.5.4. После завершения всех указанных работ должны быть включены агрегаты НС 1-го подъема, заполнены все сооружения, включено в работу реагентное хозяйство, в воду введены оптимальные дозы реагентов и осуществлен двукратный обмен воды в сооружениях ВС. Фильтровальные сооружения при этом должны быть дважды промыты по обычной схеме.

В зависимости от состава, типа и производительности сооружений двукратный водообмен на ВС должен быть произведен в течение 8 - 12 ч.

По получении результатов анализов в пробах воды на наличие ОЛВ, удовлетворяющих требованиям к качеству питьевой воды по разд. 1.3 настоящей Инструкции, с разрешения начальника ГО объекта и по согласованию с исполкомом местного Совета, соответствующим территориальным органом ГО и территориальной СЭС ВС вводится в штатную эксплуатацию. Доза хлора на период ввода всей системы СПРВ в работу должна назначаться из расчета остаточного хлора в сети, но не менее 5 мг/л. При переходе на штатный режим очистки воды в течение недели должен проводиться периодический контроль за содержанием ОЛВ в питьевой воде.

3.5.5. После восстановления штатного режима эксплуатации головных сооружений должна производиться последовательная обработка всех трубопроводов СПРВ. Работы должны быть начаты с участков, где были зарегистрированы те или иные нарушения в период ЧС (аварии, опорожнения трубопроводов и т.д.). В этих случаях должно быть произведено заполнение трубопроводов хлорной водой с содержанием активного хлора 50 - 100 мг/л при времени контакта соответственно от 24 до 6 ч. После этого трубопроводы должны быть подвергнуты гидропневматической промывке или гидромеханической очистке, а в заключение - прохлорированы.

3.5.6. Обработка сооружений, оборудования и прилегающих территорий должна производиться силами невоенизированных формирований ГО объекта в такой последовательности:

1-я очередь - обработка территории, проездов и проходов к сооружениям и служебным помещениям;

2-я очередь - обработка наружных поверхностей сооружений;

3-я очередь - обработка внутренних поверхностей сооружений, оборудования, помещений.

3.6. Подготовка персонала систем хозяйственно-питьевого водоснабжения к работе в чрезвычайных ситуациях

3.6.1. Весь производственный персонал и персонал лабораторий СХПВ должен систематически проходить подготовку к работе в ЧС заражения воды ОЛВ, в том числе:

сдавать специальный технический минимум, составленный на основе данной Инструкции с учетом местных условий;

знать и строго соблюдать требования безопасности и правила противоэпидемиологического режима при работе с водой, зараженной ОЛВ;

уметь пользоваться специальной защитной одеждой, средствами индивидуальной защиты и оказывать первую медицинскую помощь пораженным ОЛВ.

3.6.2. Ежегодно на головных сооружениях СХПВ, включающих водозаборы и ВС, должны проводиться учения с кратковременным (10 - 12 ч) применением режимов специальной очистки воды при работе водоочистных станций без практического заражения воды ОЛВ. Эффективность очистки воды оценивается по косвенным показателям (расход воды на станции, дозы реагентов, рН, остаточный хлор, время контакта в соответствии с требованиями РСОВ), при которых обеспечиваемся также очистка воды (приложение 6), и по показателям ГОСТ 2874-82. Испытания должны проводиться на линии выделенных сооружений, включая водозаборы, ВС и РПВ без подачи воды в системы подачи и распределения воды.

При подготовке к учениям должна быть проверена герметичность всех запорных устройств на трубопроводах, соединяющих сооружения станции, работающие по штатному режиму, с сооружениями, в которых будет осуществляться обработка воды по спецрежиму. Особенно должно быть обращено внимание на линии, соединяющие трубопроводы с РПВ.

После подготовки выделенной линии к испытаниям она должна быть промыта, затем:

определено требуемое количество хлора, коагулянта, извести, флокулянта для проведения испытаний и уточнен наличный запас реагентов;

рассчитаны расходы реагентов для хлорирования, коагулирования, известкования, для флокуляции исходя из производительности ВС с учетом крепости (концентрации) растворов реагентов;

опробованы возможности дозаторов на введение необходимых доз реагентов;

проведено в лаборатории пробное коагулирование воды и установлены оптимальные дозы коагулянта, обеспечивающие одновременное получение необходимого значения рН воды;

проверена однородность известкового молока при принятом режиме пневматического или механического перемешивания.

После пуска выделенных сооружений в работу должен быть организован контроль за их работой по косвенным показателям (рН, остаточный хлор, время контакта), при которых обеспечивается очистка воды от ОВ и БС, а также по общим показателям ГОСТ 2874-82.

Работы должны проводиться с соблюдением требований безопасности, включая использование средств индивидуальной защиты.

4. ВЗАИМОДЕЙСТВИЕ СЛУЖБ И ПОДРАЗДЕЛЕНИЙ СИСТЕМ ХОЗЯЙСТВЕННО-ПИТЬЕВОГО ВОДОСНАБЖЕНИЯ С ОРГАНИЗАЦИЯМИ, УЧАСТВУЮЩИМИ И ОТВЕЧАЮЩИМИ ЗА ИХ РАБОТУ В ЧРЕЗВЫЧАЙНЫХ СИТУАЦИЯХ

4.1. Общие положения

4.1.1. Все методы и средства, предусмотренные в данной Инструкции, должны использоваться и в мирное время для обеспечения санитарной надежности работы СХПВ в штатных условиях эксплуатации и повышения бесперебойности снабжения населения доброкачественной питьевой водой (ДСЛ-7).

4.1.2. Соответствующие ежегодные планы мероприятий в этом направлении должны составляться Водоканалами, согласовываться с территориальными органами ГО и территориальными СЭС и утверждаться исполкомами местных Советов.

4.1.3. Ответственность за оснащение и постоянную готовность к работе СХПВ в объеме требований настоящей Инструкции несут начальники СХПВ (Водоканалов) - начальники ГО объектов и руководители организаций, в ведении которых они находятся.

4.2. Порядок передачи информации

4.2.1. Информация о заражении источников воды, полученная от организаций, указанных в п. 1.1.8 данной Инструкции, должна немедленно передаваться начальнику ГО объекта, территориальному штабу ГО любыми имеющимися техническими средствами связи либо нарочными или посыльными.

4.2.2. Информация об обнаружении радиоактивного заражения на территории должна передаваться, если заражение достигает 200 мкР/ч в мирное время, а в военное время 500 мкР/ч и выше. Информация должна передаваться также при обнаружении в питьевых водах возрастания суммарной радиоактивности свыше допустимой концентрации в виде радионуклидов неизвестного состава, установленной НРБ-76/87.

4.2.3. Передача соответствующей информации в штаб ГО района (края, области) должна осуществляться начальником ГО объекта с использованием переговорных таблиц, таблиц срочных донесений Для передачи информации.

4.3. Организация введения режима специальной очистки воды и порядок работы водоочистной станции при заражении водоисточников и переводе систем хозяйственно-питьевого водоснабжения на штатный режим эксплуатации

4.3.1. При обнаружении опасных для жизни и здоровья людей веществ и микроорганизмов в поверхностном водоисточнике в районе водозабора СХПВ насосные станции 1-го подъема должны останавливаться до момента перехода на РСОВ и на ПРВС.

4.3.2. На основании требований Инструкции с учетом сложившейся ситуации в водоисточнике и местных условий устанавливаются РСОВ и ПРВС и режим работы СХПВ в целом. Специальный режим и порядок работы должны согласовываться с соответствующими территориальными органами ГО и территориальными СЭС и утверждаться исполкомами местных Советов.

4.3.3. РСОВ и ПРВС вводятся по указанию начальника ГО объекта - начальника СХПВ (Водоканала) по согласованию с председателем исполкома местного Совета и начальником соответствующего территориального штаба ГО.

4.3.4. Подачу населению очищенной воды, обработанной по РСОВ, письменно разрешает начальник ГО объекта по согласованию с исполкомом местного Совета на основе результатов лабораторного контроля качества очищенной воды.

В неясных (спорных) случаях должна проводиться санитарная экспертиза и даваться заключение о пригодности использования воды в хозяйственно-питьевых целях. Санитарную экспертизу очищенной по специальным режимам воды должна осуществлять территориальная СЭС.

4.3.5. Если ВС не в состоянии обеспечить очистку воды, зараженной ОЛВ, то она должна быть выключена из работы или работать с меньшей производительностью. В случае сокращения производительности головных сооружений или их выключения из работы в действие должны вступать мероприятия по ограничению подачи воды водопотребителям. Режим ограничения подачи воды должен быть согласован с исполкомом местного Совета и территориальной СЭС и доведен до всех водопотребителей.

При отключении ВС от общей СХПВ, вызванном невозможностью очистки воды от ОЛВ до требуемых пределов, начальник СХПВ (Водоканала) должен принять согласованное с исполкомом местного Совета решение об обеспечении водой населения по минимальным нормам от других (незараженных) источников водоснабжения (скважин, РПВ и др.) с доставкой воды в передвижной таре.

4.3.6. После снижения уровня заражения водоисточника до ПДК для источников водоснабжения, соответствующих ГОСТ 2761-84, должна быть произведена обработка всей СХПВ и ликвидированы последствия заражения сооружений и оборудования ОЛВ.

4.3.7. Способ удаления и транспортирования радиоактивных осадков и отработанных зернистых сорбентов из фильтровальных сооружений и места их захоронения должны определяться по согласованию с исполкомами местных Советов и территориальной СЭС.

4.3.8. Перевод ВС и всей СХПВ с РСОВ и ПРВС на работу по штатному режиму мирного времени должен осуществляться по команде начальника ГО объекта - начальника СХПВ (Водоканала), согласованной с исполкомами местных Советов, территориальными органами ГО и территориальными СЭС.

4.4. Порядок подготовки кадров и проведения учений в системах хозяйственно-питьевого водоснабжения

4.4.1. Подготовка и переподготовка специалистов базовых и объектовых лабораторий организуется производственным объединением «Росводоканал» по разработанным им и согласованным со Штабом ГО СССР и Министерством здравоохранения СССР программам и проводятся один раз в три года на базах Министерства здравоохранения СССР (по бактериологии) и на базах химико-радиометрических лабораторий соответствующих территориальных штабов ГО.

4.4.2. Периодически, но не реже одного раза в год на местах должны проводиться учения по работе СХПВ города в условиях заражения источников воды ПЯВ, ОВ, БС в военное время и РВ при авариях на радиоактивных предприятиях. Учение организуют и проводят начальник ГО объекта - начальник СХПВ (Водоканала) и начальник соответствующего территориального штаба ГО с привлечением территориальной СЭС по согласованию и при участии представителей исполкомов местных Советов. Технический уровень, состояние и подготовка СХПВ к работе в ЧС должны контролироваться и оцениваться представителями Госстроя СССР и производственного объединения «Росводоканал», которые обобщают опыт работы, вносят необходимые дополнения и коррективы в данную Инструкцию и другие нормативные технические документы, а также решают в союзных организациях вопросы производства необходимого для повышения устойчивости СХПВ оборудования, приборов контроля качества воды, средств механизации и автоматизации.

ПРИЛОЖЕНИЕ 1

МИНИМАЛЬНЫЕ ФИЗИОЛОГО-ГИГИЕНИЧЕСКИЕ НОРМЫ ОБЕСПЕЧЕНИЯ НАСЕЛЕНИЯ ПИТЬЕВОЙ ВОДОЙ ПРИ ЕЕ ДЕФИЦИТЕ, ВЫЗВАННОМ ЗАРАЖЕНИЕМ ВОДОИСТОЧНИКОВ ИЛИ ВЫХОДОМ ИЗ СТРОЯ СИСТЕМ ВОДОСНАБЖЕНИЯ, ДЛЯ РАЗЛИЧНЫХ ВИДОВ ВОДОПОТРЕБЛЕНИЯ И РЕЖИМОВ ВОДООБЕСПЕЧЕНИЯ

(ГОСТ В 22.3.006-87)

Таблица 1

Вид водопотребления

Нормы водообеспечения, л/чел.-сут, для режимов

I

II

III

Питье

2,5

5

2,5

5

2,5

5

Приготовление пищи, умывание

-

7,5

7,5

Удовлетворение санитарно-гигиенических потребностей человека и обеспечение санитарно-гигиенического состояния помещения

-

-

21

Всего

2,5

5

10

12,5

31

33,5

Примечания: 1. Водообеспечение в режиме I не должно продолжаться более 5 сут в климатических зонах с умеренным климатом, 3 сут - в климатических зонах с жарким климатом. После истечения этих сроков необходимо переходить на более щадящие режимы II и III водообеспечения.

2. В числителе табл. 1 указаны нормы водообеспечения взрослого населения и подростков (14 лет и старше), в знаменателе - нормы для детей от одного года до 14 лет и кормящих женщин.

3. Нормы водообеспечения одного человека в сутки в табл. 1 даны для второй климатической зоны. Для первой климатической зоны нормы устанавливаются введением коэффициента 1,3, а для третьей и четвертой - коэффициента 1,6.

4. Для лечебных нужд дополнительно к нормам, указанным в табл. 1, прибавляют по 5,5 л воды в сутки на каждого больного.

5. Нормы водообеспечения в табл. 1 указаны на одного человека в сутки при малой физической активности. Норму водообеспечения для питья людям, выполняющим работы различных категорий тяжести, устанавливают введением коэффициентов:

Категория работ               легкая                  средней тяжести              тяжелая

Коэффициент                    1,125                   1,33 - 1,54                         1,75

6. Составляющие норм водообеспечения для видов водопотребления следующие.

 

Вид водопотребления

Составляющие нормы водообеспечения, л/чел.-сут.

Приготовление пищи и умывание:

приготовление пищи и мытье кухонной посуды

3,5

мытье индивидуальной посуды

1

мытье лица и рук

3

Удовлетворение санитарно-гигиенических потребностей человека и обеспечение санитарно-гигиенического состояния помещения:

 

мытье лица и рук дополнительно

3

мытье ног

3

гигиенический душ

10

обеспечение санитарно-гигиенического состояния помещений

5

СПИСОК ЛИТЕРАТУРЫ

СНиП 2.04.02-84. Строительные нормы и правила. Водоснабжение. Наружные сети и сооружения. 1985.

СНиП II-11-77. Защитные сооружения гражданской обороны. Нормы проектирования. 1985.

ГОСТ В.22.1.004-83. Водоснабжение в районах размещения рассредоточиваемого и эвакуируемого населения. Общие требования. 1984.

ГОСТ 2761-84. Источники централизованного хозяйственно-питьевого водоснабжения. Гигиенические, технические требования и правила выбора. 1985.

ГОСТ 22.3.006-87. Система стандартов Гражданской обороны СССР. Нормы водообеспечения населения.

Нормы радиационной безопасности. НРБ-76/87 и Основные санитарные правила работы с радиоактивными веществами и другими источниками ионизирующих излучений. ОСП-72/87. М.: Энергоатомиздат, 1988.

Инструкция по количественному определению зорина, зомана, VX и пирита в продовольствии и питьевой воде. М.: Воениздат, 1988.

Методика экспрессного определения объемной и удельной активности бета-излучающих нуклидов в воде, продуктах питания, продукции растениеводства и животноводства методом «прямого» измерения «толстых проб». М.: Госагропром, 1986.

Бактериологическая разведка и индикация бактериологических (биологических) средств. Методическое пособие. М.: Минздрав СССР, 1972.

Методика определения микроконцентраций фосфороорганических ингибиторов с использованием препаратов холинэстеразы из различных биологических источников. М.: Минздрав СССР, 1979.

Указания по внедрению нового ГОСТ 2761-84. Источники централизованного хозяйственно-питьевого водоснабжения. Гигиенические, технические требования и правила выбора. М.: Минздрав СССР и МЖКХ РСФСР, 1986.

Методические указания для органов и учреждений санитарно-эпидемиологической службы по применению правил охраны поверхностных вод от загрязнения сточными водами. М.: Минздрав СССР, 1977.

ГОСТ 27488.2-87. Гражданская оборона. Защита систем коммунального водоснабжения от радиоактивных веществ, отравляющих веществ и бактериальных (биологических) средств. Общие требования.

Положения о порядке проектирования и эксплуатации зон санитарной охраны источников водоснабжения и водопроводов хозяйственно-питьевого назначения. М.: Минздрав СССР, 1983.

Порядок пользования поверхностными и подземными водами, находящимися в зонах радиоактивного заражения в период паводка 1987 г. и последующих годов: Приложение к письму Минздрава РСФСР и МЖКХ РСФСР от 05.01.871-9-1/15. ГВЦ МЖКХ РСФСР. Заказ № 5004.

Резервуары для воды прямоугольные, железобетонные, из сборных унифицированных конструкций емкостью до 20000 м3. Альбом IV. Специальные требования к резервуарам хозяйственно-питьевого водоснабжения. Союзводоканалпроект. Типовой проект 901-4. 1980.

Временная инструкция по испытанию резервуаров чистой воды на герметичность. М.: ОНТИ АКХ, 1985.

Фильтры-поглотители для резервуаров чистой воды емкостью до 20000 м3. М.: Гипрокоммунводоканал. Типовой проект 0901-7-87.

Правила техники безопасности при эксплуатации систем водоснабжения и водоотведения населенных мест. М.: Стройиздат, 1979.

Правила технической эксплуатации систем водоснабжения и водоотведения населенных мест. М.: Стройиздат, 1979.

Правила пользования системами коммунального водоснабжения и канализации М : Стройиздат, 1985.

Памятка по организации и проведению контроля за радиоактивностью природной и питьевой воды и радиационным фоном в местах скопления осадков природных и сточных вод: Утверждена и введена в действие приказом МЖКХ РСФСР. 1986. № 442.

Рекомендации по организации и проведению лабораторного контроля зараженности радиоактивными, отравляющими веществами и бактериальными средствами пищевых продуктов, продовольственных товаров и воды объектовыми лабораториями министерств и ведомств. М.: ШГО СССР, 1984.

Вода питьевая. Методы анализа. Сб. М.: Госстандарт СССР, 1984.

ГОСТ 2874-82. Вода питьевая. Гигиенические требования и контроль качества. 1984.

Положение о базовой лаборатории для анализа воды водоисточников, питьевых и сточных вод. М.: МЖКХ РСФСР, 1984.

Санитарные правила и нормы охраны поверхностных вод от загрязнения, СанПиН № 4630-88. М.: Минздрав СССР, 1988.

Базовая лаборатория Управления водопроводно-канализационного хозяйства областей, краев и автономных республик: Типовой проект. М.: ЦНИИЭП ИО. 901-9-10.

Инструкция по измерению гамма-фона в городах и населенных пунктах (пешеходный метод). М.: Минздрав СССР, 1985.

Правила безопасности для производства, хранения и транспортирования хлора. ПБХ-83.

Типовая инструкция дежурному диспетчеру по выявлению химического заражения и оповещению рабочих, служащих и населения. Главмосводоканал.

Проектные решения к типовым проектам станций очистки воды. Хлорное хозяйство. Интенсификация работы хлораторных производительностью от 2 до 50 кг хлора в час. ЦНИИЭП ИО. Э-1559.

Методические указания по выбору безопасных режимов деятельности личного состава учреждений МС ГО в зонах радиоактивного загрязнения. М.: Минздрав СССР, 1985.

Санитарные правила обращения с радиоактивными отходами (СПОРО-85): СанПиН 42-129-11-3938-85. М.: Минздрав СССР, 1986.

СОДЕРЖАНИЕ

Введение. 1

1. Исходные данные и требования к устройству и эксплуатации систем хозяйственно-питьевого водоснабжения в чрезвычайных ситуациях. 1

1.1. Общие положения. 1

1.2. Нормы недопотребления. 3

1.3. Требования к качеству питьевой воды.. 3

1.4. Основные технические требования к оснащению систем хозяйственно-питьевого водоснабжения и приемам эксплуатации, повышающим их устойчивость. 4

2. Основные технические решения по оснащению систем хозяйственно-питьевого водоснабжения средствами, повышающими их устойчивость. 5

2.1. Источники водоснабжения. 5

2.2. Водозаборы.. 6

2.3. Водоочистные станции. 9

2.4. Резервуары питьевой воды.. 12

2.5. Системы подачи и распределения воды.. 13

2.6. Лабораторный контроль за качеством воды.. 15

3. Режимы работы водоочистных станций и порядок эксплуатации систем хозяйственно-питьевого водоснабжения в чрезвычайных ситуациях. 18

3.1. Общие положения. 18

3.2. Режимы специальной очистки воды от отравляющих веществ и бактериальных средств. 19

3.3. Порядок работы водоочистных станций при загрязнении воды радиоактивными веществами. 21

3.4. Режим работы систем искусственного пополнения подземных вод при загрязнении поверхностного водоисточника радиоактивными веществами. 23

3.5. Ликвидация загрязнения систем хозяйственно-питьевого водоснабжения. 23

3.6. Подготовка персонала систем хозяйственно-питьевого водоснабжения к работе в чрезвычайных ситуациях. 25

4. Взаимодействие служб и подразделений систем хозяйственно-питьевого водоснабжения с организациями, участвующими и отвечающими за их работу в чрезвычайных ситуациях. 25

4.1. Общие положения. 25

4.2. Порядок передачи информации. 26

4.3. Организация введения режима специальной очистки воды и порядок работы водоочистной станции при заражении водоисточников и переводе систем хозяйственно-питьевого водоснабжения на штатный режим эксплуатации. 26

4.4. Порядок подготовки кадров и проведения учений в системах хозяйственно-питьевого водоснабжения. 27

Приложение 1 Минимальные физиолого-гигиенические нормы обеспечения населения питьевой водой при ее дефиците, вызванном заражением водоисточников или выходом из строя систем водоснабжения, для различных видов водопотребления и режимов водообеспечения. 27

Список литературы.. 28

 




Rambler's Top100 Яндекс цитирования
  Copyright © 2008-2026, www.docload.ru